Бесплатная техническая библиотека
Доработки трансивера Целина. Энциклопедия радиоэлектроники и электротехники

Энциклопедия радиоэлектроники и электротехники / Гражданская радиосвязь
Комментарии к статье
С целью улучшения параметров трансивер "Целина" [1] был несколько доработан. Применен другой усилитель мощности РЧ-сигнала, другой блок питания, улучшен дизайн передней панели. При этом шасси аппарата осталось прежним, хотя и несколько доработано.
Принципиальная схема усилителя мощности показана на рис. 1. Усилитель обеспечивает выходную мощность 10 Вт и рассчитан на совместную работу с диодным балансным смесителем на входе. Несмотря на высокую чувствительность, он устойчив к самовозбуждению, а также выдает одинаковую мощность на выходе независимо от диапазона, не выходит из строя при обрыве нагрузки. Первый каскад усилителя собран на полевом транзисторе VT1. Его сток гальванически связан с базой транзистора второго каскада VT2. Температурная стабильность второго каскада поддерживается за счет первого. Третий каскад собран на транзисторе КП902 (VT3). Его затворная цепь питается напряжением +12 В Тх, а напряжение сток-исток - +34 В.
Рис.1. Принципиальная схема усилителя мощности.
Четвертый каскад - VT5 КП901А и VT4 КТ922В. Нагрузкой выходного каскада является повышающий трансформатор Tp1 и далее П-контур. Выходное сопротивление данного каскада существенно выше, чем каскада, выполненного по схеме с общим истоком. Кроме того, оно еще поднято с помощью повышающего трансформатора Tp1. Такое схемное решение позволило применить на выходе подстроенный конденсатор С16 небольшого номинала -100 пФ. Кроме того, увеличилась добротность выходного П-контура, что привело к повышению спектральной чистоты выходного сигнала. Конденсаторы С1 и С7 убирают избыточное усиление на НЧ-диапазонах.
Настройка усилителя сводится к подбору номиналов резисторов, обозначенных звездочкой, и регулировке подстроечным резистором R17 до получения режимов, указанных на схеме (в режиме Тх при отсутствии сигнала на входе).
В первом каскаде транзистор КП305Ж можно заменить транзистором КП350Б, как показано на рис.2.

Эскиз катушки выходного контура показан на рис.3, а трансформатора Tp1 - на рис.4. Детали 1...4 на рис.4 выполнены из нефольгированного стеклотекстолита. Конденсатор С16 - типа КПВ.
(нажмите для увеличения)

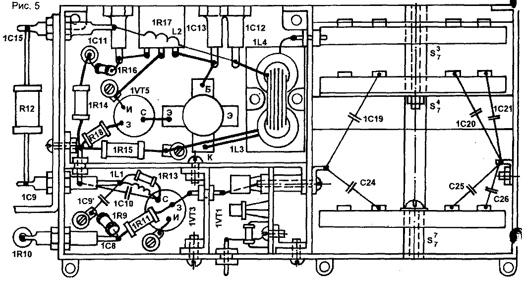
Первый каскад выполнен на печатной плате, остальные каскады - навесным способом в отсеках. Для подключения параллельно С16 емкостей С24...С27 использована дополнительная галета - S J [1, рис. 1]. Новый усилитель монтируется в отсеке усилителя мощности,
расположение деталей показано на эскизе фрагмента шасси (рис.5)
В шасси трансивера просверлены отверстия под платой УНЧ для установки силового транзистора стабилизатора +34 В. Возле отсека ГПД установлена дополнительная галета S I У для подключения подстроечных конденсаторов к первичной обмотке трансформатора Тр6 в стоке транзистора VT8 усилителя ГПД [1, рис.1]. Эти конденсаторы совместно с первичной обмоткой трансформатора образуют резонансные контура, что улучшает спектральную чистоту сигналов ГПД.
Подстроечные конденсаторы установлены на плате А13. В экранной перегородке отсека просверлены отверстия для регулировки подстроечных конденсаторов ГПД.
В отсеке ГПД установлены плата термостата, описанного в [2].
Возле конденсатора ГПД (С78) установлено дополнительное реле РЭС-22 для получения управляющих напряжений + 12 В Rx, +12 В Тх, а также для переключения цепей расстройки и управления усилителем мощности. В отсеке П-контура установлены плата ВЧ детектора А4 и реле Р2 типа РЭС-9, паспорт РС4.524.202. В качестве конденсаторов С23, С24 применен переменный сдвоенный конденсатор от радиоприемника "Спидола". Его можно заменить конденсатором от радиоприемника "Альпинист".
Чертежи печатных плат приведены на рис.7... 15, а размещение деталей на них - на рис. 16...24. Печатная плата УПЧ (А2) рассчитана на установку восьмикристального лестничного фильтра на 9 МГц [3].
В принципиальной схеме трансивера [1, рис.1] имеются следующие неточности:
- номиналы, резисторов: R1 - 6,8 кОм, R70 и R71 - 1 кОм, R82 - 3,9 кОм, R100 - 68 кОм;
- R11 и R18 соединены с коллектором VT17;
- конденсатор С82 установлен между затвором VT8, R47, R41 с одной стороны и коллектором VT7, базой VT6, С56, S67, C79 - с другой стороны;
- резистор в эмиттере VT9 - 270 Ом;
- точку соединения R89 и С119 следует соединить с анодом VD31;
- диоды в блоке расстройки - КД503А;
- варикап в блоке расстройки - КВ102Г;
- резистор в блоке расстройки, обозначенный как 1000, должен быть 100 кОм.
Рисунки печатных плат:
Рис.6. УВЧ и СМ N1
Рис.7. ГПД
Рис.8. VT2 УПЧ и КФ
Рис.9. Узел расстройки и термостат
Рис.10. КГ, ТГ и ЭК
Рис.11. Стабилизаторы +12В и +28В
Рис.12. Универсальный НЧ тракт
Рис.13. VT3 УПЧ и СМ N2
Расположение элементов:
Рис.14. Стабилизаторы +12В и +28В
Рис.15. Узел расстройки и термостат
Рис.16. КГ, ТГ и ЭК
Рис.17. УВЧ и СМ N1
Рис.18. VT3 УПЧ и СМ N2
Рис.19. VT2 УПЧ и КФ
Рис.20. ГПД
Рис.21. Предварительный УМ
Рис.22. Универсальный НЧ тракт
Литература
1. Рубцов В. Трансивер "Целина"// Радиолюбитель. KB и УКВ. - 1995. - Июль. - С.23.
2. Рубцов В. Термостат для ГПД// Радиолюбитель. - 1995. - №6. - С.34.
3. Першин А. Коротковой трансивер "Урал-84". Лучшие конструкции 31-й и 32-й выставок творчества радиолюбителей. М.: ДОСААФ СССР, 1989. - С.61.
4. Рубцов В. Верньер планетарного типа//Радиолюбитель. KB и УКВ. - 1995. - Сентябрь. - С. 17.
Автор: В.Рубцов (UN7BV); Публикация: Н. Большаков, rf.atnn.ru
Смотрите другие статьи раздела Гражданская радиосвязь.
Читайте и пишите полезные комментарии к этой статье.
<< Назад
Последние новости науки и техники, новинки электроники:
Власть является ключевым фактором счастья в отношениях
11.03.2026
Исследования семейных и романтических отношений показывают, что длительное счастье пары зависит не только от привычных факторов, таких как доверие, уважение и преданность, но и от более тонких психологических аспектов. Современные ученые ищут закономерности, которые отличают действительно счастливые пары от остальных, чтобы понять, какие механизмы поддерживают гармонию в отношениях.
Группа исследователей из Университета Мартина Лютера в Галле-Виттенберге и Бамбергского университета провела опрос среди 181 пары, которые состояли в совместных отношениях более восьми лет и прожили вместе хотя бы месяц. Участники заполняли анкету, описывая различные аспекты своих отношений, включая распределение обязанностей, эмоциональную поддержку и степень вовлеченности в совместные решения.
Анализ данных показал интересный паттерн: пары, где оба партнера ощущали высокий уровень личной власти, оказывались наиболее счастливыми и удовлетворенными. В данном контексте под властью понимается способност ...>>
Защищенная колонка-повербанк Anker Soundcore Boom Go 3i
11.03.2026
Компания Anker представила новую модель линейки Soundcore - колонку Soundcore Boom Go 3i, ориентированную на активное использование на улице.
Новинка отличается высокой степенью защиты: корпус соответствует стандарту IP68, что обеспечивает водо- и пыленепроницаемость, а ударопрочный дизайн выдерживает падение с высоты до одного метра. За качество звука отвечает 15-ваттный драйвер, обеспечивающий пик громкости до 92 дБ, а технология BassUp 2.0 усиливает низкие частоты, делая звучание более насыщенным.
Колонка обладает автономностью до 24 часов, а LED-индикатор позволяет контролировать уровень заряда батареи. Кроме того, Soundcore Boom Go 3i может выполнять функцию павербанка: согласно внутренним тестам, устройство способно зарядить iPhone 17 с нуля до 40% за один час, что делает его полезным аксессуаром в походах и поездках.
Среди функциональных особенностей модели стоит выделить технологию Auracast, которая улучшает подключение и позволяет создавать стереопару из двух колонок ...>>
Раннее воздержание от алкоголя перестраивает мозг и иммунитет
10.03.2026
Алкогольная зависимость - хроническое расстройство с компульсивным употреблением спиртного, которое влияет не только на поведение, но и на функционирование мозга и иммунной системы. Недавние исследования показали, что даже на ранних этапах воздержания организм начинает перестраиваться, открывая новые возможности для терапии зависимости.
Ученые сосредоточились на пациентах, находящихся в первые недели абстиненции, и зафиксировали значительные изменения в мозговой активности. С помощью функциональной магнитно-резонансной томографии они выявили перестройку сетей нейронных связей, отвечающих за контроль импульсов и принятие решений. Эти изменения могут быть ключевыми для восстановления самоконтроля и снижения риска рецидива.
Одновременно с нейронной перестройкой исследователи наблюдали колебания иммунной системы. В крови повышался уровень цитокинов - сигнальных белков, регулирующих воспалительные процессы. Эти данные свидетельствуют о существовании нейроиммунного взаимодействия, при ...>>
Случайная новость из Архива Электрическая капсула для стимуляции желудока и улучшения аппетита
05.05.2023
Американские инженеры создали капсулу, которая при глотании электрически стимулирует клетки желудка, побуждая их вырабатывать гормон голода грелин. Первые испытания по изобретению, которое может помочь в лечении тошноты и пониженного аппетита, провели на свиньях.
Гормон грелин отвечает за чувство голода и известен за способность усиливать аппетит и противодействовать тошноте. Он производится главным образом клетками желудка, поэтому ученые Массачусетского технологического института предположили, что электрическая стимуляция желудка изнутри может увеличить выработку гормона. Это пригодилось бы при лечении состояний, сопровождающихся плохим аппетитом и тошнотой у людей.
Чтобы избежать имплантации электродов в орган, ученые создали прототип капсулы, которую можно проглотить, как обычную таблетку, и она будет временно действовать в желудке, пока естественным образом не покинет его. Она имеет в строении электронику, которая генерирует электрические сигналы и посылает их в клетки через электрод, намотанный на капсулу снаружи, а также содержит внутри батарею для ее питания.
Чтобы жидкость в желудке не мешала электроду контактировать с клетками, инженеры придали капсуле форму, на которую их вдохновила кожа ящериц молохов. У этих животных она имеет систему микроскопических каналов, которые впитывают и направляют благодаря капиллярным силам дождевую воду и росу в рот молохов.
Похожей системой каналов с гидрофильным покрытием наделили и поверхность капсулы, чтобы она отводила лишнюю жидкость от электрода, позволяя контактировать с клетками и стимулировать их. А чтобы капсула не начала действовать еще в пищеводе, ее покрыли сахарозаменителем изомальтом, деградирующим в кислоте желудка.
Тестирование на 13 свиньях показало, что уже через десять минут стимуляции капсулой уровень грелина в крови возрастает примерно на 40 процентов. Капсула оставалась в желудке в течение суток, а затем все животные избавлялись от нее естественным путем в течение двух недель, что для свиней является нормальным показателем.
Изучение тканей пищеварительного тракта испытуемых животных не выявило признаков воспаления, травмы или других патологий из-за капсулы, что предварительно свидетельствует о безопасности технологии. К тому же выявленное увеличение уровня грелина ученые считают достаточным для уменьшения тошноты и улучшения аппетита, но необходимы следующие опыты на людях, что это проверить.
|
Другие интересные новости:
▪ Умная футболка YouCare 5G
▪ Дрон UAVOS с рекордным временем работы
▪ Миниатюрный отражательный оптический датчик TCND3000
▪ Приятные воспоминания побеждают депрессию
▪ Смартфон LeTV Le 1s 1080р
Лента новостей науки и техники, новинок электроники
Интересные материалы Бесплатной технической библиотеки:
▪ раздел сайта Начинающему радиолюбителю. Подборка статей
▪ статья Не хочу быть шутом ниже у Господа Бога. Крылатое выражение
▪ статья Где и когда появились крикет и бейсбол? Подробный ответ
▪ статья Полынь таврическая. Легенды, выращивание, способы применения
▪ статья Мелодичный звонок из наручных часов. Энциклопедия радиоэлектроники и электротехники
▪ статья Камбоджийские пословицы и поговорки. Большая подборка
Оставьте свой комментарий к этой статье:
Главная страница | Библиотека | Статьи | Карта сайта | Отзывы о сайте

www.diagram.com.ua
2000-2026