Menu Home

Бесплатная техническая библиотека для любителей и профессионалов Бесплатная техническая библиотека


Высококачественный стереодекодер для системы с пилот-тоном. Энциклопедия радиоэлектроники и электротехники

Бесплатная техническая библиотека

Энциклопедия радиоэлектроники и электротехники / Гражданская радиосвязь

Комментарии к статье Комментарии к статье

В нашей стране повсеместно получает все большее распространение стереофоническое радиовещание по системе с пилот-тоном. Используемая для приема передач по этой системе зарубежная аппаратура имеет стереодекодеры (СД) ключевого типа в микросхемном исполнении. Они удобны в технологическом отношении для массового повторения, но, однако, уступают, по мнению автора, стереодекодерам матричного типа. Радиолюбителям, желающим улучшить работу своих стереофонических радиоприемников предлагается построить стереодекодер системы с пилот-тоном (ПТ) с разделением спектров, также иногда называемых суммарно-разностными или матричными, довольно редко используемых в данной системе стереовещания.

В нашей стране, где, как известно, принята система стереовещания с полярно-модулированными колебаниями (ПМК) [1], матричные стереодекодеры (СД) получили широкое распространение. Объясняется это тем, что подавленная при передаче на 14 дБ поднесущая может быть относительно легко восстановлена в СД. При этом надтональный сигнал с "нормальным" отношением поднесущей и ее боковых полос детектируется диодным двухполупериодным детектором. Продетектированный разностный сигнал складывается (вычитается) с суммарным на резистивной матрице, где и происходит разделение каналов.

За рубежом (а в последнее время и в России при работе радиостанций в диапазоне 88... 108 МГц) повсеместно применяется так называемая система с пилот-тоном (ПТ), равным половине значения поднесущей частоты, т.е. 19 кГц. Поднесущая в этой системе подавляется при передаче практически полностью, остаются лишь боковые полосы надтонального сигнала, которые обычными диодными детекторами без искажений продетектированы быть не могут. По этой причине подавляющее число СД для системы с ПТ относится к ключевым.

В первых моделях таких СД на дискретных элементах для получения импульсов, управляющих ключами (обычно диодными), использовалось удвоение частоты ПТ [2]. В появившихся позднее СД в микросхемном исполнении управляющие импульсы получают делением частоты опорного генератора, управляемого напряжением (ГУН), который охвачен системой ФАПЧ. ПТ сравнивается в системе ФАПЧ с поделенной до 19 кГц частотой ГУН и обеспечивает стабилизацию частоты и фазы управляющих импульсов.

В последнее время подобные ключевые СД в микросхемном исполнении (микросхемы А290, ТА7342, ТА7343 и др.) появились и на отечественном рынке. Это позволяет радиолюбителям создавать несложные СД для приема стереопередач в диапазоне 88... 108 МГц, вещание в котором началось 5 - 6 лет назад и получает у нас все большее распространение.

Однако при известных преимуществах ключевых СД, таких как простота схемотехнической реализации (особенно в микросхемном исполнении), хорошее разделение каналов - этот класс СД, по глубокому убеждению автора, все же не может обеспечить по-настоящему высококачественный прием стереопе-редач. Дело в том, что в реальном музыкальном сигнале преобладает суммарная информация - в [1] указывается, что коэффициент модуляции поднесущей редко превосходит 30% при максимально возможных 80%, и в первом приближении сигнал, проходящий через СД, можно считать монофоническим. Постоянная коммутация сигнала, имеющая место в ключевых СД, вызывает, по сути дела, дискретизацию низкочастотной составляющей с весьма низкой частотой (38 или 31,25 кГц), в то время как согласно [3], для исключения влияния частоты дискретизации на низкочастотный сигнал она должна быть больше высшей частоты низкочастотного сигнала (15 кГц для системы с полярно-моду-лированными колебаниями) минимум в 4 - 5 раз, т.е. составлять 60...75 кГц. Следствием такой "обработки" низкочастотного сигнала является ухудшение звучания на высших частотах, при этом формальные качественные показатели СД, полученные на синусоидальном испытательном сигнале, могут быть очень высокими - коэффициент нелинейных искажений 0,2...0,3% и менее.

В матричных СД суммарный сигнал не дискретизируется, разностный же сигнал, величина которого, как указывалось выше, мала, при двухполупериодном детектировании оказывается "дискретизированным" с частотой, вдвое большей поднесущей, т.е. 76 или 62,5 кГц.

При этом повышается качество восстановленного разностного сигнала и соответственно сигналов на выходе СД.

Изложенные соображения были экспериментально проверены автором при сравнении звучания матричного [4] и ключевого [5] СД.

Несмотря на весьма примитивную схемотехнику и элементную базу матричного СД, его звучание, по мнению автора, значительно превосходило звучание ключевого СД, которое отличалось нечеткостью, размытостью высоких частот. Единственным плюсом ключевого СД было, пожалуй, лишь несколько более высокое качество разделения каналов.

Слабым звеном известных матричных СД является диодный детектор поднесущей, который выполняется с использованием высокочастотного трансформатора с большим числом витков вторичной обмотки, так как для получения приемлемого уровня искажений при диодном детектировании входное напряжение детектора должно составлять несколько вольт [1]. Паразитные емкости высокочастотного трансформатора получаются значительными, что вызывает амплитудные и фазовые искажения высших частот и ухудшает разделение каналов.

Существенно снизить искажения разностного сигнала можно применением синхронных детекторов, в частности, на КМОП-ключах. Такие детекторы позволяют детектировать (в отличие от диодных) сигналы минимальной амплитуды, в том числе с полностью подавленной несущей, что имеет место в системе с ПТ. Они вносят чрезвычайно малые искажения, определяемые практически отношением сопротивления открытого канала ключа к входному сопротивлению следующего каскада, который целесообразно выполнить в виде эмиттерного (истокового) повторителя. Для формирования управляющих КМОП-ключами импульсов могут быть использованы абсолютно те же схемотехнические решения, что и в "стандартных" ключевых СД, т.е. ГУН с ФАПЧ и делителем частоты.

С учетом изложенных соображений и был разработан предлагаемый СД для системы с ПТ, принципиальная схема которого приведена ниже.

Основные технические характеристики СД

  • Входное напряжение КСС, мВ......60...90
  • Коэффициент передачи......3
  • Разделение каналов, дБ, не менее......25

Устройство состоит из четырех функциональных блоков:

  • усилителя комплексного стереосигнала (КСС) с ключевым детектором и резистивными матрицами А1 (рис. 1);
  • формирователя управляющих импульсов А2 (рис. 2);
  • фильтра нижних частот A3 (рис. 3);
  • блока стереоиндикации и стереоавтоматики А4 (рис. 4).

Входной сигнал (непосредственно с выхода ЧМ-демодулятора приемника или тюнера), имеющий, как правило, величину 60...90 мВ, поступает на усилитель блока А1, выполненный на транзисторах VT1, VT2 (рис. 1). С выхода усилителя КСС поступает на цепочку R11 С6, которая осуществляет коррекцию предыскажений суммарного сигнала (т = 50 мкс). Надтональная часть сигнала (боковые полосы поднесущей плюс ПТ) через конденсатор С5, который совместно с резисторами R12 и R14 образует ФВЧ, частично подавляющий суммарный сигнал, поступает на базу транзистора VT5. Транзисторы VT5 и VT6 усиливают про модулированные разностным сигналом боковые полосы поднесущей 38 кГц, которые выделяются на низкодобротном колебательном контуре (Q=6), состоящим из обмотки трансформатора Т1 и конденсатора С8, и поступают на двухполупериодныи ключевой детектор на ключах микросхемы DD1.

Высококачественный стереодекодер для системы с пилот-тоном
(нажмите для увеличения)

Выделенный разностный сигнал положительной и отрицательной полярности с выходов эмиттерных повторителей VT7, VT8 и VT9, VT10 через подстроечные резисторы R21 и R26 (регулируют разделение каналов) поступает на матрицах R24R25, R28R29. Сюда же через резистор R11 поступает суммарный сигнал. Выделенные на матрицах сигналы каналов А и В поступают на активный фильтр нижних частот (ФНЧ), выполненный по распространенной для подобных устройств схеме (рис. 3), и далее на выход СД.

Высококачественный стереодекодер для системы с пилот-тоном
(нажмите для увеличения)

Формирователь управляющих импульсов А2 (рис. 2) состоит из ГУН на транзисторах VT1, VT2 (f=76 кГц) с ФАПЧ на ключе DD1.1 и ОУ DA1 [6] и делителя частоты на триггерах микросхемы DD2, вырабатывающего импульсы формы "меандр" с частотой 38 кГц для управления ключами детектора и меандр с частотой 19 кГц для системы ФАПЧ. Необходимо отметить, что примененный RС-генератор имеет очень высокую термостабильность, определяемую практически лишь ТКЕ конденсатора С9, однако весьма чувствителен к нестабильности питающего напряжения, которая должна быть минимально возможной.

Высококачественный стереодекодер для системы с пилот-тоном

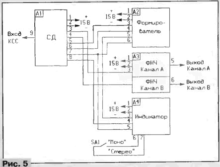
Для принудительного перевода СД в режим "Моно" переключателем SA2 (рис.5), например в случае неуверенного приема, предусмотрен транзисторный ключ VT4 (рис.1), запирающий вход разностного канала при подаче на его базу положительного (открывающего) напряжения. Второй ключ на транзисторе VT3 позволяет "выключать" суммарный канал переключателем SA1, установленным непосредственно на плате блока А1 (это может потребоваться при регулировании устройства). При этом на выход СД проходит только разностный сигнал, который удобно контролировать "на слух" при настройке декодера или для субъективного контроля качества принимаемого сигнала, так как неудовлетворительные условия приема сказываются в первую очередь на разностном сигнале.

Высококачественный стереодекодер для системы с пилот-тоном

Узел стереоиндикации и стереоавтоматики А4 собран по схеме, изображенной на рис. 4. Принцип действия прототипа этого устройства, представляющего собой синхронный детектор ПТ с пороговым элементом (компаратором), подробно описан в [6]. От исходного предлагаемое устройство отличается наличием усилителя входного сигнала на транзисторе VT1 и усилителя-инвертора выходного сигнала на транзисторе VT2. Вместо специализированного компаратора К521СА1, как показала практика, вполне могут быть использованы ОУ общего назначения с биполярными транзисторами на входе (UCM = 5...10 мВ), скорректированные для единичного усиления.

Высококачественный стереодекодер для системы с пилот-тоном

Детали. Конденсаторы С6, С8 блока А1 и С9 блока А2 должны быть слюдяными, полистирольными или стеклоэмале-выми с допуском ±5 %. Такой же допуск должен иметь резистор R11 блока А1. Вместо примененных транзисторов КТЗ102В можно использовать другие этой же серии, а также КТ315Б, КТ342А с h21э>200. Транзисторы КТ209 могут быть с любым буквенным индексом. Заменять их высокочастотными р-n-р транзисторами нежелательно. Если такие транзисторы (КТ3107, КТ361, и т.п.) все же придется использовать, то между их базой и коллектором следует установить конденсаторы емкостью 68 - 100 пФ.

Трансформатор Т1 блока А1 намотан на стандартном четырехсекционном каркасе с подстроечником из феррита 400НН от гетеродинных катушек радиоприемников СВ и ДВ диапазонов. Обмотки наматываются одновременно тремя проводами: двумя ПЭВ 0.1 и одним ПЭЛШО 0,09. Количество витков - 410. Обмотка из провода ПЭЛШО 0,09 - первичная, вторичная обмотка (провода ПЭВ 0,1) с отводом от середины получается соединением конца одной обмотки с началом другой.

Конструкция устройства некритична - при макетировании блоки соединялись между собой неэкранированными проводниками длиной до 20 см без каких-либо нежелательных эффектов в работе СД. При установке в приемник СД необходимо разместить по возможности дальше от цепей выходных блоков звуковой частоты или поместить в экран во избежание высокочастотных наводок от ГУН и делителей частоты.

Налаживание. В случае использования для изготовления устройства исправных деталей режимы элементов по постоянному току устанавливаются автоматически. Если напряжение питания отличается от номинального (в пределах 12...15 В), номинал резистора R1 блока А2 подбирают так, чтобы напряжение в точке соединения резисторов R1 и R2 составляло 3...3.3 В. Подбором резистора R1 блока А4 устанавливают напряжение на коллекторе транзистора VT1 равным половине напряжения питания.

Трансформатор Т1 блока А1 настраивают на частоту 38 кГц подачей напряжения этой частоты от внешнего генератора (15...20 мВ) на вход СД. Напряжение контролируется на вторичной обмотке трансформатора Т1. Необходимая добротность (Q=6) устанавливается подстроечным резистором R15.

Далее СД подключают к выходу детектора приемника с диапазоном 88...108 МГц (до цепей коррекции, если они есть) и настраивают приемник на уверенно принимаемую станцию. Суммарный канал выключают переключателем SA1 блока А1. Блок стереоавтоматики, естественно, должен быть отключен. Подстройкой резистора R14 (а также при необходимости R13 - грубо) устройства формирователя управляющих импульсов А2 добиваются появления на выходе СД продетектированного разностного сигнала - это несложно сделать "на слух".

Затем проверяют устойчивость приема разностного сигнала (т.е. четкость работы системы ФАПЧ) при перестройке по диапазону.

Полосу захвата (и удержания) системы ФАПЧ можно регулировать в некоторых пределах изменением номинала резистора R8. После этого включают суммарный канал и с помощью подстроеч-ных резисторов R21 и R26 блока А1 добиваются максимального разделения каналов. Легче всего эту операцию проделать при приеме записей рок-групп 60-70-х годов, когда практиковалось практически полное разделение инструментов по каналам. Дополнительно улучшить разделение каналов можно изменением в некоторых пределах добротности трансформатора Т1 блока А1 подбором резистора R15, что позволяет в известной степени скомпенсировать частотно-фазовые искажения, вносимые конкретным ЧМ трактом. Однако необходимо отметить, что такая регулировка взаимозависима с описанной выше регулировкой разделения каналов. Определить выходы каналов СД (левый-правый) можно с помощью "эталонного" стереоприемника (магнитолы).

Следует заметить, что точно настроить трансформатор Т1 по принимаемому сигналу на частоту 38 кГц затруднительно, поскольку, как уже отмечалось, поднесущая в системе с ПТ подавлена полностью и в паузах передачи отсутствует. Здесь можно использовать следующий прием: при настроенном на станцию приемнике (есть режим захвата системы ФАПЧ) временно отпаять конденсатор С5 от базы транзистора VT5 блока А1. Затем на базу этого транзистора через конденсатор емкостью 10...15 пФ подать с вывода 1 или 2 микросхемы DD2 блока А2 импульсы с частотой 38 кГц и, контролируя напряжение на Т1 осциллографом, настроить трансформатор Т1 по максимуму сигнала. В этом случае трансформатор Т1 будет точно настроен на частоту 38 кГц.

В последнюю очередь налаживают блок стереоиндикации/стереоавтоматики А4 (если он установлен). Резистором R8 этого блока регулируют порог срабатывания компаратора так, чтобы при наличии стереосигнала светодиод HL1 четко светился. В отсутствие сигнала и при перестройке по диапазону свечения (и "помигивания") светодиода быть не должно.

Если напряжение на входе СД отличается от рекомендованного (60...90 мВ), может потребоваться регулировка усиления каскада на транзисторе VT1 подбором резистора R4 (при этом снова нужно будет установить режим по постоянному току этого транзистора).

Качество звучания любительского приемника с описанным СД сравнивалось с качеством звучания приемных стереотрактов с СД на микросхемах ТА7342 и ТА7343. Прослушивание проводилось с использованием лампового усилителя с выходной мощностью 2x15 Вт и акустических систем 25АС-033, а также стереотелефонов. Отмечена более высокая прозрачность, естественность звучания предлагаемого СД. Разделение каналов практически не отличалось от такового у "эталонных" СД.

Литература

  1. Жмурин П.М. Стореодекодеры. - М.: Связь, 1980.
  2. Годинар К. Стереофоническое радиовещание. Пер. с чешского. - М.: Энергия, 1974.
  3. Лукьянов Д. Дискретно-аналоговые элементы в тракте звуковой частоты. - Радио, 1984, №1, с. 37-40.
  4. Коновалов В. Стереодекодер. - Радио, 1974, №3, с. 36-38.
  5. Болотников N1. Стереодекодер. - Радио, 1982, №12, с. 41,42.
  6. Карцев Е., Чулков Б. Стереодекодер с кварцевым генератором. - Радио, 1986, №2, с. 38-42.

Автор: А.Киселев, г.Москва

Смотрите другие статьи раздела Гражданская радиосвязь.

Читайте и пишите полезные комментарии к этой статье.

<< Назад

<< Назад

Последние новости науки и техники, новинки электроники:

Оптимальная продолжительность сна 12.11.2025

Сон играет ключевую роль в поддержании здоровья, когнитивных функций и общего самочувствия. Несмотря на широко распространенный стереотип о восьмичасовом сне, последние исследования показывают, что оптимальная продолжительность сна для большинства здоровых взрослых ближе к семи часам. Эволюционный биолог из Гарварда, Дэниел Э. Либерман, утверждает, что традиционная норма восьми часов сна - это скорее культурное наследие индустриальной эпохи, чем биологическая необходимость. По его словам, полевые исследования, проведенные в сообществах, не использующих электричество, показывают, что средняя продолжительность сна составляет 6-7 часов, что значительно отличается от общепринятого стандарта. Современные эпидемиологические данные подтверждают этот взгляд. Исследования выявили так называемую "U-образную кривую" зависимости между продолжительностью сна и рисками для здоровья. Минимальные показатели заболеваемости и смертности наблюдаются именно у людей, спящих около семи часов в сутки. ...>>

Дефицит кислорода усиливает выброс закиси азота 12.11.2025

Парниковые газы играют ключевую роль в изменении климата, а закись азота (N2O) - один из наиболее опасных среди них. Этот газ не только втрое сильнее углекислого газа в удержании тепла, но и разрушает озоновый слой. Недавнее исследование американских ученых показало, что микробы в зонах с низким содержанием кислорода активно производят N2O, усиливая глобальные климатические риски. Команда из Университета Пенсильвании изучала прибрежные воды у Сан-Диего и провела наблюдения на глубинах от 40 до 120 метров в Восточной тропической северной части Тихого океана - одной из крупнейших зон дефицита кислорода. Исследователи сосредоточились на том, как морские микроорганизмы превращают нитраты в закись азота. В ходе работы выяснилось, что существует два пути образования N2O. Один путь начинается с нитрата, другой - с нитрита. На первый взгляд более короткий путь должен быть эффективнее, однако микробы, использующие нитрат, продуцируют больше газа, поскольку этот "сырьевой" источник более д ...>>

Омега-3 помогают молодым кораллам выживать 11.11.2025

Сохранение коралловых рифов становится все более актуальной задачей в условиях глобального изменения климата. Молодые кораллы особенно уязвимы на ранних стадиях развития, когда стрессовые условия и нехватка питательных веществ могут привести к высокой смертности. Недавнее исследование ученых из Технологического университета Сиднея показывает, что специальные пищевые добавки способны существенно повысить выживаемость личинок кораллов. В ходе работы исследователи разработали особый состав "детского питания" для коралловых личинок. В него вошли масла, богатые омега-3 жирными кислотами, а также важные стерины, необходимые для формирования клеточных мембран. Личинки, получавшие эти добавки, развивались быстрее, становились крепче и демонстрировали более высокую устойчивость к стрессовым факторам. Особое внимание ученые уделили липидам. Анализ показал, что личинки активно усваивают эти вещества, что напрямую влияет на их жизнеспособность. Стерины, содержащиеся в корме, повышают устойчи ...>>

Случайная новость из Архива

Некоторые гены просыпаются после смерти 06.07.2016

Некоторые гены, замолкающие сразу после появления организма на свет, снова становятся активны сразу после его смерти, и продолжают работать в мертвом теле еще несколько дней.

Это может показаться странным и даже противоестественным, но многие гены действительно работают в организме даже после его, организма, смерти. Специалисты в криминалистике, исследующие кровь трупа или, например, печень, о такой посмертной активности знают сравнительно давно, однако исследователи из Вашингтонского университета вместе с коллегами из Университета штата Алабама и Общества Макса Планка решили пересчитать по возможности все "посмертные" гены, а также выяснить, как долго они работают.

Генетическую активность измеряли в телах мышах и рыб Danio rerio, и генный урожай оказался весьма велик - после жизни у рыб и грызунов, как оказалось, еще какое-то время функционируют более 1000 генов. Поначалу предполагали, что все они вскоре, то есть спустя несколько часов, замолкают, но все оказалось не совсем так: сотни генов оставались в рабочем состоянии спустя несколько дней после смерти "хозяев" (у мышей такие гены работали еще двое суток, а у рыб - целых четыре). Причем "потусторонняя" генетическая активность проявлялась вовсе не в том, что гены постепенно замолкал: некоторые из них, например, в течение суток сначала разгонялись, и лишь потом начинали работать все медленнее и медленнее, и, наконец, останавливались навсегда. Такая динамика, очевидно, зависит от энергетических и прочих ресурсов, которые еще остаются в умирающей клетке и которые можно использовать для синтеза РНК.

Открытие пригодятся криминалистам, которые по посмертной генетической активности могли бы, к примеру, дополнительно уточнять время смерти.

Другие интересные новости:

▪ Лазерная спутниковая связь

▪ Квантовый датчик для измерения интенсивности, поляризации и длины волны света

▪ Самовосстанавливающееся стекло для смартфонов

▪ Конструктор детей

▪ Новый цифровой драйвер IGBT

Лента новостей науки и техники, новинок электроники

 

Интересные материалы Бесплатной технической библиотеки:

▪ раздел сайта И тут появился изобретатель (ТРИЗ). Подборка статей

▪ статья Помощь при переломах, вывихах, ушибах и растяжении связок. Охрана труда

▪ статья Чем до 1873 года японское деление суток на часы отличалось от западного? Подробный ответ

▪ статья Развязывающаяся восьмерка. Советы туристу

▪ статья Цифровой синтезатор звуковых эффектов сирены. Энциклопедия радиоэлектроники и электротехники

▪ статья Прибор для проверки кинескопов в режиме Электронная лупа. Энциклопедия радиоэлектроники и электротехники

Оставьте свой комментарий к этой статье:

Имя:


E-mail (не обязательно):


Комментарий:





Главная страница | Библиотека | Статьи | Карта сайта | Отзывы о сайте

www.diagram.com.ua

www.diagram.com.ua
2000-2025