Menu Home

Бесплатная техническая библиотека для любителей и профессионалов Бесплатная техническая библиотека


Кулонометр. Энциклопедия радиоэлектроники и электротехники

Бесплатная техническая библиотека

Энциклопедия радиоэлектроники и электротехники / Зарядные устройства, аккумуляторы, гальванические элементы

Комментарии к статье Комментарии к статье

Описываемый в статье прибор позволяет задавать и контролировать количество электричества (заряд), которое требуется пропустить через нагрузку, т. е. произведение тока на время (Ас). При достижении заданного значения выдается сигнал, который можно использовать для отключения (блокировки) источника тока и (или) подачи какого-либо сигнала. Существуют промышленные приборы, предназначенные для подобных целей, но они очень сложны. По сравнению с ними предлагаемое устройство значительно проще, выполнено из доступных деталей и не сложно в настройке. Такой прибор можно с успехом использовать, например, для ограничения заряда автомобильных аккумуляторных батарей, а также в других случаях, когда необходимо контролировать получение нагрузкой дозированных количеств электричества.

Устройство разрабатывалось как дополнение к стабилизатору тока, описанному в [1]. Однако оно может работать совместно с любым другим источником тока, в том числе и нестабилизированным.

Заданное количество электричества устанавливают на семиразрядном индикаторе. Максимальное значение в данном случае равно 9 999 999 Ас, т. е., например. ток 10 А может течь через нагрузку в течение почти 278 ч (999 999,9 с). При большем токе соответственно уменьшается максимальное время его протекания.

Структурная схема прибора представлена рис. 1. Как видно, нагрузка А1 источника тока G1 подключена к общему проводу через измерительный резистор Rи.

Кулонометр

Создаваемое на нем падение напряжения, прямо пропорциональное току через нагрузку, поступает на усилитель-инвертор постоянного тока А2. Напряжение с его выхода подается на вход преобразователя напряжения в частоту (ПНЧ) U1. Его выходной сигнал, частота которого прямо пропорциональна входному напряжению, поступает в цифровой блок. Последний обрабатывает этот сигнал и выдает команду на отключение источника тока.

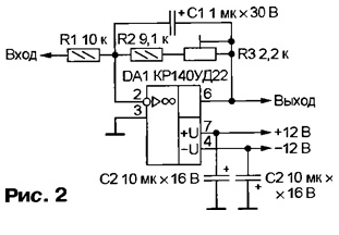
Усилитель-инвертор (рис. 2) необходим при использовании источника тока, описанного в [1], так как в нем нагрузка включена в разрыв провода, соединяющего отрицательный вывод выпрямительного моста с общим проводом. По этой причине напряжение, снимаемое с измерительного резистора Rи, имеет отрицательную полярность, а для используемого ПНЧ оно должно быть положительным. Применение усилителя-инвертора позволило снизить требования к точности изготовления резистора Rи (отклонение его сопротивления от расчетного значения компенсируется соответствующим изменением коэффициента усиления подстроечным резистором R3). Сопротивление резистора Rи - около 0,01 Ом, что позволяет контролировать ток до 100... 150 А. Изготавливают его из нихромового или константанового провода необходимого диаметра.

Кулонометр

При использовании источника тока, обеспечивающего на измерительном резисторе напряжение положительной полярности, усилитель-инвертор не потребуется и вход ПНЧ можно напрямую подсоединить к Rи. Однако в этом случае необходимо очень точно подобрать его сопротивление, чтобы избежать большой погрешности измерения.

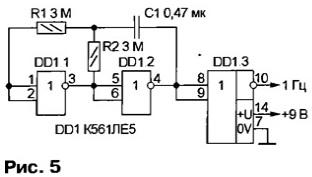
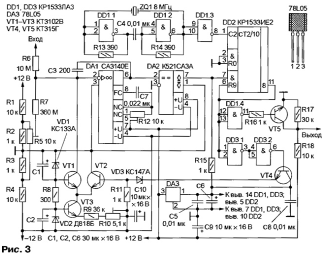
В приборе применен несколько доработанный ПНЧ, описанный в [2]. Доработка (рис. 3) заключалась в замене микросхем серии К155 более экономичными серии КР1533, введении стабилизатора напряжения их питания (благодаря этому отпала необходимость применения внешнего источника стабилизированного напряжения 5 В). Вместо К544УД1А (DA1) применен ОУ СА3140Е. Сопротивление резистора R7 уменьшено до 360 МОм (на практике этого оказалось вполне достаточно для работы устройства). Для согласования уровней выходного сигнала ПНЧ и входного сигнала цифрового блока введен каскад на транзисторе VT5. Принцип работы ПНЧ подробно описан в [2], поэтому в данной статье не рассматривается.

Кулонометр
(нажмите для увеличения)

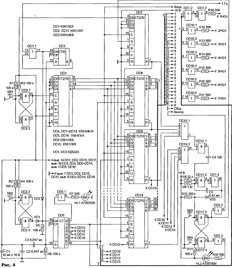
Принципиальная схема цифрового блока изображена на рис. 4. Он состоит из линейки десятичных счетчиков с предварительной установкой, узлов обнуления счетчиков при включении, предварительной установки показаний и формирователя выходных сигналов.

Кулонометр
(нажмите для увеличения)

При включении питания микросхемы DD3, DD4, DD6 устанавливаются в начальное состояние импульсом, формируемым цепью R6C3. У счетчиков DD7-DD14 нет входа установки нулевого состояния, поэтому введен узел на элементе DD1.1 и счетчике DD3. Импульсы с частотой следования около 1 Гц, поступающие от генератора (его схема показана на рис. 5) на один из входов DD1.1, проходят на счетчик DD3, так как на втором входе элемента присутствует уровень нуля. Одновременно эти импульсы поступают на счетчик-дешифратор DD6. Его выходы подключены к входам управления предварительной установкой счетчиков DD7-DD14. По мере поступления импульсов счетчики по очереди устанавливаются в нулевое состояние С приходом на DD6 восьмого импульса зажигается светодиод HL1, сигнализируя о готовности устройства к работе" Одновременно элемент DD1.1 блокируется сигналом лог. 1, поступающим с выхода 8 (вывод 9) счетчика-дешифратора DD3.

Кулонометр

При включении питания одновибратор, выполненный на элементах DD17.2, DD1.4, формирует короткий импульс, который устанавливает в единичное состояние триггер на элементах DD17.3, DD17.4. С выхода элемента DD5.2 снимается сигнал с уровнем лог. 1, с помощью которого можно блокировать источник тока. Одновременно зажигается светодиод HL2.

На элементах микросхемы DD2 собраны триггеры, подавляющие дребезг контактов кнопок SB1, SB2. При однократном нажатии на кнопку SB2 счетчик DD14 включается в режим предварительной установки, при этом на индикаторв соответствующего разряда загорается запятая, а светодиод HL1 гаснет. При последующих нажатиях на кнопку SB2 счетчики по очереди переводятся в режим предустановки. Нужную цифру (от 0 до 9) на соответствующем индикаторе устанавливают кнопкой SB1. Таким образом, манипулируя кнопками SB1 и SB2, набирают на табло необходимое число, соответствующее произведению тока (в амперах) на время (в секундах).

Запускают устройство нажатием на кнопку SB4. При этом на выходе элемента DD17.3 (и соответственно на выходе DD5.2) устанавливается уровень лог. 0, разрешающий работу источника тока, через резистор Rи (см. рис. 1) начинает течь ток и на выходе ПНЧ появляются импульсы с соответствующей ему частотой следования. Поступая на входы счетчиков, они уменьшают предварительно установленное на индикаторах число, пока оно не станет равным 0. Как только на всех выходах параллельного переноса счетчиков появляется уровень лог. 0, одновибратор на элементах DD17.2, DD1.4 формирует импульс, который переключает триггер DD17.3DD17.4 в начальное состояние, и счет останавливается, а источник тока вновь блокируется. Работу устройства можно остановить кнопкой SB3, а через некоторое время возобновить кнопкой SB4, при этом отсчет продолжится с того значения, на котором работа была прервана.

Элементы DD1.2, DD1.3 и DD16.1 - DD16.6 обеспечивают зажигание запятых на индикаторах в режиме предустановки.

Выходной сигнал цифрового блока используется для управления источником тока. Это можно сделать различными способами, например, подав этот сигнал на базу транзистора, нагруженного мощным реле (рис. 6), контакты которого включены в цепь нагрузки. В источнике тока [1] можно обойтись маломощным реле, включив его замыкающие контакты между движком переменного резистора R3 и общим проводом.

Кулонометр

Принципиальная схема блока индикации изображена на рис. 7. Он содержит семь дешифраторов К176ИД2 (DD1-DD7) и столько же индикаторов АЛC338А (HG1-HG7) с общим катодом. Допустимо применение индикаторов с общим анодом, но в этом случае на выводы 6 микросхем DD1-DD7 и общие аноды индикаторов (через соответствующие резисторы) необходимо подать напряжение питания +9 В.

Кулонометр
(нажмите для увеличения)

Устройство питается стабилизированными напряжениями +12 и -12 В. Для питания цифровой части и блока индикации используют либо внешний источник напряжением 9 В, либо напряжение, получаемое от стабилизатора на микросхеме КР142ЕН8А, подключенного к источнику +12 В.

Чертежи печатных плат основных узлов прибора (ПНЧ, цифрового блока и блока индикации)

При сборке ПНЧ вывод коллектора транзистора VT1 и вывод 2 микросхемы DA1 необходимо отогнуть и, обмотав отрезком луженого провода, впаять в соответствующее отверстие. При монтаже платы блока индикации в качестве перемычек со стороны деталей удобно использовать имеющиеся в продаже стандартные шины, но можно выполнить их и из монтажного провода.

В усилителе-инверторе (см. рис. 2) и ПНЧ (см. рис. 3) применены резисторы С2-23 (R6 составлен из двух сопротивлением 5,1 МОм), в крайнем случае можно использовать МЛТ. Резистор R7 составлен из двух резисторов КИМ сопротивлением 180 МОм. В остальных узлах устройства допустимо использовать резисторы любых типов. Подстроечные резисторы - СП5-2, СП5-22. Оксидные конденсаторы - К50-35 или аналогичные малогабаритные, остальные - любого типа, подходящие по размерам.

Вместо СА3140Е (см. рис. 3) и КР140УД22 (см. рис. 2) допустимо использовать ОУ КР544УД1 А, а вместо микросхем серии КР1533 (см. рис. 3) - их аналоги из серии К555. В цифровом блоке можно применить микросхемы серии К176, а также CD4029 (аналог К561ИЕ14), CD4011 (К561ЛА7), CD4001 (К561ЛЕ5), CD4002 (К561ЛЕ6), CD4017 (К561ИЕ8), CD4022 (К561ИЕ9), CD4050 (К561ПУ4). Индикаторы АЛC338А заменимы на АЛC324А, АЛC3ЗЗА.

Для настройки прибора необходимы вольтметр и амперметр постоянного тока, а также частотомер. Временно отключив блокировку источника тока и включив последовательно с нагрузкой амперметр, включают источник тока и устанавливают ток 10 А. Затем подсоединяют к выходу усилителя-инвертора (если он используется) вольтметр и резистором R3 (см. рис. 2) устанавливают на выходе усилителя напряжение 100 мВ.

Далее налаживают ПНЧ (методика подробно описана в [2]). Здесь хотелось бы отметить, что вначале нужно сбалансировать ОУ DA1 с помощью резистора R12. Затем, соединив вход ПНЧ с общим проводом, постараться с помощью резистора R5 получить на выходе сигнал минимально возможной частоты (один импульс за 10...30 с). После этого на вход ПНЧ подают напряжение 100 мВ с выхода усилителя-инвертора и, контролируя импульсы на коллекторе транзистора VT5 (см. рис.3) частотомером, перемещением движка резистора R10 устанавливают частоту 100 Гц.

Цифровой блок (см. рис. 4) в настройке не нуждается, нужно только проверить его работу. Сразу после включения питания на индикаторах может быть любое число. Затем в течение семи секунд они должны по очереди об-нулиться при этом также по очереди должны зажигаться запятые на каждом из индикаторов. После этого включается светодиод HL1 (HL2 также включен). Устройство готово к работе. В заключение вновь включают блокировку источника тока выходным сигналом с цифрового блока.

Прибор разрабатывался для работы с большими токами. При меньших токах число разрядов индикации и соответствующих им счетчиков можно уменьшить.

Если устройство предполагается использовать в долговременных режимах желательно предусмотреть резервное питание при пропадании сетевого напряжения. Резервную батарею (аккумуляторов или гальванических элементов) напряжением 5...9 В подключают к шине питания цифрового блока через диод. Разумеется, блок индикации, а также светодиод HL2 цифрового блока в этом случае необходимо питать в обход этой цепи, например, от отдельного стабилизированного источника. После такой доработки потребление тока цифровым блоком от батареи будет минимальным. При пропадании сетевого напряжения и последующем его восстановлении процесс отсчета не будет прерываться и продолжится без потерь.

Литература

  1. Короткое И. Стабилизатор тока до 150 А. - Радио, 2002, № 10, с. 33, 34.
  2. Щагин А. Широкодиапазонный преобразователь напряжение-частота. - Радио, 1987, № 10, с. 31-33.

Автор: И.Коротков, п.Буча Киевской обл.

Смотрите другие статьи раздела Зарядные устройства, аккумуляторы, гальванические элементы.

Читайте и пишите полезные комментарии к этой статье.

<< Назад

Последние новости науки и техники, новинки электроники:

Оптимальная продолжительность сна 12.11.2025

Сон играет ключевую роль в поддержании здоровья, когнитивных функций и общего самочувствия. Несмотря на широко распространенный стереотип о восьмичасовом сне, последние исследования показывают, что оптимальная продолжительность сна для большинства здоровых взрослых ближе к семи часам. Эволюционный биолог из Гарварда, Дэниел Э. Либерман, утверждает, что традиционная норма восьми часов сна - это скорее культурное наследие индустриальной эпохи, чем биологическая необходимость. По его словам, полевые исследования, проведенные в сообществах, не использующих электричество, показывают, что средняя продолжительность сна составляет 6-7 часов, что значительно отличается от общепринятого стандарта. Современные эпидемиологические данные подтверждают этот взгляд. Исследования выявили так называемую "U-образную кривую" зависимости между продолжительностью сна и рисками для здоровья. Минимальные показатели заболеваемости и смертности наблюдаются именно у людей, спящих около семи часов в сутки. ...>>

Дефицит кислорода усиливает выброс закиси азота 12.11.2025

Парниковые газы играют ключевую роль в изменении климата, а закись азота (N2O) - один из наиболее опасных среди них. Этот газ не только втрое сильнее углекислого газа в удержании тепла, но и разрушает озоновый слой. Недавнее исследование американских ученых показало, что микробы в зонах с низким содержанием кислорода активно производят N2O, усиливая глобальные климатические риски. Команда из Университета Пенсильвании изучала прибрежные воды у Сан-Диего и провела наблюдения на глубинах от 40 до 120 метров в Восточной тропической северной части Тихого океана - одной из крупнейших зон дефицита кислорода. Исследователи сосредоточились на том, как морские микроорганизмы превращают нитраты в закись азота. В ходе работы выяснилось, что существует два пути образования N2O. Один путь начинается с нитрата, другой - с нитрита. На первый взгляд более короткий путь должен быть эффективнее, однако микробы, использующие нитрат, продуцируют больше газа, поскольку этот "сырьевой" источник более д ...>>

Омега-3 помогают молодым кораллам выживать 11.11.2025

Сохранение коралловых рифов становится все более актуальной задачей в условиях глобального изменения климата. Молодые кораллы особенно уязвимы на ранних стадиях развития, когда стрессовые условия и нехватка питательных веществ могут привести к высокой смертности. Недавнее исследование ученых из Технологического университета Сиднея показывает, что специальные пищевые добавки способны существенно повысить выживаемость личинок кораллов. В ходе работы исследователи разработали особый состав "детского питания" для коралловых личинок. В него вошли масла, богатые омега-3 жирными кислотами, а также важные стерины, необходимые для формирования клеточных мембран. Личинки, получавшие эти добавки, развивались быстрее, становились крепче и демонстрировали более высокую устойчивость к стрессовым факторам. Особое внимание ученые уделили липидам. Анализ показал, что личинки активно усваивают эти вещества, что напрямую влияет на их жизнеспособность. Стерины, содержащиеся в корме, повышают устойчи ...>>

Случайная новость из Архива

Собаки могут видеть носом 02.08.2022

Обнаружена новая связь между обонянием и зрением в мозге этих животных.

Ученые считают, что именно эта связь дает собакам острое чувство направления и осознания. Даже когда они плохо видят, животные могут приносить мяч и палку именно благодаря нюху, который их ведет. Сильное обоняние собак помогает им обнаруживать и различать объекты и препятствия, даже если они полностью слепы.

Новое исследование дает первые доказательства того, что обоняние собак переплетено с их зрением и другими частями мозга.

"Мы никогда не видели такой связи между носом и затылочной долей, функционально зрительной корой у собак, ни у одного вида", - сказал автор исследования Пип Джонсон, доцент кафедры клинических наук Корнеллского университета в Итаке, США. - "Когда мы входим в комнату, мы в первую очередь полагаемся на наше зрение, чтобы определить, где находится дверь, кто находится в комнате, где находится стол. Наше исследование показывает, что обоняние собак помогает им узнавать об окружающей среде и ориентироваться в пространстве".

Несмотря на то, что ученые доказали наличие связи, они не могут понять, как именно слепые собаки используют обоняние, чтобы видеть объекты.

МРТ-сканирование мозга 23 собак показало, что у собак есть участки белого вещества, которые передают сигналы между областями мозга, каждая из которых немного похожа на "дорожную сеть". На карте мозга были показаны пути, соединяющие обонятельную луковицу с областями мозга, связанными с воспоминаниями и эмоциями.

У людей тоже есть эта сеть, и именно поэтому обоняние определенных запахов, кажется, переносит нас назад во времени. Но что было удивительно, так это новый информационный путь, проходящий от обонятельной луковицы к затылочной доле, области визуальной обработки мозга. Именно эта связь помогает собаке "видеть" своим носом.

Другие интересные новости:

▪ Прибор, управляющий сновидениями

▪ Новый сенсор изображения для автомобильных камер

▪ Защита от ожирения: генетические мутации как фактор влияния

▪ Женские нейроны тоньше мужских

▪ Экологический бензиновый двигатель от Mazda

Лента новостей науки и техники, новинок электроники

 

Интересные материалы Бесплатной технической библиотеки:

▪ раздел сайта Веселые задачки. Подборка статей

▪ статья Широка страна моя родная. Крылатое выражение

▪ статья Сколько стоит квадратный километр Земли? Подробный ответ

▪ статья Слесарь механосборочных работ, занятый креплением рамки с пружинным набором. Типовая инструкция по охране труда

▪ статья Наименьшие допустимые сечения кабелей и проводов электрических сетей в жилых зданиях. Энциклопедия радиоэлектроники и электротехники

▪ статья Электролизные установки и установки гальванических покрытий. Общие требования. Энциклопедия радиоэлектроники и электротехники

Оставьте свой комментарий к этой статье:

Имя:


E-mail (не обязательно):


Комментарий:





Главная страница | Библиотека | Статьи | Карта сайта | Отзывы о сайте

www.diagram.com.ua

www.diagram.com.ua
2000-2025