Бесплатная техническая библиотека
Простой регулятор мощности. Энциклопедия радиоэлектроники и электротехники

Энциклопедия радиоэлектроники и электротехники / Регуляторы мощности, термометры, термостабилизаторы
Комментарии к статье
Основное преимущество регуляторов мощности, в которых коммутация тринисторов происходит в момент перехода сетевого напряжения через нуль - малый уровень помех. Для упрощения схемы в этих регуляторах применяют ступенчатое регулирование выходной мощности.
В описанном ниже устройстве в качестве регулирующего элемента использован переменный резистор. Число ступеней регулирования можно изменять от четырех до шестнадцати с дискретностью соответственно от 25 до 6,25%. Минимум коммутационных помех во всем диапазоне регулирования мощности обеспечивает включение тринистора при мгновенном напряжении сети около 5 В.
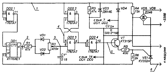
Принципиальная схема регулятора мощности на восемь ступеней (т.е. с дискретностью 12,5%) изображена на рис. 1, временные диаграммы - на рис. 2 Импульсы частотой следования 100 Гц формируют из сетевого напряжения диодный мост VD5...VD8, цепь R4VD3R3 и элемент DD2.1, а делитель частоты DD1 понижает ее до 12,5 Гц. Для изменения дискретности регулирования нужно увеличить (или уменьшить) коэффициент деления делителя и во столько же раз соответственно изменить величину емкости С1.
Рис.1. Принципиальная схема регулятора мощности
Рис.2. Временные диаграммы
Импульсы с делителя переключают RS-триггер на элементах DD2.2, DD2.3. Напряжение на выводе 6 элемента DD2.3 будет возрастать по экспоненциальному закону. При появлении единичного сигнала на этом выводе триггер установится в нулевое состояние (на выводе 4 элемента DD2.3 - сигнал 0). На выводе 10 элемента DD2.4 будет сигнал высокого уровня, который откроет транзистор VT1 и тринистор VS1. Переключение RS-тригера в нулевое состояние будет происходить в момент перехода сетевого напряжения через нуль. При появлении единичного напряжения на выводе 5 счетчика DD1 через цепь R1VD2R2 начинает заряжаться конденсатор С1. При появлении сигнала низкого уровня на выходе счетчика DD1 конденсатор С1 начинает разряжаться через цепь R2-VD1-R1. Напряжение на входе элемента DD2.3 уменьшается, и когда оно станет меньше порогового, триггер перестанет переключаться. Таким образом, регулируя резистором R2 соотношение скорости зарядки и разрядки конденсатора С1, изменяют число импульсов, поступающих на базу транзистора VT1, тем самым, регулируя мощность в нагрузке от нуля (движок резистора R2 в верхнем по схеме положении) до 100% (движок в нижнем положении).
По спаду импульса на выводе 6 элемента DD2.3 RS-триггер возвращается в исходное состояние, и транзистор VT1 закрывается. Тринистор VS1 закроется тогда, когда ток нагрузки станет меньше тока удержания тринистора, т.е. в момент, близкий к переходу сетевого напряжения через нуль.
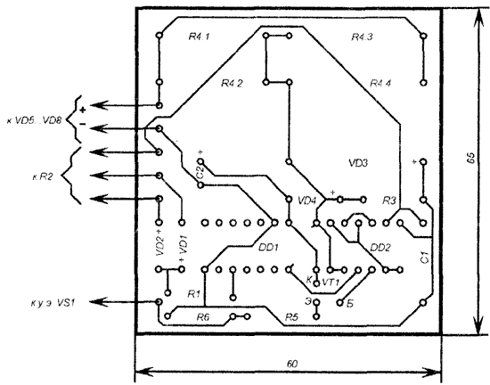
В устройстве использованы резисторы МЛТ-0,125, R2 - СП-1. Резистор R4 составляют из четырех параллельно включенных резисторов МЛТ-2. Конденсатор С1 - КМ-5б, С2 - К50-16. Диоды VD5... VD8 - кремниевые с обратным напряжением не менее 300 В и средним прямым током 10 А. Печатная плата устройства изображена на рис. 3.
Рис.3. Печатная плата регулятора
Процесс настройки можно контролировать по лампе накаливания, включенной на выход устройства. Однако необходимо учесть, что для 4-, 8- и 16-ступенчатых регуляторов частота коммутации тока в нагрузке составит 25, 12.5, 6.25 Гц соответственно, поэтому в качестве нагрузки можно использовать лишь устройства с близкой тепловой инерцией (паяльники, электроплиты и т.п.)
Автор: С. Золотарев, г. Добруш; Публикация: radioradar.net
Смотрите другие статьи раздела Регуляторы мощности, термометры, термостабилизаторы.
Читайте и пишите полезные комментарии к этой статье.
<< Назад
Последние новости науки и техники, новинки электроники:
Власть является ключевым фактором счастья в отношениях
11.03.2026
Исследования семейных и романтических отношений показывают, что длительное счастье пары зависит не только от привычных факторов, таких как доверие, уважение и преданность, но и от более тонких психологических аспектов. Современные ученые ищут закономерности, которые отличают действительно счастливые пары от остальных, чтобы понять, какие механизмы поддерживают гармонию в отношениях.
Группа исследователей из Университета Мартина Лютера в Галле-Виттенберге и Бамбергского университета провела опрос среди 181 пары, которые состояли в совместных отношениях более восьми лет и прожили вместе хотя бы месяц. Участники заполняли анкету, описывая различные аспекты своих отношений, включая распределение обязанностей, эмоциональную поддержку и степень вовлеченности в совместные решения.
Анализ данных показал интересный паттерн: пары, где оба партнера ощущали высокий уровень личной власти, оказывались наиболее счастливыми и удовлетворенными. В данном контексте под властью понимается способност ...>>
Защищенная колонка-повербанк Anker Soundcore Boom Go 3i
11.03.2026
Компания Anker представила новую модель линейки Soundcore - колонку Soundcore Boom Go 3i, ориентированную на активное использование на улице.
Новинка отличается высокой степенью защиты: корпус соответствует стандарту IP68, что обеспечивает водо- и пыленепроницаемость, а ударопрочный дизайн выдерживает падение с высоты до одного метра. За качество звука отвечает 15-ваттный драйвер, обеспечивающий пик громкости до 92 дБ, а технология BassUp 2.0 усиливает низкие частоты, делая звучание более насыщенным.
Колонка обладает автономностью до 24 часов, а LED-индикатор позволяет контролировать уровень заряда батареи. Кроме того, Soundcore Boom Go 3i может выполнять функцию павербанка: согласно внутренним тестам, устройство способно зарядить iPhone 17 с нуля до 40% за один час, что делает его полезным аксессуаром в походах и поездках.
Среди функциональных особенностей модели стоит выделить технологию Auracast, которая улучшает подключение и позволяет создавать стереопару из двух колонок ...>>
Раннее воздержание от алкоголя перестраивает мозг и иммунитет
10.03.2026
Алкогольная зависимость - хроническое расстройство с компульсивным употреблением спиртного, которое влияет не только на поведение, но и на функционирование мозга и иммунной системы. Недавние исследования показали, что даже на ранних этапах воздержания организм начинает перестраиваться, открывая новые возможности для терапии зависимости.
Ученые сосредоточились на пациентах, находящихся в первые недели абстиненции, и зафиксировали значительные изменения в мозговой активности. С помощью функциональной магнитно-резонансной томографии они выявили перестройку сетей нейронных связей, отвечающих за контроль импульсов и принятие решений. Эти изменения могут быть ключевыми для восстановления самоконтроля и снижения риска рецидива.
Одновременно с нейронной перестройкой исследователи наблюдали колебания иммунной системы. В крови повышался уровень цитокинов - сигнальных белков, регулирующих воспалительные процессы. Эти данные свидетельствуют о существовании нейроиммунного взаимодействия, при ...>>
Случайная новость из Архива Оригами помогает вырабатывать электричество
28.04.2017
Чжун Линь Ван (Zhong Lin Wang), Ченго Ху (Chenguo Hu) из Пекинского института наноэнергетики и наносистем, Китайская Академия наук, в составе американо-китайской группы ученых, разработали легкое бумажное устройство, вдохновленное китайским и японским искусством резки бумаги, которое может собирать и хранить энергию от движений тела. О своем изобретении ученые рассказали в статье, опубликованной в журнале ACS Nano.
Несмотря на множество достижений в области портативных электронных устройств, одна вещь остается неизменной: рано или поздно необходимо подключить их к розетке для зарядки. между тем, аппараты вроде часов, мониторов сердца и слуховых аппаратов часто требуют лишь небольшой энергии. Как правило, они получают эту энергию от обычных перезаряжаемых батарей.
Но ученые решили посмотреть, смогут ли они отделить наши небольшие энергетические потребности от розетки и получать энергию от движений тела пользователя. В последние годы Ван и другие работали над этим подходом, создавая трибоэлектрические наногенераторы (TENG), которые могут использовать механическую энергию вокруг нас, - например, нашей ходьбы, - а затем использовать ее для питания портативной электроники. Проблема в том, что большинству устройств TENG нужно несколько часов, чтобы зарядить небольшой прибор, например, датчик, и они сделаны из акрила, который весит немало.
Поэтому исследователи обратились к сверхлегкой ромбической бумажной обрезке длиной несколько дюймов и покрыли ее различными материалами, чтобы превратить ее в силовой агрегат. Четыре внешние стороны, выполненные из песочной бумаги с золотым и графитовым покрытием, содержали элемент суперконденсатора для хранения энергии. Внутренние поверхности, изготовленные из бумаги и покрытые золотом и фторированной этилен-пропиленовой пленкой, содержали комбайн TENG. Достаточно нажимать на него в течение всего нескольких минут, что прибор зарядился до 1 вольта, чего достаточно для питания пульта дистанционного управления, датчика температуры или часов.
|
Другие интересные новости:
▪ Очистка питьевой воды от лекарств
▪ Шум улучшает работу датчиков
▪ 2-киловатный блок питания Great Wall GW-EPS2000DA
▪ Слабовидящие смогут читать обычные книги
▪ Водород в нанолепестках
Лента новостей науки и техники, новинок электроники
Интересные материалы Бесплатной технической библиотеки:
▪ раздел сайта Технологии радиолюбителя. Подборка статей
▪ статья Джузеппе Мадзини. Знаменитые афоризмы
▪ статья К какому фильму написана самая короткая кинорецензия? Подробный ответ
▪ статья Горчица черная. Легенды, выращивание, способы применения
▪ статья Таймер-выключатель электрического обогревателя. Энциклопедия радиоэлектроники и электротехники
▪ статья Замороженная вода. Секрет фокуса
Оставьте свой комментарий к этой статье:
Главная страница | Библиотека | Статьи | Карта сайта | Отзывы о сайте

www.diagram.com.ua
2000-2026