Menu Home

Бесплатная техническая библиотека для любителей и профессионалов Бесплатная техническая библиотека


PSPICE-модели для программ моделирования. Энциклопедия радиоэлектроники и электротехники

Бесплатная техническая библиотека

Энциклопедия радиоэлектроники и электротехники / Микроконтроллеры

Комментарии к статье Комментарии к статье

Компьютеры стремительно дешевеют, скорость их вычислений растет. Появились прекрасные программы, позволяющие радиолюбителям имитировать и наблюдать на экране монитора процессы в реальных устройствах, непосредственная работа с которыми потребовала бы очень дорогих измерительных приборов. Особенно это важно для начинающих, у которых, как правило, есть лишь мультиметр и, реже, простейший осциллограф.

Наибольшей популярностью у радиолюбителей пользуются программы MicroCap 5, Electronic Workbench, PSpice (PSpice входит в состав пакетов Design Center, DesignLab, OrCad-9). Их всегда можно найти на лазерных дисках, предлагаемых радиорынками. Вот чего мало на этих дисках, так это моделей отечественных и импортных радиоэлектронных компонентов для подобных программ. А это немалое богатство, особенно если модели подготовлены профессионалами и проверены.

Исторически первой появилась программа PSpice - разработка корпорации MicroSim начала 70-х годов. С тех пор она интенсивно развивалась и, в силу простоты входного языка и надежности использованных алгоритмов, стала своего рода стандартом для подобных систем. Поэтому остальные программы используют входной язык PSpice. PSpice-моде-ли компонентов или содержат в своем составе ядро этой программы. По существу, многие из них являются удобными оболочками, позволяющими писать задание на естественном для радиолюбителей языке - языке электрических схем. Это очень удобно, так как "родной" входной язык программы PSpice - текстовый файл в ASCII кодах, требующий большого объема ручной работы, что весьма трудоемко и часто сопровождается ошибками.

Однако есть область, где входной язык PSpice незаменим. Хорошие быстродействующие модели компонентов для этих программ пишут на PSpice-язы-ке. В развитых странах фирмы-производители интегральных микросхем обязательно разрабатывают и публикуют PSpice-модели своих приборов, иначе их не станут использовать. В России таких традиций пока нет. Поэтому существующие библиотеки PSpice-моделей наверняка не удовлетворят радиолюбителей, и возможным направлением радиолюбительского творчества может стать создание собственных моделей компонентов. Покажем на простых примерах, что это весьма просто.

Для того чтобы дальше все было понятно, разберемся с терминологией PSpice.

  • Схема электрическая - условное графическое изображение электронных компонентов и электрических связей между ними на каком-либо подобии бумажного носителя.
  • Узел - электрически общая точка соединения выводов компонентов схемы.
  • Компонент - схемная единица, используемая при описании электронных схем. как правило, соответствующая реально производимому промышленностью прибору. Компонент состоит из его названия, графического изображения и модели, дополненной параметрами.
  • Модель - математическое описание компонента, описывающее его работу с точностью, приемлемой для практических целей.
  • Модель встроенная - модель, описание которой определено в теле программы PSpice.
  • Макромодель - состоит из набора топологически связанных компонентов со встроенными моделями. Внутри макромодели можно использовать другие макромодели.
  • Макромодель стандартная - макромодель, для которой предусмотрена штатная программа, способная по паспортным параметрам автоматически генерировать макромодель компонента. Так, например, операционные усилители и компараторы в PSpice имеют стандартные макромодели.
  • Определить модель - задать параметры, соответствующие конкретному компоненту.
  • Параметры - числовые константы, которые подстраивают идеальную модель под свойства реального прибора.
  • Прототип - уже существующая модель, которую используют как источник параметров для вновь создаваемого компонента. Прототипами удобно пользоваться при создании родственной группы компонентов с различием лишь отдельных параметров.
  • Идеальный компонент - компонент, который использует модель с параметрами по умолчанию.
  • Библиотека - один или несколько файлов, в которых записаны модели и макромодели компонентов.
  • Задание на моделирование - текстовый файл в ASCII кодах, содержащий команды на входном языке программы PSpice.

Ясно, что для того, чтобы создать компонент на основе встроенной модели или стандартной макромодели, нужно определить их параметры. Для этого существуют специальные программы, которые по паспортным параметрам на конкретный компонент позволяют сгенерировать его модель. Работа - весьма рутинная, требующая подробных справочных данных на компоненты. В публикуемых справочниках по радиоэлементам, как правило, полной информации нет. Тогда приходится проводить какие-то самостоятельные измерения или консультироваться у фирм-изготовителей радиоэлементов. Этот процесс подробно описан в [1-3]. К сожалению, в DEMO-версиях подобные программы работают с ограничениями, позволяя создавать только модели диодов.

Но выход есть. В прилагаемых к дистрибутиву библиотеках таких моделей -огромное количество, и не составляет большого труда подобрать аналог для отечественных элементов, назначив ему новое имя и отредактировав соответствующим образом. Работать с библиотеками, редактировать и копировать модели можно с помощью любого текстового редактора.

Кроме этого, для радиолюбителей, владеющих языками программирования, например BASIC, не составит больших проблем написать собственную программу расчета параметров PSpice моделей по паспортным параметрам. Связи между паспортными характеристиками и параметрами модели можно найти в [1 -3]. Автор планирует создать такую утилиту, адаптированную под отечественные справочники. Вполне обоснованно можно поставить задачу о написании программ-генераторов таких PSpice-макромоделей, создание которых не предусмотрено в штатных программах.

Другой интересной задачей для радиолюбителей было бы создание автоматизированной измерительной приставки к компьютеру, которая генерировала бы параметры PSpice-моделей или макромоделей по контрольным образцам, да еще с возможностью статистической обработки. Опыт создания измерительных приставок, стыкующихся с ПК, у радиолюбителей есть.

Резисторы, конденсаторы, катушки индуктивности, диоды, транзисторы, магнитопроводы, линии связи, источники напряжения и тока, базовый набор цифровых элементов и некоторые идеализированные элементы имеют встроенные модели.

Но что делать, если готовой модели какого-либо компонента нет. Тогда надо уметь разрабатывать свои собственные макромодели. И здесь возможности PSpice воистину безграничны. Первокирпичиками макромоделей являются встроенные модели. В силу ограниченности журнальной статьи расскажем только о тех. которые будут использованы в примерах.

Для начала - немного об особенностях программ на языке PSpice.

  • Первая строка программы является комментарием.
  • Символы "*" (звездочка) и";" (точка с запятой) обозначают строки с комментариями или комментарии в строках программы.
  • Символ (плюс) -перенос строки, используется при длинных операторах.
  • Символ "." (точка) -начало строки-директивы, управляющей процессом моделирования.

Остальные строки относятся к описанию топологии и компонентов.

Комментарии играют вспомогательную роль. Директивы управляют ходом вычислительного процесса, обращением к моделям и макромоделям и выведением результатов моделирования. Строки описания топологии формально определяют электрическую схему устройства, указывая на узлы подключения выводов компонентов и их модели

PSPICE-МОДЕЛИ И ГРАФИЧЕСКИЕ ОБОЛОЧКИ

Для того чтобы использовать созданную Pspice-модель в программах, имеющих развитую графическую оболочку, например, MicroCap 5 или DesignLab, необходимо, пользуясь сервисными возможностями этих пакетов, включить ее в состав имеющихся PSpice-библиотек и создать соответствующий графический символ, желательно по ГОСТ. Дальнейшая работа с новым компонентом ничем не будет отличаться от уже имеющихся.

СОЗДАНИЕ АНАЛОГОВЫХ КОМПОНЕНТОВ, ИМЕЮЩИХ ВСТРОЕННУЮ МОДЕЛЬ

Параметры аналоговых компонентов со встроенной моделью указывают двумя способами: непосредственно о предложении, описывающем расположение компонента в схеме; с помощью директивы .MODEL, описывающей встроенные модели компонентов.

Общая форма описания модели:

.MODEL <имя компонента> 1АКО:<имя модели прототипа>] <имя типа модели> ([<параметры модели>=<значение> [<спецификация случайного разброса значения параметра>]1 [Т_МЕА-SURED=<значение>] [[Т_АВ8=<значение>] или [T_REL_GLOBAC=<значение>] или [T_REL_LOCL=<значение>]])

где: <имя компонента> - название конкретного прибора, например: RM. KD503. КТ315А;

[АКО:<имя модели прототипа >] - определение модели с использованием существующего прототипа (ото позволяет сократить размер библиотеки). В описании следует указать только отличающиеся параметры;

<имя типа модели> - стандартное название встроенной идеальной модели (табл. 1);

[<параметры модели>=<значение> [<спецификация случайного разброса значения параметра>]] - в круглых скобках указывают список значений параметров модели компонента. Если этот список отсутствует или неполный, недостающие значения параметров модели назначаются по умолчанию. Каждый параметр может принимать случайные значения относительно своего номинального значения, но это используют только при статистическом анализе.

PSPICE-модели для программ моделирования

Параметры многих моделей зависят от температуры. Существуют два способа задания температуры пассивных компонентов и полупроводниковых приборов. Во-первых, в директиве .MODEL задают температуру, при которой измерены входящие в нее параметры Т_МЕАSURED=<значение>. Это значение заменяет температуру TNOM, устанавливаемую директивой .OPTIONS (по умолчанию 27 °С). Во-вторых, можно установить физическую температуру каждого устройства, заменяя глобальную температуру, устанавливаемую директивами .TEMP, .STEP TEMP или .DC TEMP. Это можно сделать одним из следующих трех параметров: Т ABS - абсолютная температура (по умолчанию 27°С); T_REL_GLOBAL -разность между абсолютной и глобальной температурами (по умолчанию - 0), так что Т_ABS = глобальная температура + T_REL_GLOBAL, T_REL_LOCL - относительная температура, абсолютная температура исследуемого устройства равна абсолютной температуре прототипа плюс значение параметра T_REL_LOCL

Все параметры моделей указывают в единицах СИ. Для сокращения записи используют специальные приставки (табл. 2). Допускается дописывать к ним буквенные символы для улучшения наглядности обозначений, например, 3,ЗкОм, 100pF, 10uF, 144MEG, WmV.

PSPICE-модели для программ моделирования

Форма описания включения компонента в схеме:

<первый символ + продолжение > перечисление узлов> [<имя модели>] <параметры>

Описанием компонента считается любая строка, не начинающаяся с символа "."(точка).

Имя компонента состоит из стандартного первого символа (табл. 3), определяющего тип компонента, и произвольного продолжения длиной не более 130 символов.

PSPICE-модели для программ моделирования

Номера узлов подключения компонента в схеме перечисляют в определенном порядке, установленном для каждого компонента. Имя модели - имя модели компонента, тип которого определен первым символом.

Далее могут быть указаны параметры модели компонента.

РЕЗИСТОР

Форма описания включения резистора в схеме:

R<имя> <узел(+)> <узел(-)> [<имя модели>] <значение сопротивления>

Форма описания модели:

.MODEL <имя модели> RES (<параметры модели>)

Список параметров модели резистора приведен в табл. 4.

PSPICE-модели для программ моделирования

Примеры: RL30 56 1.3К; резистор RL сопротивлением 1,3 кОм, подключенный к узлам 30 и 56.

R2 12 25 2.4К ТС=0.005, -0.0003; резистор R2 сопротивлением 2.4 кОм, подключенный к узлам 12 и 25 и имеющий температурные коэффициенты ТС1 = 0.005 °С-1 ТС2 = -0.0003 °С-2. R3 3 13RM 12К

.MODEL RM.RES (R = 1.2 DEV = 10% TC1 = 0.015 TC2 = -0.003): резистор R3 сопротивлением 12 кОм, включенный между узлами 3 и 13. с моделью RM, учитывающей технологический разброс номинала и имеющей температурные коэффициенты ТС1 = 0,015 °С-1 ТС2 = 0.003 °С-2 ; R - коэффициент пропорциональности между значением сопротивления, используемым при моделировании, и указанным номинальным.

Аналогично выглядят модели конденсатора и катушки индуктивности.

КОНДЕНСАТОР

Форма описания включения конденсатора в схеме:

С<имя> <узел(+)> <узел(-)> (<имя модели>) Значение емкости>

Форма описания модели:

.MODEL <имя модели> САР (<параметры модели>)

Список параметров модели конденсатора приведен в табл. 5.

PSPICE-модели для программ моделирования

Примеры: С1 1 4 10и; конденсатор С1 емкостью 10 мкФ включен между узлами 1 и 4.

С24 30 56 100pp. конденсатор С24 емкостью 100 пФ включен между узлами 30 и 56.

КАТУШКА ИНДУКТИВНОСТИ

Форма описания включения катушки в схеме:

L<hma> <узел(+)> <узел(-)> (<имя модели>] Оначение индуктивности>

Форма описания модели:

.MODEL <имя модели> IND (<пара-метры модели>)

Список параметров модели катушки индуктивности приведен в табл. 6.

PSPICE-модели для программ моделирования

Пример: L2 30 56 100u; катушка L2 индуктивностью 100 мкГн включена между узлами 30 и 56.

ДИОД

Форма описания включения диода в схеме:

D<имя> <узел(+)> <узел(-)> [<имя модели>]

Форма описания модели:

.MODEL <имя модоли> D [<пара-метры модели>)

Список параметров модели диода приведен в табл. 7.

PSPICE-модели для программ моделирования

Примеры моделей отечественных диодов:

.MODEL KD503A D (IS=7.92E-13 + RS=2.3 CJO=1.45p M=0.27 + ТТ=2.19Е-9 VJ=0.71 BV=30 + IBV=1E-11 EG= 1.11 FC=0.5 XTI=3 + N=1.JJ)

.MODEL KD522A D (IS=2.27E-13 + RS=1.17 CJO=2.42p M=0.25 + TT=2.38n VJ=0.68 BV=50 IBV=1E-11 + EG= 1.11 FC=0.5 XTI=3 N= 1)

.MODEL KD220A D (IS=1.12E-11 + N=1.25 RS=7.1E-2 CJO=164.5p + TT=1.23E-9 M=0.33 VJ=0.65 BV=400 + IBV=1E-11 EG=1.11 FC=0.5XTI=3)

.MODEL KD212A D (IS=1.26E-10 + N=1.16 RS=0.11 CJO= 140.7p M=0.26 + TT-J.27E-8 VJ=0.73 BV=200 + IBV= 1E-10 EG-1.JJ FC=0.5 XT1=3)

.MODEL KS133A D (fS=89E-15 + N=1.16 RS=25 CJO=72p TT=57n + M=0.47 VJ=0.8 FC=0.5 BV=3.3 IBV=5u + EG=1.11 XTI=3).MODEL D814A D (IS=.392E- J2 + N=1.19 RS=1.25 CJO=41.15p + TT=49.11n M-0.41 VJ=0.73 FC=0.5 + BV=8 IBV=0.5u EG=1.11 XTI=3)

.MODEL D814G D (IS=.1067E-12 + N=1.12 RS=3.4 CJO=28.08p + TT=68.87n M=0.43 VJ=0.75 FC=0.5 + BV^11 IBV= 1 и EG= 1.11 XTI=3)

БИПОЛЯРНЫЙ ТРАНЗИСТОР

Форма описания включения биполярного транзистора в схеме:

0<имя> <узел коллектора > <узел базы> <узел эмиттера> [<имя модели>)

Форма описания модели:

.MODEL <имя модели> NPN [<параметры модели >); биполярный транзистор структуры n-p-n

.MODEL <имя модели> PNP [<параметры модели>'; биполярный транзистор структуры p-n-p

Список параметров модели биполярного транзистора приведен в табл. 8.

PSPICE-модели для программ моделирования

PSPICE-модели для программ моделирования

ПОЛЕВОЙ ТРАНЗИСТОР С УПРАВЛЯЮЩИМ P-N ПЕРЕХОДОМ

Форма описания включения полевого транзистора 8 схеме:

о"<имя> <узел стока> <узел затвора> <узел истока> (<имя модели>]

Форма описания модели:

.MODEL <имя модели> NJF [<параметры модели >], полевой n-канальный транзистор

.MODEL <имя модели> PJF [<параметры модели >]; полевой p-канальный транзистор

Список параметров модели полевого транзистора приведен в табл. 9.

PSPICE-модели для программ моделирования

Примеры моделей транзисторов:

.model IDEAL NPN; идеальный транзистор.

.model КТ3102А NPN (ls=5.258f Xti=3 + Eg=1.11 Vaf=86 Bf=185 Ne=7.428 + lse=28.21n lkf=.4922 Xtb=1.5 Var=25 + Br=2.713 Nc=2 lsc=21.2p lkr=.25 Rb=52 + Rc=1.65 Cjc=9.92lp Vjc=.65 Mjc=.33 + Fc=.5 Cje=11.3p Vje=.69 Mje=33 + Tr=57.7ln Tf=611.5p ltf=.52 Vtf=80 + Xtf=2)

.model KT3102B NPN (ls=3.628f Xti=3 ч Eg= 1.11 Vaf=72 Bf=303.3 Ne=l3.47 + lse=43.35n lkf=96.35m Xtb=1.5 Var=30 + Br=2.201 Nc=2 lsc=5.5p lkr=.1 Rb=37 + Rc=1.12 Cjc=11.02p Vjc=.65 Mjc=.33 + Fc"-.5 Cje=13.31p Vje=.69 Mje=.33 + Tr=41.67n Tf=493.4p Ш=.12 Vtf-50 + Xrf=2)

.model КТ3107А PNP (ls=5.2f Xti=3 + Eg= 1.11 Vaf=86 Bf= 140 Ne=7.4 lse=28n + lkf=.49 Xtb= 1.5 Var=25 Br=2.7 Nc=2 + lsc=21 p lkr=. 25 Rb=50 Rc= 1.65 Cjc= 10p + Vjc=.65 Mjc=.33 Fc-.5 Cje=11.3p Vje=.7 + Mje=.33 Ti=58n Tf=62p ltf=52 Vtf=80 + Xtf=2)

.model KT312A NPN (ls=21f Xti=3 + Eg=1.11 Vaf=126.2 Bf-06.76 Ne=1.328 + lse=189f Ikf=.l64 Nk=.5 Xtb=1.5 Br=1 + Nc" 1.385 lsc=66.74p lkr=1.812 + Rc=0.897 Rb=300 Cjc=8p Mjc=.29 + Vjc=.692 Fc=.5 Cje=2653p Mje=.333 + Vje=.75 Tr= 10n Tf-1.743n Itf = 1)

.model 2T630A NPN (ls=17.03f Xti=3 + Eg=1.11 Vaf=l23 Bf=472.7 Ne= 1.368 + Ise=l63.3f lkf=.4095 Xtb=1.5 var=75 + Br=4.804 Nc=2 lsc=1.35p 1kr=.21 + Rb=14.2 Rc=0.65 Cjc=2L24p Vjc=.69 + Mjc=.33 Fc=.5 Cje=34.4p Vje=.69 + Mje=.33 Тг=50.12п Tf=1.795n ltf=.65 + Vtf=60 Xtf=1.1)

НЕЗАВИСИМЫЕ ИСТОЧНИКИ НАПРЯЖЕНИЯ И ТОКА

Форма описания источников:

\/<имя> <узел{+)> <узел(-)> [^С]<значение> [АС<амплитуда>[фаза)] [<сигнал>(<параметры>)]

1<имя> <узел(+)> <узел(-)> [(0С]<знамение> [АС<амплитуда> [фаза]] [<сигнал>(<параметры>)]

Положительным направлением тока считают направление от узла (+) через источник к узлу (-). У источников можно указывать значения для расчетов по постоянному току и переходных процессов DC (по умолчанию - О), для частотного анализа АС (амплитуда по умолчанию - 0; фазу указывают в градусах, по умолчанию - 0). Для переходного процесса <сигнал"> может принимать значения: ЕХР - экспоненциальная форма сигнала источника, PULSE - импульсный источник, PWL -полиномиальный источник. SFFM - частотно-модулированный источник, SIN - синусоидальная форма сигнала источника.

Примеры: V2 3 0 DC 12; источник напряжения 12 В. включенный между узлами 3 и 0.

VSIN 2 О SIN(0 0.2V 1MEG); источник синусоидального напряжения 0.2 В частотой 1 МГц с постоянной составляющей 0 В.

11 (4 11) DC 2mA; источник тока 2 мА, включенный между узлами 4 и 11.

ISIN 2 0 SIN(0 0.2m 1000); источник синусоидального тока 0.2 мА частотой 1000 Гц с постоянной составляющей 0 мА.

ЗАВИСИМЫЕ ИСТОЧНИКИ НАПРЯЖЕНИЯ И ТОКА

Зависимые источники широко используют при построении макромоделей. Их применение позволяет простыми средствами имитировать любые зависимости между напряжением и током. Кроме этого, с их помощью очень просто организовать передачу информации от одного функционального блока к другому B PSpice встроены модели зависимых источников:

Е - источник напряжения, управляемый напряжением (ИНУН);

F - источник тока, управляемый током (ИТУТ);

G - источник тока, управляемый напряжением (ИТУН);

Н - источник напряжения, управляемый током (ИНУТ).

Форма описания зависимых источников:

Первый символ<имя> <узел(+)> <узел(-)> <передаточная функция>

Первый символ имени должен соответствовать типу источника. Положительным направлением тока считают направление от узла (+) через источник к узлу (-). Далее указывают передаточную функцию, которую можно описывать разными способами:

степенным полиномом: POLY (<выражение>):

формулой: VALUE=(<выражение>):

таблицей: TABLE (<выражение>):

преобразованием Лапласа: LAPLACE (<выражение>):

частотной таблицей: FREQ (<выра-жение>);

полиномом Чебышева: CHEBYSHEV (<выражение>).

Примеры: Е1 (12 1) (9 10) 100: источник напряжения, управляемый напряжением между узлами 9 и 10. включенный между узлами 12 и 1 с коэффициентом передачи 100.

EV 23 56 VALUE={3VSQRT(V(3.2)+ +4*SIN(I(V1)}: источник, включенный между узлами 23 и 56, с функциональной зависимостью от напряжения между узлами 3 и 2 и тока источника VI.

EN 23 45 POLY(2) (3.0) (4,6) 0.0 13.6 0.2 0.005: нелинейный источник напряжения, включенный между узлами 23 и 45. зависящий от напряжения между узлами 3 и 0 V{3.0) и узлами 4 и 6 V(4.6). Зависимость описывает полином EN=0 + 13.6V3,0 + 0.2V1,6 + 0.005V3,02.

ЕР 2 0 TABLE (V(8))=(0.0) (1.3.3) (2.6.8): источник, включенный между узлами 2 и 0. зависящий от напряжения в узле 8. измеренного относительно общего провода. Далее, после знака равенства, перечислены строки таблицы с указанием пары значений (вход, выход). Промежуточные значения интерполируются линейно.

EL 8 0 LAPLACE {V( 10)}={exp(-0.0rS)/ (1+0.rS)}; задание передаточной функции по Лапласу.

G1 (12 1) (9 10) 0.1; управляемый напряжением V(9.10) источник тока с коэффициентом передачи 0.1.

Тут уместно привести примеры обозначения переменных в программах PSpice: V(9) - напряжение в узле 9. измеренное относительно общего провода.

V(9.10) - напряжение между узлами 9 и 10.

V(R12) - падение напряжения на резисторе R12v

VB(Q1) - напряжение на базе транзистора Q1.

VBE(Q1) - напряжение база-эмиттер транзистора Q1 l(D1) - ток диода D1.

1С(02) - ток коллектора транзистора Q2.

ИЗУЧЕНИЕ МОДЕЛЕЙ КОМПОНЕНТОВ

Модели компонентов можно исследовать с помощью программ моделирования. Используя графическую оболочку, весьма просто создать виртуальную лабораторию по тестированию статических и динамических характеристик уже имеющихся и создаваемых элементов. Это позволит установить степень соответствия их свойств справочным параметрам реальных компонентов, подобрать аналоги среди моделей зарубежных компонентов или детально исследовать неизвестную модель. Однако в приведенных примерах использованы возможности самого PSpice.

Воспользуемся директивой .ОС (многовариантный расчет режима по постоянному току) языка PSpice и построим семейство выходных характеристик биполярного транзистора структуры n-p-n, включенного по схеме с общим эмиттером (рис. 1).

PSPICE-модели для программ моделирования

Выходная характеристика - это зависимость тока коллектора транзистора от напряжения на его коллекторе.

Для различных значений тока базы получим семейство выходных характеристик. Расчет проведен для транзистора КТ315А (рис. 2) и идеального транзистора с параметрами по умолчанию (рис. 3).

PSPICE-модели для программ моделирования PSPICE-модели для программ моделирования

Задание на моделирование в текстовом виде выглядит очень просто (табл. 10).

PSPICE-модели для программ моделирования

Чтобы рассчитать ВАХ идеального транзистора, в программе надо убрать звездочкув начале строки (* Q1 120 IDEAL) и добавить ее в строке (Q1 1 2 0 КТ315А). Комментарии в тексте программы лучше писать на английском языке или, по крайней мере, латинскими буквами, так как программы моделирования обычно не поддерживают кириллицу. В статье комментарии для наглядности приведены на русском языке.

Аналогично построена ВАХ стабилитрона Д814А - зависимость напряжения от тока (рис. 4, 5, табл. 11).

PSPICE-модели для программ моделирования PSPICE-модели для программ моделирования

PSPICE-модели для программ моделирования

Теперь воспользуемся возможностями директив .DC и .TEMP (вариация температуры) и построим семейство передаточных характеристик полевого транзистора КП303Д, включенного по схеме с общим истоком (рис. 6, табл. 12).

PSPICE-модели для программ моделирования

PSPICE-модели для программ моделирования

Передаточная характеристика полевого транзистора - это зависимость тока стока от напряжения между затвором и истоком. Для разных значений температуры можно построить семейство характеристик (рис. 7), так как модель учитывает температурную зависимость параметров транзистора.

PSPICE-модели для программ моделирования

В качестве примера оценки динамических свойств моделей построим семейство частотных характеристик транзистора КТ315А при четырех значениях тока коллектора. Схема измерения показана на рис. 8.

PSPICE-модели для программ моделирования

Для этого используем возможности директив .АС (расчет АЧХ) и .STEP (многовариантный анализ), составим задание на моделирование (табл. 13), рассчитаем IB(Q1) и lC(Q1).

PSPICE-модели для программ моделирования

После выполнения моделирования сравним полученные результаты (рис. 9) с параметрами из справочника [4].

PSPICE-модели для программ моделирования

Для этого поступим следующим образом. Графический постпроцессор программ моделирования позволяет производить математические операции над графиками. Это позволит нам построить график отношения тока коллектора IC(Q1) к току базы IB(Q 1). В итоге получим частотную характеристику модуля коэффициента передачи транзистора по току при различных токах коллектора. С помощью режима курсорных измерений определим модуль коэффициента передачи по току на частоте 100 МГц. Для всех вариантов цифры указаны на графиках. Сверив их со справочником, увидим, что предложенная модель транзистора КТ315А с учетом разброса близка к реальности. (По справочнику: lh21эI = 2,5 при Iк = 1 мА, Uк = 10 В). Зависимость частотных свойств транзистора от тока коллектора также согласуется с теорией и с данными, приводимыми в справочниках.

В заключение этого раздела следует сказать, что встроенные модели, несмотря на огромное число учитываемых параметров, быстро компрометируют себя. Моделируемые полупроводниковые приборы запросто пропускают огромные токи и выдерживают гигантские напряжения.

Достаточно расширить пределы изменения напряжения и тока в рассмотренных здесь примерах (см. рис. 1, б) и станет понятно, что встроенная модель транзистора не учитывает явление пробоя р-n переходов.

Модели резисторов, конденсаторов, катушек индуктивности и транзисторов также не учитывают паразитные емкости, индуктивности и сопротивления, а это очень важно при моделировании работы устройства на высоких частотах.

Примерно то же самое можно сказать о других встроенных моделях. Все они имеют ограниченную область применения и, как правило, чего-либо не учитывают.

Отсюда следует вывод - нужны более совершенные модели, свободные от указанных недостатков. В крайнем случае, чтобы избежать, например, пробоя транзисторов, нужно параллельно переходам транзистора включить диоды с безынерционной моделью и соответствующим выбором параметра BV. Паразитные эффекты можно учесть, "обвесив" встроенные модели конденсаторами, катушками и резисторами.

Встроенные модели - это своего рода кирпичики, которые позволяют исследовать любые варианты моделирования. Именно для этого они идеально подходят.

С помощью методов, о которых пойдет речь ниже, можно создавать эффективные и совершенные модели элементарных компонентов.

СОЗДАНИЕ И ПРИМЕНЕНИЕ МАКРОМОДЕЛЕЙ

Если вы когда-либо изучали языки программирования, то наверняка знаете, что представляет собой подпрограмма. Это - специально оформленная программа, к которой многократно обращается основной программный модуль. Практически под этим подразумевают макромодель.

Форма описания макромодели: .SUBCKT <имя макромодели> <список + внешних узлов>

+ [PARAMS:<<имя параметра> = + <значение>>] + [ТЕХТ:<<имя текстового параметра> + =<текст>>]

<строки описания схемы макромодели> .ENDS

Директива .SUBCKT - заголовок макромодели. Она определяет начало макромодели, ее имя и узлы подключения к внешней схеме.

Строки описания схемы макромодели - список операторов в произвольном порядке, описывающих топологию и состав макромодели.

Директива .ENDS определяет конец тела макромодели.

Ключевое слово PARAMS определяет список параметров, передаваемых из описания основной цепи в описание макромодели.

Ключевое слово TEXT определяет текстовую переменную, передаваемую из описания основной цепи в описание макромодели.

Форма описания включения макромодели в схеме: Х<имя> <узлы подключения> [<имя + макромодели>]

+ [PARAMS:<<имя параметра> = + <значение>)

+ (ТЕХТ:<<имя текстового + параметрa>=<текст>]

Этот оператор определяет, что в схеме к указанным узлам подключена макромодель, которая описана оператором .SUBCKT. Число и порядок перечисления узлов должны совпадать с числом и порядком перечисления узлов в соответствующей директиве .SUBCKT.

Ключевые слова PARAMS и TEXT позволяют задать значения параметров, определенных в описании макромодели как аргументы, и использовать эти выражения внутри макромодели.

ПРИМЕР СОЗДАНИЯ ПРОСТЕЙШЕЙ МАКРОМОДЕЛИ

Приводимый пример демонстрирует решение задачи в лоб. Радиолюбители часто используют цифровые логические элементы для выполнения аналоговых функций, например, усиления или генерации сигналов. Для детального моделирования таких устройств имеет смысл построить точную макромодель логического элемента. Рассмотрим логический элемент 2И-НЕ микросхемы К155ЛАЗ.

При создании макромодели необходимо проделать следующую работу:

  • нарисовать электрическую схему макромодели этого элемента (рис. 10):
  • присвоить позиционные обозначения всем элементам схемы;
  • пронумеровать все узлы (общему проводу всегда присваивают номер 0):
  • пользуясь операторами включения элементов в схему, описать все компоненты:
  • оформить макромодель, описав ее директивами .SUBCKT и .ENDS;
  • сохранить текст макромодели в отдельном файле или добавить к существующему библиотечному файлу с расширением *.lib.

PSPICE-модели для программ моделирования

В результате получим текстовый файл (табл. 14).

PSPICE-модели для программ моделирования

При таком подходе к созданию макромодели необходимо:

  • наличие очень точной схемы элемента (или микросхемы);
  • наличие справочных параметров компонентов, входящих в состав ИС.

Следует заметить, что со справочными параметрами, особенно на интегральные компоненты, всегда возникают проблемы. Что же касается точного описания микросхем, то оно вообще публикуется редко, в основном встретишь простейшие, и то - с ошибками. К сожалению, до последнего времени это редко кого волнует.

Однако, как ни странно на первый взгляд, описанный выше подход при создании макромодели еще не дает никаких гарантий построения хорошо работающей модели.

КАК СОЗДАТЬ УПРОЩЕННУЮ БЫСТРОДЕЙСТВУЮЩУЮ МАКРОМОДЕЛЬ?

Далеко не всегда решение этой задачи в лоб - истинный путь к созданию хорошей макромодели. Построенные таким "способом" модели потребуют много вычислительных ресурсов и будут обладать малым быстродействием, т. е. расчет схемы будет весьма медленным. Вспомним, сколько транзисторов на кристалле могут иметь современные микросхемы! Поэтому очень важно уметь строить упрощенные макромодели, заменяя отдельные подсистемы микросхем эквивалентными узлами. При этом качество модели может даже улучшиться, особенно если моделируется микросхема высокой степени интеграции.

Создадим собственную упрощенную PSpice-макромодель компаратора К521САЗ.

Здесь тоже могут быть крайние случаи. Можно, например, реализовать функцию компаратора с помощью зависимого источника. Модель при этом получится простой и сравнительно быстродействующей, но она не будет отражать физику работы реального прибора. Следовательно, нужно искать компромиссное решение между точностью модели и ее быстродействием.

Рассмотрим, что собой представляет компаратор К521САЗ. Он реализует функцию сравнения двух аналоговых сигналов. Если разность сигналов на входах положительна, на выходе компаратора будет высокий уровень, если отрицательна - низкий. Сравнение сигналов выполняет дифференциальный усилитель на входе. Выходная ступень реализована на транзисторе с открытыми коллектором и эмиттером. Этой информации уже достаточно, чтобы синтезировать простейшую, но вполне рабочую модель этой микросхемы (рис. 11).

PSPICE-модели для программ моделирования

Для того чтобы полноценно смоделировать входные и выходные свойства компаратора, на входе и выходе установлены транзисторы. Однако дифференциальный усилитель сильно упрощен. В эмиттерах дифференциальной пары использован идеальный источник тока, на самом деле он реализован на нескольких транзисторах. Сопряжение с выходной ступенью выполнено с помощью источника тока, управляемого напряжением. В реальной микросхеме тоже использовано несколько транзисторов.

Таким образом, при построении этой компромиссной модели многотранзисторные узлы заменены на упрощенные и идеализированные, но с сохранением внешних свойств прибора. PSpice имеет совершенный инструментарий, чтобы и в более сложных случаях с его помощью выразить любые свойства реальных приборов с достаточной для практических целей точностью.

Присвоим позиционные обозначения всем элементам схемы, пронумеруем узлы и опишем на входном языке PSpice макромодель компаратора (табл. 15).

PSPICE-модели для программ моделирования

Теперь проверим, как полученная макромодель выполняет функции компаратора. Для этого нарисуем испытательную схему (рис. 12).

PSPICE-модели для программ моделирования

Затем составим задание на моделирование (табл. 16) и рассчитаем передаточную характеристику этой модели (рис. 13)

PSPICE-модели для программ моделирования

PSPICE-модели для программ моделирования

Передаточная характеристика компаратора - зависимость напряжения на выходе от разности напряжений на входах. По рассчитанной характеристике видно, что. несмотря на простоту модели, компаратор получился вполне работоспособным.

В этом примере мы впервые использовали макромодель компонента, описав его подключение в схеме строкой Х1 (0 1 2 0 4 3) К521САЗ. Заметьте, что имена элементов в макромодели локальные, и на них можно не обращать внимание при присвоении имен компонентам во внешней цепи.

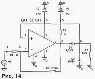
Настало время промоделировать какой-нибудь электронный узел, выполненный на компараторе К521САЗ. например, прецизионный амплитудный детектор (рис. 14, табл. 17).

PSPICE-модели для программ моделирования

PSPICE-модели для программ моделирования

Результаты моделирования показаны на рис. 15 и 16.

PSPICE-модели для программ моделирования

PSPICE-модели для программ моделирования

Макромодель компаратора будем вызывать из библиотечного файла C:\USERLlB\kompar.lib.

Для указания библиотек, в которых хранятся модели, используют директиву .LIB, которая должна быть описана в задании на моделирование. Тогда в текст уже не надо включать описание макромодели. Форма оператора: .LIB [<имя файла библиотеки^].

Имейте в виду, что в общем случае в состав макромодели могут входить другие макромодели. Поэтому, отбросив управляющие директивы и поместив описание пикового детектора между SUBCKT и .ENDS, получим новую макромодель, содержащую в своем составе вложенную макромодель. Этим способом можно очень компактно составлять сложнейшие модели, если предварительно заготовить необходимые типовые узлы и хранить их в отдельном библиотечном файле.

СОЗДАНИЕ МОДЕЛЕЙ, УЧИТЫВАЮЩИХ ТЕХНОЛОГИЧЕСКИЙ РАЗБРОС И ВЛИЯНИЕ ТЕМПЕРАТУРЫ НА ХАРАКТЕРИСТИКИ КОМПОНЕНТОВ

Параметры всех элементов имеют разброс и. кроме того, зависят и от температуры. Жизнь радиолюбителей стала бы скучноватой без этих проблем, так как было бы невозможно из исправных деталей, руководствуясь правильной схемой, создать неработоспособную конструкцию. Природа предоставила нам такую возможность. Программы моделирования позволяют выявлять устройства, работоспособность которых зависит от температуры и от разброса параметров компонентов. Для этого проводят статистический анализ методом Монте-Карло и многовариантный анализ. Однако нужно иметь соответствующие модели компонентов.

Во встроенных PSpice-моделях для учета разброса и влияния температуры существуют: "Спецификация случайного разброса значения параметра", "Линейный температурный коэффициент", "Квадратичный температурный коэффициент". "Экспоненциальный температурный коэффициент". Кроме этого, управлять температурой отдельных компонентов можно с помощью параметров T_MEASURED. Т ABS. T_REL_GLOBAL. T_REL_LOCL, что иногда бывает полезно.

При многовариантном анализе переменной может стать не только температура, но и практически любой параметр модели, который может изменяться из-за какого-либо физического воздействия внешней среды или деградации параметров компонентов от времени.

Очевидно, если на основе таких моделей строить макромодели, то и они будут иметь случайный разброс и температурную зависимость.

На самом деле, в случае построения макромоделей, такой прямолинейный подход совершенно не годится. Как уже было сказано выше, при построении макромоделей принципиально используют упрощения и допущения. В результате схема макромодели редко соответствует исходной. Кроме этого, радиолюбителю просто невозможно отследить истинные тепловые связи между элементами, интегрированными в микросхеме. Поэтому макромодель строят из стабильных компонентов, а затем целевым образом вводят элементы, имеющие разброс и температурную зависимость. Но делают это так. чтобы отобразить наиболее существенные статистические и температурные свойства моделируемого прибора. Такой подход годится для учета влияния прочих физических воздействий, хотя и не является единственным. Так. при ионизирующем излучении, которое влияет практически на все параметры компонентов, удобнее иметь несколько копий библиотек для разных доз. Затем, пользуясь директивой .LIB, целиком заменяют библиотеки компонентов в соответствии с полученной дозой. Результаты потом можно объединить на одном графике.

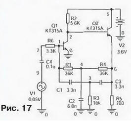
В качестве примера создания и использования моделей с разбросом параметров и температурной зависимостью проведем моделирование фильтра (рис. 17, табл. 18), используемого в радиотелефонии, который работает в сложных климатических условиях. Интервал температур - от -40 до +80 "С. В моделях всех компонентов заданы параметры технологического разброса и температурной нестабильности основных параметров.

PSPICE-модели для программ моделирования

PSPICE-модели для программ моделирования

С помощью директив .AC, .TEMP и .МС рассчитаем АЧХ фильтра и ее вариации при изменении температуры и разбросе параметров элементов.

Сразу видно (рис. 18), что характеристики фильтра сильно зависят от температуры, и такой телефон будет работать плохо. Вывод очевиден - необходимо выбрать более стабильные и точные элементы для этого фильтра, чтобы получить работоспособное устройство.

PSPICE-модели для программ моделирования

ПРИМЕР ПРОФЕССИОНАЛЬНОГО ПОСТРОЕНИЯ МОДЕЛИ

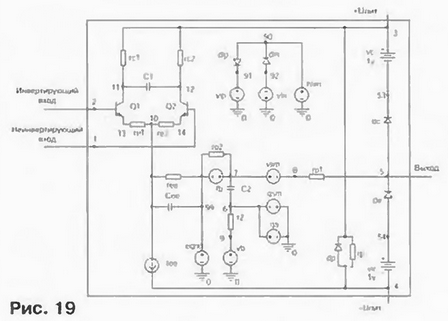
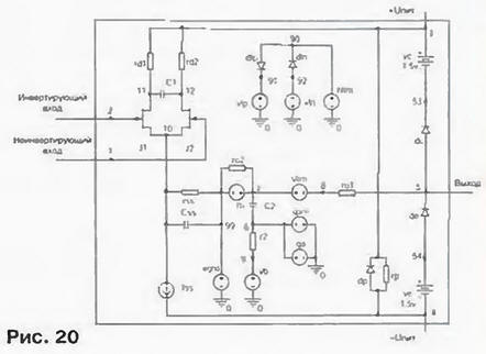
Здесь приведены стандартные для PSpice макромодели операционных усилителей с биполярными (К140УД7, рис. 19, табл. 19) и полевыми (К140УД8, рис. 20, табл. 20) транзисторами на входе.

PSPICE-модели для программ моделирования

PSPICE-модели для программ моделирования

PSPICE-модели для программ моделирования

PSPICE-модели для программ моделирования

Заметим, что в них исключены все транзисторы, кроме входных. Это благоприятно сказывается на быстродействии макромоделей. Однако они весьма точно учитывают множество эффектов, происходящих в реальном приборе.

Обратите внимание на массовое использование зависимых и независимых источников. Это основной инструмент грамотного построения хороших макромоделей сложных микросхем.

Входной дифференциальный каскад моделирует наличие тока смешения и зависимость скорости нарастания выходного напряжения от входного дифференциального напряжения. Конденсатор Сее (Css) позволяет отобразить несимметричность выходного импульса ОУ в неинвертирующем включении. Конденсатор С1 и емкость переходов транзисторов имитируют двухполюсный характер частотной характеристики ОУ. Управляемые источники тока ga, gcm и резисторы r2, rо2 моделируют дифференциальное и синфазное усиление напряжения. С помощью конденсатора С2, подключаемого по выбору пользователя, можно имитировать внутреннюю или внешнюю коррекцию ОУ. Нелинейность выходного каскада ОУ моделируют элементы din. dip. ro1 (они ограничивают максимальный выходной ток) и dc, de, vc, ve (они ограничивают размах выходного напряжения). Резистор rр имитирует потребление микросхемой постоянного тока. Диод dp защитный.

Однако опыт показывает, что не всегда требуются томные модели, ведь цена за это - пониженное быстродействие. Имеет смысл разработать для себя библиотеку упрощенных макромоделей, чтобы не тратить зря время на ожидание результатов тогда, когда нужно просто "обкатать" идею.

Кроме того, не следует забывать, что всегда можно создать модель более совершенную, чем стандартная или профессиональная. В нашем конкретном случае приведенные макромодели ОУ моделируют далеко не все свойства реальных приборов и их можно усовершенствовать. Это относится к температурным, статистическим, шумовым характеристикам и, прежде всего, к входному сопротивлению. Входная емкость усилителя равна нулю, поскольку в модели транзисторов емкости не указаны. Еще один недостаток - отсутствие описания пробоя (открывания защитных диодов или обратимого пробоя эмиттерных переходов) при больших закрывающих входных сигналах, И этот список можно продолжить.

На основе всего сказанного сформулируем общий формальный подход к построению макромоделей аналоговых компонентов.

Простейшую структуру макромодели можно представить состоящей из трех последовательно соединенных блоков: первый описывает входные характеристики, второй - передаточные (линейные и нелинейные искажения), третий - выходные характеристики. Передача информации от блока к блоку осуществляется с помощью зависимых источников тока или напряжения. Число блоков, их тип. распределение функций, количество параллельных путей может быть и другим, если этого требует задача.

Создав типовой набор моделей таких блоков, допустимо поставить создание макромоделей буквально на поток.

Таким образом, создание хорошей модели требует обширного справочного материала, интуиции, знаний физики полупроводников и электронных приборов, электротехники, радиотехники, микросхемотехники, схемотехники, математики, программирования. Задача как раз для радиолюбителей с их неуемной творческой энергией.

Литература

  1. Разевиг В. Д. Система сквозного проектирования DesignLab 8.0. - М.: Солон. 1999.
  2. Разевиг В. Д. Система схемотехнического моделирования MicroCap 5. - М.: Солон. 1997.
  3. Архангельский А. Я. PSpice и Design Center. Ч. 1 Схемотехническое моделирование. Модели элементов. Макромоделирование. - М.: МИФИ. 1996.
  4. Полупроводниковые приборы: транзисторы. Справочник Под ред. Н Н. Горюнова. - М. Энергоатомиздат. 1985.

Автор: О.Петраков, г. Москва

Смотрите другие статьи раздела Микроконтроллеры.

Читайте и пишите полезные комментарии к этой статье.

<< Назад

Последние новости науки и техники, новинки электроники:

Оптимальная продолжительность сна 12.11.2025

Сон играет ключевую роль в поддержании здоровья, когнитивных функций и общего самочувствия. Несмотря на широко распространенный стереотип о восьмичасовом сне, последние исследования показывают, что оптимальная продолжительность сна для большинства здоровых взрослых ближе к семи часам. Эволюционный биолог из Гарварда, Дэниел Э. Либерман, утверждает, что традиционная норма восьми часов сна - это скорее культурное наследие индустриальной эпохи, чем биологическая необходимость. По его словам, полевые исследования, проведенные в сообществах, не использующих электричество, показывают, что средняя продолжительность сна составляет 6-7 часов, что значительно отличается от общепринятого стандарта. Современные эпидемиологические данные подтверждают этот взгляд. Исследования выявили так называемую "U-образную кривую" зависимости между продолжительностью сна и рисками для здоровья. Минимальные показатели заболеваемости и смертности наблюдаются именно у людей, спящих около семи часов в сутки. ...>>

Дефицит кислорода усиливает выброс закиси азота 12.11.2025

Парниковые газы играют ключевую роль в изменении климата, а закись азота (N2O) - один из наиболее опасных среди них. Этот газ не только втрое сильнее углекислого газа в удержании тепла, но и разрушает озоновый слой. Недавнее исследование американских ученых показало, что микробы в зонах с низким содержанием кислорода активно производят N2O, усиливая глобальные климатические риски. Команда из Университета Пенсильвании изучала прибрежные воды у Сан-Диего и провела наблюдения на глубинах от 40 до 120 метров в Восточной тропической северной части Тихого океана - одной из крупнейших зон дефицита кислорода. Исследователи сосредоточились на том, как морские микроорганизмы превращают нитраты в закись азота. В ходе работы выяснилось, что существует два пути образования N2O. Один путь начинается с нитрата, другой - с нитрита. На первый взгляд более короткий путь должен быть эффективнее, однако микробы, использующие нитрат, продуцируют больше газа, поскольку этот "сырьевой" источник более д ...>>

Омега-3 помогают молодым кораллам выживать 11.11.2025

Сохранение коралловых рифов становится все более актуальной задачей в условиях глобального изменения климата. Молодые кораллы особенно уязвимы на ранних стадиях развития, когда стрессовые условия и нехватка питательных веществ могут привести к высокой смертности. Недавнее исследование ученых из Технологического университета Сиднея показывает, что специальные пищевые добавки способны существенно повысить выживаемость личинок кораллов. В ходе работы исследователи разработали особый состав "детского питания" для коралловых личинок. В него вошли масла, богатые омега-3 жирными кислотами, а также важные стерины, необходимые для формирования клеточных мембран. Личинки, получавшие эти добавки, развивались быстрее, становились крепче и демонстрировали более высокую устойчивость к стрессовым факторам. Особое внимание ученые уделили липидам. Анализ показал, что личинки активно усваивают эти вещества, что напрямую влияет на их жизнеспособность. Стерины, содержащиеся в корме, повышают устойчи ...>>

Случайная новость из Архива

Кошки и коробки 17.02.2015

Из всех видеороликов и картинок про котиков рекорд по популярности, вероятно, принадлежит тем, где коты пытаются залезть в ящик или коробку, которые вдвое, а то и втрое меньше их самих. Что ж, у этого феномена есть своё объяснение - здесь мы говорим не о популярности котиков, а об их тяге к коробкам. Исследователи из Утрехтского университета (Нидерланды), всесторонне изучив вопрос, пришли к выводу, что небольшие закрытые ёмкости помогают кошкам избежать стресса.

Нельзя сказать, что Клаудиа Винке (Claudia Vinke) и её коллеги были здесь пионерами. Этологи уже несколько десятилетий изучают повадки домашних кошек; в частности, удалось выяснить, что кошки вообще предпочитают сложноустроенный ландшафт: там, где есть ходы, тайники, разнообразные укрытия, они чувствуют себя лучше. На первый взгляд, понятно, почему: несмотря на одомашнивание, кошки остались теми же мелкими хищниками, какими были всегда, и охотиться они предпочитают из засады. Там, где таких засад можно устроит много, они чувствуют себя более уверенно.

Но, с другой стороны, есть и чисто психологические причины: на пересечённой местности, в сложноустроенном окружении кошки реже испытывают стресс. Об этом, например, в своей статье в Animal Welfare несколько лет назад писали Рэйчел Кейси (Rachel Casey) и её коллеги из Бристольского университета. Так что новое исследование, опубликованное в Applied Animal Behaviour Science есть лишь продолжение старой темы, только на сей раз авторы работы изучали отношение кошек не к целому обширному ландшафту, а некоторым его элементам, то бишь к коробкам.

Исходная гипотеза была прежней: тесное замкнутое "гнездо" помогает животным избавиться от стресса. Эксперимент поставили с несколькими котами и кошками, недавно прибывшими в приют для домашних животных, где им предстояло дождаться постоянного хозяина. Одних "благоустраивали" коробками, других оставляли без "удобств". Спустя несколько дней разница в поведении тех и других стала очевидной, а по специальной системе оценки удалось точно показать, во сколько стресс у "безкоробочных" кошек выше, чем у тех, которые жили с коробками. В частности, животные, которые имели возможность прятаться в "гнездо" быстрее привыкали к новому окружению и более активно общались с человеком.

Конечно, многие (если не все) животные прячутся, когда им страшно или просто дискомфортно, однако у кошек это обострено тем, что у них в меньшей степени выработаны механизмы решения конфликта. Если они чувствуют нежелательное внимание к себе, тревогу, враждебность, то стараются просто уклониться от ситуации - а уклониться от неё лучше всего в ящике-убежище.

"Стресс-объяснение", очевидно, вполне годится для испуганных, напряжённых кошек. Но ведь даже те, которые живут в своё удовольствие и которых хозяева на руках носят, у которых нет ни следа стресса - всё равно лезут в тесные коробки. На такой случай есть другая гипотеза, связывающая любовь к тесному месту с терморегуляцией. Как пишет Wired, ещё в 2006 году биологи выяснили, что комфортная температура окружающей среды, когда животному не нужно тратить энергию ни на обогрев, ни на охлаждение самого себя, для кошек лежит в диапазоне от 30°С до 36°С. С человеческой комфортной температурой, которая заключена в промежутке между 18°С и 25°С, это не совпадает. Исследователи не поленились и оценили заодно температуру в домах, где живут кошки - оказалось, что в среднем она на несколько градусов ниже, чем хотелось бы животному. Так что коробка или ящик могут быть ещё и своеобразным обогревателем с изолирующими стенками, в котором котики создают себе комфортную температуру.

Скорее всего, не стоит выбирать что-то одно, чтобы объяснить тягу домашних кошек к коробкам: сегодня вашему питомцу хочется посидеть в засаде, завтра его туда потянет из-за какого-то смутного беспокойства, а послезавтра он полезет в тот же ящик, но уже с целью погреться. Впрочем, кошки, несмотря на все усилия зоопсихологов, до сих пор остаются существами весьма загадочными, а потому и у их пристрастия к коробкам могут быть ещё какие-то, неведомые нам причины.

Другие интересные новости:

▪ Чтение мыслей медуз

▪ Опасность противосудорожных препаратов

▪ Электромобиль Coda проезжает 150-200 км

▪ Нитке - 8500 лет

▪ Бесшумные наушники Noise Buds VS104 Max TWS

Лента новостей науки и техники, новинок электроники

 

Интересные материалы Бесплатной технической библиотеки:

▪ раздел сайта Жизнь замечательных физиков. Подборка статей

▪ статья Кастрюля-дистиллятор. Советы домашнему мастеру

▪ статья Какой металл может заболеть чумой? Подробный ответ

▪ статья Чебрец ползучий. Легенды, выращивание, способы применения

▪ статья Емкостный датчик. Энциклопедия радиоэлектроники и электротехники

▪ статья Полупроницаемая перегородка задерживает сахар и пропускает воду. Химический опыт

Оставьте свой комментарий к этой статье:

Имя:


E-mail (не обязательно):


Комментарий:





Главная страница | Библиотека | Статьи | Карта сайта | Отзывы о сайте

www.diagram.com.ua

www.diagram.com.ua
2000-2025