Menu Home

Бесплатная техническая библиотека для любителей и профессионалов Бесплатная техническая библиотека


Радиозвонок управляет насосом. Энциклопедия радиоэлектроники и электротехники

Бесплатная техническая библиотека

Энциклопедия радиоэлектроники и электротехники / Дом, приусадебное хозяйство, хобби

Комментарии к статье Комментарии к статье

Создание устройств дистанционного электронного управления различными исполнительными механизмами было перспективным направлением в радиотехнике еще во времена моего "пионерского" детства в 1980-е годы. Тогда, под руководством наставников, мы увлеченно собирали такую аппаратуру на дискретных элементах. Обычно она имела радиус действия 5 - 6 м и при этом едва умещалась в коробке размерами 300х300x150 мм. Если удавалось собрать и настроить хотя бы за полмесяца аппаратуру дистанционного управления моделью катера или самолета с дальностью передачи команд на 20 - 30 м, это считалось у нас (10 - 12-летних ребят) большим успехом.

Не потеряло своей актуальности данное направление и сегодня. Но сейчас это сделать проще, потому что можно не собирать подетально, а приобрести в магазине готовое устройство передачи сигнала по радиоканалу (с помощью ИК-канала, лазерного луча и т.д.), причем за весьма "демократичную" цену и подстроить под собственные задачи, усовершенствовав его.

Конечно, вызывает сожаление, что при этом практически сведена на нет творческая составляющая создания устройства, предполагающая кропотливое вникание в вопрос его функционирования - от разработки до настройки, не только повышающее квалификацию, но и открывающее дверь в глубинные фундаментальные исследования.

Но, с другой стороны, зачем терять время и "мучиться" - создавать устройство с нуля, если можно усовершенствовать готовое, расширив радиус его действия. Такой подход приемлем для специалистов или тех, кому нужно быстро получить практический результат своей работы. Таковы реалии времени, и под них приходится в разумной степени подстраиваться.

Предлагаю читателям к рассмотрению устройство дистанционного управления, действующее по радиоканалу на расстояние свыше 100 м и позволяющее автоматизировать включение и отключение нагнетательного погружного водяного насоса, обеспечивающего подачу воды в дом, баню, хлев и другие строения приусадебного участка от источника - деревенского колодца.

В основе устройства - приобретенный в магазине хозяйственных товаров беспроводной радиозвонок стоимостью 192 рубля. Попутно замечу, что готовая аппаратура управления насосной станцией (без проводов) стоит свыше 3000 рублей. Выводы делайте сами. Правда, она способна еще дополнительно осуществлять автоматический контроль давления воды в контуре, когда оно уменьшается (открывают кран в доме), командует наполнением резервного бака, а некоторые модели - и подогревом воды. Но в нашем случае эти функции были излишними.

Радиозвонок управляет насосом
Электрическая схема приемников радиозвонков (нажмите для увеличения)

Радиозвонок управляет насосом
Электрическая схема приставки (нажмите для увеличения)

Беспроводные звонки могут иметь различный внешний вид, но в их составе обязательными элементами являются передатчик и приемник радиосигнала. Как правило, такие беспроводные звонки работают на частоте 433 МГц и не создают помех. К тому же мощность их передатчика мала.

Заявленная производителем в паспорте дальность действия приобретенного радиозвонка составляет 50 м. Однако на практике это расстояние значительно меньше, даже если передатчик и приемник смонтированы в прямой видимости, без каких-либо преград между ними. Как правило, этот показатель надо делить на три.

С увеличением заявленной дальности радиозвонков возрастает и их розничная цена. Например, беспроводный звонок с радиусом работы 100 м (в реалии 35 м) стоит уже более 1100 рублей. Но такие приобретать и не надо - ведь радиолюбителю, по сути, все равно, какой звонок усовершенствовать, развивая его дальность. Поэтому рассмотрим самый простой - "бюджетный" вариант.

Первым делом нужно снять крышку корпуса радиоприемника, потому что увеличивать дальность действия будем именно на нем. Его антенну трогать не будем, поскольку на частоте радиосигнала 433 МГц ее длина практически не влияет на увеличение дистанции работы связки передатчик - приемник.

На фото представлены приемники радиосигналов со снятой крышкой - две отличающиеся по внешнему виду модели. Но схема у них одна (представлена на с. 21), хотя исполнение на печатной плате - разное, в частности, на одном из фото представлен вариант, собранный из дискретных элементов, а на другом - из элементов в SMD-корпусах для поверхностного монтажа.

Вывод 2 микросхемы U1 имеет активный высокий уровень при поступлении радиосигнала с приемника (когда на нем нажата кнопка). Выводы 1 и 8 U1 - наоборот: высокий уровень - в состоянии покоя, а низкий логический уровень - при поступлении сигнала управления. Эти два сигнала можно использовать для управления устройствами нагрузки с помощью несложной приставки.

Для того чтобы дистанционное устройство включения насоса работало эффективно (при первом нажатии на кнопку передатчика подключало насос к сети 220 В, а при повторном нажатии - отключало его), потребуется собрать несложное дополнительное устройство и подключить его к готовой схеме (плате) приемника промышленного беспроводного звонка.

Усовершенствование приемного узла

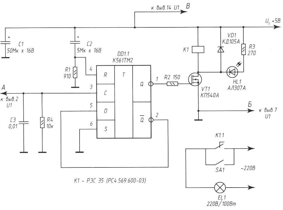
На схеме (внизу) представлена электрическая схема приставки (дополнительного устройства) приемника беспроводного звонка.

Параллельно лампе накаливания ЕL1 подключают погружной насос (на схеме не показан) с соответствующим армированным шлангом, тянущимся к дому от колодца. Лампа ЕL1 является дополнительным световым индикатором работы насоса, благодаря ей можно на расстоянии убедиться в том, что команда от передатчика получена, дистанционное устройство сработало, и насос включился.

Выход приставки подключается к базовой печатной плате приемника радиозвонка неэкранированными проводами типа МГТФ-0,4 (или аналогичными), при этом подключается общий провод (к минусу питания) и вывод 3 элемента микросхемы DD1.1 (К561ТМ2) к выводу 2 микросхемы CD4069BD (в некоторых моделях D4069UBC). Отечественные аналоги данных микросхем - КР1561ЛН4 и К561ЛН5.

При поступлении радиосигнала от передатчика (его длительность - около 2 с обеспечивается передатчиком-брелоком независимо от продолжительности воздействия на его кнопку) на выводе 2 микросхемы CD4069BD (U1) уровень сигнала изменяется с низкого на высокий. Выводы 6 и 7 микросхемы U2, являющейся генератором мелодий, подключены к маломощной динамической головке.

Таким образом, для того чтобы во время передачи сигнала по радиоканалу не включался мелодичный звонок, достаточно разорвать печатный проводник от вывода 7 U2 до динамического капсюля. Или отпаять один из проводников, ведущих к нему.

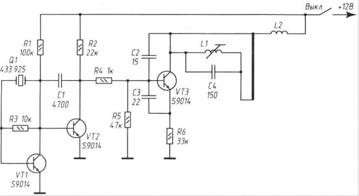
Радиозвонок управляет насосом
Электрическая схема передающего узла радиозвонка (нажмите для увеличения)

Основой приставки является триггер на одном элементе популярной микросхемы К561ТМ2. Не вдаваясь в подробности ее работы (об этом написано много статей), отмечу главное: в этой микросхеме два D-триггера, содержащих по два входа асинхронного управления S и R. Триггер переключается по положительному перепаду на тактовом входе С (вывод 3 DD1.1). При этом логический уровень, присутствующий на входе D, передается на прямой выход Q. При высоком логическом уровне на входе сброса R триггер обнуляется. Напряжение питания может находиться в пределах 5... 9 В (об эксперименте по увеличению напряжения питания приемного узла - ниже).

Теперь, зная работу микросхемы DD1.1, можно понять общий принцип работы приставки. При включении питания на вход R DD1.1 в первый момент благодаря разряженному конденсатору С2 поступает высокий логический уровень, который обнуляет триггер - на прямом выходе Q устанавливается низкий уровень напряжения. Транзистор \/Т1 закрыт, реле К1 обесточено, лампа ЕL1 не горит, насос не работает.

Примерно через треть секунды (это обусловлено емкостью оксидного конденсатора С2 и сопротивлением резистора R1) первый зарядится почти до напряжения питания, и уровень на входе R (вывод 4 DD1.1) переменится на низкий. Теперь триггер готов к приему сигналов по тактовому входу С, имеющему, как следует из схемы, низкий исходный уровень.

Когда радиосигнал с передатчика из приемного устройства поступает на вход С микросхемы DD1.1, от схемы дистанционного звонка поступает высокий уровень напряжения. Вследствие этого триггер перебрасывается в другое устойчивое состояние - теперь на его прямом выходе Q высокий уровень напряжения. Транзистор VТ1 включает реле К1, а его контакты, в свою очередь, замыкают электрическую цепь питания осветительной лампы EL1 и погружного насоса. В таком состоянии триггер находится сколь угодно долго, до следующего положительного фронта импульса на входе С, при поступлении которого (следующего нажатия клавиши на пульте-передатчике) триггер переходит в исходное состояние - осветительная лампа ЕL1 гаснет, насос обесточивается и выключается.

Цепь С2R1 обеспечивает сброс триггера микросхемы DD1 в исходный режим ожидания при включении питания. Оксидный конденсатор С1 выполняет функцию фильтрующего элемента по питанию. Диод VD1 препятствует броскам обратного напряжения при включении/выключении реле.

Суммарная мощность коммутируемой нагрузки зависит от параметров электромагнитного реле К1 и в нашем случае ограничивается 350 Вт.

Поскольку количество дискретных элементов приставки небольшое, все они монтируются на участке перфорированной платы размерами 30x40 мм и вместе с соединительными проводами помещаются в штатный корпус приемника дистанционного звонка в отсек для элементов автономного питания. Для уменьшения воздействия электрических помех желательно, чтобы провода, соединяющие устройство с источником питания и идущие от реле К1 к насосу, имели сечение не менее 1,5 мм и минимальную длину.

О деталях

Постоянные резисторы МЛТ-0,25 (МF-25). Оксидные конденсаторы типа К50-26 на рабочее напряжение не менее 16 В. Остальные неполярные конденсаторы типа КМ-6Б. Микросхему DD1 (К561ТМ2) можно заменить К561ТМ1 без ущерба для эффективности работы узла, но в этом случае придется изменить схему, так как выводы у этих микросхем имеют разное назначение. Подробную информацию о таком варианте замены можно уточнить в справочниках по современным микросхемам КМОП. Транзистор VТ1 - полевой, с большим входным сопротивлением. Это позволяет минимизировать ток утечки в состоянии ожидания радиосигнала и практически не оказывает влияния на выход триггера, несмотря на ограничивающий резистор R2 с малым сопротивлением.

Реле К1 можно заменить РЭС43 (исполнение РС4.569.201) или другое, рассчитанное на напряжение срабатывания 4...4,5 В и ток 10...50 мА. Устанавливать в устройство реле с током включения более 100 мА нежелательно, так как управляющий работой реле транзистор VТ1 имеет ограничение по мощности.

Радиозвонок управляет насосом
Приемники радиозвонков со снятыми крышками: а - из дискретных элементов; б - из элементов в SDM-корпусах

Вместо КП540А можно применить полевой транзистор любой из серии КП540 или его зарубежные аналоги BUZ11, IRF510, IRF521. Светодиод НL1 - любой, с его помощью удобно контролировать срабатывание реле и замыкание исполнительных контактов. При необходимости элементы НИ и (R3 можно исключить из схемы без последствий. Дополнительный (в ручном режиме) включатель насоса на схеме показан под обозначением SА1.

Катушка L1 - бескаркасная диаметром 4 мм из 1,5 витка посеребренного провода диаметром 0,8 мм (виток к витку). Дроссель L2, типа Д-06 с индуктивностью 82 мкГн (микроГенри).

В базовом варианте предусмотрено автономное питание - 2 пальчиковых элемента по 1,5 В. Но в условиях рекомендуемого применения устройства дистанционного звонка лучше всего осуществлять стационарное питание от стабилизированного источника питания с напряжением 5 В с отклонениями, не превышающими ± 5%. Таким источником может быть, например, стабилизатор на микросхеме КР142ЕН5А. Ток потребления передатчика в активном режиме - 35 мА. Ток потребления от источника питания приемного узла в постоянном режиме ожидания не превышает 10 мА и увеличивается до 50 мА при включении указанного в схеме реле. При других типах реле ток потребления может иметь другое значение.

Внимание, важно!

Оптимальное напряжение питания приемника 5-9 В. Повышать напряжение питания приемного узла не стоит, поскольку дальность действия устройства от этого нововведения не увеличивается (проверено экспериментально доведением напряжения до 12 В).

Сам передатчик, внешне представляющий собой корпус в виде брелока для ключей, размером со стандартный спичечный коробок, в доработке не нуждается. Чтобы не менять раз в год аккумуляторную батарею (такую же, какая установлена в большинстве передатчиков-брелоков охранной сигнализации для автомобилей - 12 В, 23АЕ, фирма-производитель GP Ultra или аналогичная), питание передатчика осуществляют с помощью любого промышленного адаптера с выходным стабилизированным напряжением 12 В и током не менее 0,5 А, например типа ТВ-182-С.

Подстроечная катушка L1 с броневым сердечником внутри. Диаметр внешней катушки 4 мм, намотка 5 витков посеребренного провода диаметром 0,8 мм.

L2 - дроссель типа Д-06 с индуктивностью 82 кГн.

Антенна передатчика достойна детального описания. Для увеличения дальности работы к контакту антенны на печатной плате с помощью отрезка провода МГТФ-0,8 (или аналогичного) припаивают телескопическую штыревую антенну для радиоприемников (можно приобрести в магазинах). Или, в крайнем случае, - что несоизмеримо хуже - использовать в качестве антенны аналогичный штатному многожильный провод длиной 350... 400 мм, распушив на его конце, как лепестки цветка, тонкие проводники (диаметр "цветка" - 60...80 мм).

Наибольшая дальность работы с телескопической антенной (на практике) будет в том случае, когда "телескоп" выдвинут до середины, то есть на те же 350... 400 мм.

Теперь при условии рекомендованной доработки антенны в устройстве передатчика удается получить дальность работы до 200 м в прямой видимости и дистанционно управлять электронасосом или другой активной нагрузкой, выбор которой ограничивается параметрами исполнительного реле и фантазией автора.

Автор: А.Кашкаров

Смотрите другие статьи раздела Дом, приусадебное хозяйство, хобби.

Читайте и пишите полезные комментарии к этой статье.

<< Назад

Последние новости науки и техники, новинки электроники:

Питомцы как стимулятор разума 06.10.2025

Помимо эмоциональной поддержки, домашние питомцы могут оказывать заметное воздействие на когнитивные процессы, особенно у пожилых людей. Новое масштабное исследование показало, что общение с кошками и собаками не просто улучшает настроение - оно действительно способствует замедлению возрастного снижения умственных способностей. Работа проводилась в рамках проекта Survey of Health, Ageing and Retirement in Europe (SHARE), охватывающего период с 2004 по 2022 год. В исследовании приняли участие тысячи европейцев старше 50 лет. Анализ показал, что владельцы домашних животных демонстрируют более устойчивые когнитивные функции по сравнению с теми, кто не держит питомцев. Особенно выражен эффект оказался у владельцев кошек и собак. Согласно данным ученых, владельцы собак дольше сохраняют хорошую память, в то время как хозяева кошек медленнее теряют способность к быстрому речевому взаимодействию. Исследователи связывают это с тем, что ежедневное взаимодействие с животными требует внимани ...>>

Мини-ПК ExpertCenter PN54-S1 06.10.2025

Компания ASUSTeK Computer презентовала новый мини-компьютер ASUS ExpertCenter PN54-S1. Устройство ориентировано на пользователей, которым важно сочетание производительности, энергоэффективности и универсальности - от офисных задач до мультимедийных проектов. В основе ExpertCenter PN54-S1 лежит современная аппаратная платформа AMD Hawk Point, использующая архитектуру Zen 4. Это поколение чипов отличается улучшенным управлением энергопотреблением и повышенной вычислительной мощностью. Новинка доступна в конфигурациях с процессорами Ryzen 7260, Ryzen 5220 и Ryzen 5210, представленных AMD в начале 2025 года. Таким образом, устройство охватывает широкий диапазон задач - от базовых офисных до ресурсоемких вычислений. Корпус мини-ПК выполнен из прочного алюминия и имеет размеры 130&#215;130&#215;34 мм, что делает его практически незаметным на рабочем столе или за монитором. Несмотря на компактность, внутренняя компоновка позволяет установить два модуля оперативной памяти SO-DIMM ...>>

Глазные капли, возвращающие молодость зрению 05.10.2025

С возрастом человеческий глаз постепенно теряет способность четко видеть на близком расстоянии - развивается пресбиопия, или возрастная дальнозоркость. Этот естественный процесс связан с утратой эластичности хрусталика и ослаблением цилиарной мышцы, отвечающей за фокусировку. Миллионы людей по всему миру сталкиваются с необходимостью носить очки для чтения или прибегают к хирургическим методам коррекции. Однако исследователи из Центра передовых исследований пресбиопии в Буэнос-Айресе представили решение, которое может стать удобной и неинвазивной альтернативой - специальные глазные капли, способные улучшать зрение на длительный срок. Разработку возглавила Джованна Беноцци, директор Центра. По ее словам, цель исследования состояла в том, чтобы предоставить пациентам с пресбиопией эффективный и безопасный способ коррекции зрения без хирургического вмешательства. Новые капли, созданные на основе пилокарпина и диклофенака, показали убедительные результаты: уже через час после первого пр ...>>

Случайная новость из Архива

Птичье пение меняется из-за шума автомобилей 30.04.2017

Доктор Кэтрин Джентри (Katherine Gentry) из Университета Джорджа Мейсона, США, и ее коллеги исследовали влияние шума автомобильного движения на пение птиц. Оказалось, что из-за шума птицы поют иначе - песни становятся короче и звучат в более низком диапазоне частот. Это может повлиять на их способность привлекать партнеров и защищать свою территорию. Свои результаты ученые изложили в статье, опубликованной в журнале Bioacoustics.

Исследователи сосредоточили свое внимание на пении восточного пиви (Contopus virens) в трех парках в пригороде Вашингтона. Песни записывались на участках, где шум движения по ближайшей дороге был либо относительно постоянным, либо уменьшался еженедельно в течение 36-часового закрытия дороги.

Измерялась и анализировалась ширина диапазона, длительность и максимальная и минимальная частоты пения птиц, а также амплитуда низкочастотных шумов трафика в течение 20 секунд каждой песни и полный спектр уровней фонового шума.

Оказалось, птицы моментально реагировали на колебания транспортного шума, изменяя продолжительность и частоты своих песен, чтобы улучшить передачу. Когда дороги были закрыты, песни возвращались к своим естественным характеристикам - с более широкой полосой пропускания, более низкими минимальными частотами и большей продолжительностью.

Хотя вышеупомянутые изменения и помогают другим птицам лучше слышать песни в условиях усиления шума движения, птицы, слушающие эти измененные призывы, могут не так сильно реагировать на них, что уменьшает возможности самцов - которые настраивают свои песни, чтобы привлечь партнершу и защитить территорию. Если периодически снижать уровень шума, например, закрывая дорогу, птицы получат возможность исполнить такую версию своей песни, которая оптимизирует вокальные данные, привлекательность для самок и защиту территории.

Хотя в идеале хорошо бы вообще ослабить шум, временное закрытие дорог тоже полезно и могло бы стать частью эффективной стратегии сохранения окружающей среды, написали авторы. Это могло бы помочь остановить спад численности восточных пиви, которых в окрестностях Вашингтона, как сообщается, за последние семьдесят лет стало вдвое меньше, а также может оказать благотворное влияние на другие виды, способные корректировать свои сигналы "в реальном времени".

Другие интересные новости:

▪ LG Optimus G Pro

▪ Фотокамера Pentax Q

▪ Видеокамера Pure Digital FlipVideo

▪ Профессиональный OLED-дисплей LG UltraFine Display OLED Pro

▪ Планшет Lenovo IdeaPad Duet 3i

Лента новостей науки и техники, новинок электроники

 

Интересные материалы Бесплатной технической библиотеки:

▪ раздел сайта Усилители низкой частоты. Подборка статей

▪ статья Человек в социуме. Основы безопасной жизнедеятельности

▪ статья Влияла ли погода на ход истории? Подробный ответ

▪ статья Облака вертикального развития. Советы туристу

▪ статья Соединительные шнуры. Энциклопедия радиоэлектроники и электротехники

▪ статья Пеленгация магнитной антенной. Энциклопедия радиоэлектроники и электротехники

Оставьте свой комментарий к этой статье:

Имя:


E-mail (не обязательно):


Комментарий:




Комментарии к статье:

Павел
Вы к схеме приемника добавили схему на триггере. Мне непонятно за счет чего увеличивается дальность радиосвязи? Как найти беспроводной звонок с такой же схемой приемника или подобной схемой? И как я понял в схему передатчика не вносится изменений значит она должна быть тоже подобна вашей?


Главная страница | Библиотека | Статьи | Карта сайта | Отзывы о сайте

www.diagram.com.ua

www.diagram.com.ua
2000-2025