Бесплатная техническая библиотека
Зарядное устройство для герметичных кислотно-свинцовых аккумуляторов. Энциклопедия радиоэлектроники и электротехники

Энциклопедия радиоэлектроники и электротехники / Зарядные устройства, аккумуляторы, гальванические элементы
Комментарии к статье
Многие из нас для освещения в случае отключения электроэнергии используют импортные фонари и светильники. Источник питания в них - герметичные кислотно-свинцовые аккумуляторные батареи небольшой емкости, для зарядки которых применяют встроенные примитивные зарядные устройства, не обеспечивающие нормального режима. В результате срок службы батареи значительно уменьшается. Поэтому необходимо применять более совершенные зарядные устройства, исключающие возможную перезарядку батареи.
Подавляющее большинство промышленных зарядных устройств ориентировано на эксплуатацию совместно с автомобильными аккумуляторными батареями, поэтому их применение для зарядки батарей малой емкости нецелесообразно. Применение специализированных импортных микросхем экономически невыгодно, поскольку стоимость такой микросхемы порой в несколько раз превышает стоимость самого аккумулятора.
Автор предлагает свой вариант зарядного устройства для подобных аккумуляторных батарей (рис. 1).
Рис. 1 (нажмите для увеличения)
Мощность, выделяемая на этих резисторах,
Р = R.Iзар2 = 7,5. 0,16 = 1,2 Вт.
Для уменьшения степени нагрева в ЗУ применены два резистора по 15 Ом мощностью 2 Вт, включенных параллельно.
Вычислим сопротивление резистора R9:
R9=Uобр VT2 . R10/(Iзар . R - Uобр VT2)=0,6 . 200/(0,4 . 7,5 - 0.6) = 50 Ом.
Выбираем резистор с ближайшим к рассчитанному сопротивлением 51 Ом.
В устройстве применены импортные оксидные конденсаторы Реле JZC-20F с напряжением срабатывания 12 В. Можно применить и другое реле, имеющееся в наличии, однако в этом случае придется подкорректировать печатную плату. Диоды 1N4007 (VD1 - VD5) заменимы любыми, выдерживающими ток, минимум вдвое больший зарядного. Указанные на схеме транзисторы допустимо заменить на любые из серий КТ503 (VT1) и KT3102 (VT2). Вместо микросхемы КР142ЕН12А можно использовать импортный аналог LM317T.
В любом случае ее необходимо разместить на теплоотводе, площадь которого зависит от зарядного тока, напряжения на конденсаторе С1 и АБ. В авторском варианте использован теплоотвод размерами 60x80 мм. Трансформатор Т1 должен обеспечивать на вторичной обмотке переменное напряжение 14...17 В при токе нагрузки около 0,5 А. Возможно применение трансформатора с большим выходным напряжением, однако это приведет к излишнему нагреванию микросхемы, что потребует увеличения размеров теплоотвода. Светодиоды зеленого (HL1) и красного (HL2) цветов свечения можно заменить любыми имеющимися, которые обеспечивают достаточную для индикации яркость.
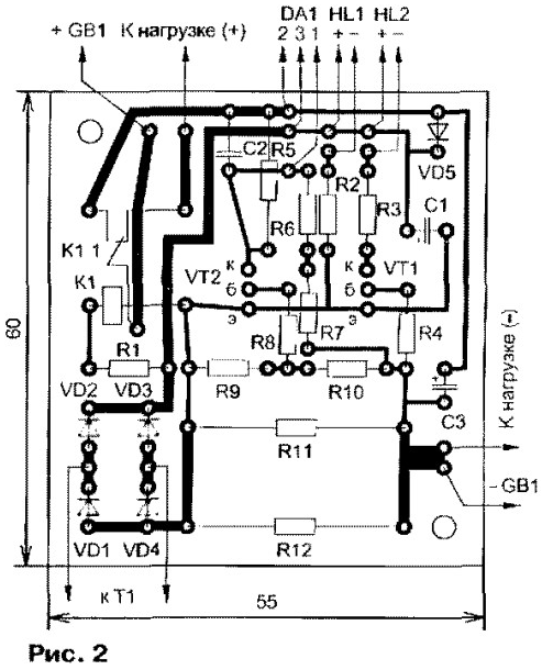
Все детали, за исключением сетевого трансформатора, микросхемы и светодиодов, смонтированы на печатной плате из одностороннего фольгированного стеклотекстолита толщиной 1,5 мм, размерами 55x60 мм. Ее чертеж показан на рис. 2.

Правильно рассчитанное и собранное устройство требует минимального налаживания. При отключенной АБ подают питание и, подбирая резистор R6, устанавливают на выходе ЗУ напряжение 6,75 В. Чтобы проверить работу узла ограничения тока, вместо АБ кратковременно подключают резистор мощностью 2 Вт сопротивлением около 10 0м и измеряют протекающий через него ток. Он не должен превышать 0,4...0,45 А. На этом налаживание устройства можно считать законченным.
Плату вместе с трансформатором можно смонтировать внутри корпуса устройства, питаемого от АБ. Если места внутри недостаточно, на корпусе устанавливают подходящий разъем и подключают его непосредственно к АБ. ЗУ в этом случае собирают в отдельном пластмассовом корпусе.
На его передней панели монтируют светодиоды и выключатель питания (на схеме не показан). Для улучшения охлаждения теплоотвод желательно разместить снаружи корпуса устройства. Соединительные провода, идущие к аккумулятору, должны быть минимальной длины и сечением не менее 1мм2.
Автор: В.Педяш, г.Одесса, Украина
Смотрите другие статьи раздела Зарядные устройства, аккумуляторы, гальванические элементы.
<< Назад
Последние новости науки и техники, новинки электроники:
Лабораторная модель прогнозирования землетрясений
30.11.2025
Предсказание землетрясений остается одной из самых сложных задач геофизики. Несмотря на развитие сейсмологии, ученые все еще не могут точно определить момент начала разрушительного движения разломов. Недавние эксперименты американских исследователей открывают новые горизонты: впервые удалось наблюдать микроскопические изменения в контактной зоне разломов, которые предшествуют землетрясению.
Группа под руководством Сильвена Барбота обнаружила, что "реальная площадь контакта" - участки, где поверхности разлома действительно соприкасаются - изменяется за миллисекунды до высвобождения накопленной энергии. "Мы открыли окно в сердце механики землетрясений", - отмечает Барбот. Эти изменения позволяют фиксировать этапы зарождения сейсмического события еще до появления традиционных сейсмических волн.
Для наблюдений ученые использовали прозрачные акриловые материалы, через которые можно было отслеживать световые изменения в зоне контакта. В ходе искусственного моделирования примерно 30% ко ...>>
Музыка как естественный анальгетик
30.11.2025
Ученые все активнее исследуют немедикаментозные способы облегчения боли. Одним из перспективных направлений становится использование музыки, которая способна воздействовать на эмоциональное состояние и когнитивное восприятие боли. Новое исследование международной группы специалистов демонстрирует, что даже кратковременное прослушивание любимых композиций может значительно снижать болевые ощущения у пациентов с острой болью в спине.
В эксперименте участвовали пациенты, обратившиеся за помощью в отделение неотложной помощи с выраженной болью в спине. Им предлагалось на протяжении десяти минут слушать свои любимые музыкальные треки. Уже после этой короткой сессии врачи фиксировали заметное уменьшение интенсивности боли как в состоянии покоя, так и при движениях.
Авторы исследования подчеркивают, что музыка не устраняет саму причину боли. Тем не менее, она воздействует на эмоциональный фон пациента, снижает уровень тревожности и отвлекает внимание, что в сумме приводит к субъективном ...>>
Алкоголь может привести к слобоумию
29.11.2025
Проблема влияния алкоголя на стареющий мозг давно вызывает интерес как у врачей, так и у исследователей когнитивного старения. В последние годы стало очевидно, что границы "безопасного" употребления спиртного размываются, и новое крупное исследование, проведенное международной группой ученых, вновь указывает на это. Работы Оксфордского университета, выполненные совместно с исследователями из Йельского и Кембриджского университетов, показывают: даже небольшие дозы алкоголя способны ускорять когнитивный спад.
Команда проанализировала данные более чем 500 тысяч участников из британского биобанка и американской Программы миллионов ветеранов. Дополнительно был выполнен метаанализ сорока пяти исследований, в общей сложности включавших сведения о 2,4 миллиона человек. Такой масштаб позволил оценить не только прямую связь между употреблением спиртного и развитием деменции, но и влияние генетической предрасположенности.
Один из наиболее тревожных результатов касается людей с повышенным ге ...>>
Случайная новость из Архива Универсальный беспроводной зарядник от Samsung
17.05.2012
Samsung вместе с Qualcomm и другими компаниями сформировала альянс, целью которого станет стандартизация и распространение беспроводных зарядок для смартфонов и планшетов.
Корейская компания Samsung Electronics, крупнейший производитель мобильных телефонов, и Qualcomm, ведущий американский производитель процессоров для мобильных устройств, объявили о намерении ускорить разработку и стандартизацию систем беспроводной зарядки аккумуляторов в портативной электронике.
С этой целью партнеры сформировали альянс под названием Alliance for Wireless Power (A4WP), в который, помимо указанных компаний, вошли: Ever Win Industries, Gill Industries, Peiker Acustic, Powermat Technologies и SK Telecom. Анонс был приурочен к выставке в сфере беспроводных телекоммуникаций CTIA Wireless 2012 в Новом Орлеане, США.
В заявлении партнеров говорится, что деятельность A4WP будет посвящена разработке систем беспроводной зарядки аккумуляторов. Причем не только с помощью специальных док-станций, но и путем монтажа зарядных контуров в мебель и обшивку автомобилей. Партнеры признают, что планируют использовать существующие наработки в этой области. Так, например, технология WiPower, разработанная Qualcomm, "идеально подходит для того, чтобы быть учтенной таким альянсом, как A4WP", говорится в сообщении.
Добавим, что Samsung уже объявил о внедрении технологии беспроводной зарядки в массовый продукт - новый флагманский смартфон Samsung Galaxy S III. Анонсируя мобильник на прошлой неделе, представители компании сообщили, что одним из аксессуаров к нему станет беспроводной зарядник. По информации SlashGear, аксессуар поступит в продажу не раньше сентября.
Технология встречается и в других продуктах, которые уже присутствуют на рынке. Опция беспроводной зарядки, например, есть в смартфоне Palm Pre, планшете HP TouchPad и ноутбуке Dell Latitude Z, в котором используется технология, разработанная компанией Fulton Innovation.
Стоит отметить, что A4WP - не первый альянс, деятельность которого будет посвящена стандартизации беспроводных зарядных устройств. В августе 2009 г. консорциум Wireless Power Consortium опубликовал спецификацию стандарта под названием Qi, который был призван ускорить внедрение технологии в массы. Первый продукт на базе Qi был анонсирован в сентябре того же года.
По прогнозу IMS Research, к 2015 г. объем мирового рынка устройств с возможностью беспроводной подзарядки превысит 100 млн в количественном выражении.
|
Другие интересные новости:
▪ Быстрее света
▪ Умный будильник EzLarm
▪ Мини-ПК SZBOX S100
▪ Кардиостимулятор, работающий от сердца
▪ Компьютер в клавиатуре Orange Pi 800
Лента новостей науки и техники, новинок электроники
Интересные материалы Бесплатной технической библиотеки:
▪ раздел сайта Радиолюбителю-конструктору. Подборка статей
▪ статья История мировой и отечественной культуры. Шпаргалка
▪ статья Что делают миндалины? Подробный ответ
▪ статья Лук дудчатый. Легенды, выращивание, способы применения
▪ статья Производство кулера. Простые рецепты и советы
▪ статья Еще несколько опытов с инерцией. Физический эксперимент
Оставьте свой комментарий к этой статье:
Главная страница | Библиотека | Статьи | Карта сайта | Отзывы о сайте

www.diagram.com.ua
2000-2025