Бесплатная техническая библиотека
Емкостной датчик. Энциклопедия радиоэлектроники и электротехники

Энциклопедия радиоэлектроники и электротехники / Охранные устройства и сигнализация объектов
Комментарии к статье
Устройство реагирует на приближение руки к металлическому предмету, например замку, сейфу, или же на касание охраняемого предмета. Датчиком может служить и любая электропроводная пластина с размерами примерно 200х200 мм. Чувствительность датчика зависит от настройки и может составлять до 20 см.
Отличительной особенностью приведенных схем емкостных датчиков является их малое потребление (работа в режиме микротоков), что позволяет применять автономное питание.
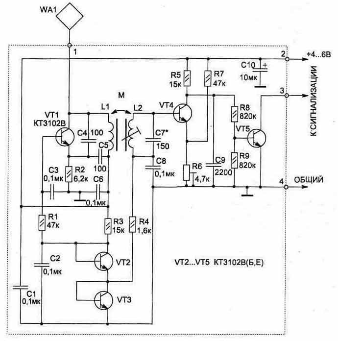
В основе работы схемы (рис. 3.34) используется принцип изменяемой емкости. При поднесении руки к датчику WA1 в колебательный контур автогенератора на транзисторе VT1 вносится емкость, и его частота меняется. Начальная частота автогенератора около 280 кГц. Схема настраивается так, чтобы второй колебательный контур (L2, С7) был в резонансе с частотой автогенератора.
На транзисторе VT4 собран активный детектор ВЧ сигнала. При достаточной амплитуде напряжения в контуре (L2, С7) VT4 будет находиться в насыщении (при этом VT5 заперт).
Рис. 3.34
Цепь из резисторов R6, R7 обеспечивает устойчивую работу схемы при изменении питающего напряжения от 3,5 до 10В. Резистором R6 можно установить нужную чувствительность датчика.
Транзисторы VT2 и VT3 используются как диоды для стабилизации режимов работы транзисторов VT1 и VT4 при изменении питающего напряжения. По сравнению с диодами переход транзистора обеспечивает лучшую стабилизацию напряжения при малых рабочих токах.
Для удобства настройки схемы к коллектору VT5 можно подключить светодиод с ограничительным резистором (величина резистора зависит от напряжения питания и может быть от 200 до 1000 Ом).
Рис. 3.35
Рис. 3.36. Топология печатной платы
Грубая настройка схемы производится конденсатором С7, плавная - сердечником катушки L2, а также резистором R6. Окончательная настройка устройства проводится с реальным датчиком WA1, с которым схема будет в дальнейшем работать. При этом если охраняемый предмет имеет большую металлическую поверхность, то может потребоваться установка разделительного конденсатора небольшой емкости (5...100 пФ) между WA1 и контактом 1 схемы.
Катушки L1, L2 намотаны на ферритовом стержне типа 600НН (или 400НН) диаметром 10 мм и длиной 55 мм (см. рис. 3.35). Такие ферриты используются в качестве антенны в приемниках на СВ и ДВ диапазонах. Катушка L1 содержит 350 витков, L2 - 250 витков провода ПЭЛШО диаметром 0,08...0,12 мм, которые распределены равномерно по бумажному каркасу на ферритовом стержне. Сердечник L2 должен перемещаться относительно каркаса.
Постоянные резисторы применены типа С2-23, подстроечный R6 - СПЗ-19а, конденсатор С10 типа К53-1, остальные конденсаторы типа К10-17.
На рис. 3.36 и 3.37 приведена конструкция печатной платы и расположение на ней элементов.
Схема датчика размещается в любом пластмассовом корпусе и крепится вблизи отдатчика WA1 (100...200 мм).
Устройство может работать совместно с другими схемами охраны в качестве датчика или как самостоятельное охранное устройство при наличии звукового индикатора (рис. 3.38).
Параметры катушек L1, L2 такие же, как в схеме, приведенной на рис. 3.34, катушка L3 намотана на двух склеенных вместе ферритовых кольцах (600...2000НН) типоразмера КЮхбхЗ и содержит 250 витков того же провода (индуктивность ее около 120 мГн).
Рис. 3.37. Расположение элементов
Принцип работы звукового генератора на транзисторах VT6 и VT7 аналогичен с приведенной схемой на рис. 4.12. В качестве источника звука HF1 подойдет любой пьезоизлучатель, но топология печатной платы (рис. 3.39) дана для установки ЗГИ 8.
Рис. 3.38

На плате резисторы R1 и R2 располагаются над конденсаторами, что увеличивает плотность монтажа, а конденсатор С10 применен типа К50-16 на 16 В.
При питании схемы от источника с напряжением 6 В ток потребления в режиме ОХРАНА не превышает 1 мА, а при звуковом сигнале - 3 мА.
Публикация: cxem.net
Смотрите другие статьи раздела Охранные устройства и сигнализация объектов.
Читайте и пишите полезные комментарии к этой статье.
<< Назад
Последние новости науки и техники, новинки электроники:
Оптимальная продолжительность сна
12.11.2025
Сон играет ключевую роль в поддержании здоровья, когнитивных функций и общего самочувствия. Несмотря на широко распространенный стереотип о восьмичасовом сне, последние исследования показывают, что оптимальная продолжительность сна для большинства здоровых взрослых ближе к семи часам.
Эволюционный биолог из Гарварда, Дэниел Э. Либерман, утверждает, что традиционная норма восьми часов сна - это скорее культурное наследие индустриальной эпохи, чем биологическая необходимость. По его словам, полевые исследования, проведенные в сообществах, не использующих электричество, показывают, что средняя продолжительность сна составляет 6-7 часов, что значительно отличается от общепринятого стандарта.
Современные эпидемиологические данные подтверждают этот взгляд. Исследования выявили так называемую "U-образную кривую" зависимости между продолжительностью сна и рисками для здоровья. Минимальные показатели заболеваемости и смертности наблюдаются именно у людей, спящих около семи часов в сутки. ...>>
Дефицит кислорода усиливает выброс закиси азота
12.11.2025
Парниковые газы играют ключевую роль в изменении климата, а закись азота (N2O) - один из наиболее опасных среди них. Этот газ не только втрое сильнее углекислого газа в удержании тепла, но и разрушает озоновый слой. Недавнее исследование американских ученых показало, что микробы в зонах с низким содержанием кислорода активно производят N2O, усиливая глобальные климатические риски.
Команда из Университета Пенсильвании изучала прибрежные воды у Сан-Диего и провела наблюдения на глубинах от 40 до 120 метров в Восточной тропической северной части Тихого океана - одной из крупнейших зон дефицита кислорода. Исследователи сосредоточились на том, как морские микроорганизмы превращают нитраты в закись азота.
В ходе работы выяснилось, что существует два пути образования N2O. Один путь начинается с нитрата, другой - с нитрита. На первый взгляд более короткий путь должен быть эффективнее, однако микробы, использующие нитрат, продуцируют больше газа, поскольку этот "сырьевой" источник более д ...>>
Омега-3 помогают молодым кораллам выживать
11.11.2025
Сохранение коралловых рифов становится все более актуальной задачей в условиях глобального изменения климата. Молодые кораллы особенно уязвимы на ранних стадиях развития, когда стрессовые условия и нехватка питательных веществ могут привести к высокой смертности. Недавнее исследование ученых из Технологического университета Сиднея показывает, что специальные пищевые добавки способны существенно повысить выживаемость личинок кораллов.
В ходе работы исследователи разработали особый состав "детского питания" для коралловых личинок. В него вошли масла, богатые омега-3 жирными кислотами, а также важные стерины, необходимые для формирования клеточных мембран. Личинки, получавшие эти добавки, развивались быстрее, становились крепче и демонстрировали более высокую устойчивость к стрессовым факторам.
Особое внимание ученые уделили липидам. Анализ показал, что личинки активно усваивают эти вещества, что напрямую влияет на их жизнеспособность. Стерины, содержащиеся в корме, повышают устойчи ...>>
Случайная новость из Архива Жабы эволюционируют на глазах
15.07.2006
Ядовитые жабы-ага, они же тростниковые, чрезвычайно быстро распространяются по Австралии. Возможно, это происходит благодаря тому, что в процессе эволюции, занявшем всего несколько десятков лет, лапы у жаб стали длиннее.
Жабы завезены в Австралию с Гавайских островов в 1935 году. Предполагалось, что они помогут бороться с насекомыми-вредителями на плантациях сахарного тростника. Но вскоре жабы сами стали вредителями. Ядовитое вещество буфотоксин, которое вырабатывают эти земноводные, делает их неуязвимыми для любых хищников. Жабы уже захватили примерно треть территории австралийского континента. С 1940-х по 1960-е годы они распространялись со скоростью примерно 9,7 километра в год, а теперь - 48,3 километра.
Чтобы выяснить, с чем связано такое ускорение, ученые исследовали тех жаб, которые появляются на новой территории первыми. Оказалось, что у "авангарда" длина лапок составляет 45% длины тела, тогда как у отстающих - не более 40%. Возможно, со временем этот один вид разделится на два - с короткими и длинными задними ногами.
|
Другие интересные новости:
▪ Вкус вируальной реальности
▪ Кошки и коробки
▪ Алмазный плуг
▪ Переключатели аудиосигналов DALLAS SEMICONDUCTOR-MAXIM
▪ Электромобили из пластиковых бутылок и льна
Лента новостей науки и техники, новинок электроники
Интересные материалы Бесплатной технической библиотеки:
▪ раздел сайта Радиоэлектроника и электротехника. Подборка статей
▪ статья Театр одного актера. Крылатое выражение
▪ статья Какое преступление совершили Берк и Хей? Подробный ответ
▪ статья Электромонтер по обслуживанию ЛЭП, электрооборудования напряжением до 1000 В и свыше 1000 В. Типовая инструкция по охране труда
▪ статья Луноход с микроконтроллерным управлением. Энциклопедия радиоэлектроники и электротехники
▪ статья Генераторы и синхронные компенсаторы. Общие требования. Энциклопедия радиоэлектроники и электротехники
Оставьте свой комментарий к этой статье:
Главная страница | Библиотека | Статьи | Карта сайта | Отзывы о сайте

www.diagram.com.ua
2000-2025