Menu Home

Бесплатная техническая библиотека для любителей и профессионалов Бесплатная техническая библиотека


Радиолюбительский дозиметр. Энциклопедия радиоэлектроники и электротехники

Бесплатная техническая библиотека

Энциклопедия радиоэлектроники и электротехники / Дозиметры

Комментарии к статье Комментарии к статье

Ионизирующая радиация опасна для человека в любых дозах. В небольших ее воздействие оказывается очень замаскированным - последствия могут проявиться спустя годы, десятилетия и даже в следующих поколениях (онкология, генетические повреждения и др.). С увеличением уровня облучения не только возрастает вероятность таких последствий, но в организме человека возникают нарушения, которые могут привести его к гибели в считанные дни, часы, а то и прямо "под лучом"*. Так что знать уровень радиации, иметь возможность хотя бы приблизительно оценить его представляется никак не лишним.

Обнаружив повышенный уровень ионизирующего излучения, естественно поинтересоваться его источником. Что это: тайно захороненные радиоактивные отходы? Ускоритель соседнего НИИ? Рентгеновский аппарат, "светящий" не туда? Изотопная "мина" просвещенного киллера? Выброшенный за ненадобностью пожарный датчик? Радиоактивный минерал? Кость динозавра?.. Какова активность обнаруженного? Конфигурация его излучения?.. Для ответов на все эти вопросы нужен прибор, способный в каких- то единицах измерять уровень ионизирующего излучения.

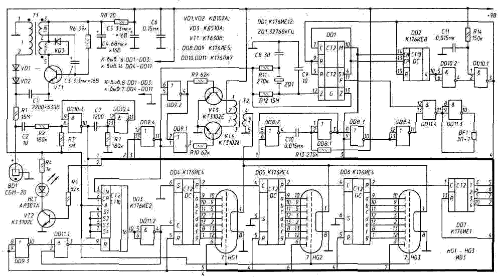
Принципиальная схема радиолюбительского дозиметра, ведущего измерения ионизирующего излучения в ЕРФ - в единицах естественного радиационного фона (Dф@15 мкР/ч), приведена на рис. 74**.

Датчиком радиации BD1 в дозиметре является счетчик Гейгера типа СБМ20, чувствительный к g- и жесткому b-излучению (см. приложение 4). Его реакция на естественный радиационный фон - импульсы тока, следующие без видимого порядка со средней скоростью Na=20...25 имп/мин***. Скорость счета в счетчиках Гейгера линейно связана с уровнем радиации.

Радиолюбительский дозиметр
Рис. 74. Радиолюбительский дозиметр (нажмите для увеличения)

Так, на десятикратное увеличение ее уровня счетчик СБМ20 отреагирует десятикратным же увеличением скорости счета - до Nрад =200...250 имп/мин. Прямая пропорциональность преобразования Nрад <->Dрад начнет нарушаться лишь при очень значительных уровнях радиации, с появлением большого числа импульсов, разделенных слишком малым, за пределами разрешающей способности счетчика, временным интервалом. В паспорте счетчика обычно указывают Nmax - максимальную скорость счета. Для счетчика СБМ20 Nmax=4000 имп/с. И если он сохранит линейность преобразования Nрад <->Dрад хотя бы до 2000 имп/с, то по скорости счета можно будет численно оценивать радиационные поля в диапазоне Dрад =(1...5000) Dф - более чем достаточном для бытового прибора.

Рекомендуемое напряжение питания счетчика СБМ20 - Uпит=360...440 В. На этот диапазон напряжений приходится так называемое плато: изменения Uпит в этих пределах мало сказывается на скорости счета и принимать меры к его стабилизации нет необходимости. Во всяком случае - в приборах умеренной точности.

Устройство, преобразующее напряжение батареи, питающей дозиметр, в высокое напряжение Uпит на аноде счетчика Гейгера, построено на блокинг-генераторе (T1, VT1 и др.). На повышающей обмотке I его трансформатора формируется короткий - 5...10 мкс - импульс амплитудой 440...450 В, заряжающий через диоды VD1, VD2 конденсатор С1. Частота следования импульсов блокинг-генератора F@1/2R6·C3@40 Гц.

Каждая ионизирующая частица, возбуждающая счетчик Гейгера, становится причиной короткого лавинообразно развивающегося разряда. Возникающие на нагрузке счетчика, резисторе R1, импульсы напряжения поступают на одновибратор (DD10.3, DD10.4 и др.), формирующий из них "прямоугольные" импульсы длительностью tф1@R7·C7@0,2 мс и амплитудой, достаточной для управления КМОП-микросхемами. Все нужные в приборе временные интервалы и частоты формирует счетчик DD1. Его задающий генератор работает на частоте кварцевого резонатора ZQ1 - 32768 Гц.

Счетный узел дозиметра составлен из трех десятичных счетчиков DD4, DD5, DD6, люминесцентные индикаторы HG1, HG2 и HG3 которых индицируют, соответственно, "единицы", "десятки" и "сотни", и одного двоичного счетчика - DD7, представляющего "тысячи". Выходы десятичных счетчиков подключены к соответствующим сегментам люминесцентных индикаторов, а выходы счетчика DD7 - к децимальным точкам этих же индикаторов, на которых "тысячи" индицируются в двоичном коде: °°° - "0", °°* - "1", °*° - "2",..., ** ° - "6", ***- "7" ( ° - точка "не горит", * - точка "горит"). Емкость счетного узла увеличивается таким образом до "7999".

Счетчик DD3 формирует единицу измерения, принятую в этом приборе. Если его датчик находится в условиях нормального радиационного фона, то на измерительном интервале tизм=39 с (это длительность "нуля" на выходе М счетчика DD1) на вход DD3 поступает в среднем Nф·39/60=(20...25)·39/60@16 импульсов. Т.е. в норме, при Nрад@Nф на табло счетчика будет зафиксировано: "000", если Nрад<16, или "001", если 16<Nрад<32 (время tизм выбрано так, чтобы флуктуации Nф практически никогда не достигали значения 2Nф ).

Измерительный интервал tизм завершается tинд - 3-секундной демонстрацией результата измерения. Ее формирует счетчик DD2. На время t блокируется вход счетного узла и включается устройство (VT3, VT4, Т2 и др.), преобразующее напряжение питания микросхем в значительно более низкое напряжение питания накалов люминесцентных индикаторов. Его форма - меандр, частота - 32768 Гц.

Интервал индикации tинд заканчивается переводом всех счетчиков прибора в нулевое состояние. И тут же начинается новый цикл измерения.

Прибор смонтирован на односторонней печатной плате размерами 123х88 мм, изготовленной из фольгированного стеклотекстолита толщиной 1,5 мм (рис. 75). На плате установлены все детали, кроме выключателя питания, звукоизлучателя и батареи "Корунд". Почти все резисторы в приборе - типа МЛТ-0,125 (R1 - КИМ-0,125). Конденсаторы: С1 - К73-9, С2 - КДУ или К2М (на напряжение не менее 500 В), C3, С4 и С5 - К53-1, остальные - КМ-6, К10-176 и др...

Трансформатор Tl наматывают на ферритовом кольце М3000МН К16х10х4,5, предварительно загладив его ребра наждачной бумагой и обмотав тонкой лавсановой или фторопластовой лентой. Первой наматывают обмотку I, содержащую 420 вит ков провода ПЭВ-2 0,07. Ее размещают почти по всему сердечнику, с промежутком 1,5...2 мм между началом и концом. Намотку ведут почти виток к витку, смещаясь по сердечнику лишь в одну сторону. Обмотку I также покрывают слоем изоляции. Обмотки II (8 витков) и III (3 витка) наматывают проводом ПЭВШО 0,15...0,25.

Радиолюбительский дозиметр
Рис. 75 Печатная плата дозиметра (масштаб 1:2)

Они должны быть распределены по сердечнику возможно равномернее. При монтаже трансформатора необходимо соблюдать фазировку его обмоток (их начала отмечены на схеме значком "•"). Экспериментировать с этим не следует - можно сжечь транзистор VT1.

Трансформатор Т2 наматывают на кольце К10х6х5 (феррит 2000НН). Его готовят к намотке так же, как и сердечник для трансформатора Т1. Обмотку I (400 витков) наматывают в два провода (ПЭВ-2 0,07). Конец одной полуобмотки соединяют с началом другой, так образуется средняя точка. Обмотка II содержит 17 витков провода ПЭВ-2 0,25...0,4.

Снаружи трансформаторы рекомендуется обмотать пластиковой изолентой - узкой полоской, вырезанной из липкой ПВХ. Это защитит их от неблагоприятных внешних воздействий. Крепят трансформаторы винтом МЗ (резьба в плате). Более простое, казалось бы, крепление трансформатора проволочной скобой таит в себе опасность: скоба может образовать в трансформаторе короткозамкнутый виток; нередкая, к сожалению, ошибка. Во избежание обрыва обмотки или замыкания ее витков крепление должно быть мягким, эластичным.

Плату монтируют на передней панели прибора (ударопрочный полистирол, дюралюминий и т.п.), в которой вырезано окно против люминесцентных индикаторов. Оно может быть закрыто зеленым фильтром. На ней же в вырезе нужного размера монтируют пъезоизлучатель ЗП-1 или ЗП-22. А под светодиод HL1 делают соответствующее его размерам отверстие.

Корпус прибора - стандартная пластмассовая коробка 130х95х20 мм (например, из-под шашек). Во избежание заметного уменьшения чувствительности прибора к мягкому ионизирующему излучению в стенке корпуса, примыкающей к счетчику Гейгера, нужно сделать вырез 10х65 мм, который затем можно перекрыть редкой решеткой.

Конечно, далеко не все из вышеперечисленного является строго обязательным. Резисторы типа МЛТ можно заменить на другие такого же размера. В качестве VT3, VT4 могут быть взяты практически любые n-p-n транзисторы. Если их усиление по току будет невелико, потребуется, возможно, несколько уменьшить сопротивление резисторов R9 и R10. Возможна и даже желательна замена люминесцентных индикаторов ИВ3 на ИВ3А, имеющие меньший ток накала.

Не является незаменимым и счетчик СБМ20. Пригодны любые 400-вольтные счетчики Гейгера, имеющие фоновую активность Nф@24 имп/мин. В этом случае в схему прибора не потребуется вносить никаких изменений. Если же Nф будет иным, то между выходами 1, 2, 4, 8 и 16 счетчика DD3 и входом счетчика-накопителя нужно включить диодно-резисторный дешифратор, в котором установкой соответствующих диодов должно быть набрано число, возможно более близкое к 0,65 Nф. На фрагменте схемы (рис. 76) показано, как это сделать для Nф=I6. Здесь 0,65 Nф@11, что в двоичном коде и набрано в дешифраторе. На печатной плате предусмотрено место для установки диодно-резисторного дешифратора.

Радиолюбительский дозиметр
Рис. 76. Дешифратор для коррекции Nф {Nф=16)

Возможен и другой путь: требуемое Nф может быть получено параллельным включением нескольких малочувствительных счетчиков Гейгера. Подойдет, например, "батарея" из пяти счетчиков СБМ10 или СБМ21.

Параметры наиболее подходящих для бытовых дозиметров счетчиков Гейгера приведены в приложении 4.

Таблица 12

Напряжение питания, В

9,0

8,0

7,0

6,0

5,6

Скорость счета, ед. Nф

35,8

34,2

34,0

32,8

32,8

Светодиод HL1, включающийся при переполнении счетчика-накопителя, т.е. при очень высоком уровне ионизирующего излучения, должен быть красным и возможно более ярким: АЛ307КМ, АЛ307ЛМ и др.

Параметры трансформатора Т1 выбраны так, что при разряде батареи питания напряжение на счетчике Гейгера остается в пределах плато счетной характеристики. Таблица 12 демонстрирует зависимость скорости счета от напряжении питания прибора при неизменной активности источника радиации.

В таблице 13 показана зависимость потребляемого прибором тока от напряжения источника питания.

Масса прибора с батареей "Корунд" - 225 г.

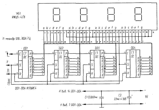
Табло счетчика-накопителя может быть выполнено и на жидко-кристаллических индикаторах. Принципиальная схема этого узла с табло типа ИЖЦ5-4/8 показана на рис. 77.

Поскольку в табло ИЖЦ5-4/8 четыре разряда, счетчик "тысяч" выполнен здесь аналогично предыдущим - на десятичном счетчике К176ИЕ4.

В дозиметре с ЖКИ не нужен, конечно, блок формирования напряжения накала. Поэтому элементы VT3, VT4, Т2, R9, R10 могут быть удалены, a DD9.1 и DD9.2 использованы по другому назначению (в противном случае их входы нужно соединить с "землей" или с "+" источника питания).

Таблица 13

Режим

Потребляемый ток, мА, при напряжении питания, В

9.0

8,0

7,0

6,0

Счет при N@Nф.

0,82

0,66

0,53

0,42

Счет при N@130Nф

1,20

0,95

0,75

0,60

Индикация

23,5

21,0

18,5

16,0

Радиолюбительский дозиметр
Рис. 77. ЖКИ табло для дозиметра

Счетчик DD7 может быть сохранен, но лишь для формирования сигнала тревоги: при появлении на табло "8000" - уровня радиации, в 8000 раз превышающего уровень естественного радиационного фона, - он включит тревожную звуковую и световую сигнализации.

Еще одна особенность ЖКИ - сигнал на его сегменте должен иметь форму меандра. Сегмент становится заметным (черным), если его меандр находится в противофазе с меандром подложки ЖКИ (выводы 1 и 34), и остается фоновым, не выделенным, если их фазы совпадают. Счетчик К176ИЕ4 формирует на своих выходах меандры "единичной" и "нулевой" фазы, если на его вход S (выв. 6) подан опорный меандр с частотой следования несколько десятков или сотен герц. Можно, например, подключить входы S всех четырех счетчиков к выходу F (частота 1024 Гц) счетчика QD1.

Энергоэкономичность дозиметра с жидкокристаллическим табло будет, конечно, значительно выше, нежели с люминесцентным.

*) Homo sapiens - один из самых чувствительных к ионизирующей радиации биологических видов. Летальная доза для человека - 600 рентген.

**) Естественный радиационный фон в качестве своего рода тест-генератора дает возможность прокалибровать бытовой дозиметрический прибор, в том числе и самодельный, не прибегая к помощи каких-либо служб. Эта нестрогая единица позволила в свое время легализовать самодельные дозиметрические приборы.

***) Некоторая часть N. должна быть отнесена к самому счетчику, в частности, к воздействию на него радиоизотопов, входящих непосредственно в его конструкцию. В хороших счетчиках Гейгера эта составляющая N. достаточно мала и в бытовых приборах обычно не учитывается.

Публикация: cxem.net

Смотрите другие статьи раздела Дозиметры.

Читайте и пишите полезные комментарии к этой статье.

<< Назад

Последние новости науки и техники, новинки электроники:

Оптимальная продолжительность сна 12.11.2025

Сон играет ключевую роль в поддержании здоровья, когнитивных функций и общего самочувствия. Несмотря на широко распространенный стереотип о восьмичасовом сне, последние исследования показывают, что оптимальная продолжительность сна для большинства здоровых взрослых ближе к семи часам. Эволюционный биолог из Гарварда, Дэниел Э. Либерман, утверждает, что традиционная норма восьми часов сна - это скорее культурное наследие индустриальной эпохи, чем биологическая необходимость. По его словам, полевые исследования, проведенные в сообществах, не использующих электричество, показывают, что средняя продолжительность сна составляет 6-7 часов, что значительно отличается от общепринятого стандарта. Современные эпидемиологические данные подтверждают этот взгляд. Исследования выявили так называемую "U-образную кривую" зависимости между продолжительностью сна и рисками для здоровья. Минимальные показатели заболеваемости и смертности наблюдаются именно у людей, спящих около семи часов в сутки. ...>>

Дефицит кислорода усиливает выброс закиси азота 12.11.2025

Парниковые газы играют ключевую роль в изменении климата, а закись азота (N2O) - один из наиболее опасных среди них. Этот газ не только втрое сильнее углекислого газа в удержании тепла, но и разрушает озоновый слой. Недавнее исследование американских ученых показало, что микробы в зонах с низким содержанием кислорода активно производят N2O, усиливая глобальные климатические риски. Команда из Университета Пенсильвании изучала прибрежные воды у Сан-Диего и провела наблюдения на глубинах от 40 до 120 метров в Восточной тропической северной части Тихого океана - одной из крупнейших зон дефицита кислорода. Исследователи сосредоточились на том, как морские микроорганизмы превращают нитраты в закись азота. В ходе работы выяснилось, что существует два пути образования N2O. Один путь начинается с нитрата, другой - с нитрита. На первый взгляд более короткий путь должен быть эффективнее, однако микробы, использующие нитрат, продуцируют больше газа, поскольку этот "сырьевой" источник более д ...>>

Омега-3 помогают молодым кораллам выживать 11.11.2025

Сохранение коралловых рифов становится все более актуальной задачей в условиях глобального изменения климата. Молодые кораллы особенно уязвимы на ранних стадиях развития, когда стрессовые условия и нехватка питательных веществ могут привести к высокой смертности. Недавнее исследование ученых из Технологического университета Сиднея показывает, что специальные пищевые добавки способны существенно повысить выживаемость личинок кораллов. В ходе работы исследователи разработали особый состав "детского питания" для коралловых личинок. В него вошли масла, богатые омега-3 жирными кислотами, а также важные стерины, необходимые для формирования клеточных мембран. Личинки, получавшие эти добавки, развивались быстрее, становились крепче и демонстрировали более высокую устойчивость к стрессовым факторам. Особое внимание ученые уделили липидам. Анализ показал, что личинки активно усваивают эти вещества, что напрямую влияет на их жизнеспособность. Стерины, содержащиеся в корме, повышают устойчи ...>>

Случайная новость из Архива

Вращающиеся нейтронные звезды для проверки и калибровки атомных часов 06.01.2019

Об атомных часах, обеспечивающих высокоточный отсчет времени, мы неоднократно рассказывали на страницах нашего сайта. И, безусловно, многие из наших читателей не раз задавались вопросом, при помощи чего были получены значения характеристик этих часов, ведь для того, чтобы измерить что-то с определенной точностью, требуется измерительный инструмент с минимум на порядок более высокой точностью. Не знаем, как другие организации, имеющие в своем распоряжении атомные часы, а Европейское космическое агентство использует для синхронизации своих часов сигналы далеких вращающихся нейтронных звезд, пульсаров, излучаемые которыми сигналы имеют достаточно высокие показатели стабильности и точности.

Данный проект, получивший название "PulChron", является разработкой ученых из Манчестерского университета, британской Национальной физической лаборатории и частной компании GMV. Система, созданная в ходе этого проекта, уже частично используется для синхронизации атомных часов, обеспечивающих работу европейской системы спутниковой навигации "Galileo". Более того, длительные измерения сигналов пульсаров, объединенные с измерениями колебаний вибрирующих атомов в часах, позволяют получить еще более точный отсчет времени, чем это позволяет каждый из компонентов системы в отдельности.

Ученая-физик Джоселин Белл Бернелл (Jocelyn Bell Burnell) впервые обнаружила пульсар в 1967 году, когда ею был замечен радиосигнал, приходящий из глубин космоса и имеющий период в 1,34 секунды. Отметим, что этот сигнал был принят антеннами телескопа Interplanetary Scintillation Array радио-обсерватории Mullard Radio Astronomy Observatory. В настоящее время уже известно, что пульсары - это нейтронные звезды, небольшие и очень плотные остатки от взрывов массивных звезд, которые вращаются порой с огромной скоростью и излучают направленный луч излучения, который периодически направляется в сторону Земли.

Сейчас пульсары, точнее их сигналы, используются не только для синхронизации атомных часов. Они также представляют собой инструменты для поиска и измерения гравитационных волн, темной материи и изучения других явлений космологических масштабов.

Оборудование PulChron получает данные от пяти радиотелескопов, включая European Pulsar Timing Array, которые следят за 18 пульсарами одновременно. Атомные часы так же генерируют свою собственную частоту, один период которой является одним "тиком" часов. Но, относительно простые атомные часы, основанные на атомах водорода, возбуждаемых микроволновым лазером, могут дрейфовать (менять свою частоту) в течение долгих промежутков времени. И в этом случае для проведения коррекции требуется другая система, обладающая более высокой стабильностью, к примеру, часы системы Galileo требуют проведения процедуры синхронизации и коррекции каждые несколько часов.

Система PulChron является не первой "пульсарной" хронометрической системой, более того, она существует пока в своем первом, можно сказать, демонстрационном варианте. Но после того, как эта система начнет работать в ее окончательном виде, она будет использоваться не только для обеспечения работы системы спутниковой навигации, но и для отсчета точного значения времени Гринвичского меридиана (Coordinated Universal Time, UTC).

Другие интересные новости:

▪ ЦОД Microsoft на дне у берегов Шотландии

▪ Гибкий термоэлектрогенератор для питания носимых устройств

▪ Ни одна бумажка не пропадет

▪ Город свиней

▪ Нарушить работу HDD можно звуком обычных динамиков

Лента новостей науки и техники, новинок электроники

 

Интересные материалы Бесплатной технической библиотеки:

▪ раздел сайта Микрофоны, радиомикрофоны. Подборка статей

▪ статья Каждый умирает в одиночку. Крылатое выражение

▪ Каковы были пути объединения Германии в XIX в.

▪ статья Электромонтер канализационных устройств связи. Типовая инструкция по охране труда

▪ статья Охранное устройство для садово-огородного участка. Энциклопедия радиоэлектроники и электротехники

▪ статья Спрятанные цветы. Секрет фокуса

Оставьте свой комментарий к этой статье:

Имя:


E-mail (не обязательно):


Комментарий:





Главная страница | Библиотека | Статьи | Карта сайта | Отзывы о сайте

www.diagram.com.ua

www.diagram.com.ua
2000-2025