Бесплатная техническая библиотека
Умножитель частоты на фазовращателях. Энциклопедия радиоэлектроники и электротехники

Энциклопедия радиоэлектроники и электротехники / Цифровая техника
Комментарии к статье
В отличие от обычных умножителей частоты умножители на фазовращателях могут обеспечить спектрально чистый, не требующий фильтрации выходной сигнал. Используя для расщепления фазы широкополосные фазово-разностные цепи, можно реализовать частотно-независимые умножители, работающие в диапазоне, который перекрывает множество октав.
Принцип работы умножителей такого типа показан на рис.1,а. Частота синусоидального сигнала умножается на N путем разделения входного напряжения на N различных фаз, равноудаленных друг от друга в диапазоне 360°. N сигналов с различными фазами управляют N транзисторами, работающими в режиме класса С, выходные сигналы которых объединяются для формирования импульса через каждые 360°/N градусов. Благодаря использованию N транзисторов мощность входного сигнала может быть в N раз выше мощности, необходимой для насыщения транзистора.
Рис.1а (нажмите для увеличения)
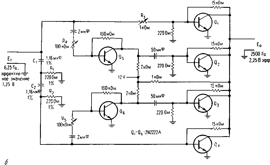
Описываемый умножитель звуковой частоты на 4 (рис.1,б) содержит частотно-зависимые 90°-ные фазовращатели R1C1 и R2C2. Транзисторы Q1 и Q4 формируют импульсы, сдвинутые на выходе по фазе на 0 и 90°. Фазовая инверсия импульсов осуществляется транзисторами Q5 и Q6, которые управляют транзисторами Q2 и Q3, в результате чего на выходе последних образуются импульсы с фазовым сдвигом 180 и 270°. Сдвинутые по фазе на 90° выходные импульсы объединяются для формирования учетверенной частоты. Умножитель звукового диапазона учетверяет частоты от 625 до 2500 Гц.
Рис.1б (нажмите для увеличения)
Амплитуда входного сигнала устанавливается до требуемого значения на базе транзистора Q4. Кроме того, резисторами R3, R4 и R5 можно регулировать амплитуду сигнала для транзисторов Q1, Q2 и Q3. Осциллограмма показывает высокое качество выходного сигнала при умножении на 4 входной частоты 2500 Гц.
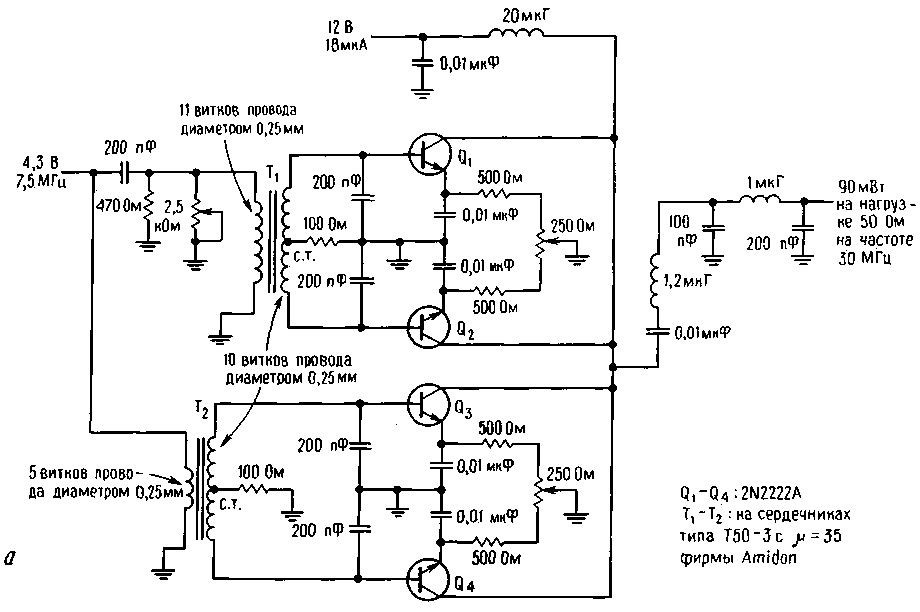
По сравнению с обычными устройствами, умножители частоты на фазовращателях на высоких частотах обладают меньшим уровнем субгармоник. На рис.2,а показан высокочастотный вариант такого умножителя (также на 4), в котором для сдвига фазы на 90° используется простой фазовращатель в виде LCR-цепи (рис. 2,б). Интересным свойством такой цепи является то, что при равных значениях реактивных сопротивлений фазовый сдвиг между входом и выходом равен 90° независимо от сопротивления R. Это позволяет регулировать как амплитуду (изменением R), так и фазу (изменением L или С) сигнала.
Рис.2а (нажмите для увеличения)
Рис. 2,б
Индуктивность L образована первичной обмоткой трансформатора T1; с вторичной обмотки на транзисторы Q1 и Q2 поступают сигналы, сдвинутые соответственно на 90 и 270°. Фазовые сдвиги 0 и 180° осуществляются трансформатором Т2, который подключен к транзисторам Q3 и Q4.
П-образная индуктивная цепь на выходе обеспечивает оптимальное согласование с 50-Ом нагрузкой и небольшое подавление субгармоник. В отличие от обычных устройств данный умножитель подавляет субгармоники и не требует фильтрации на выходе.
Как показывают измерения при помощи анализатора спектра, вторую и третью гармоники можно легко подавить более чем на 50 дБ относительно уровня полезной четвертой гармоники.
Автор: Fred Brown; Публикация: Н. Большаков, rf.atnn.ru
Смотрите другие статьи раздела Цифровая техника.
Читайте и пишите полезные комментарии к этой статье.
<< Назад
Последние новости науки и техники, новинки электроники:
Стерильного нейтрино не существует
15.01.2026
В физике элементарных частиц поиск новых, пока не обнаруженных объектов играет ключевую роль в понимании устройства Вселенной. Иногда такие поиски приводят к громким открытиям, а иногда - к не менее важным отрицательным результатам, которые позволяют отбросить неверные направления. Именно к таким случаям относится недавний вывод ученых о судьбе стерильного нейтрино - одной из самых интригующих гипотетических частиц последних десятилетий.
Исследователи из американской лаборатории Fermilab официально сообщили, что им не удалось найти доказательства существования стерильного нейтрино. К такому выводу пришла команда эксперимента MicroBooNE после многолетнего анализа столкновений нейтрино, которые ранее рассматривались как возможный намек на существование четвертого типа этих частиц. Предполагалось, что стерильное нейтрино взаимодействует с материей исключительно через гравитацию, что делало его крайне трудным объектом для обнаружения.
В рамках современной физики нейтрино известны в т ...>>
Беспроводные наушники и колонки Fender
15.01.2026
Музыкальная индустрия постепенно адаптируется к цифровым технологиям, и известный производитель музыкальных инструментов Fender расширяет свое присутствие за пределы гитар и усилителей, представляя современные решения для прослушивания музыки. Новые беспроводные наушники и Bluetooth-колонки Fender объединяют богатый звук, модульность и удобство использования как для дома, так и для профессиональной работы.
Флагманской новинкой стали наушники Fender Mix, отличающиеся модульной конструкцией. Динамики подключаются к оголовью через порт USB Type-C и могут быть сняты вместе с амбушюрами, что облегчает уход и транспортировку. Один из динамиков оснащен встроенным адаптером USB Type-C для подключения к источнику звука без потерь, поддерживая кодеки LDHC и Fire, а также функцию Auracast. На другом динамике размещен съемный аккумулятор, который обеспечивает до 100 часов работы без активного шумоподавления; при включении ANC время работы сокращается до 52 часов. Наушники доступны по цене $299 ...>>
Польза белкового завтрака
14.01.2026
Правильное питание по утрам играет ключевую роль в поддержании здоровья и контроле веса. Многочисленные исследования подтверждают, что состав завтрака может влиять на аппетит в течение всего дня и качество употребляемой пищи. Австралийские ученые провели масштабный эксперимент, который показал, что употребление белковой пищи с утра помогает дольше чувствовать сытость и предотвращает переедание.
В исследовании участвовали более 9 тысяч человек среднего возраста 46 лет. В период с 2011 по 2012 год специалисты анализировали рационы респондентов, оценивая долю основных макронутриентов. В среднем участники потребляли 43% углеводов, 31% жиров, 18% белков, 2% клетчатки и 4% алкоголя. Такой рацион позволил ученым проследить взаимосвязь между утренним приемом пищи и пищевым поведением в течение дня.
Выяснилось, что участники, чей завтрак содержал недостаточное количество белка, ощущали повышенный аппетит в течение дня. Они ели больше, чем необходимо, и часто выбирали продукты с высоким со ...>>
Случайная новость из Архива Планшет сможет управлять беспилотным грузовиком
24.09.2014
Концерн Daimler, производящий автомобили под маркой Mercedes-Benz, представил прототип грузовой машины с функцией автономного управления. Концепт получил название Future Truck 2025, из которого можно догадаться, что немецкий производитель планирует выпустить беспилотный "грузовик будущего" через 10 лет.
Работа автопилота на большегрузе протестирована летом 2014 г. Во время испытаний частично самоуправляемая "фура" двигалась по немецком автобану без непосредственного участия человека - маневрировала, сохраняла полосу движения, притормаживала и ускорялась до 85 км/ч.
Электронная система, позволяющая тягачу ехать самостоятельно, включает набор радарных датчиков, расположенных спереди и по бокам, а также фронтальную 3D-камеру. Последняя обладает углами обзора в 45 градусов по горизонтали и 27 градусов по вертикали. Камера сканирует участок длиной 100 метров перед автомобилем, распознавая полосы движения, дорожные знаки, стационарные или движущиеся объекты, в том числе пешеходов.
Грузовик также оснащен функцией Blind Spot Assist для безопасного перестроения в потоке и совершения поворотов на перекрестках. Кроме того, прототип может взаимодействовать с другими транспортными средствами на дороге, получая от них информацию о заторах, проблемных участках и другие полезные сведения. Беспроводное "общение" автомобилей возможно на расстоянии до 500 м друг от друга.
Дизайн Future Truck 2025 создан в духе минимализма и включает аэродинамически плавные формы. Большую часть лицевой поверхности кабины занимает светодиодная подсветка, которая после активации автопилота принимает голубой цвет, а при езде в "ручном" режиме - белый. Во время маневров часть фонарей загорается оранжевым цветом, выполняя функцию поворотников.
Салон концептуального грузовика Mercedes-Benz отделан натуральными материалами, в том числе деревом. Водительское кресло откидывается и поворачивается на 45 градусов, позволяя дальнобойщику занять более удобное положение, когда машина едет в автоматическом режиме.
Интересной находкой немецких инженеров стал съемный планшетный компьютер. Это устройство позволяет управлять электронными функциями автомобиля (например, регулировать работу климатической установки и мультимедийной системы), выстраивать маршрут движения в навигационном приложении, получать информацию от диспетчеров и т.п. При езде на автопилоте водитель может отключить планшет от центральной консоли и использовать его для чтения книг или развлекательных функций.
|
Другие интересные новости:
▪ Мини-компьютер Shuttle XPC DA320
▪ Новый SOI-техпроцесс для малошумящих РЧ-усилителей
▪ PT8 Neo - системная плата на чипсете VIA FSB800 от компании MSI
▪ Солнечная панель-кипятильник
▪ Гидрогель для гибкой электроники
Лента новостей науки и техники, новинок электроники
Интересные материалы Бесплатной технической библиотеки:
▪ раздел сайта Советы радиолюбителям. Подборка статей
▪ статья Все течет, все меняется. Крылатое выражение
▪ статья Какой цвет победил в Войне Алой и Белой розы в средневековой Англии? Подробный ответ
▪ статья Пихта белая европейская. Легенды, выращивание, способы применения
▪ статья Пьезосирена из СП-1. Энциклопедия радиоэлектроники и электротехники
▪ статья Как погасить свечу взглядом? Секрет фокуса. Секрет фокуса
Оставьте свой комментарий к этой статье:
Главная страница | Библиотека | Статьи | Карта сайта | Отзывы о сайте

www.diagram.com.ua
2000-2026