Menu Home

Бесплатная техническая библиотека для любителей и профессионалов Бесплатная техническая библиотека


Многополосный бесфильтровый эквалайзер. Энциклопедия радиоэлектроники и электротехники

Бесплатная техническая библиотека

Энциклопедия радиоэлектроники и электротехники / Аудиотехника

Комментарии к статье Комментарии к статье

Для регулировки амплитудно-частотной характеристики усилителей обычно используют многополосные активные или пассивные RC- или LC-фильтры. Такие устройства содержат большое количество элементов, требующих индивидуальной регулировки, и не могут быть использованы в компактной аппаратуре.

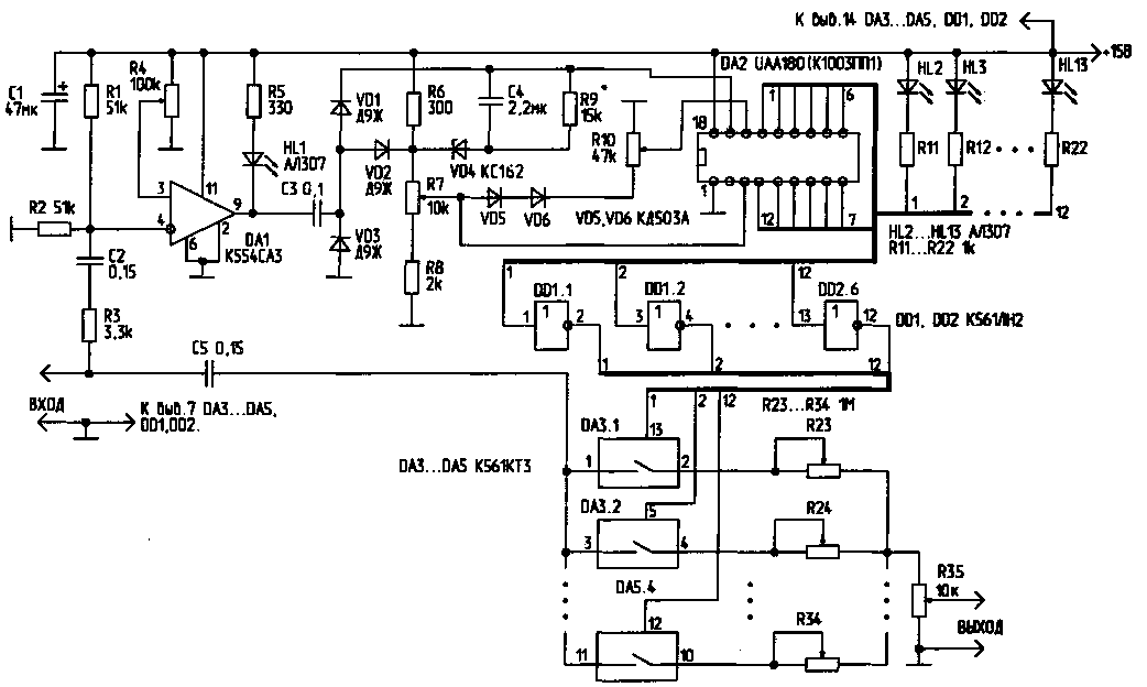
Схема простого бесфильтрового эквалайзера, имеющего 12 частотных каналов, приведена на рисунке. Формирователь прямоугольных управляющих импульсов выполнен на компараторе DA1. С выхода компаратора сигнал поступает на преобразователь "частота/напряжение", выполненный на основе элементов С3, С4, VD1, VD2, R9. Сигнал, напряжение которого пропорционально частоте входного сигнала, поступает на вход управления линейной светодиодной шкалой (вывод 17) микросхемы DA2. Сигналы, снимаемые с микросхемы DA2, через инверторы DD1, DD2 управляют включением 12 аналоговых ключей, выполненных на микросхемах DA3...DA5. Выходной сигнал эквалайзера формируется суммированием аналоговых сигналов по всем 12 каналам с раздельным регулированием частотных составляющих потенциометрами R23...R34.

Многополосный бесфильтровый эквалайзер
Рис.1 (нажмите для увеличения)

Порог срабатывания компаратора DA1 устанавливают потенциометром R4. Максимальная чувствительность включения компаратора может быть установлена на уровне 10 мВ. Для обеспечения плавной установки порога, потенциометр R4 желательно выполнить составным (из двух, включенных последовательно и обеспечивающих грубую и плавную регулировку). Светодиод HL1 индицирует наличие надпорогового сигнала на входе устройства. Линейное преобразование частоты входного сигнала в напряжение происходит в полосе частот от О до 2.5...3 кГц. Крутизна преобразования составляет 930 Гц/В. В полосе частот 2,3...3 кГц и выше крутизна преобразования плавно возрастает до 1,77кГц/В.

Потенциометром R7 устанавливают верхний предел величины управляющего напряжения (от 1 до 6 В), потенциометром R10 - нижний предел (от 0 до 5 В). Стабилитрон VD4 защищает управляющие входы микросхемы DA2 от перенапряжений, одновременно стабилизируя управляющее напряжение. Диоды VD5, VD6 автоматически обеспечивают минимальную разность между верхним и нижним уровнями управляющих напряжений на выводах 3 и 16 микросхемы DA2 в 1 В. Диод VD3 защищает цепь управления светодиодной шкалой от перенапряжения.

Таким образом, если на вход устройства поступает надпороговый аналоговый (или цифровой) сигнал, то по мере увеличения его частоты произойдет плавное поочередное переключение каналов индикации (светодиоды HL2...HL13).

Одновременно управляющие сигналы с выходов микросхемы DA2 через КМОП-инверторы DD1, DD2 поступят на управляющие входы аналоговых "МОП-ключей (микросхемы DA3...DA5). В свою очередь, в зависимости от частоты входного сигнала, эти микросхемы управляют резистивным делителем, формирующим итоговый выходной сигнал.

Полоса пропускания каждого из каналов при установке на управляющих ' входах 3 и 16 микросхемы DA2 максимального и минимального уровней 6 и О В соответственно, составят для первых шести каналов 400 Гц, для остальных - 760 Гц. Таким образом, первый канал пропустит сигналы частотой ниже 400 Гц, второй - в полосе 400...800 Гц, а последний, 12-й канал пропускает частоты свыше 6 кГц. Регулировкой потенциометров R7 и R10 можно плавно изменять ширину и границы частотных каналов.

Потенциометры R23...R34, регулирующие весовые значения частотных составляющих на выходе эквалайзера, устанавливают в начальное положение таким образом, чтобы их сопротивление было равно 100 кОм. Таким образом, пределы регулировки подъема/завала уровня сигнала по каждому каналу составят 10 раз (20 дБ). Потенциометры R23...R34 могут быть заменены набором коммутируемых сопротивлений,что позволит линеаризовать шкалу регулировки тембра. Сопротивление открытых ключей DA3...DA5 составляет 50...80 Ом. Для снижения влияния коммутационных переходных процессов на качество выходного сигнала эти ключи можно зашунтировать корректирующими RC-цепочками.

Количество частотных каналов можно удвоить типовым каскадным включением микросхем DA2. Диапазоном преобразования "частота/напряжение" можно управлять путем изменения емкости конденсатора C3. Микросхему UAA180 можно заменить полным аналогом - A277D, К1003ПП1 и др. Светодиоды HL2...HL13 динамически индицируют номер задействованного канала управления. Эти элементы, а также светодиод HL1 без ущерба для работы схемы могут быть удалены.

Сигналы с выходов коммутаторов DA3...DA5 могут быть поданы без электрического смешивания их на потенциометре R35 непосредственно на входы индивидуальных маломощных УЗЧ с узкополосными миниатюрными звукоизлучателями. Смешивание сигналов в этом случае будет осуществляться акустически.

Данное устройство можно также использовать в многоканальных цветодинамических установках. В этом случае схему устройства можно существенно упростить, включив вместо светодиодов HL2...HL13 (или последовательно с ними) светодиоды оптронных пар, подключенных к цепи управления тиристоров или симисторов.

Устройство потребляет ток 60 мА при напряжении питания 15 В и одном светящемся светодиоде; при 12В - 50 мА, при 9В - 35 мА. В последнем случае характеристика преобразования "частота/напряжение" заметно изменяется.

Литература

1. Шустов М.А. Применение поликомпараторных микросхем в технике радиосвязи. - Радиолюбитель, 1997, N6, С.13-15.

Автор: М.Шустов, г.Томск; Публикация: Н. Большаков, rf.atnn.ru

Смотрите другие статьи раздела Аудиотехника.

Читайте и пишите полезные комментарии к этой статье.

<< Назад

Последние новости науки и техники, новинки электроники:

Власть является ключевым фактором счастья в отношениях 11.03.2026

Исследования семейных и романтических отношений показывают, что длительное счастье пары зависит не только от привычных факторов, таких как доверие, уважение и преданность, но и от более тонких психологических аспектов. Современные ученые ищут закономерности, которые отличают действительно счастливые пары от остальных, чтобы понять, какие механизмы поддерживают гармонию в отношениях. Группа исследователей из Университета Мартина Лютера в Галле-Виттенберге и Бамбергского университета провела опрос среди 181 пары, которые состояли в совместных отношениях более восьми лет и прожили вместе хотя бы месяц. Участники заполняли анкету, описывая различные аспекты своих отношений, включая распределение обязанностей, эмоциональную поддержку и степень вовлеченности в совместные решения. Анализ данных показал интересный паттерн: пары, где оба партнера ощущали высокий уровень личной власти, оказывались наиболее счастливыми и удовлетворенными. В данном контексте под властью понимается способност ...>>

Защищенная колонка-повербанк Anker Soundcore Boom Go 3i 11.03.2026

Компания Anker представила новую модель линейки Soundcore - колонку Soundcore Boom Go 3i, ориентированную на активное использование на улице. Новинка отличается высокой степенью защиты: корпус соответствует стандарту IP68, что обеспечивает водо- и пыленепроницаемость, а ударопрочный дизайн выдерживает падение с высоты до одного метра. За качество звука отвечает 15-ваттный драйвер, обеспечивающий пик громкости до 92 дБ, а технология BassUp 2.0 усиливает низкие частоты, делая звучание более насыщенным. Колонка обладает автономностью до 24 часов, а LED-индикатор позволяет контролировать уровень заряда батареи. Кроме того, Soundcore Boom Go 3i может выполнять функцию павербанка: согласно внутренним тестам, устройство способно зарядить iPhone 17 с нуля до 40% за один час, что делает его полезным аксессуаром в походах и поездках. Среди функциональных особенностей модели стоит выделить технологию Auracast, которая улучшает подключение и позволяет создавать стереопару из двух колонок ...>>

Раннее воздержание от алкоголя перестраивает мозг и иммунитет 10.03.2026

Алкогольная зависимость - хроническое расстройство с компульсивным употреблением спиртного, которое влияет не только на поведение, но и на функционирование мозга и иммунной системы. Недавние исследования показали, что даже на ранних этапах воздержания организм начинает перестраиваться, открывая новые возможности для терапии зависимости. Ученые сосредоточились на пациентах, находящихся в первые недели абстиненции, и зафиксировали значительные изменения в мозговой активности. С помощью функциональной магнитно-резонансной томографии они выявили перестройку сетей нейронных связей, отвечающих за контроль импульсов и принятие решений. Эти изменения могут быть ключевыми для восстановления самоконтроля и снижения риска рецидива. Одновременно с нейронной перестройкой исследователи наблюдали колебания иммунной системы. В крови повышался уровень цитокинов - сигнальных белков, регулирующих воспалительные процессы. Эти данные свидетельствуют о существовании нейроиммунного взаимодействия, при ...>>

Случайная новость из Архива

Гибридный генератор для энергии днем и ночью 28.11.2024

Главная проблема солнечной энергетики - невозможность выработки энергии в темное время суток. Исследователи из Малайзийского университета мультимедиа предложили новое решение: гибридную систему, объединяющую фотоэлектрические солнечные панели (PV) с термоэлектрическими генераторами (TEG).

Днем солнечные панели вырабатывают энергию традиционным способом, преобразуя солнечный свет в электричество. Ночью же в дело вступает термоэлектрический генератор, использующий разность температур между поверхностью панели и окружающей средой. Этот процесс, известный как радиационное охлаждение, позволяет системе вырабатывать электроэнергию даже в отсутствие солнца.

Для проверки эффективности системы исследователи провели серию экспериментов с различными размерами TEG. Были протестированы элементы размером 3x3 см, 4x4 см и два соединенных последовательно TEG 4x4 см.

TEG 3x3 см при температурной разнице в 55 °C вырабатывал до 0,9 мВт мощности.

TEG 4x4 см генерировал до 3,8 мВт.

Два соединенных TEG 4x4 см достигали 7,7 мВт при тех же условиях.

Максимальное напряжение и ток для каждого из размеров также увеличивались с ростом площади генераторов:

Для 3x3 см пиковое напряжение составило 114,9 В, ток - 8,67 А.

Для 4x4 см - 180,2 В и 21,5 А.

Для двух TEG 4x4 см - 340,4 В и тот же ток в 21,5 А.

Система обладает умеренной мощностью, подходящей для небольших бытовых приборов: зарядки телефонов, работы ноутбуков, светодиодного освещения и маршрутизаторов. На крыше площадью 140 м2 термоэлектрические генераторы могут дополнительно производить около 375 Вт энергии ночью.

Разработка решает ключевую проблему солнечной энергетики - прекращение выработки энергии ночью. Такая гибридная система может стать незаменимой в районах, где доступ к электрической сети ограничен или дорогостоящ. Возможность масштабирования позволяет значительно увеличить объемы вырабатываемой ночью энергии при наличии достаточно большой площади установки.

Новая гибридная технология, разработанная малайзийскими учеными, открывает перспективы для круглосуточной генерации возобновляемой энергии. Объединение солнечных панелей и термоэлектрических генераторов делает систему более универсальной и продуктивной, предоставляя энергию как днем, так и ночью. Это решение не только улучшит эффективность использования солнечной энергии, но и станет шагом к более устойчивому и энергобезопасному будущему.

Другие интересные новости:

▪ Умная кровать Ford

▪ Уголь спасет человечество от жажды

▪ Генная инженерия для биотоплива

▪ Умная обувь от LG

▪ Невидимый барьер на поверхности океана препятствует поглощению CO2

Лента новостей науки и техники, новинок электроники

Интересные материалы Бесплатной технической библиотеки:

▪ раздел сайта Зарядные устройства, аккумуляторы, батарейки. Подборка статей

▪ статья Многополосная активная акустическая система. Искусство аудио

▪ статья Что такое ревматизм? Подробный ответ

▪ статья Общие основания ответственности за причинение вреда

▪ статья Удлинитель-переноска. Энциклопедия радиоэлектроники и электротехники

▪ статья Расчет сетевого трансформатора источника питания. Энциклопедия радиоэлектроники и электротехники

Оставьте свой комментарий к этой статье:

Имя:


E-mail (не обязательно):


Комментарий:





Главная страница | Библиотека | Статьи | Карта сайта | Отзывы о сайте

www.diagram.com.ua

www.diagram.com.ua
2000-2026