Menu Home

Бесплатная техническая библиотека для любителей и профессионалов Бесплатная техническая библиотека


Биогазовые установки. Энциклопедия радиоэлектроники и электротехники

Бесплатная техническая библиотека

Энциклопедия радиоэлектроники и электротехники / Альтернативные источники энергии

Комментарии к статье Комментарии к статье

Распространенные типы биогазовых установок

Распространенные в мире типы биогазовых установок классифицируются по методам загрузки сырья, методам сбора биогаза, по используемым для их сооружения материалам, использованию дополнительных устройств, горизонтальному или вертикальному расположению реактора, подземной или наземной конструкции.

Методы загрузки

По методу загрузки сырья можно различить два разных типа биогазовых установок:

  • Установки порционной загрузки полностью загружаются сырьем, а затем полностью освобождаются после определенного времени переработки. Для такого типа загрузки подходят установки любой конструкции и любой тип сырья, но такие установки отличаются нестабильным производством биогаза.
  • Установки непрерывной загрузки ежедневно загружаются маленькими порциями сырья. При загрузке нового сырья, равная порция переработанного шлама выгружается. Сырье, перерабатываемое в таких установках, должно быть жидким и однородным. Производство газа стабильно и количественно превышает объем вырабатываемого на порционных установках биогаза. Практически все стоящиеся сейчас в развитых странах установки работают как установки непрерывной загрузки.

Методы сбора биогаза

Внешний вид биогазовых установок зависит от выбранного метода сбора биогаза.

Биогазовые установки
Рис.11. Баллонная установка в Шри-Ланке. Источник: SNV Reference Guide on Climate Change and Rural Energy, 2004

Биогазовые установки
Рис.12. Установка канального типа. Источник:"Biomass Energy Systems", ACRE, the Australian CRS for Renewable Energy Ltd, wwwphys.murdoch.edu.au/acre/

Баллонные установки представляют собой термостойкий пластиковый или резиновый мешок (баллон), в котором совмещены реактор и газгольдер. Трубы для загрузки и выгрузки сырья крепятся прямо к пластику реактора. Давление газа достигается за счет растяжимости мешка и за счет дополнительного груза, который ложится на мешок. Преимущества такой установки - низкая стоимость, легкость перемещения, простота конструкции, высокая для психофильного режима температура брожения, простота очистки реактора, загрузки и выгрузки сырья. Недостатки такой установки - короткий период эксплуатации (2-5 лет), высокая восприимчивость к внешним воздействиям, малая возможность создания дополнительных рабочих мест.

Биогазовые установки
Рис.13. Установка с фиксированным куполом Источник: AT Information: Biogas, GTZ project Information and Advisory Service on Appropriate Technology (ISAT), Eshborn, Deutschland, 1996

Вариантом баллонных установок являются установки канального типа, которые обычно закрываются пластиком и предохраняются от прямого попадания солнечных лучей. Такие установки часто используются в развитых странах, особенно при переработке сточных вод. Установки с мягким верхом могут быть рекомендованы к использованию тогда, когда существует малая вероятность повреждения резиновой оболочки реактора и когда температура окружающей среды достаточно высокая.

Установки с фиксированным куполом состоят из закрытого, куполообразного реактора и выгрузочной емкости, также известной как компенсирующая емкость. Газ собирается в верхней части реактора - куполе. Когда загружается очередная порция сырья, переработанное сырье выталкивается в компенсирующую емкость. С увеличением давления газа, повышается уровень переработанного сырья в компенсирующей емкости.

Китайские установки с фиксированным куполом являются наиболее распространенным типом всех подобных установок. Более 12 миллионов таких установок было построено и работает в Китае.

Использование газа в бытовых приборах осложняется переменами в давлении газа. Горелки и другие бытовые приборы практически невозможно настроить для оптимальной работы. Если необходимо постоянное давление газа, рекомендуется поставить регулятор давления в реакторе или выбрать другую конструкцию установки.

Реакторы установок с фиксированным куполом обычно представляют собой кирпичные или бетонные емкости. Такие установки покрываются землей до вершины, наполненной газом для сдерживания внутреннего давления (до 0,15 бар). По экономическим причинам минимальный рекомендуемый размер реактора 5 м3. Известны такие установки с объемами реакторов до 200 м3.

Газгольдером является верхняя часть установки с фиксированным куполом (место, где собирается газ), которая должна быть герметична. Кирпичная кладка и бетон не герметичны, поэтому эта часть установки должна покрываться слоем вещества не пропускающим газ (латекс, синтетические краски). Возможностью уменьшить риск трещин в газгольдере является строительство слабого кольца в кладке реактора. Такое кольцо является эластичным соединением между нижней (водонепроницаемой) и верхней (газонепроницаемой) частью полусферической структуры установки. Оно предотвращает продвижение трещин, появляющихся из-за гидростатического давления в нижних частях реактора в верхнюю часть газгольдера.

Биогазовые установки
Рис.14. Установка с плавающим куполом в с.Садовое Литинского района, Винницкой области, Украина Источник: СФГ "ТЕРРА" is.svitonline.com/teppa/

Биогазовые установки
Рис.15. Индийский стандарт на сооружение установки с плавающим куполом Источник: AT Information: Biogas, GTZ project Information and Advisory Service on Appropriate Technology (ISAT), Eshborn, Deutschland, 1996

Установки с плавающим куполом состоят обычно из подземного реактора и подвижного газгольдера. Газгольдер плавает или прямо в сырье или в специальном водяном кармане. Газ накапливается в газгольдере, который поднимается или опускается в зависимости от давления газа. Газгольдер поддерживается специальной рамкой от опрокидывания. Если газгольдер плавает в специальном водном кармане, он предохранен от опрокидывания.

Преимуществами этой конструкции являются легкость ежедневных операций, легкость определения объема газа по высоте, на которую поднялся газгольдер. Давление газа является постоянным, и определяется весом газгольдера. Строительство установки с плавающим куполом нетрудное, и ошибки в конструкции обычно не ведут к большим проблемам в получении газа. Недостатками такой конструкции являются высокая стоимость стального реактора и высокая чувствительность железа к коррозии. Поэтому, установки с плавающим куполом имеют меньший срок службы, чем установки с фиксированным верхом.

В прошлом, установки с плавающим куполом строились в основном в Индии. Такие установки состоят из цилиндрического или куполообразного кирпичного или бетонного реактора и плавающего газгольдера.

Газгольдер плавает в специальном водяном кармане или прямо в сырье и имеет внутреннюю или внешнюю раму, которая обеспечивает стабильность и сохраняет газгольдер в вертикальном положении. При выработке биогаза, газгольдер всплывает выше, при использовании газа, он опускается. Такие установки используются, в основном, для переработки навоза, органических отходов и фекалий в режиме постоянной, т.е. ежесуточной загрузки. Чаще всего они строятся на фермах среднего размера (реактор: 5-15 м3) или в больших агро-индустриальных комплексах (реактор: 20100 м3).

Горизонтальные и вертикальные установки

Выбор расположения реактора установки зависит от метода загрузки и наличия свободной территории в хозяйстве. Горизонтальные установки выбирают для непрерывного метода загрузки сырья и при наличии достаточного места. Вертикальные установки больше подходят для порционной загрузки сырья и используются при необходимости для уменьшения места, занимаемого реактором.

Подземные и наземные установки

При выборе расположения установки нужно учитывать топографию и пользоваться ею для оптимизации работы установки. Например, очень удобно располагать установку на склоне, чтобы загрузочное отверстие находилось достаточно низко, сырье в реакторе перемещалось за счет легкого наклона к выгрузочному отверстию, которое находилось бы на небольшой высоте для удобства загрузки в транспортные средства.

Еще один фактор, который нужно учитывать при выборе установки, это улучшенная теплоизоляция подземных установок, включающая слабое влияние суточных изменений температуры на процесс сбраживания сырья, так как температура почвы на глубине более 1 метра практически не изменяется.

Металлические, бетонные и кирпичные реакторы

Установки можно различать по материалам, из которых изготовляется реактор. Бетонные реакторы обычно сооружаются под землей. Бетонный реактор имеет цилиндрическую форму, и небольшие установки (до 6 м3) могут изготовляться на конвейерной основе. Необходимы специальные меры для герметизации реактора. Преимущества: Низкие затраты на сооружение и материалы, возможность массового производства. Недостатки: Большой объем потребления хорошего качественного бетона, необходимость квалифицированных строителей и большого количества проволочной сетки, относительная новизна и конструкции, необходимость специальных мер для обеспечения герметичности газгольдера.

Биогазовые установки
Рис.16. Биогазовая установка, расположенная на склоне

Биогазовые установки
Рис.17. Сооружение кирпичного реактора на Кубе. Источник: В. Некрасов "Микробиологическая анаэробная конверсия биомассы", неопубл., 2002

Кирпичные реакторы сооружаются для подземных установок с фиксированным или плавающим газгольдером и имеют округлую форму. Преимущества: Низкие начальные капиталовложения и долгий срок эксплуатации, нет движущихся или ржавеющих частей, конструкция компактна, экономит место и хорошо изолирована, строительство создает местную занятость. Подземное расположение позволяет снизить площадь, занимаемую установкой и предохраняет реактор от резких изменений температуры. Недостатки: Кирпичный газгольдер требует специальных покрытий для обеспечения герметичности и высокого мастерства, часто случаются утечки газа, работа установки плохо контролируется из-за подземного расположения, установка требует тщательного расчета уровней постройки, подогрев сырья в реакторе очень сложен и дорог в осуществлении. Таким образом, кирпичные установки могут быть рекомендованы к применению только в теплых странах при наличии квалифицированного персонала.

Металлические реакторы подходят для любых типов установок, герметичны, выдерживают большое давление и просты в изготовлении. Часто можно использовать уже имеющиеся емкости. Но, металл относительно дорогой и требует ухода для предотвращения ржавчины.

Дополнительные устройства

В качестве примера использования дополнительных устройств можно рассмотреть типичную для развитых стран конструкцию биогазовой установки.

Емкость для смешивания сырья может быть разных размеров и форм, в зависимости от сырья. Обычно емкость содержит пропеллеры для смешивания или измельчения сырья и насос для загрузки сырья в реактор. Иногда, устанавливаются устройства для предварительного подогрева сырья для предотвращения замедления процесса сбраживания сырья в реакторе.

Реактор обычно теплоизолирован и сделан из бетона или стали. Для оптимизации прохождения сырья большие реакторы имеют удлиненную форму. Сырье перемешивается медленно двигающимися роторами или биогазом. Есть установки, состоящие из двух и более реакторов.

Газгольдер делается или из гибкого материала и находится над емкостью реактора, или изготовляется из стали и располагается рядом с реактором.

Хранилище используется для хранения биоудобрения в зимнее время и может быть открытым или закрытым и соединенным с газгольдером для сбора остаточного биогаза. Биоудобрения перемешиваются перед подачей на поля.

Биогазовые установки Кыргызстана

В Кыргызстане на 2010 года имеется более 50 установок, из которых работают, к сожалению, только около 70%. Все установки, построенные в Кыргызстане, можно разделить по методу перемешивания и загрузки сырья, наличию системы обогрева и изоляции на 4 типа.

Общей особенностью всех установок является стальной реактор, обычно представляющий собой использованную емкость для хранения нефтепродуктов или воды, железнодорожные цистерны.

Установки без подогрева и изоляции с ручным перемешиванием сырья распространены в Нарынской, Таласской и Иссык-Кульской областях. Емкостью для смешивания сырья обычно служит бочка, в которой сырье разводится водой. Реактор неутеплен и сделан из стальных емкостей. Из-за отсутствия изоляции и подогрева реактора установки работают в психофильном режиме в течение теплого времени года.

Сырье загружается в реактор порционным методом, с периодичностью от 2 и более раз в год вручную.

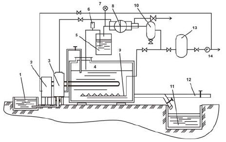
Биогазовые установки
Рис.18. Типичная для развитых стран биогазовая установка с мягким газгольдером. Источник: AT Information: Biogas, GTZ project Information and Advisory Service on Appropriate Technology (ISAT), Eshborn, Deutschland, 1996

Загрузка и выгрузка сырья сопряжена с трудностями из-за непродуманной конструкции установки. Сырье перемешивается вручную один раз в день с помощью установленной в реакторе мешалки. Газ обычно используется напрямую для приготовления пищи.

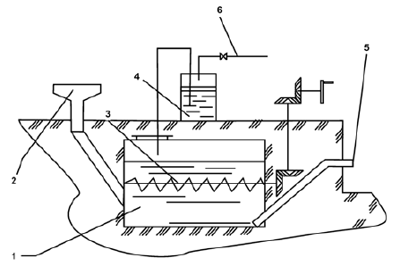
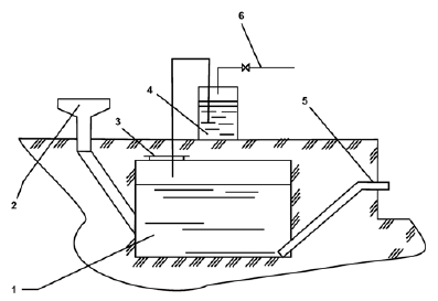
Пример 1: Примером такой установки может служить биогазовая установка Дуйшенова Фархата в с. Кызыл-Чарба Таласской области Кыргызстана (Рис 18.1).

Установка была построена на грантовые средства ГЭФ ПРООН в 2003 году с целью получения биогаза для отопления и приготовления пищи и получения жидких органических удобрений из навоза 2 КРС хозяйства, овечьего и птичьего навоза соседних хозяйств. Установка состоит из одного надземного реактора без подогрева объемом 5 м3 с ручной загрузкой, выгрузкой и перемешиванием сырья.

После монтажа весной 2003 года установка была загружена 3 тоннами сырья и работала в психофильном режиме в течение летних месяцев. Биогаза в летнее время хватало только на приготовление пищи. Выгрузка и загрузка сырья с 2003 года не производилась.

Конструктивные недостатки включают недоработку системы ручного перемешивания, крайнее неудобство загрузки и выгрузки сырья. Отсутствие изоляции и обогрева реактора делают установку непригодной для круглогодичной эффективной работы и невыгодной экономически.

Биогазовые установки

Биогазовые установки
Рис.18.1. Внешний вид и схема биогазовой установки в с. Кызыл-Чарба. Фото: Веденева Т., ОФ "Флюид" загрузочное отверстие; 3 - устройство перемешивания сырья; 4 - выгрузочная труба.

Отсутствие предохранительного устройства на реакторе может привести к разрыву реактора из-за избыточного давления. Отсутствует руководство по эксплуатации установки, обучение обслуживающего персонала не проводилось.

Установки с подогревом и изоляцией и ручным перемешиванием сырья встречаются в Иссык-Кульской области Кыргызстана. Емкостью для смешивания сырья обычно служит бочка, в которой сырье вручную разводится водой. Реактор изолирован и подогревается до мезофильных или термофильных температур с помощью электрической системы отопления, которая подогревает воду, циркулирующую по трубам в реакторе. Сырье загружается в реактор непрерывно и перемешивается вручную один раз в день с помощью установленной в реакторе мешалки. Газ обычно используется напрямую для приготовления пищи или собирается в отдельно стоящем газгольдере. Хранилище используется для хранения удобрений до внесения на поля.

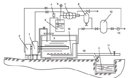
Пример 2: Примером такой установки может служить установка Мамунова Камыла в г. Каракол Иссык- Кульской области Кыргызстана. Установка состоит из одного подземного реактора с подогревом объемом 5 м3 с ручной загрузкой, выгрузкой и перемешиванием сырья. Установка построена в 2004 году на собственные средства с целью получения биогаза для отопления и бытовых приборов и жидких органических удобрений и перерабатывает навоз 12 голов КРС соседнего хозяйства.

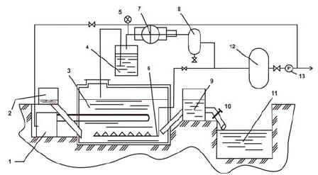
Биогазовые установки Биогазовые установки
Рис.19. Внешний вид и схема биогазовой установки в г. Каракол. Фото: Веденева Т., ОФ "Флюид": 1 - водогрейный котел; 2 - реактор; 3 - загрузочное отверстие; 4 - предохранительный клапан; 5 - газовая мешалка; 6 - манометр; 7 - промежуточный газгольдер; 8 - ресивер; 9 - водяной затвор; 10 - бункер-накопитель; 11 - газгольдер; 12 - компрессор; 13 - средство выгрузки сырья.

После монтажа весной 2004 года установка работает на подворье в термофильном режиме. Установка загружалась еженедельно, производимый биогаз использовался для приготовления пищи. Выгруженное удобрение использовалось для удобрения истощенного участка земли под картофель, получены хорошие результаты по урожайности. Рекомендуется доработка конструкции загрузки и выгрузки сырья, и изменение конструкции системы подогрева для использования вырабатываемого установкой биогаза. Такие установки приспособлены для круглогодичной работы в условиях Кыргызстана.

Установки с подогревом и изоляцией реактора и пневматическим перемешиванием сырья распространены в Чуйской области Кыргызстана. Емкость для смешивания сырья может быть разных размеров и форм, в зависимости от сырья. Сырье разводится теплой водой для предотвращения замедления процесса переработки сырья в реакторе. Реактор утеплен и сделан из стальных емкостей. Сырье перемешивается пневматическим способом и подогревается до мезофильной или термофильной температуры. Есть установки, состоящие из двух и более реакторов. Газ обычно собирается в отдельно стоящем газгольдере, который также обычно представляет собой стальную емкость. Газ используется для обогрева помещений, приготовления пищи. Хранилище используется для хранения биоудобрения.

Пример 3: Примером такой установки может служить установка жамаата "Заря" в с. Теплоключенка Ак-Суйского района, Иссык-Кульской области Кыргызстана рис.21. Эта установка была построена в 2010 году рамках проекта Европейской Комиссии по внедрению микро ГЭС и биогазовых технологий. Она состоит из одного горизонтального (50 м3) реактора с пневматической загрузкой и перемешиванием, автоматическим отбором вырабатываемого биогаза. Установка перерабатывает навоз 70-90 голов КРС - около 3-3,3 тонны навоза в сутки.

Биогазовые установки

Биогазовые установки
Биогазовые установки
Рис.21. Установка жамаата "Заря" в с. Теплоключенка Ак-Суйского района, Иссык-Кульской области Кыргызстана: 1 - Бункер-накопитель; 2 - Бак-смеситель; 3 - Реактор; 4 - Компрессор; 5 - Рессивер; 6 - Газгольдер; 7 - Котел водогрейный

Кроме реактора, биогазовая установка состоит из:

  • навозоприемника;
  • бункера загрузки, объемом 3 м3;
  • влагоотделителя;
  • фильтра сероводорода;
  • компрессора;
  • газгольдера, объемом 10 м3;
  • двух ресиверов;
  • электрического шкафа управления;
  • факельного устройства для излишка биогаза.

Горизонтальный реактор объемом 50 м3 работает в мезофильном режиме. Для поддержки оптимальной температуры стальной реактор утеплен и находится под землей. Для подогрева загружаемого сырья используется бункер загрузки, который подогревается вырабатывается газом. В газовых котлах для системы подогрева применены горелки инфракрасного излучения.

Установки с подогревом и изоляцией реактора и гидравлическим перемешиванием сырья. Две таких установки находятся в Чуйской области Кыргызстана, одна - в Ошской области. Емкость для смешивания сырья может быть разных размеров и форм. Реактор утеплен и сделан из стальных емкостей. Сырье перемешивается гидравлическим способом и подогревается до мезофильной температуры. Хранилище используется для хранения биоудобрения в зимнее время.

Пример 4: Примером такой установки может служить установка птицефабрики "2Т" в г. Кант Чуйской области КР. Установка состоит из трех надземных реакторов с подогревом, объемом каждый 25 м3 с гидравлической загрузкой, выгрузкой и перемешиванием сырья с помощью центробежных насосов.

Биогазовые установки

Биогазовые установки
Рис.21а. Внешний вид и схема биогазовой установки в г. Кант. Фото: Веденева Т., ОФ "Флюид". 1 - реакторы; 2 - бункер загрузки сырья; 3 - емкость для подготовки сырья; 4 - насосы для закачки и перемешивания сырья; 5 - запоры; 6 - емкости для хранения удобрений.

Емкости биореактора покрыты теплоизоляционным слоем. Подогрев перерабатываемой биомассы в первой емкости реактора осуществляется автоматически водяным теплогенератором, а во второй и в третьей камерах за счет открытия створок для обогрева их энергией солнечных лучей. В холодное время створки закрываются и тепло внутри емкостей удерживается теплозащитным слоем.

Установка построена в 2002 году на собственные средства владельцев птицефабрики и может перерабатывать до 5 тонн сырья в сутки. После монтажа установка работала в течение 3 месяцев в мезофильном режиме, после чего была приостановлена. Установка загружалась еженедельно, выгруженное удобрение сливалось в хранилище и реализовалось населению. Биогаз не использовался.

Работа установки приостановлена в связи с неотработанной технологией внесения жидких удобрений. Конструкция установки не предусматривает использования вырабатываемого биогаза, несовершенство указателя уровня сырья в реакторах приводит к неточностям при загрузке сырья. В целом установка работоспособна.

Строительство биогазовой установки

До начала строительства биогазовой установки нужно учитывать условия, необходимые для ее эффективной работы. Поломка или плохая работа биогазовой установки, как правило, являются результатом ошибок при планировании. Последствия таких ошибок могут быть заметны сразу или после нескольких лет работы установки. Тщательное и всестороннее планирование очень важно для исключения ошибок до того, как они станут причиной непоправимых поломок.

Планирование сооружения сельскохозяйственных биогазовых установок должно начинаться с определения потенциала производства биогаза и биоудобрения на основании имеющегося количества сырья, а также необходимого хозяйству количества энергии.

Если биогазовая установка предназначается в первую очередь как источник энергии, строительство рекомендовано только в том случае, когда расчеты потенциального производства биогаза достаточны для удовлетворения потребности хозяйства в энергии.

Выбор размера реактора

Размер реактора измеряется в кубических метрах и зависит от количества, качества и типа сырья, а также выбранной температуры и времени сбраживания. Есть несколько способов определения необходимого объема реактора.

Отношение суточной дозы загрузки сырья и размера реактора

Суточная доза загрузки сырья определяется, исходя из времени сбраживания (время оборота реактора) и выбранного температурного режима. Для мезофильного режима сбраживания, время оборота реактора составляет от 10 до 20 суток, а суточная доза загрузки - от 1/20 до 1/10 от общего объема сырья в реакторе.

Размер реактора для переработки определенного количества сырья

Сначала, исходя из количества животных, опытным путем определяется суточное количество навоза (ДН) для переработки в биогазовой установке. Затем, сырье разбавляется водой для достижения 86% - 92% влажности.

В большинстве сельских установок, соотношение навоза и воды, смешиваемых для получения сырья колеблется от 1:3 до 2:1. Таким образом, количество загружаемого сырья (Д) - это сумма отходов хозяйства (ДН) и воды (ДВ), которой они разбавляются.

Для переработки сырья при мезофильном режиме рекомендуется использовать дозу суточной загрузки Д, равную 10% от объема общего загруженного в установку сырья (ОС). Общий объем сырья в установке не должен превышать 2/3 объема реактора.

Таким образом, объем реактора (ОР) рассчитывается по следующей формуле:

ОС = 2/3 ОР, а ОР = 1,5 ОС

Где

ОС = 10ЧД

Д = ДН + ДВ.

Пример: Приусадебное хозяйство содержит 10 КРС, 20 свиней и 35 кур. Суточный объем навоза и мочи от 1 КРС = 55 кг, от одной свиньи = 4,5 кг, от 1 курицы = 0,17 кг. Объем суточных отходов хозяйства ДН будет равен 10Ч55 + 20Ч4,5 + 35Ч0,17 = 550 + 90 + 5,95 = 645,95 килограмм, примерно 646 кг. Влажность экскрементов КРС и свиней составляет 86%, а куриного помета - 75%. Для достижения 85% влажности необходимо добавить к птичьему помету 3,9 литра воды (около 4 кг).

Значит, суточная доза загрузки сырья составит около 650 кг. Полная загрузка реактора ОС = 10Ч0,65 = 6,5 тонн, и объем реактора ОР = 1,5Ч6,5 = 9,75, или примерно 10 м3.

Расчет выхода биогаза

Расчет суточного выхода биогаза подсчитывается в зависимости от типа сырья и суточной порции загрузки.

Таблица 9. Расчет выхода биогаза для разных типов сырья

Тип сырья Выход газа
(м3 на 1 кг сухого вещества)
Выход газа
(м3 на 1 тонну при влажности 85%)
Навоз КРС 0,250-0,340 38-51,5
Свиной навоз 0,340-0,580 51,5-88
Птичий помет 0,310-0,620 47-94
Конский навоз 0,200-0,300 30,3-45,5
Овечий навоз 0,300-0,620 45,5 - 94

Пример: Приусадебное хозяйство содержит 10 КРС, 20 свиней и 35 кур. Объем суточного количества экскрементов от КРС = 55 кг, от свиньи = 4,5 кг, от курицы = 0,17 кг. Объем суточных отходов хозяйства будет равен 550 килограмм экскрементов КРС (влажность 85%) , 90 килограммам свиных экскрементов (влажность 85%) и 5,95 килограммам куриного помета (влажность 75%). После разбавления помета водой для достижения 85% влажности, количество сырья от кур будет составлять около 10 кг.

Согласно таблице, выход биогаза с 1 килограмма:

  • навоза КРС при влажности 85% примерно равен 0,04 -0,05 м3 биогаза;
  • свиного навоза при влажности 85% примерно равен 0,05 - 0,09 м3 биогаза;
  • куриного помета при влажности 85% примерно равен 0,05 - 0,09 м3 биогаза.

Следовательно,

  • выход биогаза с 550 килограмм навоза КРС будет равен 22 - 27,5 м3 биогаза;
  • выход биогаза с 90 килограмм свиного навоза будет равен 4,5 - 8,1 м3 биогаза;
  • выход биогаза с 10 килограмм куриного навоза будет равен 0,5 - 0,9 м3 биогаза;
  • общий выход биогаза будет 27 - 36,S м3 биогаза в сутки.

Баланс между потребностью в энергии и выходом биогаза

Необходимость в энергии для каждого индивидуального хозяйства определяется исходя из суммы всех настоящих и будущих потребительских ситуаций, таких как приготовление пищи, свет, производство энергии. Необходимо также учитывать потребление биогаза на подогрев сырья в реакторе, которое в условиях Кыргызстана составляет от 10% до 25%, в зависимости от времени года.

Количество биогаза, необходимое хозяйству, можно определить по количеству энергии, потребляемой ранее. Например, сжигание 1 кг дров аналогично сжиганию 650 литров или 0,65 м3 биогаза, сжигание 1 килограмма кизяка - 0,7 м3 биогаза, а 1 кг угля - 1,1 м3 биогаза.

Необходимый объем биогаза для приготовления пищи может быть определен на основании времени, ежедневно затрачиваемого на приготовление пищи. Необходимое количество биогаза для приготовления одной порции пищи для одного человека составляет 0,15 - 0,3 м3 биогаза. Для кипячения 1 литра воды необходимо 0,03 - 0,05 м3 биогаза. Для отопления 1 м2 жилой площади необходимо около 0,2 м3 биогаза в сутки. Бытовые горелки потребляют 0,20 - 0,45 м3 в час.

Пример: Семья из 4 человек живет в доме площадью 100 м3, содержит 20 коров на площади 100 м3 и перерабатывает навоз в биогазовой установке с объемом реактора 15 м3.

Трехразовое приготовление пищи для семьи из 4 человек потребует от 1,8 до 3,6 м3 биогаза, а отопление помещения площадью 100 м2 потребует около 20 м3 биогаза в сутки. На обогрев реактора (например, в сентябре) необходимо 15% вырабатываемого биогаза. Для подогрева реактора установки объемом 15 м3 нужно будет тратить около 6 м3 биогаза ежедневно.

На содержание 1 коровы необходимо около 3 литров кипяченой воды в день, следовательно, для содержания 20 коров - необходимо вскипятить 60 литров воды, на что уйдет 1,8 - 3 м3 биогаза в день. На отопление необходимых для животных помещений общей площадью 100 м2 необходимо 20 м3 в сутки. Таким образом, на содержание животных необходимо 21,8 - 23 м3 биогаза в сутки. На все хозяйство необходимо 49,6 - S2,6 м3 биогаза в сутки.

Выбор месторасположения установки

Золотое правило расположения биогазовой установки гласит, что установка принадлежит ферме, а не кухне. Лучше, если емкость для смешивания сырья напрямую соединяется с полом фермы. Даже если придется проложить несколько метров труб, это дешевле, чем транспортировка сырья.

Уровень пола фермы должен располагаться выше уровня емкости для подготовки сырья, тогда навоз и урина животных будут попадать в эту емкость под действием сил гравитации самостоятельно. Если узел выгрузки биогазовой установки будет расположен выше уровня близлежащих полей, это будет способствовать более легкому распределению биоудобрений по этим полям.

Выбор конструкции биогазовой установки

В настоящее время разработано множество конструкций биогазовых установок, подходящих для работы в различных климатических и социо-культурных условиях. Выбор конструкции биогазовой установки - важнейший этап процесса планирования. До выбора конструкции нужно иметь представление о базовых проблемах и выборах, возможных для биогазовой установки.

В местностях со сравнительно холодным климатом, таких как Кыргызстан, изоляция и подогрев реактора важны для круглогодичной работы установки. Количество и тип перерабатываемого сырья влияют на размер и тип установки и конструкции систем загрузки и выгрузки сырья. Выбор конструкции установки также зависит от наличия строительных материалов.

Критерии для выбора конструкции

Место: определяет в основном подземный или надземный реактор будет строиться и в случае надземной конструкции, вертикальный или горизонтальный.

Существующие сооружения могут быть использованы для хранения биоудобрений, например пустующие ямы или металлические емкости. Для уменьшения затрат при планировании необходимо учитывать наличие уже готовых частей установки.

Наличие сырья определяет не только размер и форму емкости для смешивания сырья, но и объем реактора, подогревающие и перемешивающие устройства. Перемешивание с помощью биогаза возможно при содержании твердых частиц ниже 5%. Механическое перемешивание сталкивается с трудностями при содержании в сырье более 10% твердых частиц.

Реактор

Главный критерий при выборе конструкции реактора - это реальная возможность практического применения и удобство, с точки зрения, обслуживания и эксплуатации. Вне зависимости от выбора конструкции, реактор должен отвечать следующим требованиям:

Водо- /газонепроницаемость - водонепроницаемость нужна для предотвращения утечек и ухудшения качества грунтовых вод, газонепроницаемость - для сохранения полного объема вырабатываемого биогаза и для предотвращения смешивания воздуха с газом в реакторе, что может быть взрывоопасно.

Теплоизоляция - необходимое условие для эффективной работы биогазовой установки в климатических условиях Кыргызской Республики.

Минимальная площадь поверхности снижает стоимость строительства и снижает потери тепла через стенки реактора.

Стабильность конструкции реактора необходима для выдерживания всех нагрузок (давление газа, вес и давление сырья, вес покрытий, устойчивость к коррозии) обеспечивает долговременную работу установки.

Биогазовые установки
Рис.23. Различные конструкции реактора и систем загрузки и выгрузки: а - цилиндрический рекакгор с верхней загрузкой; б - цилиндрический реактор с нижней загрузкой; в - цилиндрический двухсекционный реактор; г - наклонный реактор; д - траншейный реактор с плавающим покрытием; е - горизонтальный секционный реактор.

Формы реактора

С точки зрения динамики жидкостей, оптимальна яйцеобразная форма реактора, но ее сооружение требует больших затрат. Второй наилучшей формой является цилиндр с коническим или полукруглым дном и верхом. Квадратные реакторы из бетона или кирпича не рекомендуются к использованию, так как в углах образуются трещины из-за давления сырья, а также собираются твердые частицы, что нарушает процесс сбраживания.

Реактор может разделяться с помощью внутренних перегородок на несколько секций для предотвращения появления корки на поверхности сырья и для обеспечения более полного сбраживания сырья.

Материалы для сооружения реакторов

Реакторы могут сооружаться из следующих материалов:

  • Стальные емкости обладают преимуществом герметичности, могут выдерживать большое давление и сравнительно легки в изготовлении. Большой проблемой, однако, является чувствительность к ржавчине, которую необходимо предотвращать подходящими покрытиями. Экономически такие реакторы выгодны только в случае использования уже готовых емкостей. При наличии металлической цистерны достаточного объема необходимо проверить внутреннюю и внешнюю поверхности стенок на предмет наличия раковин, качества сварки, наличия отверстий и других повреждений, которые должны быть устранены. Затем эти поверхности должны быть очищены и окрашены.
  • Пластиковые емкости, используемые в качестве реакторов бывают мягкие и твердые. Мягкие емкости легко повредить и сложно утеплить для круглогодичной работы. Твердые пластиковые емкости отличаются стабильностью конструкции и не подвержены коррозии, поэтому рекомендуются к использованию для психофильной переработки органических отходов.
  • Бетонные емкости приобрели большую популярность в развивающихся странах в последние годы. Необходимая газонепроницаемость требует осторожного строительства и специальных покрытий, часты трещины в углах реактора, но большими плюсами являются недорогое строительство и практически неограниченный срок эксплуатации.
  • Кладка - наиболее часто используемый метод конструкции для маленьких реакторов в Индии и Китае. Можно использовать только хорошо обожженные кирпичи, бетонные блоки или каменные кирпичи хорошего качества.

Обеспечение герметичности реактора

При строительстве биогазовой установки с бетонным, кирпичным или каменным реактором, необходимо обеспечить газо- и водонепроницаемость реактора. Необходимо покрыть реактор изнутри слоем вещества, способного выдержать температуры до 60°C и устойчивому к воздействию органических кислот и сероводорода.

Цементное покрытие с добавками. Хорошие результаты по водо- и газонепроницаемости показало добавление водонепроницаемых материалов к цементу. Для газонепроницаемости необходимо добавление в два раза большего количества водонепроницаемого вещества. Время между нанесением слоев покрытия не должно превышать суток, так как после суток к водонепроницаемой поверхности невозможно прикрепить еще один слой. Следующий рецепт использовался в Танзании и показал хорошие результаты:

  • Слой: цементно-водная замазка;
  • Слой: 1 см цемент: песок 1 : 2,5;
  • Слой: цементно-водная замазка;
  • Слой: цемент: известь: песок 1 : 0,25 : 2,5;
  • Слой: цементно-водная замазка с водонепроницаемым материалом;
  • Слой: цемент: известь: песок с водонепроницаемой смесью и мелкий песок 1 : 0,25 : 2,5;
  • Слой: цементно-водная замазка с водонепроницаемым материалом.

Все семь слоев должны быть нанесены в течение одних суток.

Асфальт с алюминиевой фольгой. Асфальтовые покрытия легко наносятся и сохраняют эластичность в течение долгого времени. На сухую поверхность реактора наносится слой асфальта. На все еще липкий слой асфальта наклеиваются куски фольги, перекрывающие друг друга. Затем наносится второй слой асфальта.

Недостаток асфальтового покрытия состоит в воспламеняемости составных частей такого покрытия и в том, что оно не может быть нанесено на влажные поверхности. Сушка бетонного, кирпичного или каменного реактора требует нескольких недель, если не использовать специальные приспособления, такие как переносная печка. Кроме того, асфальтовое покрытие может отслоиться при движении сырья в реакторе.

Парафин. Парафин, разбавленный 2-5% керосина или нового моторного масла, подогревается до температуры 100 - 150°C и наносится на нагретую горелкой поверхность реактора. Парафин проникает в покрытие и формирует глубоко проникающий защитный слой. Если нет парафина, можно использовать свечной воск.

Расположение реактора

Месторасположение установки зависит от нескольких факторов - наличие свободных площадей, отдаленность от жилых помещений, места складирования отходов, расположение мест содержания животных и т.д. В зависимости от глубины залегания грунтовых вод, удобства загрузки и выгрузки сырья, реактор может иметь наземное, частично или полностью заглубленное положение.

Реактор может быть размещен над поверхностью земли на фундаменте, заглублен в землю или установлен внутри помещения, в котором находятся животные. Реактор должен иметь люк необходимый для проведения периодических профилактических и ремонтных работ внутри реактора. Между корпусом и крышкой должна быть прокладка из резины или специального герметизирующего состава. По возможности, рекомендуется подземное размещение, так как оно позволяет уменьшить капиталовложения и исключает использование дополнительного оборудования для загрузки сырья. Значительно улучшается качество терморегулирования, а также дает возможность использовать дешевые теплоизоляционные материалы - глину и солому.

Термоизоляционные материалы

Большинство биогазовых установок Кыргызстана были построены без обеспечения теплоизоляции реактора. Отсутствие теплоизоляции позволяет установке работать только на протяжении теплого времени года, а при наступлении холодов существует опасность замерзания сырья в реакторе и последующего разрыва реактора.

Термоизоляционные материалы должны иметь хорошие изолирующие свойства, быть дешевыми и доступными. Подходящими материалами для установок с подземным или полуподземным расположением реактора являются солома, глина, шлак, сухой навоз. Утепление реактора производится послойно. Например, для подземного реактора, после подготовки котлована, сначала укладывают слой полиэтиленовой пленки для предотвращения контакта теплоизоляции с почвой, затем засыпают слой соломы, затем глины на дно котлована, после чего устанавливают реактор. Затем в оставшееся пространство между реактором и почвой снова засыпают слои изоляционных материалов до верхней части реактора, после чего делают досыпку глины со шлаком толщиной не менее 300 мм.

Контрольно-измерительные приборы

Контрольно-измерительные приборы, устанавливаемые на реакторы, включают: контроль уровня сырья в реакторе, контроль температуры и давления внутри реактора. Контроль уровня сырья можно осуществлять через всевозможные поплавковые устройства, электронные приборы и т.д. Контроль температуры обыкновенным градусником или электронным имеющими шкалу измерения от до 0 с до 70 с, а давление - манометрами.

Системы загрузки и выгрузки сырья

Работа БГУ в режиме непрерывной загрузки, оптимальная с точки зрения получения наибольшего количества биогаза и биоудобрений, а также стабильности работы установки, предполагает ежедневную загрузку сырья и выгрузку сброженной массы.

Емкость для подачи сырья

Свежий навоз обычно собирается в емкость для подачи сырья перед тем, как загружается в реактор. В зависимости от типа установки, размер емкости должен равняться суточному или двойному суточному объему сырья. Емкость используется и для достижения нужной однородности и влажности сырья, иногда с применением механических перемешивающих устройств.

Месторасположение емкости

Расположение емкости на солнечной стороне может способствовать предварительному подогреву сырья для того, чтобы процесс сбраживания мог начаться сразу после загрузки новой порции сырья в реактор. В случаях установок, напрямую связанных с фермой, нужно строить емкость так, чтобы сырье стекало туда под действием гравитации. Туалеты по соображениям гигиены должны соединяться напрямую с трубой загрузки сырья.

Загрузочное и выгрузочное отверстия

Загрузочное и выгрузочное отверстия ведут прямо в реактор и располагаются, как правило, на противоположных концах реактора для равномерного распределения свежего сырья по всему объему реактора и эффективности удаления переработанного шлама. Монтаж загрузочного и выгрузочного отверстий производится до установки реактора на фундамент и теплоизоляционных работ.

Для установок с заглубленными реакторами и ручной загрузкой сырья загрузочное и выгрузочное отверстие ведут в реактор под острым углом.

Для обеспечения герметичности реактора в процессе загрузки и выгрузки входное и выходное отверстия располагаются под наклоном к вертикальной оси таким образом, чтобы нижний конец трубы был расположен ниже уровня жидкости. Благодаря этому создается гидравлический затвор, препятствующий проникновению воздуха в реактор.

Ручная загрузка и выгрузка сырья

Наиболее простым способом загрузки и выгрузки является способ перелива, заключающийся в том, что при загрузке свежего навоза уровень шлама в реакторе поднимается и через сообщающуюся с ним переливную трубу такое же количество выгружается в емкость для сбора биоудобрений.

Загружаемая масса может содержать твердые частицы достаточно крупного размера, например, подстилочный материал (солому, опилки), стебли растений, а также посторонние предметы. Для того чтобы трубы не забивались, их диаметр должен быть не менее 200 - 300 см. Загрузочная труба соединяется с бункером или емкостью предварительной подготовки сырья.

На трубопроводах подачи и слива сырья из реактора устанавливаются задвижки винтовые или полуоборотные.

Загрузка и выгрузка с помощью насосов

Насосы становятся необходимой частью биогазовой системы, когда количество сырья требует быстрой загрузки и земное притяжение не может быть использовано по причине топографии или характеристик сырья. Насосы нужны для перекрытия разницы в высоте между уровнем закачки сырья и биогазовой установкой.

Электродвигатели насосов подвержены износу, дорогие, потребляют энергию и могут сломаться. Поэтому рекомендуется использовать другие методы загрузки сырья. Если нельзя избежать использования насосов, они устанавливаются двумя способами:

Сухая установка: насос устанавливается вместе с трубой. Сырье свободно течет до насоса и ускоряется им.

Влажная установка: насос устанавливается вместе с мотором внутри сырья. Мотор заключен в непроницаемый контейнер. Или насос работает с помощью вала от мотора снаружи сырья.

Пневматическая загрузка и выгрузка сырья

Оптимальным способом подачи и перемешивания сырья является пневматический. Этот способ используется на всех установках ОФ "Флюид" Ассоциации "Фермер". Пневматическое загрузочное устройство использует бункер подачи сырья (бак-смеситель), для которого используются стальные емкости от 0,5 до 1 м3, выдерживающие давление до 5 кгс/см2 и трубопроводы диаметром не менее 100 мм с задвижкой. Сырье загружается в бункер и из бункера в реактор с помощью компрессора.

Применяются поршневые компрессоры марки ИФ-56 для малых и средних биогазовых установок с объемом реакторов до 40 м3. Для больших установок с объемом реакторов от 50 м3 используется компрессор ФУ-12, одновременно служащий для откачки вырабатываемого биогаза.

Системы сбора биогаза

Система сбора биогаза состоит из распределительного газового трубопровода с запорной арматурой, сборника конденсата, предохранительного клапана, компрессора, ресивера, газгольдера и потребителей биогаза (кухонные плиты, нагреватели воды, двигатели внутреннего сгорания и др.) Система монтируется только после установки биогазового реактора в рабочие положение.

Отверстие для отбора биогаза из реактора должно располагаться в его верхней части. Вслед за сборником конденсата устанавливается предохранительный клапан, а также водяной затвор, выполненный в виде емкости с водой, который обеспечивает пропускание газа в только одном направлении.

Водяные затворы

Биогаз, образующийся в реакторе биогазовой установки, содержит большое количество водяных паров, которые могут конденсировать на стенках трубопроводов и приводить к их закупорке. В идеале, газовая система должна располагаться так, чтобы конденсирующаяся влага могла стекать прямо в реактор. Если это невозможно, на низких участках системы должны быть установлены водяные затворы. Ручные водные затворы легки в эксплуатации, но если их регулярно не опустошать, система будет блокироваться из-за слишком высокого уровня воды в них.

Газопровод

Газовая система соединяет биогазовую установку с газовыми приборами с помощью труб. Эта система должна быть безопасной, экономичной и предоставлять необходимое количество газа для каждого прибора. Наиболее часто используются трубы из гальванизированной стали или пластиковые трубы. Очень важно, чтобы газовая система была газонепроницаемой и служила на продолжении всего эксплуатационного периода биогазовой установки.

Трубопроводы для подачи биогаза от установки к потребителям должны быть защищены от повреждения. Утечки газа могут быть проверены с помощью мыльного раствора, наносимого на места соединения труб. Газопровод также должен быть оснащен предохранительно-сбросным клапаном, выпускающим биогаз в атмосферу при повышении давления свыше 0,5 кгс/с м2. Более предпочтительно сжигание избытка биогаза в факельных горелках.

Газовые трубы

Важно правильно установить газопроводную систему. Требования к трубопроводной системе для биогаза не отличаются от общих стандартов. Можно использовать пластиковые трубы, устойчивые к действию ультрафиолетовых солнечных лучей.

Стальные трубы

Трубы диаметром 1,2 - 1,8 см и длиной менее 30 метров подходят для маленьких и средних биогазовых установок. Для больших установок, большей длины труб и меньшего давления необходим особый расчет размера труб. При установке газовых труб особое внимание должно уделяться:

  • газонепроницаемым соединениям;
  • водяному затвору на самом низком участке труб для сбора влаги;
  • защите от механических повреждений.

Гальванизированные стальные трубы являются надежной и долговечной альтернативой пластиковым трубам. Они могут быть демонтированы и использованы снова, если необходимо. Они удароустойчивы, но дорогие и установка их возможна только при наличии квалифицированных специалистов, поэтому они рекомендуются только в тех местах, где нельзя установить пластиковые трубы.

Пластиковые трубы

Пластиковые (PVC) трубы дешевы и легки в установке, но они реагируют на солнечную радиацию и могут быть легко сломаны, поэтому рекомендуется устанавливать их под землей.

Диаметр труб

Необходимый диаметр труб зависит от расхода биогаза газовыми приборами и расстоянием между газгольдером и приборами, в которых используется биогаз. Большие расстояния понижают давление биогаза в трубе. Чем длиннее расстояние и больше расход газа, тем больше потери за счет трения. Углы и арматура увеличивают потери давления. Потери давления в трубах из пластика меньше, чем в трубах из гальванизированной стали. Таблица 10 содержит диаметры труб и расход биогаза, а также длину труб для потерь давления менее чем 5 мбар.

Таблица 10. Подходящий диаметр труб для разных длин труб и разного расхода газа

  Гальванизированные стальные трубы PVC трубы
Длина (м): 20 60 100 20 60 100
Расход (м2/ч)            
0,1 1,2 см 1,2 см 1,2 см 1,2 см 1,2 см 1,2 см
0,2 1,2 см 1,2 см 1,2 см 1,2 см 1,2 см 1,2 см
0,3 1,2 см 1,2 см 1,2 см 1,2 см 1,2 см 1,2 см
0,4 1,2 см 1,2 см 1,2 см 1,2 см 1,2 см 1,2 см
0,5 1,2 см 1,2 см 1,8 см 1,2 см 1,2 см 1,2 см
1,0 1,8 см 1,8 см 1,8 см 1,2 см 1,8 см 1,8 см
1,5 1,8 см 1,8 см 2,4 см 1,2 см 1,8 см 1,8 см
2,0 1,8 см 2,4 см 2,4 см 1,8 см 1,8 см 2,4 см

Из таблицы следует, что для пропуска расхода газа 1,5 м3/ч и длине труб до 100т метров наиболее подходящими являются пластиковые трубы диаметром 1,8 см. Другая возможность заключается в выборе для главной трубы диаметра 2,4 см и диаметра 1,2 см для всех остальных труб системы.

Расположение трубопроводной системы

Пластиковые трубы могут быть использованы для подземных систем или систем, защищенных от солнца и механических ударов. Во всех других случаях используются гальванизированные стальные трубы. Для отвода газа непосредственно от биогазовой установки рекомендуется использовать гальванизированные стальные трубы.

Пластиковые трубы должны располагаться на глубине не менее 25 см под землей и быть окружены песком или мягкой землей. Затем после проверки трубопроводной системы на герметичность канава аккуратно засыпается обычной землей. Проверка на герметичность производится с помощью закачивания воздуха в пустую трубопроводную систему под давлением в 2,5 раза больше максимального ожидаемого газового давления. Если после нескольких часов очевидны потери воздуха - понижается давление, тогда все соединения проверяются путем полива их мыльной водой (при утечках газа на поверхности труб будут образовываться пузыри).

Краны и арматура

Наиболее надежные краны - хромированные шаровые клапаны. Клапаны, обычно используемые для водных систем, не подходят для использования в газовой системе. Главный газовый клапан должен быть установлен близко к реактору. Шаровые краны как предохранительные приборы должны быть установлены на всех газовых приборах. Правильно подобранные и установленные краны и арматура позволяют проводить работы по ремонту и чистке газовых приборов без отключения главного газового крана.

Газгольдеры

Оптимальный способ накопления биогаза зависит от того, для каких целей будет использован биогаз. Если предусмотрено прямое сжигание в горелках котлов и двигателях внутреннего сгорания, то большие газгольдеры не нужны. В таких случаях газгольдеры используются для выравнивания неравномерности газовыделения и улучшения условий последующего горения.

В условиях небольших БГУ в качестве газгольдеров могут быть использованы большие автомобильные или тракторные камеры, но чаще всего используются пластиковые или стальные газгольдеры.

Выбор размера газгольдера

Размер газгольдера, то есть его объем, зависит от уровня производства и уровня потребления биогаза. В идеале, газгольдер должен быть рассчитан для того, чтобы вмещать суточный объем вырабатываемого биогаза. В зависимости от типа газгольдера и выдерживаемого им давления, объем газгольдера составляет от 1/5 до 1/3 от объема реактора.

Пластиковые газгольдеры

Газгольдеры, сделанные из пластика или резины используются в развитых странах для сбора биогаза в совмещенных установках, где пластиком покрывается открытая емкость, служащая в качестве реактора. Еще одним вариантом является отдельный пластиковый газгольдер.

Стальные газгольдеры

Стальные газгольдеры можно разделить на два вида:

  • газгольдеры низкого давления, сухие и влажные (0,01- 0,05 кгс/см2). Вместо установки таких газгольдеров, следует рассмотреть возможность использования пластикового газгольдера, так как отдельно стоящие газгольдеры низкого давления стоят больше и оправданы только в случае большого расстояния (минимум 50-100 м) от установки до использующих биогаз приборов. Такие газгольдеры также используются для смягчения разницы между ежесуточным производством и использованием газа.
  • газгольдеры среднего (8-10 кгс/см2) и высокого (200 кгс/см2) давления. Газ в такие газгольдеры закачивается с помощью компрессора. Газгольдеры среднего давления используются в Кыргызстане на средних и крупных биогазовых установках. Газгольдеры высокого давления используются для заправки автомашин и баллонов.

Контрольно-измерительные приборы

Контрольно-измерительные приборы, устанавливаемые на газгольдеры, включают: водяной затвор, предохранительный клапан, манометр и редуктор давления. Стальные газгольдеры должны быть заземлены.

Системы перемешивания

Цели перемешивания

Перемешивание сброженной массы в реакторе повышает эффективность работы биогазовых установок и обеспечивает:

  • высвобождение образующегося биогаза;
  • перемешивание свежего субстрата и популяции бактерий;
  • предотвращение формирования корки и осадка;
  • предотвращение появления участков разной температуры внутри реактора;
  • обеспечение равномерного распределения популяции бактерий;
  • предотвращение формирования пустот и скоплений, уменьшающих рабочую площадь реактора.

Биогазовые установки
Рис.24. Стальные газгольдеры среднего давления в с. Петровка. Фото: Веденеев А.Г., ОФ Флюид

Методы перемешивания

Перемешивание сырья может осуществляться следующими основными способами: механическими мешалками, биогазом, пропускаемым через толщу сырья и перекачиванием сырья из верхней зоны реактора в нижнюю. Рабочими органами механических мешалок являются шнеки, лопасти, планки. Приводиться в действие они могут вручную, или от двигателя.

Механическое перемешивание

Механическое перемешивание с помощью лопаточных роторов используются чаще всего в горизонтальных стальных реакторах. Горизонтальная ось проходит по всей длине реактора. К ней крепятся лопатки или трубки, загнутые в петли. При повороте оси сырье перемешивается, корка ломается, а осадок устремляется к выходному отверстию.

Биогазовые установки
Рис.25. Системы перемешивания сырья для вертикальных реакторов: а, б - механическая мешалка; в, г - с помощью насоса; д - биогазом и жидкостью; е - биогазом.

Биогазовые установки
Рис.26. Устройства перемешивания сырья для горизонтальных реакторов: а - биогазом; б - механическими лопастями; в - механическими мешалками с электродвигателями; г. - с помощью насоса; д - механическими мешалками от ветряного двигателя.

Механические мешалки с ручным приводом наиболее просты в изготовлении и эксплуатации. Они используются в реакторах небольших установок с незначительным выходом биогаза. Конструктивно они представляют собой горизонтально или вертикально установленный вал внутри реактора параллельно центральной оси. На валу закреплены лопасти или другие элементы с винтовой поверхностью, обеспечивающие перемещение массы, обогащенной метановыми бактериями,по направлению от места выгрузки к месту загрузки. Это позволяет увеличить скорость образованию метана и сократить время пребывания сырья в реакторе.

Гидравлическое перемешивание

С помощью насоса можно полностью перемешивать сырье при одновременной загрузке и выгрузке сырья. Такие насосы часто располагаются в центре реактора для выполнения дополнительных функций.

Пневматическое перемешивание Пневматическое перемешивание путем инъекции выделяющегося биогаза обратно в реактор осуществляется с помощью монтажа на дне реактора системы трубопроводов и обеспечивает мягкое перемешивание сырья. Главная проблема таких систем заключается в проникновении сырья в газовую систему. Это можно предотвратить, установив систему клапанов.

Перемешивание путем пропускания биогаза через толщу сырья дает хорошие результаты только в том случае, если сбраживаемая масса сильно разжижена и не образует корки на свободной поверхности. В противном случае следует постоянно удалять всплывающие частицы или отделять крупные частицы перед загрузкой в реактор.

Частота перемешивания сырья

Перемешивание может быть постоянным или периодическим в зависимости от режима работы реактора. Оптимальный режим перемешивания значительно уменьшает время сбраживания сырья и предотвращает образование корки.

Хотя частичное перемешивание случается за счет высвобождения из сырья биогаза, за счет температурного движения и движения за счет поступления свежего сырья, такого перемешивания недостаточно.

Перемешивание должно производиться регулярно. Слишком редкое перемешивание сырья приведет к расслоению сырьевой массы и образованию корки, снижая, тем самым, эффективность газообразования. Хорошо перемешиваемое сырье может дать на 50% больше биогаза.

Слишком частое перемешивание может повредить ферментационным процессам внутри реактора - у бактерий нет времени "поесть". К тому же, это может привести к выгрузке не полностью переработанного сырья. Идеальным является осторожное, но интенсивное перемешивание каждые 4-6 часов.

Системы подогрева сырья

Многие биогазовые установки маленького размера в Кыргызстане были построены без систем подогрева и без теплоизоляции. Отсутствие системы подогрева позволит установке работать только в психофильном режиме, и позволит получать меньшее количество биогаза и биоудобрения, чем в мезофильном и термофильном режимах. Для обеспечения более высокого производства биогаза и биоудобрений, а также лучшего обеззараживания сырья используются два метода подогрева: прямой подогрев в форме пара или смешивающейся с сырьем горячей воды и непрямой подогрев через теплообменник, где подогревающий материал, обычно горячая вода, подогревает сырье, не смешиваясь с ним.

Прямой подогрев

Прямой подогрев паром имеет серьезный недостаток - установка нуждается в парогенерирующей системе, включающей очистку воды от солей, и при применении подогрева паром может случится перегрев сырья. Высокая стоимость такой системы обогрева делают ее экономически выгодной только при использовании в больших установках, перерабатывающих сточные воды. Добавление горячей воды повышает влажность субстрата и должно использоваться только там, где это необходимо.

Непрямой подогрев

Непрямой подогрев осуществляется теплообменниками, расположенными внутри или снаружи реактора, в зависимости от формы реактора, типа сырья и способа эксплуатации установки.

Биогазовые установки
Рис.27. Устройство для непрямого подогрева сырья

Биогазовые установки
Рис.28. Водонагревательный котел системы обогрева реактора в с. Петровка. Фото: Веденев А.Г., ОФ "Флюид"

Подогрев пола не показал хороших результатов, так как скапливающийся на дне реактора осадок затрудняет подогрев сырья. Внутренний подогрев является хорошим решением, если теплообменник достаточно прочен, чтобы не сломаться при движении сырья в реакторе. Чем больше площадь теплообменника, тем более однородно подогревается сырье и лучше протекает процесс ферментации (см. рис. 26). Внешний подогрев с помощью теплообменника с теплопроводящими элементами на поверхности стен реактора биогазовой установки менее эффективен из-за потерь тепла с поверхности стен. С другой стороны, вся стена реактора может быть использована для подогрева и внутри реактора ничто не препятствует движению сырья. Промежуточный подогрев сырья осуществляется обычно в бункере загрузки и обеспечивает преимущества более легкого доступа для очистки и ремонта реактора.

Внутренние и внешние системы подогрева

Для достижения максимальной эффективности образования биогаза, анаэробная переработка нуждается в определенных температурных условиях окружающей среды, предпочтительно близких для достижения оптимума процесса. В Кыргызстане, система подогрева и изоляция реактора необходимы для достижения нужной температуры процесса и предотвращения потерь энергии. Для подогрева реактора до мезофильной температуры с помощью электричества в среднем необходимо 330 Вт на 1 м3 объема реактора.

Наиболее распространенной системой подогрева сырья является внешняя система подогрева с водонагревательным котлом, работающим на биогазе, электричестве или твердом топливе. Также можно использовать солнечные водонагреватели. В качестве нагревательных элементов применяют теплообменники в виде змеевиков, секций радиаторов, параллельно сваренных труб, где теплоносителем служит горячая вода с температурой около 60 С. Более высокая температура повышает риск

налипания взвешенных частиц на поверхности теплообменника. Теплообменники рекомендуется располагать в зоне действия перемешивающего устройства, что помогает избежать осаждения твердых частиц на их поверхности.

Монтаж системы обогрева

При монтаже системы обогрева важно обеспечить условия, необходимые для естественного движения жидкости в этой системе. Для этой цели нужно обеспечить подачу горячей воды в верхнюю точку системы и возврат охлажденной воды в нижнюю точку.

На трубопроводах отопления должны быть установлены вентили для выпуска воздуха из верхних точек, а система обогрева должна быть оборудована расширительным бачком для изменения объема воды. Для контроля температуры внутри реактора биогазовой установки должен быть установлен термометр.

Типы установок, рекомендуемых для внедрения в Кыргызстане

С учетом климатических и других условий в Кыргызстане рекомендуется внедрять следующие типы биогазовых установок.

Биогазовая установка с ручной загрузкой без перемешивания и без подогрева сырья в реакторе

Простейшая биогазовая установка (рис. 29) предназначена для небольших фермерских хозяйств. Объем реактора установки - от 1 до 10 м3, рассчитан на переработку 50 - 200 кг навоза в сутки. Установка содержит минимум составных частей для обеспечения процесса переработки навоза и получения биоудобрений и биогаза: реактор, бункер загрузки свежего сырья, устройство отбора и использования биогаза, устройство выгрузки сброженного сырья.

Биогазовая установка может быть использована в южных регионах Кыргызстана без подогрева и перемешивания и предназначена для работы в психофильном температурном режиме от 5°C до 20°C. Вырабатываемый биогаз сразу направляется на использование в бытовых приборах.

Переработанная масса удаляется из реактора через выгрузочную трубу в момент загрузки очередной порции сырья или за счет давления биогаза в реакторе установки. Выгружаемая сброженная масса попадает в емкость для временного хранения, которая по объему должна быть не менее объема реактора.

Биогазовые установки
Рис.29. Схема простейшей биогазовой установки с ручной загрузкой без перемешивания и без подогрева сырья в реакторе: 1 - реактор; 2 - бункер загрузки; 3 - люк для доступа в реактор; 4 - водяной затвор; 5 - выгрузочная труба; 6 - отвод биогаза.

Простейшую биогазовую установку может построить своими силами любой фермер. В таблице приводится спецификация и смета на материалы, которые понадобятся для ее строительства.

Таблица 11. Спецификация и смета на изготовление простейшей биогазовой установки с ручной загрузкой без перемешивания и без подогрева сырья

Объем реактора Количество материалов и стоимость в долларах США
1м3 3 м3 5 м3 7 м3 10 м3
1. Наименование оборудования и материалов Кол-во USD Кол-во USD Кол-во USD Кол-во USD Кол-во USD
2. Реактор (стальная емкость) 1 64,1 1 192,9 1 321,2 1 449,5 1 642,4
3. Бункер загрузочный (стальной) 1 53,6 1 57,7 1 62,3 1 66,4 1 70,5
4. Труба загрузочная стальная Ф-300 (м.) 1 92,1 1,5 41,7 2 55,4 2,5 69,6 2,5 69,6
5. Труба разгрузочная стальная Ф-300 (м.) 1 92,1 1,5 41,7 2 55,4 2,5 69,6 25 69,6
6. Емкость для хранения полученных удобрений (сталь, бетон и пр.) 1 96,2 1 96,2 1 96,2 1 160,3 1 224,9
7. Труба Ф-25 (м.) 5 13,7 5 13,7 5 13,7 5 13,7 5 13,7
8. Труба Ф-15 (м.) 5 7,3 5 7,3 5 7,3 5 7,3 5 7,3
9. Клапан предохранительный, шт. 1 7,3 1 7,3 1 7,3 1 7,3 1 7,3
10. Водяной затвор, шт. 1 25,6 1 25,6 1 25,6 1 25,6 1 25,6
11. Кран Ф-25, шт. 1 7,3 1 7,3 1 7,3 1 7,3 1 7,3
12. Кран Ф-15, шт. 1 3,2 1 3,2 1 3,2 1 3,2 1 3,2
13. Манометр (0-1кгс/см2), шт. 1 25,6 1 25,6 1 25,6 1 25,6 1 25,6
14. Вспомогательные материалы   21,5   21,5   25,6   25,6   32,0
Итого   510,4   543,0   707,5   932,5   1200,1

Последовательность работ по строительству простейшей биогазовой установки

При самостоятельном изготовлении простейшей биогазовой установки рекомендуется придерживаться следующего порядка: после определения ежесуточного объема навоза, накапливаемого в хозяйстве для переработки в биогазовой установке и выбора нужного объема реактора, нужно выбрать месторасположение реактора и заготовить материалы для реактора биогазовой установки. Затем, осуществляется монтаж загрузочной и выгрузочной трубы и подготовка котлована для биогазовой установки. После установки реактора в котлован, производится монтаж загрузочного бункера и газоотвода, после чего устанавливается крышка люка, который будет использоваться для технического обслуживания и ремонта реактора. Затем, производится проверка реактора на герметичность, окраска и теплоизоляция установки. Установка готова к запуску в эксплуатацию!

Биогазовая установка с ручной загрузкой и перемешиванием сырья.

Строительство биогазовой установки с ручной загрузкой и перемешиванием сырья (рис. 30) также не требует больших финансовых затрат.

Биогазовые установки
Рис.30. Схема биогазовой установки с ручной загрузкой и перемешиванием сырья: 1 - реактор; 2 - бункер загрузки; 3 - перемешивающее устройство; 4 - водяной затвор; 5 - выгрузочная труба; 6 - отвод биогаза.

Она предназначена для небольших фермерских хозяйств. Объем реактора установки - от 1 до 10 м3, рассчитан на переработку S0 - 200 кг навоза в сутки. Для повышения эффективности работы биогазовой установки смонтировано устройство ручного перемешивания сырья.

Биогазовая установка с ручной загрузкой, перемешиванием и подогревом сырья в реакторе

Для более интенсивного и стабильного процесса сбраживания установлена система подогрева реактора (рис. 31).

Биогазовые установки
Рис.31. Схема биогазовой установки с ручной загрузкой, перемешиванием и подогревом сырья в реакторе: 1 - водогрейный котел; 2 - бункер загрузки; 3 - перемешивающее устройство; 4 - реактор; 5 - водяной затвор; 6 - отвод биогаза; 1 - выгрузочный бункер, 8 - емкость для хранения биоудобрений; 9 - выгрузочная труба.

Установка может работать в мезофильном и термофильном режиме. Реактор биогазовой установки подогревается при помощи водогрейного котла, работающего на производимом биогазе.

Остальной биогаз используется напрямую в бытовых приборах.

Переработанное сырье хранится в специальной емкости до времени внесения в почву.

Биогазовая установка с ручной загрузкой, газгольдером, пневматическим перемешиванием сырья, с подогревом сырья в реакторе

Простая установка с ручной загрузкой сырья в реактор снабжена автоматическим откачивающим устройством вырабатываемого биогаза и газгольдером для его хранения (рис. 32).

Биогазовые установки
Рис.32. Схема биогазовой установки с ручной загрузкой, газгольдером, пневматическим перемешиванием сырья, с подогревом сырья в реактор: 1 - водогрейный котел; 2 - бункер загрузки; 3 - реактор; 4 - водяной затвор; 5 - манометр электроконтактный; 6 - перемешивающее устройство; 1 - компрессор; 8 - ресивер; 9 - бункер выгрузки сырья; 10 - выгрузка сырья; 11 - хранилище для биоудобрений; 12 - газгольдер; 13 - редуктор газовый.

Перемешивание сырья в реакторе производится пневматическим способом с использованием биогаза.

Такая биогазовая установка может работать во всех температурных режимах сбраживания.

Биогазовая установка с газгольдером, ручной подготовкой и пневматической загрузкой и перемешиванием сырья, с подогревом сырья в реакторе

Установка (рис. 33) предназначена для средних и крупных фермерских хозяйств с возможностью переработки от 0,3 до 30 и более тонн сырья в сутки. Объемы реакторов - от S до 300 м3 и более.

Биогазовые установки
Рис.33. Схема фермерской биогазовой установки с газгольдером, ручной подготовкой и пневматической загрузкой и перемешиванием сырья, с подогревом сырья в реакторе: 1 - бункер загрузки сырья; 2 - водонагревательный котел; 3 - реактор; 4 - предохранительный клапан; 5 - водяной затвор; 6 - манометр электроконтактный; 1 - компрессор; 8 - ресивер; 9 - хранилище для биоудобрений; 10 - выгрузка сырья; 11 - отвод трубы для загрузки в транспорт; 12 - газгольдер; 13 - редуктор газовый; 14 - перемешивающее устройство.

Подготовка, загрузка и перемешивание сырья механизированы и производятся с помощью пневматической системы. Подогрев сырья в реакторе биогазовой установки производятся с помощью теплообменника с водонагревательным котлом, работающим на биогазе. Трубопровод выгрузки сырья имеет разветвление для сбора биоудобрений в хранилище и для загрузки в транспортные средства для вывоза на поле.

Устройство этой биогазовой установки (рис. 32) предусматривает ручную подготовку и пневматическую загрузку сырья в реактор, часть вырабатываемого биогаза используется для подогрева сырья в реакторе. Перемешивание производится биогазом. Отбор биогаза производится автоматически. Биогаз хранится в газгольдере. Установка может работать в любом температурном режиме сбраживания сырья.

Биогазовая установка с газгольдером, механической подготовкой, пневматической загрузкой и перемешиванием сырья, с подогревом сырья в реакторе

Отличительной особенностью этой биогазовой установки (рис. 34), предназначенной для средних и крупных крестьянских хозяйств, является наличие специальной емкости для подготовки сырья, откуда оно подается при помощи компрессора в бункер загрузки, а затем с помощью сжатого биогаза - в реактор установки. Для работы системы обогрева используется часть вырабатываемого биогаза. Установка снабжена автоматическим отбором биогаза и газгольдером для его хранения. Наличие системы обогрева позволяет эксплуатировать биогазовую установку во всех режимах сбраживания.

Биогазовые установки
Рис.34. Схема фермерской биогазовой установки с газгольдером, механической подготовкой, пневматической загрузкой и перемешиванием сырья, с подогревом сырья в реакторе: 1 - Приемник навоза; 2 - Водонагревательный котел; 3 - Бункер загрузки; 4 - Реактор; 5 - Водяной затвор; 6 - Предохранительный клапан; 1 - Манометр электроконтактный; 8 - Компрессор; 9 - Мешалка газовая; 10 - Ресивер; 11 - Хранилище для биоудобрений; 12 - Отвод трубы для загрузки в транспорт; 13 - Газгольдер; 14 - Редуктор газовый.

Таблица 12. Спецификация на оборудование и материалы для фермерской биогазовой установки с газгольдером, механической подготовкой, пневматической загрузкой и перемешиванием сырья, с подогревом сырья в реакторе (см. рис. 12 и 13)

Наименование оборудования и материалов

Количество на установку

5 м3  10 м3 15 м3 25 м3 50 м3 100 м3
1 Реактор 1 1 1 1 1 2
2 Котел водогрейный 1 1 1 1 1 2
3 Горелка газовая (инфракрасного излучения) 1 1 1 1 2 4
4 Влагоотделитель 1 1 1 1 1 2
5 Бункер-накопитель: емкость 3-15 м3, бетон, металл Ст 3 - - - 1 1 1
6 Бак-смеситель: емкость 0,5-15 м3, металл Ст 3, давл. 8 кгс/см2 1 1 1 1 1 1
7 Компрессор ИФ-56 с приводом для БГУ 5, 25 м3; ФУ-12 для БГУ-50, 100 1 1 1 1 1 1
8 Ресивер: от 0,05 до 2,5 м3, давл. до 25 кгс/см2 1 1 1 1 1 1
9 Газгольдер от 3 м3 и более, давл. 8-25 кгс/см2 1 1 1 1 1 1
10 Насос вакуумный - - - 1 1 1
11 Система подогрева 1 1 1 1 1 1
12 Система перемешивания 1 1 1 1 1 1
13 Уровнемер 1 1 1 1 1 2
14 Термометр ртутный стеклянный 0-100°C, 1 2 2 2 2 4
15 Манометры:            
  электроконтакт н. 0- 1 кгс/см2 1 1 1 1 1 2
  d = 100 мм от -1 до +5 кгс/см2 1 1 1 1 1 2
  d = 100 мм от 0 до 25 кгс/см2 1 1 1 1 1 2
  d = 100 мм от 0 до 1 кгс/см2 1 1 1 1 1 2
  d = 60 мм от 0 до 10 кгс/см2 - - - 1 1 2
  d = 100 мм от 0 до 40 кгс/см2 1 1 1 1 1 2
16 Вентиль для воды: d = 25 мм 1 1 1 1 1 2
17 Вентиль газовый:            
  d = 15 мм 4 4 4 4 8 16
  d = 25 мм 5 6 7 8 10 12
  d = 32 мм 1 1 1 1 1 2
  d = 40,50 мм 1 1 1 1 1 1
18 Трубы стальные (м):            
  d = 15 мм 10 25 30 30 50 100
  d = 25 мм 40 45 50 60 80 100
  d = 32 мм 4 5 6 7 7 16
  d = 50 мм 5 8 10 10 20 40
  d = 100 мм 30 30 30 40 50 60
  d = 150 мм - - - 5 5 5
19 Задвижка:            
  d = 100 мм 2 3 3 3 3 5
  d = 150 мм - - - 1 1 1
20 Фланцы:            
  d = 100 мм 4 6 6 8 12 16
  d = 150 мм - - - 2 2 2
21 Крепежные детали (кг):            
  болты м10, м12, м16 5 7 8 10 15 20
  шайбы 10,12,16 1 1 1,5 2 3 4
22 Уплотнительные материалы (м2): резина, паронит 2 2 2,5 3 4 5
23 Отводы            
  Ф-15 12 12 14 16 18 25
  Ф-25 10 10 12 14 16 20
  Ф-32 2 2 2 4 8 12
  Ф-50 10 10 12 12 12 24
  Ф-100 4 6 6 6 8 12
24 Редуктор газовый с манометрами 20/0,2 кгс/см2 1 1 1 1 1 1
25 Фильтр для сероводорода: труба ф250, L=2 м - - - 1 1 2
26 Уровнемер электрический 1 1 1 1 1 2
27 Лист стальной 10-12 мм (м2) Лист стальной 4 мм (м2) 2 2 2 2 2 4
    10 10 15 15 20 40
28 Электроды 3 мм (КНР), кг 30 30 35 35 60 90
29 Предохранительныеустройства 2 2 2 1 1 2
30 Электрошкаф к-т 1 1 1 1 1 1
  Автомат 3-ф 39 А, 50 А 1 1 1 1 1 1
  Пускатели 2 5 5 5 6 6
  Реле тепловое 2 5 5 5 6 6
  Реле пусковое 2 5 5 5 6 6
  Кнопки "стоп" красные 2 2 2 2 2 2
  Кнопки "пуск" черные 2 2 2 2 2 2
  Трансформатор понижающий 380 / 24-36 В 1 1 1 1 1 1
  Клеммник на 24-30 контактов 1 1 1 1 1 1
31 Проводэлектрический (м) 30 40 45 50 70 90
32 Кислород, пропан 2 2 3 3 5 8

Таблица 13. Смета на изготовление фермерской биогазовой установки с газгольдером, механической подготовкой, пневматической загрузкой и перемешиванием сырья, с подогревом сырья в реакторе (см. рис. 12 и 13).

Наименование Стоимость в долларах США
5 м3 10 м3 15 м3 25 м3 50 м3 100 м3
1. Реактор 428,0 641,8 855,5 1283,5 2566,6 5133,7
2. Газгольдер 428,0 641,8 855,5 1283,5 2460,0 4919,9
3. Компрессор 320,9 320,9 406,5 406,5 577,7 1154,9
4. Материалы для обвязки реакторов, газгольдера, подающего, перемешивающего и нагревающего устройств 466,5 487,5 530,5 573,1 898,6 1539,9
5. Приемный бункер 342,4 385,0 428,0 470,6 470,6 769,9
6. Устройство для подачи сырья 256,8 299,4 299,4 299,4 534,7 534,7
7. Устройство для анаэробного перемешивания сырья 128,2 128,2 128,2 128,2 171,2 342,4
8. Нагревающее устройство 299,4 342,4 385,0 470,6 941,1 1882,3
9. Устройство стабилизации 15,1 15,1 15,1 15,1 15,1 32,0
10. Устройство для контроля уровня, температуры, давления в реакторе 128,2 128,2 149,7 149,7 171,2 213,8
11. Автоматическое откачивающее устройство 75,1 75,1 75,1 75,1 75,1 75,1
12. Предохранительные устройства (уровень бункера подачи, давление в реакторе и газгольдере) 64,1 64,1 64,1 89,7 102,5 128,2
13. Шкаф управления 171,2 171,2 171,2 213,8 256,8 256,8
14. Вспомогательные материалы 171,2 171,2 192,7 192,7 256,8 428,0
15. Заработная плата 1561,4 1860,8 2096,1 2481,5 2930,5 4128,5
Итого: 4855,4 5732,5 6652,5 8132,5 12428,0 21540,1

* В данную смету не включены транспортные расходы, затраты на общестроительные работы и налоговые отчисления.

Эксплуатация биогазовых установок

Стабильная ежедневная работа биогазовой установки требует высокого уровня дисциплины обслуживающего персонала для получения высоких объемов биогаза и биоудобрений и долгой службы установки. Многие проблемы случаются из-за ошибок в эксплуатации. Часто, такие проблемы могут быть сведены к минимуму путем:

  • выбора простой конструкции установки, адаптированной к местным климатическим условиям и имеющемуся сырью;
  • использования высококачественных материалов и приборов;
  • хорошим обучением персонала и получением консультаций профессионалов по эксплуатации установки.

Подготовка к запуску

Этап подготовки включает в себя проверку герметичности реактора и газовой системы. Для этого к газовой системе подключаются водяной манометр, перекрываются все краны с тем, чтобы избыточное давление воздуха в реакторе можно было измерить манометром.

Для этого, реактор заполняется водой до рабочего уровня. Избыточный воздух будет вытесняться через предохранительный клапан. После этого фиксируют показания манометра и оставляют заполненный водой реактор на сутки. Если по истечении суток показание манометра не изменилось или изменилось незначительно, то можно считать, что газовая система и реактор обладают достаточной герметичностью. При потере давления в реакторе и газовой системе необходимо отыскать и устранить течь.

Работы по пуску биогазовой установки могут быть начаты только тогда, когда установка в целом и ее элементы будут признаны пригодными к эксплуатации и соответствовать требованиям безопасной эксплуатации.

Этап ввода в эксплуатацию

Первоначальная загрузка новой биогазовой установки должна, если возможно, состоять из отработанного сырья из другой установки (около 10%) или свежего навоза крупного рогатого скота, так как для успешной работы требуются штаммы метанообразующих микроорганизмов, большое количество которых содержится в свежем навозе крупного рогатого скота.

Возраст и количество начальной порции сырья имеют сильное влияние на весь курс ферментации. Рекомендуется позаботиться о достаточном количестве сырья еще до окончания строительства установки. При первой загрузке можно разбавить недостаточное количество сырья большим количеством воды, чем обычно, для заполнения реактора на 2/3 объема.

Типы сырья

В зависимости от типа используемого сырья, может потребоваться от нескольких дней до нескольких недель для выхода биогазовой установки на стабильный уровень работы. После разбавления сырья до получения однородной массы нужной влажности, его загружают в реактор, который заполняется не более, чем на 2/3 внутреннего объема. Оставшийся объем реактора используется для накопления биогаза.

Загружаемое в реактор сырье не должно быть холодным - его температура должна приближаться к выбранной оптимальной температуре сбраживания.

Оптимизация ввода в эксплуатацию

Для оптимизации процесса сбраживания могут быть использованы некоторые известные методы пуска:

  • введение в реактор активной закваски от нормально действующего реактора;
  • добавление реагентов таких, как известь, углекислый газ, щелочь и другие;
  • заполнение реактора теплой водой и постепенное добавление в нее навозных стоков;
  • заполнение реактора свежими навозными стоками;
  • заполнение реактора горячими газами и постепенная загрузка навозных стоков.

Для обеспечения устойчивого роста микроорганизмов в пусковой период, нагрев загруженного сырья должен постепенно увеличиваться, не более, чем на 2°C в сутки с доведением до 35-37°C. В процессе нагрева должно быть обеспечено интенсивное перемешивание сырья. Через 7-8 суток начинается активная жизнедеятельность микроорганизмов в реакторе и выделение биогаза.

Характеристики этапа ввода в эксплуатацию

Период ввода биогазовой установки в рабочий режим эксплуатации называется пуско-наладочным периодом и характеризуется:

  • низким качеством биогаза, содержащим около 60% углекислого газа;
  • сильным запахом биогаза;
  • падающим уровнем рН;
  • непостоянным выходом газа.

Стабилизация процесса

Переход к рабочему режиму эксплуатации происходит быстрее, если сырье часто и интенсивно перемешивается. Если в процессе пуско-наладки стабилизация процесса сбраживания задерживается, нужно добавить в реактор небольшое количество навоза КРС для восстановления баланса рН. Сразу после стабилизации процесса сбраживания, большой объем несброженного сырья будет производить большое количество биогаза. После того, как уровень производимого биогаза упадет до ожидаемого, можно начинать регулярную загрузку сырья.

Подготовка газгольдера

Подготовку газгольдера для заполнения газом в составе модуля можно производить только после приемки и испытания в соответствии с техническими условиями и после освидетельствования органами Госгортехнадзора.

Во избежание образования взрывоопасной смеси до заполнения газгольдера газом необходимо, чтобы изо всей системы, в том числе и из газопроводов, был вытеснен воздух. Вытеснение воздуха производится водой с последующим вытеснением воды газом под давлением или негорючими газами. Вытеснение воздуха считается законченным, если содержание кислорода в пробе газа, взятой из газгольдера не превышает 5%.

Наружным осмотром должно быть проверено состояние контрольно-измерительных приборов, входящих в состав газгольдера (обратный и предохранительный клапаны, манометр, редуктор давления). Надежность заземления и молниезащиты газгольдера проверяется с помощью измерителя заземления. Сопротивление заземления не должно превышать 4 Ом.

Качество газа

В период выхода биогазовой установки на рабочий режим эксплуатации, качество биогаза будет невысоким. По этой причине, а также для предотвращения взрывоопасной ситуации, связанной с остаточным кислородом, содержащимся в газгольдерах, первые два суточных объема биогаза должны быть выпущены в воздух. Как только биогаз станет воспламеняемым, он может быть использован для планировавшихся целей.

Ежедневные операции

Доза загрузки сырья

Для оптимальной эксплуатации биогазовых установок большое значение имеет суточная доза загрузки свежего навоза и периодичность ее внесения. Доза загрузки - величина непостоянная и зависит от вида сырья, температуры сбраживания и концентрации сухого вещества в сырье.

При малых дозах суточной загрузки сырья, не превышающих 1-5% объема реактора в сутки, биогаза выделяется меньше, чем при больших дозах в 10-20%. Однако при больших дозах ежесуточной загрузки, содержание метана в биогазе сокращается, а содержание углекислого газа - увеличивается.

Оптимальной дозой суточной загрузки для установок с мезофильной температурой брожения с точки зрения качества биогаза можно считать 6-10% от полного объема загружаемого сырья при продолжительности сбраживания 10-20 суток. Оптимальной дозой загрузки для термофильного режима можно считать 1S-2S7 при продолжительности брожения от 4 до 8 суток. При использовании психофильного режима сбраживания, рекомендуется загружать не более 2% при ежесуточном добавлении нового сырья. Если используется метод порционной загрузки, то реактор загружается сразу на 2/3 и сырье перерабатывается без добавления свежего навоза в течение 40 и более дней.

Частота загрузки и перемешивания

Суточная доза должна вноситься в реактор не целиком, а постепенно равными порциями через одинаковые промежутки времени 4-6 раз в сутки. После загрузки очередной порции рекомендуется осуществлять перемешивание сырья. Состояние и работа перемешивающих устройств должна проверяться ежедневно.

Контроль процесса сбраживания по цвету сброженной массы

О том, как протекает процесс сбраживания сырья в реакторе, можно судить по интенсивности выделения биогаза, а также по цвету сброженной массы на выходе из реактора.

Отсутствие биогаза или его слабое образование свидетельствует о низкой активности микроорганизмов и может быть обнаружено по серому цвету сброженной массы. Причиной этого может быть также недостаток микроорганизмов, приводящий к затуханию процесса сбраживания, для возобновления которого требуется введение питательных растворов с хорошей концентрацией микроорганизмов и, следовательно, с потенциалом хорошего газообразования.

При избытке питательных веществ возможно образования кислот и снижение активности микроорганизмов. Цвет сброженного сырья в этом случае изменяется на черный, а на его поверхности может образоваться белая пленка. Нейтрализовать кислоты можно введением растительной золы или известковой воды.

Если сброженная масса имеет темно-коричневый цвет и при этом на ее поверхности образуется пена, то можно считать что идет нормальный процесс брожения.

Контроль уровня сырья

Особой проблемой маленьких установок является закупорка отверстий реактора. Это может привести к слишком большому давлению внутри реактора и закупорке газовой трубы. Для предотвращения этого необходимо проверять уровень сырья и состояние отверстий установки ежедневно.

Еженедельные и ежемесячные операции

  • Контроль водяных затворов;
  • Обновление газовых фильтров;
  • Чистка купола в установках с плавающим куполом;
  • Проверка гибких шлангов и труб на появление пор.

Ежегодные операции

  • Удаление корки на поверхности сырья и осадка со дна реактора установки;
  • Вся установка и газовая система должны быть проверены на герметичность и давление.

Техника безопасности

При эксплуатации биогазовой установки нужно обращать внимание на следующее:

  • Вдыхание биогаза в больших количествах в течение долгого времени может вызвать отравление, так как содержащиеся в биогазе сероводород, метан, углекислый газ ядовиты. Неочищенный биогаз пахнет тухлыми яйцами, но после очистки не имеет никакого запаха. Поэтому все помещения, где стоят бытовые приборы, использующие биогаз, нужно регулярно проветривать. Газовые трубы должны регулярно проверятся на герметичность и защищаться от повреждений. Обнаружение утечек газа должно производиться с помощью мыльной эмульсии или специальными приборами. Применение открытого огня для обнаружения утечки газа запрещается.
  • Биогаз в смеси с воздухом в пропорции от 5% до 15% при наличии источника воспламенения с температурой 600°C или более могут привести к взрыву. Открытый огонь опасен при концентрациях биогаза в воздухе более 12%. Таким образом, запрещается курение и разведение огня около установки. При проведении сварочных работ расстояние до газового оборудования должно быть не менее 10 метров. После слива сырья из биогазовых установок для проведения ремонта, реактор должен проветриваться, так как существует опасность взрыва смеси биогаза и воздуха.
  • Давление газа, подаваемого по газопроводу к месту потребления, не должно превышать 0,15 МПа (1,5 кгс/см2), а перед бытовыми приборами должно быть не более 0,13 кгс/см2. Реактор должен быть оснащен задвижками, гидрозатворами, которые в случае необходимости могли бы отключить его от магистрального газопровода биогаза. Реактор должен иметь клапан автоматического сброса избыточного давления в газовой системе в случае его повышения сверх нормы.
  • Используемое электрооборудование должно быть заземлено. Сопротивление заземляющего провода должно быть не более 4,0 ОМ.
  • Основными источниками санитарной опасности является присутствие в жидком навозе и навозных стоках яиц гельминтов, бактерий групп кишечной палочки и другой патогенной микрофлоры. Поэтому нужно соблюдать предохранительные меры для предотвращения заражения. Так, не рекомендуется принимать пищу в помещении фермы и рядом с биогазовыми установками.
  • Реактор и хранилище для биоудобрений должны быть построены так, чтобы избежать опасности падения человека внутрь.

Требования Госгортехнадзора

Устройство, эксплуатация и обслуживание биогазовых установок должны соответствовать требованиям "Правил устройства и безопасной эксплуатации сосудов, работающих под давлением" Госгортехнадзора Кыргызской Республики, если в состав биогазовых установок входят:

  • сосуды, работающие под давлением газа свыше 0,07 МПА (0,7 кгс/см2).
  • баллоны, предназначенные для транспортировки и хранения сжатых газов под давлением свыше) 0,07 МПА (0,7 кгс/см2).
  • цистерны и бочки для транспортировки и хранения сжатых газов, давление паров которых при температуре до S0°C превышает давление свыше 0,07 МПА (0,7 кгс/см2).

К обслуживанию биогазовых установок и проведению газоопасных работ могут быть допущены лица не моложе 18 лет имеющие разрешение Госгортехнадзора Кыргызской Республики в виде удостоверения установленного образца на право обслуживания биогазовых установок и проведение газоопасных работ.

Техническое обслуживание, мониторинг и ремонт

Техническое обслуживание биогазовой установки состоит из работ, которые необходимы для эффективной и долгой работы установки, а ремонт осуществляется в случае поломок биогазовой установки.

Ежедневное техническое обслуживание

Таблица 14. Ежедневное техническое обслуживание

Контролируемый показатель Распространенные проблемы Устранение проблемы
Давление газа Слишком большое давление; (давление газа возрастает, если использование газа меньше чем производство и если газгольдер полон). Неполадки в предохранительном папане - его нужно почистить или заменить.
Слишком низкое давление; (давление газа падает, если его потребление превышает производство, если есть утечки газа и если газгольдер пуст). Утечка газа: найти источник утечки и устранить ее; производство биогаза снизилось: проверьте качество сырья.
Температура сырья в реакторе Слишком высокая температура. Неполадки в системе подогрева. Проверитъ и отремонтировать систему.
Слишком низкая температура. Неполадки в системе подогрева. Проверить и отремонтировать систему; Наличие осадка или нежелательного слоя на подогреваемой поверхности: очистить нагреваемую поверхность.
Выход биогаза Выход биогаза ниже обычного. Причины: температура, состав сырья, изменение уровня кислотно-щелочного баланса, разрыв или трещина в реакторе, засоренные газовые трубы: идентифицируйте причину и устраните ее.
Сильный запах навоза Установка перегружена или условия сбраживания не оптимальны. Уменьшить количество загружаемого сырья; откорректировать кислотно-щелочной баланс.

Ежемесячное техническое обслуживание

  • Проведите чистку и контроль работы газовых бытовых приборов;
  • Смажьте движущиеся части;
  • Проведите сервисное обслуживание двигателей;
  • Проведите обслуживание клапанов давления;
  • Проведите обслуживание системы перемешивания.

Таблица 15. Контроль арматуры

Контролируемый элемент Распространенные проблемы Устранение проблемы
Водяной затвор Водяной затвор полон. Вылить воду.
Система труб Вода не собирается в водяном затворе; угол установки труб неправильный. Переустановка труб так, чтобы конденсирующаяся вода стекает в водяной затвор.
Клапаны давления Не работают Чистка фильтров или замена фильтров.

Ежегодное обслуживание

  • Полная ревизия реактора и всей установки;
  • Проверьте металлические части установки на наличие ржавчины, обновите защитное покрытие;
  • Проверьте газовые трубы на герметичность под давлением. Часто утечки газа незаметны во время работы установки, так как компенсируются объемом вырабатываемого биогаза.

Мониторинг

Мониторинг подразумевает сбор данных о работе установки для:

  • определения проблем в работе;
  • определения реальной экономической выгодности и окупаемости установки;
  • сравнения разных типов сырья и методов работы с целью оптимизации.

Должны собираться следующие данные:

  • Количество и тип сырья, пропорция воды для разбавления сырья;
  • Температура сырья на разных стадиях процесса переработки. При регулярном сборе данных легко определить неполадки в системе подогрева;
  • Выход биогаза: замеры производятся газометром, находящимся между газгольдером и реактором (производство биогаза) или между прибором и газгольдером (использование биогаза). В простых установках производство газа может быть измерено во время отсутствия потребления газа. Изменения в производстве газа и скорость таких измерений позволяют более точно определить причину проблемы;
  • Производство электричества и тепла в больших установках;
  • Кислотно-щелочной баланс (ежемесячно);
  • Ежедневное загружаемое количество сырья;
  • Количество сероводорода в биогазе (ежемесячно);
  • Анализ удобряющего эффекта биоудобрения (ежегодно или сезонно) для определения оптимального количества удобрения для внесения на поля.
  • Записи поломок и их причины. Такие записи позволяют сравнивать и легче определять причины поломок.

Ремонт

Поломки, которые могут произойти в работающей биогазовой установке, описаны в нижеприведенной таблице. Наиболее частая причина для беспокойства - снижение производства биогаза.

Таблица 16. Частые причины поломок и их устранение

Поломки Возможные причины Шаги к устранению
Заблокирована труба загрузки/выгрузки сырья Волокнистый материал в трубе или плавающий слой сырья блокирует трубу Прочистить трубу; удалить или разбить плавающий слой сырья
Снижение уровня сырья Реактор попускает жидкость Очистите реактор и закройте трещину
Недостаточное количество газа Газгольдер негерметичен из-за трещин или коррозии Закройте трещины, замените заржавевшие части;
Заблокированы краны Коррозия Закройте и откройте краны несколько раз, смажьте или замените их
Газовая труба негерметична Коррозия или пористость; недостаточная герметизация соединений; Найдите негерметичные части и замените их, герметизируйте соединения
Внезапная потеря газа 1. Трещина в газовой трубе

2. Водяной затвор пуст

3. Открыт газовый кран

1. Отремонтируйте или замените трубу.

2. Долейте воды, найдите причину для излишнего давления, проверьте размеры водяного затвора

3. Закройте кран.

Прыгающее газовое давление 1. Вода в газовой трубе

2. Заблокирована газовая труба

1. Проверьте работу водяного затвора, установите водяные затворы в пониженных частях газовой системы или выровняйте положение труб.

2. Найдите заблокированный участок (начните с биогазовой установки, проверьте соединения и подходы к газовым приборам) и почистите их.

Ремонтные работы выполняются как в случае поломок, так и во время обычной работы установок. Ремонт, выходящий за рамки выше обозначенного, должен проводиться специалистами, так как владелец установки обычно не имеет технического образования. В любом случае, ежегодная проверка установки должна проводиться обученными техническими специалистами.

Документация

Для обеспечения нормальной эксплуатации, технического обслуживания и ремонта на объекте должна быть следующая документация:

  1. Принципиальные схемы установки газовой и электрической системы, схема планировки;
  2. Паспорта заводов-изготовителей на сосуды, работающие под давлением;
  3. Планы и графики проведения технического обслуживания и ремонтов составных частей и приборов;
  4. Журналы учета работы установок и инструктажа по технике безопасности и проверки знаний обслуживающего персонала "Правил безопасности в газовом хозяйстве".

Авторы: Веденев А.Г, Веденева Т.А.

Смотрите другие статьи раздела Альтернативные источники энергии.

Читайте и пишите полезные комментарии к этой статье.

<< Назад

Последние новости науки и техники, новинки электроники:

Кислотность океана разрушает зубы акул 03.10.2025

Мировые океаны выполняют важнейшую функцию - они поглощают около трети углекислого газа, выбрасываемого в атмосферу. Это помогает замедлять темпы глобального потепления, но имеет и обратную сторону. Растворяясь в воде, CO2 образует угольную кислоту, которая повышает концентрацию водородных ионов и приводит к снижению pH. Вода становится более кислой, а последствия этого процесса уже заметны для морских экосистем. Средний показатель кислотности океана сейчас равен примерно 8,1, тогда как еще недавно за условную норму брали значение 8,2. По прогнозам, к 2300 году уровень может упасть до 7,3 - это сделает океан почти в десять раз кислее нынешнего состояния. Для обитателей морей подобные изменения означают не просто сдвиг химического равновесия, а реальную угрозу физиологическим процессам, начиная от формирования раковин у моллюсков и заканчивая охотничьим поведением акул. Чтобы выяснить, как именно кислотная среда отражается на зубах акул, группа немецких исследователей провела эксп ...>>

Почтовый космический корабль Arc 03.10.2025

Космические технологии становятся частью инфраструктуры, способной повлиять на логистику, медицину и даже военную сферу. Идея использовать орбиту как глобальный склад для срочных поставок звучала еще недавно как научная фантастика, но стартап Inversion пытается превратить ее в практическое решение. Компания Inversion появилась в начале 2021 года благодаря Джастину Фиаскетти и Остину Бриггсу, которые на тот момент были студентами Бостонского университета. Их замысел состоял в том, чтобы сделать возможной доставку грузов не только через спутниковые сети данных, но и в буквальном смысле - физических предметов. В основе лежит простая мысль: если космос обеспечивает доступ к любой точке Земли, то и грузы должны перемещаться тем же маршрутом. Уже за три года работы команда из 25 специалистов успела построить демонстрационный аппарат "Ray". Его запуск состоялся в рамках миссии SpaceX Transporter-12. Устройство весом 90 килограммов проверяло ключевые технологии Inversion, включая двухком ...>>

Лазерное обогащение урана 02.10.2025

Ядерная энергия остается одним из ключевых источников стабильного электричества, особенно для стран с растущими потребностями в энергоснабжении. Однако обеспечение бесперебойных поставок топлива для атомных станций требует современных технологий обогащения урана, которые одновременно эффективны и безопасны. Американская компания Global Laser Enrichment (GLE) делает значительный шаг в этом направлении, завершив масштабное тестирование лазерной технологии обогащения урана. Демонстрационная программа была проведена на объекте в Уилмингтоне, Северная Каролина. Тестирование технологии SILEX (Separation of Isotopes by Laser EXcitation), разработанной австралийской Silex Systems, стартовало в мае 2025 года и продлится до конца года. В ходе экспериментов компания планирует получить сотни фунтов низкообогащенного урана (LEU), который может быть использован в качестве топлива для атомных электростанций. GLE была создана в 2007 году для коммерциализации лазерных методов обогащения урана в С ...>>

Случайная новость из Архива

Автономный боевой робот 28.08.2016

Израильская армия начала патрулирование границы с сектором Газа с помощью автономного робота-наблюдателя Border Protector, созданного на базе обычного внедорожника.

Робот-автомобиль самостоятельно движется по заранее проложенному маршруту вне асфальта, собирая в целях разведки видео и другие данные о местности. Собранные разведывательные данные могут передаваться в реальном времени на другие пилотируемые и беспилотные машины.

Border Protector способен самостоятельно объезжать препятствия, однако в нем предусмотрен и переход на телеуправление. Удаленный оператор имеет возможность "перехватить руль" и изменить или уточнить маршрут.

Развернутые на Border Protector оружейные системы сейчас управляются оператором дистанционно, однако, по сообщению издания, возможно передать управление ими искусственному интеллекту машины. Border Protector - это первая полностью автономная боевая машина в мире.

Широко известны успехи в разработке гражданских беспилотных автомобилей, однако для военных систем есть своя специфика. Например, такой автомобиль должен уметь двигаться по грунту и пересеченной местности, корректировать маршрут, а в перспективе и оценивать военные угрозы для себя. Система управления, используемая на Border Protector, может быть адаптирована и перенесена на любой тип автомобиля.

Офицер Израиля заявил, что еще несколько лет назад им казалось, что автономные роботы появятся не ранее чем через 20-30 лет. Однако уже сейчас они планируют поставку автономных систем в каждое крупное армейское подразделение. Все автономные роботы будут действовать под контролем операторов.

Другие интересные новости:

▪ Обнаружен самый распространенный минерал Земли в космосе

▪ Смартфон Nokia N9

▪ Пластырь из дуриана

▪ Мед против старения

▪ Медицинские протезы от Lamborghini

Лента новостей науки и техники, новинок электроники

 

Интересные материалы Бесплатной технической библиотеки:

▪ раздел сайта Инструменты и механизмы для сельского хозяйства. Подборка статей

▪ статья Сорок веков смотрят на вас с высоты этих пирамид. Крылатое выражение

▪ статья Какие известные авторы, помимо Конан Дойла, написали свои произведения о Шерлоке Холмсе? Подробный ответ

▪ статья Кузнец ручной ковки. Типовая инструкция по охране труда

▪ статья Компьютерный тестер из набора ВМ9222 МАСТЕР КИТ: поиск неисправностей в системном блоке PC. Энциклопедия радиоэлектроники и электротехники

▪ статья Автоматика и телемеханика. Автоматическое прекращение асинхронного режима. Энциклопедия радиоэлектроники и электротехники

Оставьте свой комментарий к этой статье:

Имя:


E-mail (не обязательно):


Комментарий:




Комментарии к статье:

Светлана
Очень нужная и необходимая статья. Как можно с Вами связаться? luskazah@mail.ru

Сергей
Очень нужная статья.Осталось только создать кружок при центре занятости для обучения.


Главная страница | Библиотека | Статьи | Карта сайта | Отзывы о сайте

www.diagram.com.ua

www.diagram.com.ua
2000-2025