Menu Home

Бесплатная техническая библиотека для любителей и профессионалов Бесплатная техническая библиотека


Безопасный погреб. Советы домашнему мастеру

Строителю, домашнему мастеру

Справочник / Строителю, домашнему мастеру

Комментарии к статье Комментарии к статье

Несмотря на широкое применение электрических холодильников, такое сооружение, как погреб, не сдает своих позиций. Особенно - на селе и в пригородной местности, где в этих, по-хозяйски обустроенных, компактных хранилищах с хорошей гидроизоляцией и умело подобранной вентиляцией до сих пор не разучились поддерживать требуемый температурно-влажностный режим и благоприятные условия для сбережения продуктов, которые подолгу не загнивают и не усыхают, не теряя свой неповторимый вкус и запах. Однако если раньше наиболее распространенным был отдельно стоящий погреб, то сегодня в целях экономии площади многие отдают предпочтение компактным хранилищам овощей-фруктов и домашней снеди, оборудованным под летней кухней, сараем, гаражом...

В частности, я отдаю предпочтение полузаглубленной пристройке к глухой стене дома. Это так называемый пристенный, абсолютно безопасный погреб (рис.1). Его конструкция во многом напоминает популярный вариант пристройки-теплицы. Оно и не удивительно: основообразующими частями в обоих случаях являются стена дома и мини-котлован. Но есть и существенные отличия.

В теплице, как известно, имеет место парниковый эффект, накладывающий свои ограничения на многие особенности постройки, начиная с прозрачной крыши и заканчивая профилем траншеи. Обогрев же пристенного погреба осуществляется, в основном, за счет почвенного (глубинного) тепла, накопленного поверхностными слоями земли в летний период (аккумуляция грунтом солнечной энергии) с привнесением тепловой добавки, получаемой от стены самого дома. Температура в таком хранилище поддерживается стабильной, поскольку теплопроводность грунта и стены мала. Зимой из почвы в погреб поступает тепло, а весной и летом - холод, так как грунт в это время имеет более низкую температуру, чем окружающий наружный воздух.

Дополнительные стенки рекомендуемого мною погреба выкладываются из красного, хорошо обожженного глиняного кирпича на цементно-песчаном растворе. Впрочем, здесь могут быть использованы монолитный бетон и плитняк. Стенки штукатурят цементным раствором, а с наружной стороны их гидроизолируют обмазкой - горячим битумом в два слоя.

Пол должен быть цементный, толщиной 50 мм, с укладкой на уплотненный щебень. Перекрытие - из толстого горбыля с притесанными кромками, по которому укладывают слой мятой глины, а затем рубероид в два слоя. Использование лесоматериала с трещинами и торцевыми расколами, свидетельствующими о снижении его прочности, не допускается.

Безопасный погреб
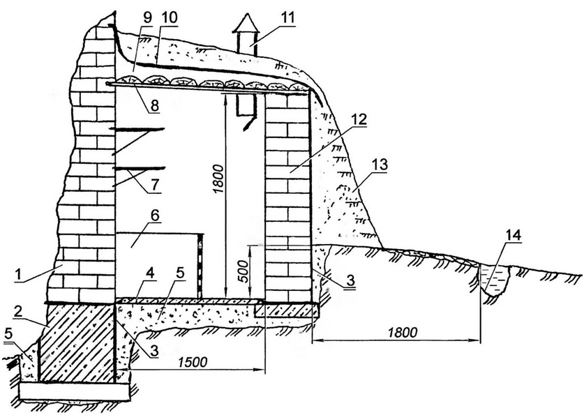
Рис. 1. Пристенный погреб повышенной безопасности (нажмите для увеличения): 1 - стена дома; 2 - фундамент; 3 - двухслойная битумная обмазка; 4 - пол погреба; 5 - подбивка (уплотненный щебень); 6 - закром; 7 - полка для продуктов; 8 - перекрытие (толстый горбыль с пригнанными кромками); 9 - гидроизолирующий слой (мятая глина); 10 - основная гидрозащита перекрытия (рубероид, 2 слоя); 11 - вентиляционная труба с заслонкой (2 шт. в противоположных концах погреба); 12 - кирпичная стена погреба; 13 - обваловка; 14 - водоотводная канавка

Нельзя также применять материал, бывший в употреблении (от разборки старых домов, даже кажущихся на вид довольно крепкими), так как эта древесина обычно заражена спорами грибков. По этой же причине не следует пускать в дело лесоматериал, долгое время (три года и более) пролежавший под открытым небом, а также сухостой, который обычно бывает ослаблен жуками-древоточцами и менее прочен во влажной среде. В любом случае рекомендую древесину, выбранную для строительства погреба, обработать раствором антисептика.

К сооружению погреба лучше всего приступать в середине лета, когда уровень грунтовых вод самый низкий. Конечно же, перед началом работы необходимо заготовить весь необходимый строительный материал, чтобы впоследствии не допускать перерывов в работе. На выбранном месте надо будет снять растительный слой, а потом сделать земляную выемку на 500 мм и более (глубина зависит от уровня стояния грунтовых вод). Выемка улучшит обогрев погреба почвенным теплом. Выбранный грунт может быть использован для наружной обваловки погреба

Дальнейшая технология во многом традиционна. Основание земляной выемки трамбуют и на 70 - 100 мм засыпают (с последующим уплотнением) крупнозернистым песком, мелким гравием, просеянным кирпичным щебнем, керамзитом и т. д. Такая подбивка надежно защитит погреб от сырости. По дренирующему материалу укладывают мини-фундамент, на котором аккуратно возводят (не забывая о гидроизоляции!) три стенки из красного кирпича.

Обваловка - сухой землей или торфом с посевом травы Вокруг погреба на расстоянии 1 - 1,8 м устраивают водоотводную канавку.

Высота погреба до перекрытия - 1,8 м. Внутри с одной стороны от прохода размещают решетчатые закрома, приподнятые на 100 мм над полом, с другой (на расстоянии 500 - 600 мм по высоте) - полки. Закрома делают высотой около 1 м с решетчатым полом для вентиляции.

Во избежание промерзания погреба на случай сильных морозов перекрытие дополнительно утепляют. Вокруг погреба устраивают водоотводную канавку глубиной порядка 300 мм, которую можно даже заполнить дренирующим материалом: камнем, кирпичным боем, щебнем или хворостом из очищенных от коры веток.

Весь погреб обваловывают землей и засеивают травой или обкладывают дерном. Это способствует сохранению постоянной температуры внутри погреба. Более того, сам холм погреба зачастую используют для посадки декоративных растений.

Как писал выдающийся русский ученый и агроном Андрей Тимофеевич Болотов (1738-1833 гг.), добротный погреб "потребен к тому сухой и довольно просторный, дабы в нем не было душно, но прохладного ветра (сквозняка) не должно быть, ибо он овощи высушивает. Если же он, напротив, глух (с застойным, непроветриваемым воздухом) и сыр, то овощи сгнивают".

Конечно же, для поддержания нормального температурно-влажностного режима в погребе должна быть достаточно хорошая приточно-вытяжная вентиляция. При этом хорошо устанавливать две трубы - вытяжную и приточную, которые для лучшего воздухообмена располагают в двух уровнях и, по возможности, в разных местах, чтобы избежать подсасывания свежего воздуха.

Вытяжную трубу размещают вверху, под самым потолком, а приточную - внизу и на высоте 500-600 мм от пола. Перемещение воздуха по ним происходит за счет разности удельного веса холодного наружного и теплого внутреннего воздуха, поэтому такая система вентиляции называется естественной. Применение большего количества вытяжных труб малого сечения нежелательно, особенно в северных районах.

Кроме того, всегда имеется дополнительный приток наружного воздуха через щели и негерметичную навеску двери. Скорость движения воздуха тем больше, чем выше разность температур в погребе и снаружи. Трубы делают из толстых (30-40 мм), хорошо подогнанных и плотно сколоченных досок, снабжают их задвижками (клапанами) и заслонками для регулировки воздухообмена и температурно-влажностного режима.

Для небольшого погреба можно ограничиться одной двухканальной вентиляционной трубой (с ветроулавливанием), для чего ее разделяют по вертикали на два канала. По одному каналу воздух поступает в пристенное хранилище, а по другому выталкивается наружу. Для каждого канала можно сделать самостоятельную задвижку.

В погребе полезно повесить термометр, чтобы точно фиксировать температуру. Но еще лучше установить психрометр, который позволяет измерять температуру и определять относительную влажность воздуха - очень важную характеристику его состояния. Например, оптимальная температура хранения картофеля от +2 до +5°С при относительной влажности воздуха 85 - 95%.

При пониженной относительной влажности картофель (как, впрочем, и закладываемые на хранение корнеплоды) подсыхает. Наоборот, слишком высокая влажность может привести к образованию конденсационной воды, что в сочетании с повышенной температурой создает благоприятные условия для развития гнилей и преждевременного прорастания клубней.

Психрометр легко сделать самому: два спиртовых термометра закрепляют рядом на общей подставке. Шарик одного из них плотно оборачивают тонкой тканью - батистом или марлей, смоченной в воде (лучше дистиллированной); шарик другого должен быть сухим. Показания смоченного термометра будут заметно ниже, чем сухого, так как влага с поверхности шарика непрерывно испаряется и на это затрачивается тепло.

По разности значений сухого и смоченного термометров с помощью специальной таблицы (см. названную выше публикацию) определяют абсолютную и относительную влажность и точку росы. В исключительных случаях (например, когда в новом погребе психрометр еще не установлен) первое время можно определять предельно допустимую влажность воздуха "на глаз". В частности, нельзя не заметить, что при чрезмерной сырости стены и потолок (перекрытие) становятся мокрыми, покрываются каплями воды и плесенью, а верхний слой картофеля увлажняется. Чувствуется запах затхлости. А это означает, что пора срочно принимать соответствующие меры!

И еще. В погребах рекомендуется пользоваться не ртутными, а спиртовыми термометрами, чтобы не допустить опасного отравления, если по неосторожности стеклянная колба "ртутника" вдруг разобьется. Необходимо помнить, что пары ртути являются сильнейшим ядом и обладают способностью накапливаться в организме человека.

Теперь об освещении и электропроводке. Не следует забывать, что все подвалы и погреба для хранения овощей являются потенциально опасными помещениями с точки зрения специалистов электронадзора. Земляные и бетонные полы, сырые стены, повышенная влажность воздуха не дают право применять для проводки непосредственно бытовую электросеть. Во избежание поражения электрическим током необходим трансформатор, понижающий напряжение, как минимум, до 36 В.

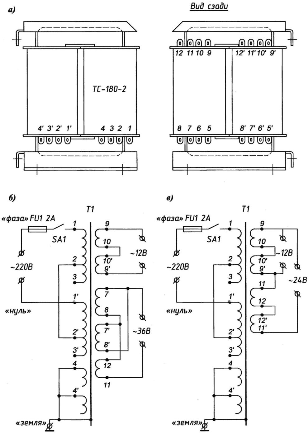
При отсутствии специального трансформатора для этой цели безо всякой переделки подойдет, например, "силовик" ТВС-180-2 от старого лампового телевизора УНТ-47/50. Обмотки у такого преобразователя напряжения распределены поровну на двух катушках, располагающихся на магнитопроводе (рис.2).

Обе первичные (сетевые) обмотки соединяются последовательно, а между ними и вторичными размещаются заземляемые экраны (латунные защитные прокладки). В случае пробоя "фазы" сетевого напряжения на заземленный экран сгорает лишь плавкий предохранитель FU1. На понижающие обмотки в таком случае высокое напряжение не проходит, что полностью отвечает требованиям техники безопасности.

Выводы обмоток нашего базового трансформатора припаяны к лепесткам с соответствующей нумерацией (на одной катушке номера без штрихов, а на другой - со штрихами). При определенных комбинациях соединений можно получить, например, 36-вольтное напряжение для штатного электроосвещения погреба (скажем, для 60-ваттной лампы накаливания), и 12-вольтное - для "переноски".

Снять "силовик" со старого УНТ-47/50 довольно просто. Надо лишь на металлическом шасси лампового телевизора открутить четыре крепежных винта, отпаять разноцветные провода, отходившие от выводов трансформатора, а затем припаять их согласно новой схеме разводки, принятой вами. В фазовый провод цепи сетевой обмотки требуется еще ввести двухамперный плавкий предохранитель и выключатель.

Безопасный погреб
Рис. 2. Силовой трансформатор (а) от старого лампового телевизора УНТ-47/50 и особенности его использования для питания "переноски", а также 36- (б) и 24-вольтовой (в) систем электроосвещения погреба (нажмите для увеличения)

Трансформатор желательно закрепить на электрическом щитке, закрыть заземленным кожухом, соединив при этом с клеммой "Земля" и магнитопровод, и электростатические обмотки. Нельзя устанавливать трансформатор непосредственно в самом погребе.

Электроразводка в погребе выполняется открытым способом, на роликах или якорях с изоляторами. При этом используется провод с медными жилами и двойной резиновой изоляцией в оплетке из хлопчатобумажной пряжи, пропитанной противогнилостным составом. Наиболее пригодными для этой цели считаются ПР и ПРГ, в порядке исключения допускается применение провода марки АПР.

Электролампочки оборудуются стеклянными защитными колпаками, с применением влагозащитной арматуры. Выключатели размещаются снаружи, у входа в погреб, на высоте 1,5 м. Установка штепсельных розеток в погребах и подвалах запрещается. Ну а вводы электропроводки в погреб выполняются так, чтобы на них не скапливалась влага.

Урожай закладывают в чистые и продезинфицированные хранилища, поэтому и наш погреб следует ежегодно (разумеется - до закладки!) мыть, проветривать и дезинфицировать. Наиболее доступным способом дезинфекции является побелка известью (1 ведро известкового теста на 5 - 6 ведер воды) с добавлением в раствор 10-процентного медного или железного купороса (1 кг предварительно растворенных в теплой воде кристаллов на 1 ведро побелочного состава). Труднодоступные места опрыскивают резиновой грушей. В качестве дезинфицирующего средства можно применять и крепкий раствор марганцевокислого калия, а также "папиросный" отвар (50 г сухой махорки или табачной пыли на 1 литр воды).

Кроме того, для дезинфекции погреб ежегодно можно окуривать серой, насыпая ее на горячую сковороду или противень с раскаленными древесными углями из расчета: 30 - 60 г на 1 м3 объема помещения. Дверь при этом плотно закрывают, щели замазывают глиняным тестом, для герметизации люка (если таковой имеется) можно использовать ватный тюфяк или старое одеяло. Через 1 - 2 суток погреб проветривают.

Порой санитарные правила вынуждают идти и на более решительные меры. Все пораженные места тогда вырубают или выпиливают. Удаленную древесину немедленно сжигают, но не в печке и не на участке, чтобы не способствовать разносу инфекции. Затем в радиусе 1 м от очага повреждения удаляют и сжигают древесину, которая на вид кажется здоровой. Остальную (здоровую) древесину подвергают тщательному антисептированию одним из действенных растворов. Более того, все временные фундаменты стен и цоколей в местах примыкания к ним балок, кронштейнов и перекрытий, пораженных грибковой инфекцией, выжигают паяльной лампой или газовой горелкой (при строгом соблюдении правил пожарной безопасности!) на глубину 10 - 20 мм. Земляной пол посыпают тонким (1 см) слоем извести-пушонки.

Для уничтожения насекомых, нередко попадающих в погреб с закладываемыми на хранение овощами, а также для борьбы с плесенью и гнилостными грибками могут быть использованы пары, образующиеся при гашении хлорной извести. На каждые 10 м3 объема погреба берут 2 - 3 кг негашеной комовой извести, засыпают ее в бак или другую емкость, затем заливают водой и быстро выходят из погреба. Дверь и люк (если таковой в конструкции данного хранилища имеется) при этом тщательно закрывают, иногда даже обмазывают глиной для обеспечения герметичности. Погреб оставляют закрытым на 1 - 2 суток, после чего его тщательно проветривают. Такую обработку погреба следует проводить 2 - 3 раза с интервалом в 1 неделю, чтобы не дать насекомым и грибкам восстановить жизнеспособность.

Использовать для дезинфекции и дезинсекции раствор хлорной извести, концентрация у которого - более 40%, не рекомендуется, так как это грозит приобретением продуктами специфического привкуса. Однако обработка высококонцентрированными растворами разрешается, если в погребе будет храниться только семенной материал.

Автор: М.Поваляев

 Рекомендуем интересные статьи раздела Строителю, домашнему мастеру:

▪ Домик Теремок

▪ Подвеска для зубной щетки

▪ Сверление без пыли

Смотрите другие статьи раздела Строителю, домашнему мастеру.

Читайте и пишите полезные комментарии к этой статье.

<< Назад

Последние новости науки и техники, новинки электроники:

Стерильного нейтрино не существует 15.01.2026

В физике элементарных частиц поиск новых, пока не обнаруженных объектов играет ключевую роль в понимании устройства Вселенной. Иногда такие поиски приводят к громким открытиям, а иногда - к не менее важным отрицательным результатам, которые позволяют отбросить неверные направления. Именно к таким случаям относится недавний вывод ученых о судьбе стерильного нейтрино - одной из самых интригующих гипотетических частиц последних десятилетий. Исследователи из американской лаборатории Fermilab официально сообщили, что им не удалось найти доказательства существования стерильного нейтрино. К такому выводу пришла команда эксперимента MicroBooNE после многолетнего анализа столкновений нейтрино, которые ранее рассматривались как возможный намек на существование четвертого типа этих частиц. Предполагалось, что стерильное нейтрино взаимодействует с материей исключительно через гравитацию, что делало его крайне трудным объектом для обнаружения. В рамках современной физики нейтрино известны в т ...>>

Беспроводные наушники и колонки Fender 15.01.2026

Музыкальная индустрия постепенно адаптируется к цифровым технологиям, и известный производитель музыкальных инструментов Fender расширяет свое присутствие за пределы гитар и усилителей, представляя современные решения для прослушивания музыки. Новые беспроводные наушники и Bluetooth-колонки Fender объединяют богатый звук, модульность и удобство использования как для дома, так и для профессиональной работы. Флагманской новинкой стали наушники Fender Mix, отличающиеся модульной конструкцией. Динамики подключаются к оголовью через порт USB Type-C и могут быть сняты вместе с амбушюрами, что облегчает уход и транспортировку. Один из динамиков оснащен встроенным адаптером USB Type-C для подключения к источнику звука без потерь, поддерживая кодеки LDHC и Fire, а также функцию Auracast. На другом динамике размещен съемный аккумулятор, который обеспечивает до 100 часов работы без активного шумоподавления; при включении ANC время работы сокращается до 52 часов. Наушники доступны по цене $299 ...>>

Польза белкового завтрака 14.01.2026

Правильное питание по утрам играет ключевую роль в поддержании здоровья и контроле веса. Многочисленные исследования подтверждают, что состав завтрака может влиять на аппетит в течение всего дня и качество употребляемой пищи. Австралийские ученые провели масштабный эксперимент, который показал, что употребление белковой пищи с утра помогает дольше чувствовать сытость и предотвращает переедание. В исследовании участвовали более 9 тысяч человек среднего возраста 46 лет. В период с 2011 по 2012 год специалисты анализировали рационы респондентов, оценивая долю основных макронутриентов. В среднем участники потребляли 43% углеводов, 31% жиров, 18% белков, 2% клетчатки и 4% алкоголя. Такой рацион позволил ученым проследить взаимосвязь между утренним приемом пищи и пищевым поведением в течение дня. Выяснилось, что участники, чей завтрак содержал недостаточное количество белка, ощущали повышенный аппетит в течение дня. Они ели больше, чем необходимо, и часто выбирали продукты с высоким со ...>>

Случайная новость из Архива

Искусственный алмаз получен при комнатной температуре 23.11.2020

Новая технология позволяет синтезировать искусственные алмазы без сильного нагревания и получать даже редчайший лонсдейлит с особо прочными кристаллами.

В естественных условиях алмазы формируются глубоко в недрах Земли. Его образование занимает немало времени, требует высокого давления и нагрева выше 1000 °C. Получать синтетические алмазы удается быстрее, хотя процесс по-прежнему происходит при огромных давлениях и температурах. Обойтись без нагревания ученые научились только теперь, разработав синтез алмазов при обычной комнатной температуре.

Атомы углерода могут образовывать самые разные структуры - от плоского и черного графена до сверхпрочного и прозрачного алмаза. Однако и алмазы бывают разными: частицы в его кристаллах могут складываться не только в "классическую" кубическую, но и в гексагональную кристаллическую решетку, образуя особую форму алмаза - лонсдейлит. Он отличается еще большей твердостью, чем кубический, однако в природе встречается намного реже. Да и в лаборатории получить его сложнее.

Однако международной команде ученых во главе с профессором Австралийского национального университета Джоди Брэдби удалось синтезировать и кубическую, и гексагональную формы алмаза без использования высоких температур. Как правило, для этого пытаются искусственно воссоздать условия земных недр с их жаром и огромным давлением. Однако на этот раз физики обратились к другому естественному механизму образования алмазов - метеоритному.

Эти кристаллы действительно могут появляться из углерода в результате мощных ударов небесных тел, причем не только на Земле, но и в космосе. Предполагается, что температура при этом не так важна, как сдвиговая сила, благодаря которой разные слои материала испытывают усилие, направленное в разные стороны. Представьте сильный толчок в стол с плохо закрепленными ножками: столешница сдвигается в одну сторону, ножки - в обратную.

Поэтому авторы сконструировали установку, которая позволяла воздействовать на образец графита мощным сдвиговым усилием и одновременно огромным давлением. Рассмотрев затем образец под электронным микроскопом, они обнаружили кристаллы алмаза. Кубические кристаллы образовали тончайший "капилляр" между слоями лонсдейлита. Процесс занял всего несколько минут, и ученые надеются, что его удастся доработать для промышленного применения и массового синтеза этого невероятно прочного материала.

Возможно даже, что, дополнительно повысив сдвиговую силу, удастся снизить давление, необходимое для образования кристаллов. Пока для этого требуется порядка 80 ГПа - как замечают авторы, "давление, сравнимое с весом 640 африканских слонов, балансирующих на носке балетного пуанта".

Другие интересные новости:

▪ Си бемоль черной дыры

▪ Новые импульсные преобразователи RECOM с увеличенным выходным током

▪ Робот-пылесос BotVac от Neato Robotics

▪ Искусственная Луна для ночного освещения городов

▪ Обнаружен живой организм, живущий без воздуха

Лента новостей науки и техники, новинок электроники

 

Интересные материалы Бесплатной технической библиотеки:

▪ раздел сайта Радиоуправление. Подборка статей

▪ статья Сделайте нам красиво. Крылатое выражение

▪ статья Что такое экстрасенсорное восприятие? Подробный ответ

▪ статья Испанский шалфей. Легенды, выращивание, способы применения

▪ статья Предохранение серебряных вещей от потускнения. Простые рецепты и советы

▪ статья Прибор для тестирования строчной развертки. Энциклопедия радиоэлектроники и электротехники

Оставьте свой комментарий к этой статье:

Имя:


E-mail (не обязательно):


Комментарий:





Главная страница | Библиотека | Статьи | Карта сайта | Отзывы о сайте

www.diagram.com.ua

www.diagram.com.ua
2000-2026