Menu Home

Бесплатная техническая библиотека для любителей и профессионалов Бесплатная техническая библиотека


Тестирование строчной развертки при малом напряжении питания. Энциклопедия радиоэлектроники и электротехники

Бесплатная техническая библиотека

Энциклопедия радиоэлектроники и электротехники / Телевидение

Комментарии к статье Комментарии к статье

Сложности, возникающие при поиске неисправностей в телевизоре, особенно в блоке строчной развертки, знакомы многим радиолюбителям и ремонтникам. Для их решения автор публикуемой здесь статьи предлагает использовать простой тестер. Он позволяет проверить работу не только выходного каскада строчной развертки телеаизоров и мониторов, но и импульсных источников питания, а также входящих в такие устройства индуктивных элементов.

При ремонте телевизоров, особенно современных, нередко встречаются неисправности, поиск и устранение которых вызывает определенные трудности не только у радиолюбителей, но и у телемастеров. Значительная их доля связана с дефектами строчной развертки. По настоящему актуальной эта проблема стала с появлением на отечественном рынке, а значит, и в ремонтных мастерских, телевизоров с цифровым управлением и обработкой сигналов, так как процесс поиска и устранения неисправностей в них связан со спецификой их работы. Об этом подробно рассказано в книге П. Ф. Гаврилова и А. Я. Дедова "Ремонт цифровых телевизоров" (М.: Радиотон, 1999). Дело в том, что малейшее отклонение в режимах работы узлов строчной развертки таких телевизоров вызывает блокировку как ее процессоров, так и блока питания, а следовательно, возникают трудности с их запуском для традиционной проверки.

Решить в большинстве случаев возникающие проблемы позволяет так называемое нагрузочное тестирование выходного каскада строчной развертки. Предлагаемая проверка может не только существенно сократить время поиска неисправности, но и, что самое главное, четко ответить на вопрос, неисправен этот каскад или нет. Тестирование проводят при выключенном телевизоре. Оно выявляет большинство дефектов строчных трансформаторов и отклоняющих систем. Этот метод тестирования можно использовать (по мнению автора) для проверки телевизоров как отечественного, так и импортного производства, причем как современных, так и самых старых, а также блоков развертки компьютерных мониторов и импульсных источников питания с соответствующим изменением параметров сигнала тестирующего устройства - нагрузочного тестера.

Суть метода нагрузочного тестирования состоит в том, что на выходной каскад строчной развертки подают малое напряжение питания (около 15 В), существенно меньшее номинального и заменяющее источник питания аппарата. Импульсы на выходе подключенного к нему тестера, следуя с частотой, например, 15625 Гц для телевизора, имитируют работу транзистора выходного каскада. При этом в строчном трансформаторе и отклоняющей катушке вырабатываются колебания, довольно точно отражающие его работу, только амплитуда возникающих в нем токов и напряжений примерно в 10 раз меньше рабочей амплитуды.

Используя такой тестер, а также миллиамперметр и осциллограф, проверяют работу выходного каскада. Практика показывает, что указанную проверку при поиске неисправностей в цепях строчной развертки целесообразно проводить всегда.

Принципиальная схема нагрузочного тестера представлена на рис. 1. Его полевой транзистор VT1 играет роль силового ключа, подключаемого в необходимой полярности к транзистору выходного каскада строчной развертки. На затвор полевого транзистора поступают импульсы с задающего генератора, собранного на микросхеме DD1. Длительность импульсов регулируют переменным резистором R4, а частоту следования - переменным резистором R1. Тумблер SA1 предназначен для переключения режимов проверки: "Тест." или "Прозвонка" (об этом режиме будет рассказано дальше).

Тестирование строчной развертки при малом напряжении питания
(нажмите для увеличения)

В режиме тестирования частоту генератора выставляют равной рабочей частоте импульсного преобразователя исследуемого устройства. Для строчной развертки телевизора она равна 15625 Гц, а для монитора VGA может быть 31,5 кГц или выше. В режиме "Прозвонка" частота генератора - около 1 кГц. Длительность импульсов и частоту для телевизора выбирают так, чтобы время открытого состояния полевого транзистора было равно 50, а закрытого состояния - 14 мкс.

Полевой транзистор зашунтирован защитным диодом VD1, повышающим надежность тестера. Он представляет собой быстродействующий пороговый ограничитель напряжения 350 В, защищающий транзистор от высоковольтных выбросов при тестировании. Можно, конечно, отказаться от его использования, но тогда это снизит надежность прибора.

Конструктивно тестер выполнен в виде платы с отдельным блоком питания. Тестер собран на печатной плате из односторонне фольгированного стеклотекстолита, чертеж которой представлен на рис. 2.

Тестирование строчной развертки при малом напряжении питания

В устройстве применены переменные резисторы СП4-1 или любые другие, подходящие по габаритам, постоянные резисторы МЛТ, ОМЛТ, С2-ЗЗН и т. п. Конденсаторы С2, С6 - любые оксидные с минимальным током утечки, остальные - К10-17 или КМ. Конденсатор С5 припаивают между выводами питания микросхемы DD1 либо со стороны печатных проводников, либо со стороны деталей, расположив его над ней. В качестве выходных выводов ("Выход" и "Общий") использованы гибкие контакты от разъемов длиной 15...20 мм.

Налаживание сводится к установке меток частоты и длительности импульсов, соответствующих режимам тестирования, на шкалах переменных резисторов.

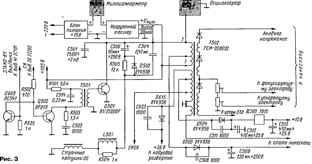
Нагрузочный тестер "навешивают" на плату проверяемого устройства - припаивают два гибких вывода ("Выход" и "Общий") платы к точкам пайки коллектора и эмиттера выходного транзистора (соответственно) тестируемой строчной развертки так, как видно на 1-й с. обложки. При этом нужно не забыть подать напряжение питания (+Uпит = 15 В) на ее выходной каскад. Схема подключения тестера и измерительных приборов к каскаду строчной развертки на примере импортного телевизора представлена на рис. 3.

Блоком питания тестера может служить любой источник постоянного напряжения 15 В, способный обеспечить ток до 500 мА.

Перейдем к самой проверке строчной развертки. Сначала проверяют (омметром) транзистор выходного каскада на пробой. Если он пробит, то перед началом тестирования его следует выпаять. В исправном состоянии транзистор не влияет на показания приборов.

Подключив тестер (по схеме на рис. 3), измеряют ток, потребляемый выходным каскадом. Если миллиамперметр покажет значение в пределах 10...70 мА, то это нормально для большинства выходных каскадов. Меньшее 10 мА значение указывает на наличие обрыва в цепях, а большее 70 мА (особенно более 100 мА) - на повышенное потребление тока выходным каскадом, строчным трансформатором или другими цепями, нагружающими источник основного питания аппарата. При этом включение телевизора, если не разобраться в причине явления, скорее всего, может вызвать либо срабатывание защиты блока питания, либо выход из строя выходного транзистора. В таком случае необходимо выяснить, почему увеличился потребляемый ток.

Тестирование строчной развертки при малом напряжении питания
(нажмите для увеличения)

Пониженное потребление связано обычно с обрывами в элементах и цепях выходного каскада или потребителях энергии преобразуемой строчным трансформатором, например, в кадровой развертке. При повышенном потреблении нужно сначала определить, каким током оно вызвано - переменным или постоянным. Для этого их измеряют в двух режимах: переменный - при работе подключенного тестера, постоянный - при выключенном (закрытом) состоянии его выходного транзистора. Получить второй режим можно самыми разными способами. Например, просто отпаять вывод "Выход" от строчной развертки (что и делал автор). Однако для той же цели можно установить движок резистора R4 в крайнее верхнее (по схеме) положение или предусмотреть выключатель, замыкающий накоротко этот резистор.

Потребителями увеличенного постоянного тока служат конденсаторы с утечкой, пробитые полупроводниковые элементы или межобмоточное замыкание в выходном строчном трансформаторе (ТВС). Повышенное потребление переменного тока вызвано чаще всего межвитковым замыканием в ТВС, отклоняющей системе или других реактивных элементах, а также утечками во вторичных цепях ТВС.

Для того чтобы найти короткие замыкания или утечки во вторичных цепях ТВС, при измерениях выпрямленных напряжений можно использовать вольтметр постоянного тока. Следует помнить, что нагрузочный тестер только имитирует работу выходного каскада строчной развертки при напряжении питания, значительно меньшем номинального. При этом все вторичные выпрямленные и импульсные напряжения будут иметь значения, примерно на порядок -меньшие номинальных.

Если измеряемое импульсное или постоянное напряжение существенно ниже, то нужно проверить элементы в цепях: конденсатор фильтра или выпрямительный диод, а также микросхему кадровой развертки (если она питается от ТВС).

Однако ориентироваться только на потребление тока для принятия окончательного решения о неисправности или исправности строчной развертки нельзя. Точнее, низкое потребление тока не всегда свидетельствует об исправности строчной развертки. Так, выявлен ряд дефектов, когда при тестировании потребляемый ток остается в пределах нормы. Например, в телевизоре SONY- KV-2170 при замыкании обмотки диодно-каскадного строчного трансформатора (ТДКС) на напряжение 24 В (питание кадровой развертки) потребляемый ток с 18 мА возрастает всего до 26 мА, а замыкание накальной обмотки на том же ТДКС вызывает повышение тока до 130 мА. Вероятно, это объясняется различным расположением катушек на магнитопроводе ТДКС и разными индуктивными связями с основной обмоткой. Кроме того, например, в телевизоре PHILIPS - 21РТ136А потребляемый ток строчной развертки был равен 74 мА, а отключение всех нагрузок снизило его лишь до 70 мА. Это опять же не позволило однозначно судить о состоянии каскада.

Более точно сделать заключение о неисправности позволяет осциллограмма импульсов обратного хода на коллекторе ключевого транзистора. Осциллографом можно также измерить длительность этих импульсов, которая зависит от работы цепей выходного каскада, в основном строчного трансформатора, конденсаторов обратного хода, отклоняющей катушки и проходных конденсаторов в цепи отклоняющей катушки. Длительность импульса указывает на то, имеется ли в цепях строчного трансформатора и отклоняющей катушки нужное согласование по времени и достигнут ли резонанс.

При исправной строчной развертке наблюдаются импульсы правильной формы без паразитных резонансов и всплесков, как на рис. 4,а. Если их длительность находится в пределах 11,3...15,9 мкс, можно с уверенностью сказать, что выходной каскад формирует нормальные импульсы обратного хода.

Пробитые диоды, межвитковые замыкания обязательно искажают осциллограмму. При замыкании в цепях нагрузки осциллограмма имеет вид, как на рис. 4,б. При пробое выпрямительных диодов осциллограмма выглядит так, как на рис. 4, в или г.

Тестирование строчной развертки при малом напряжении питания

Когда результаты нагрузочного тестирования покажут наличие неполадок в выходном каскаде строчной развертки, ремонтнику, конечно, захочется проверить его компоненты, включая строчный трансформатор и отклоняющую катушку. Но если обнаруживается лишь небольшое отклонение от нормы по нагрузке и по длительности импульсов, то с этими основными компонентами, скорее всего, все в порядке. В таком случае незачем тратить время на их тестирование. Лучше продолжить измерения при включенном телевизоре и найти источник неисправности. Так будет значительно быстрее.

Следует предостеречь от касания руками элементов развертки при тестировании, так как при работе нагрузочного тестера на коллекторе выходного транзистора, выводах строчного трансформатора и умножителя возникают все же довольно высокие напряжения.

Существуют неисправности, при которых длительность импульсов может быть на границе допустимых значений или даже изменяться. Это может свидетельствовать либо о слабом шунтировании обмоток трансформатора, либо об обрыве какой-нибудь из нагрузок.

Проверка рассмотренным способом может оказать большую помощь при замене строчных трансформаторов и отклоняющих систем, когда не удается найти оригинальную деталь и приходится довольствоваться аналогами.

Методом нагрузочного тестирования можно выявить такие редкие неисправности, как мерцающие замыкания. Они связаны в основном с дефектами элементов, которые проявляются эпизодически. Один из таких дефектов - перетирание изоляции витков перегретых, плохо натянутых или незакрепленных по технологическим требованиям обмоток импульсных трансформаторов. Неравномерный нагрев обмоток и их расширение, с учетом вибрации в магнитном поле, создают условия для локального разрушения изоляции и возникновения мерцающих межвитковых замыканий. Тогда силовые транзисторы выходят из строя как бы внезапно и беспричинно.

Указанные дефекты требуют специальных методов диагностики и именно с применением активного режима работы трансформатора.

Теперь перейдем к проверке индуктивных элементов нагрузочным тестером в режиме "Прозвонка", о котором было упомянуто вначале.

Существует много методик резонансных проверок трансформаторов с использованием генераторов 3Ч. Достоверность таких способов проверки такова, что, пытаясь проверить трансформатор, исследуя форму синусоиды или резонансную частоту обмотки, приходится часто только сожалеть о напрасно потраченном времени.

Ведь резонансная частота трансформатора зависит от числа витков, диаметра провода, свойств материала магнитопровода, ширины зазора. Много лет назад методом замыкания части витков катушки магнитной антенны (аналогично и в трансформаторе) резонанс смещали выше по частоте без особого ущерба для работы в резонансе. Поэтому витковые замыкания не сказываются на отсутствии резонанса, а только повышают его частоту, снижая добротность. Форма синусоиды на обмотке с замкнутыми витками может даже не искажаться. А может наблюдаться и несколько резонансов.

Одним из надежных способов проверки индуктивных элементов следует назвать прозвонку или оценку добротности. При выполнении прозвонки параллельно обмотке индуктивного элемента (строчного трансформатора, отклоняющей системы и т. п.) подключают конденсатор емкостью, например, 0,1 мкФ и подают импульсы с генератора длительностью около 10 мкс и частотой 1 ...2 кГц. Для этой цели как раз и можно использовать задающий генератор нагрузочного тестера, установив переключатель SA1 в положение "Прозвонка" и отрегулировав частоту переменным резистором R1.

В образованном емкостью конденсатора и индуктивностью обмотки трансформатора параллельном колебательном контуре возникают затухающие через несколько циклов колебания (говорят: "контур звенит"). Скорость затухания зависит от добротности катушки. Если имеется короткозамкнутый виток, то колебания будут продолжаться не более трех периодов. При исправной катушке контур прозвонит 10 и более раз.

Прозвонку строчного трансформатора можно выполнить, даже не выпаивая его из платы телевизора. Необходимо только отключить цепь питания строчной развертки. Если проверяемый трансформатор исправен, то на экране осцилпографа появится осциллограмма, изображенная на рис. 5.

Тестирование строчной развертки при малом напряжении питания

Если же колебания затухают значительно быстрее, например, как на рис. 6, то необходимо поочередно отключать цепи нагрузок вторичных обмоток, пока не появятся длительные колебания. В ином случае необходимо выпаять трансформатор из платы и окончательно убедиться в результатах обследования. Следует иметь в виду, что даже из-за одного замкнутого витка все катушки в трансформаторе звенеть не будут.

Тестирование строчной развертки при малом напряжении питания

Так же можно найти замкнутые витки в отклоняющих системах и трансформаторах импульсных блоков питания.

И наконец, необходимо немного сказать о проверке ТДКС. Особенности их проверки связаны с тем, что умножитель высокого напряжения смонтирован в трансформаторе вместе с обмотками. Высоковольтные диоды умножителя могут быть пробиты, оборваны, иметь утечку, в результате чего анодное и фокусирующее напряжения могут быть занижены или отсутствовать вовсе, а нагрузочное тестирование каскада не позволяет четко разграничить поле поиска неисправности (обмотка, магнитопровод или умножитель). А ведь существуют способы восстановления ТДКС, если у него пробит фильтрующий высоковольтный конденсатор. Да и подобрать и заменить магнитопровод от другого трансформатора не представляет особой трудности.

Подав на первичную обмотку ТДКС импульсы, аналогичные импульсам выходного каскада строчной развертки, можно провести динамическое тестирование, проверить, как выпрямляются и умножаются подаваемые импульсы. Неисправный диод, обмотка или магнитопровод строчного трансформатора приведут к снижению выходного напряжения ТДКС. Динамическое тестирование выполняют тем же тестером, что и нагрузочное тестирование. Следует лишь так отрегулировать напряжение питания, подаваемое на первичную обмотку трансформатора, чтобы размах импульсов на стоке ключевого транзистора тестера был равен примерно 25 В. Измеряют выходное напряжение на аноде кинескопа относительно аквадага. Оно должно быть более 600 В.

Значения измеренного напряжения для исправного ТДКС должны соответствовать указанным в таблице.

Тестирование строчной развертки при малом напряжении питания
(нажмите для увеличения)

Так, например, если в нормально работающем телевизоре амплитуда импульсов на коллекторе выходного транзистора строчной развертки равна 900 В, а напряжение на аноде кинескопа - 25 кВ, то при проверке ТДКС по указанной выше методике на выходе умножителя должно присутствовать напряжение около 695 В (в таблице эти значения выделены жирным шрифтом).

Рассмотренный принцип проверки строчной развертки положен в основу работы многих фирменных приборов. Однако по цене они недоступны рядовым радиолюбителям и частным ремонтникам. А описанный здесь простой тестер может вполне заменить такие приборы.

Автор: Д.Малород, г.Ковров Владимирской обл.

Смотрите другие статьи раздела Телевидение.

Читайте и пишите полезные комментарии к этой статье.

<< Назад

Последние новости науки и техники, новинки электроники:

Оптимальная продолжительность сна 12.11.2025

Сон играет ключевую роль в поддержании здоровья, когнитивных функций и общего самочувствия. Несмотря на широко распространенный стереотип о восьмичасовом сне, последние исследования показывают, что оптимальная продолжительность сна для большинства здоровых взрослых ближе к семи часам. Эволюционный биолог из Гарварда, Дэниел Э. Либерман, утверждает, что традиционная норма восьми часов сна - это скорее культурное наследие индустриальной эпохи, чем биологическая необходимость. По его словам, полевые исследования, проведенные в сообществах, не использующих электричество, показывают, что средняя продолжительность сна составляет 6-7 часов, что значительно отличается от общепринятого стандарта. Современные эпидемиологические данные подтверждают этот взгляд. Исследования выявили так называемую "U-образную кривую" зависимости между продолжительностью сна и рисками для здоровья. Минимальные показатели заболеваемости и смертности наблюдаются именно у людей, спящих около семи часов в сутки. ...>>

Дефицит кислорода усиливает выброс закиси азота 12.11.2025

Парниковые газы играют ключевую роль в изменении климата, а закись азота (N2O) - один из наиболее опасных среди них. Этот газ не только втрое сильнее углекислого газа в удержании тепла, но и разрушает озоновый слой. Недавнее исследование американских ученых показало, что микробы в зонах с низким содержанием кислорода активно производят N2O, усиливая глобальные климатические риски. Команда из Университета Пенсильвании изучала прибрежные воды у Сан-Диего и провела наблюдения на глубинах от 40 до 120 метров в Восточной тропической северной части Тихого океана - одной из крупнейших зон дефицита кислорода. Исследователи сосредоточились на том, как морские микроорганизмы превращают нитраты в закись азота. В ходе работы выяснилось, что существует два пути образования N2O. Один путь начинается с нитрата, другой - с нитрита. На первый взгляд более короткий путь должен быть эффективнее, однако микробы, использующие нитрат, продуцируют больше газа, поскольку этот "сырьевой" источник более д ...>>

Омега-3 помогают молодым кораллам выживать 11.11.2025

Сохранение коралловых рифов становится все более актуальной задачей в условиях глобального изменения климата. Молодые кораллы особенно уязвимы на ранних стадиях развития, когда стрессовые условия и нехватка питательных веществ могут привести к высокой смертности. Недавнее исследование ученых из Технологического университета Сиднея показывает, что специальные пищевые добавки способны существенно повысить выживаемость личинок кораллов. В ходе работы исследователи разработали особый состав "детского питания" для коралловых личинок. В него вошли масла, богатые омега-3 жирными кислотами, а также важные стерины, необходимые для формирования клеточных мембран. Личинки, получавшие эти добавки, развивались быстрее, становились крепче и демонстрировали более высокую устойчивость к стрессовым факторам. Особое внимание ученые уделили липидам. Анализ показал, что личинки активно усваивают эти вещества, что напрямую влияет на их жизнеспособность. Стерины, содержащиеся в корме, повышают устойчи ...>>

Случайная новость из Архива

Беспилотный самолет-амфибия для доставки почты на остров 05.07.2019

Китайская компания UVS Intelligence System испытала свой беспилотный самолет-амфибию доставкой почты на один из островов архипелага Шэнсы.

Беспилотный гидросамолет U650, разработанный UVS Intelligence System, построен на базе испанского сверхлегкого гидросамолета Colyaer Freedom S100. Размах крыла U650 составляет 12,4 метра. Летать аппарат способен на скорости 190 километров в час.

Flightglobal, UVS Intelligence System провела испытания U650 - доставкой почты на один из островов архипелага Шэнси. В рамках теста U650 с грузом массой 200 килограммов совершил перелет из Шанхая к острову, проведя в воздухе 52 минуты (доставка почты лодкой, для сравнения, занимает примерно два-три часа).

Разработана технология для добычи воды на Луне
06.07.2019
Вода - важный ресурс для освоения космоса, поскольку ее можно химически разделить на водород и кислород, который затем можно использовать в качестве ракетного топлива. Возможность заправки ракет на Луне откроет перед человечеством новые горизонты и снизит стоимость полетов за пределы орбиты спутника.

В прошлом ученые уже предлагали начать разработку лунного грунта: при помощи тяжелого оборудования выкапывать из реголита ледяные блоки и вытапливать из них воду на поверхности. Однако у Фила Мецгера и Джули Бриссет, получивших контракт, есть другая идея. Они предлагают пробурить глубокие скважины, через которые будет нагнетаться тепло. Так можно растопить замерзшую в реголите воду, которая поднимется наверх в виде пара. Этот способ требует меньше оборудования, он более прост и надежен.

"Когда речь заходит о доставке грузов в космос, масса имеет значение", - считает Мецгер. С этим согласны представители United Launch Alliance, которые сочли такой метод вполне реалистичным и экономически выгодным.

"Получение ракетного топлива на Луне может оказаться значительно дешевле, чем его перевозка с Земли с ее высокой гравитацией, - заявил Бернард Каттер, главный ученый компании United Launch Alliance. - Это, в свою очередь, позволит снизить стоимость полетов в 5 раз".

Главная проблема, стоящая сейчас перед учеными, - определить верную геометрию отверстий, чтобы увеличить объем нагреваемой зоны и время, в течение которого она будет сохранять тепло.

Другие интересные новости:

▪ Электрокроссовер Kia EV3

▪ CC2591 - микросхема высокочастотного усилителя

▪ Balluga Bed: умная кровать

▪ Концептуальный самоуправляемый автомобиль Mitsubishi Electric EMIRAI 4

▪ Робот-летучая мышь

Лента новостей науки и техники, новинок электроники

 

Интересные материалы Бесплатной технической библиотеки:

▪ раздел сайта Ограничители сигнала, компрессоры. Подборка статей

▪ статья Как хороши, как свежи были розы. Крылатое выражение

▪ статья Как был изобретен современный способ производства дроби? Подробный ответ

▪ статья Пневмопарусник. Личный транспорт

▪ статья Выносной щуп - делитель частоты на 10 для частотомера FC250. Энциклопедия радиоэлектроники и электротехники

▪ статья Цветочный магазин в платке. Секрет фокуса

Оставьте свой комментарий к этой статье:

Имя:


E-mail (не обязательно):


Комментарий:




Комментарии к статье:

Валерий Тимашев
Статья полезная. Надо проверить как это пойдёт на практике. Позже отпишу и дам оценку этому методу.


Главная страница | Библиотека | Статьи | Карта сайта | Отзывы о сайте

www.diagram.com.ua

www.diagram.com.ua
2000-2025