Бесплатная техническая библиотека
Многополосный бесфильтровый эквалайзер. Энциклопедия радиоэлектроники и электротехники

Энциклопедия радиоэлектроники и электротехники / Регуляторы тембра, громкости
Комментарии к статье
Для регулировки амплитудно-частотной характеристики усилителей обычно используют многополосные активные или пассивные RC- или LC-фильтры. Такие устройства содержат большое количество элементов, требующих индивидуальной регулировки, и не могут быть использованы в компактной аппаратуре.
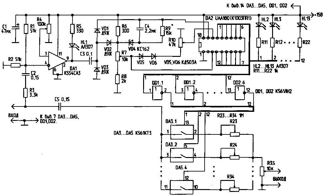
Схема простого бесфильтрового эквалайзера, имеющего 12 частотных каналов, приведена на рисунке. Формирователь прямоугольных управляющих импульсов выполнен на компараторе DA1. С выхода компаратора сигнал поступает на преобразователь "частота/напряжение", выполненный на основе элементов С3, С4, VD1, VD2, R9. Сигнал, напряжение которого пропорционально частоте входного сигнала, поступает на вход управления линейной светодиодной шкалой (вывод 17) микросхемы DA2. Сигналы, снимаемые с микросхемы DA2, через инверторы DD1, DD2 управляют включением 12 аналоговых ключей, выполненных на микросхемах DA3...DA5. Выходной сигнал эквалайзера формируется суммированием аналоговых сигналов по всем 12 каналам с раздельным регулированием частотных составляющих потенциометрами R23...R34.
Puc. 1 (нажмите для увеличения)
Порог срабатывания компаратора DA1 устанавливают потенциометром R4. Максимальная чувствительность включения компаратора может быть установлена на уровне 10 мВ. Для обеспечения плавной установки порога, потенциометр R4 желательно выполнить составным (из двух, включенных последовательно и обеспечивающих грубую и плавную регулировку). Светодиод HL1 индицирует наличие надпорогового сигнала на входе устройства. Линейное преобразование частоты входного сигнала в напряжение происходит в полосе частот от О до 2.5...3 кГц . Крутизна преобразования составляет 930 Гц/В. В полосе частот 2,3...3 кГц и выше крутизна преобразования плавно возрастает до 1,77 кГц /В.
Потенциометром R7 устанавливают верхний предел величины управляющего напряжения (от 1 до 6 В), потенциометром R10 - нижний предел (от 0 до 5 В). Стабилитрон VD4 защищает управляющие входы микросхемы DA2 от перенапряжений, одновременно стабилизируя управляющее напряжение. Диоды VD5, VD6 автоматически обеспечивают минимальную разность между верхним и нижним уровнями управляющих напряжений на выводах 3 и 16 микросхемы DA2 в 1 В. Диод VD3 защищает цепь управления светодиодной шкалой от перенапряжения.
Таким образом, если на вход устройства поступает надпороговый аналоговый (или цифровой) сигнал, то по мере увеличения его частоты произойдет плавное поочередное переключение каналов индикации (светодиоды HL2...HL13).
Одновременно управляющие сигналы с выходов микросхемы DA2 через КМОП-инверторы DD1, DD2 поступят на управляющие входы аналоговых "МОП-ключей (микросхемы DA3...DA5). В свою очередь, в зависимости от частоты входного сигнала, эти микросхемы управляют резистивным делителем, формирующим итоговый выходной сигнал.
Полоса пропускания каждого из каналов при установке на управляющих входах 3 и 16 микросхемы DA2 максимального и минимального уровней 6 и О В соответственно, составят для первых шести каналов 400 Гц, для остальных - 760 Гц. Таким образом, первый канал пропустит сигналы частотой ниже 400 Гц, второй - в полосе 400...800 Гц, а последний, 12-й канал пропускает частоты свыше 6 кГц . Регулировкой потенциометров R7 и R10 можно плавно изменять ширину и границы частотных каналов.
Потенциометры R23...R34, регулирующие весовые значения частотных составляющих на выходе эквалайзера, устанавливают в начальное положение таким образом, чтобы их сопротивление было равно 100 кОм. Таким образом, пределы регулировки подъема/завала уровня сигнала по каждому каналу составят 10 раз (20 дБ). Потенциометры R23...R34 могут быть заменены набором коммутируемых сопротивлений,что позволит линеаризовать шкалу регулировки тембра. Сопротивление открытых ключей DA3...DA5 составляет 50...80 Ом. Для снижения влияния коммутационных переходных процессов на качество выходного сигнала эти ключи можно зашунтировать корректирующими RC-цепочками.
Количество частотных каналов можно удвоить типовым каскадным включением микросхем DA2. Диапазоном преобразования "частота/напряжение" можно управлять путем изменения емкости конденсатора C3. Микросхему UAA180 можно заменить полным аналогом - A277D, К1003ПП1 и др. Светодиоды HL2...HL13 динамически индицируют номер задействованного канала управления. Эти элементы, а также светодиод HL1 без ущерба для работы схемы могут быть удалены.
Сигналы с выходов коммутаторов DA3...DA5 могут быть поданы без электрического смешивания их на потенциометре R35 непосредственно на входы индивидуальных маломощных УЗЧ с узкополосными миниатюрными звукоизлучателями. Смешивание сигналов в этом случае будет осуществляться акустически.
Данное устройство можно также использовать в многоканальных цветодинамических установках. В этом случае схему устройства можно существенно упростить, включив вместо светодиодов HL2...HL13 (или последовательно с ними) светодиоды оптронных пар, подключенных к цепи управления тиристоров или симисторов.
Устройство потребляет ток 60 мА при напряжении питания 15 В и одном светящемся светодиоде; при 12В - 50 мА, при 9В - 35 мА. В последнем случае характеристика преобразования "частота/напряжение" заметно изменяется.
Литература
- Шустов М.А. Применение поликомпараторных микросхем в технике радиосвязи. - Радиолюбитель, 1997, N6, С.13-15.
Автор: М.Шутов, г.Томск; Публикация: cxem.net
Смотрите другие статьи раздела Регуляторы тембра, громкости.
Читайте и пишите полезные комментарии к этой статье.
<< Назад
Последние новости науки и техники, новинки электроники:
Токсичность интернета преувеличена
07.01.2026
Социальные сети нередко воспринимаются как арена постоянной агрессии, оскорблений и распространения фейковой информации. Новое исследование Стэнфордского университета показывает, что реальность значительно отличается от популярного представления: интернет гораздо менее токсичен, чем многие пользователи считают.
Ученые опросили более тысячи американцев, попросив их оценить долю пользователей соцсетей, которые ведут себя агрессивно или распространяют ненависть. Оказалось, что впечатления людей сильно преувеличивают масштабы проблемы. Например, респонденты считали, что почти половина пользователей Reddit хотя бы раз оставляла оскорбительные комментарии, тогда как фактические данные платформы показывают, что таких людей не более 3%.
Аналогичная ситуация наблюдается с дезинформацией. Опрос показал, что большинство участников считали почти половину аудитории Facebook распространителями фейковых новостей, однако статистика говорит об обратном: фактическая доля таких пользователей состав ...>>
Процессоры Ryzen AI 400
07.01.2026
Современные вычисления все больше ориентируются на интеграцию искусственного интеллекта и высокую производительность в компактных устройствах, таких как ноутбуки и мини-ПК. Новая линейка процессоров AMD Ryzen AI 400 демонстрирует, как разработчики объединяют мощные центральные ядра, графику и нейросетевые ускорители в одном чипе, чтобы удовлетворять растущие потребности пользователей в играх, контенте и ИИ-приложениях.
AMD представила процессоры серии Gorgon Point, которые включают до 12 ядер Zen 5 и до 24 потоков вычислений. Чипы поддерживают интегрированную графику RDNA 3.5, обеспечивают максимальную тактовую частоту до 5,2 ГГц и имеют энергопотребление от 15 Вт до 54 Вт. Особое внимание уделено NPU, способному обрабатывать до 60 триллионов операций в секунду (TOPS), что делает эти процессоры эффективными для задач с искусственным интеллектом.
Конструкция Ryzen AI 400 сочетает ядра Zen 5 и Zen 5c, обеспечивая высокую гибкость и производительность. Несмотря на то, что архитектур ...>>
Женщины лучше распознают признаки болезни по лицу
06.01.2026
Способность распознавать, что кто-то нездоров, часто проявляется интуитивно: бледная кожа, опущенные веки, уставшее выражение лица могут сигнализировать о недомогании. Новое исследование международной группы ученых показало, что женщины в среднем точнее мужчин улавливают такие тонкие невербальные признаки болезни, что может иметь эволюционные и социальные объяснения.
В отличие от предыдущих работ, где использовались отредактированные фотографии или имитация больных лиц, ученые решили проверить, насколько люди способны распознавать естественные признаки недомогания. Такой подход позволил оценить реальную чувствительность к изменениям в лицах, возникающим при болезни.
В исследовании приняли участие 280 студентов, поровну мужчин и женщин. Участникам предложили оценить 24 фотографии, на которых изображены люди как в здоровом состоянии, так и во время болезни. Это дало возможность сравнить восприятие естественных признаков недомогания в реальных лицах.
Для анализа состояния каждого ...>>
Случайная новость из Архива Выращивание растений в полной темноте
15.07.2022
Биологи из Калифорнийского университета выяснили, как можно полностью отказаться от солнечного света и при этом ускорить рост растений. Используя ацетат в качестве источника углерода, ученые успешно вырастили несколько культур и пищевых микробов в абсолютной темноте.
Новый подход оказался даже эффективнее естественного - например, производство дрожжей без света ускорилось в рекордные 18 раз. Перспективы у технологии огромны, утверждают авторы, - искусственный фотосинтез упростит ведение сельского хозяйства в пасмурных регионах, он же прокормит космонавтов и колонизаторов других планет.
Несмотря на то, что фотосинтез миллионы лет выступал в качестве главного процесса, стимулирующего рост растений, солнечный свет никогда не был идеальным источников энергии. В среднем сельскохозяйственные культуры поглощают лишь от 3% до 6% солнечного света. Изучая различные соли и эфиры, ученые пришли к выводу, что ацетат - основной компонент обычного уксуса - может работать в качестве более эффективной системы замены фотосинтеза.
В ходе исследования ученые подавали ацетат растениям, минуя естественный фотосинтез - все изучаемые объекты находились в темных камерах без доступа к искусственным и естественным источникам света. Команда проверила свою методику на множестве организмов, включая дрожжи, зеленые водоросли, грибковый мицелий, вигну, помидоры, табак, рис, рапс и зеленый горошек. Результат показал, что все эти организмы можно выращивать в ацетатной среде в полной темноте и, в некоторых случаях, даже более эффективно, чем при солнечном свете.
Согласно опубликованным данным, обычные водоросли при поддержке ацетата выращивались в четыре раза эффективнее, а производство дрожжей ускорилось в 18 раз. Секрет успеха новой методики заключается в том, что ацетат встраивает свои молекулярные строительные блоки в работу клеток растений - с ним культуры быстрее перерабатывают углекислый газ и воду в полезные вещества для стимуляции собственного роста. Этот искусственный фотосинтез способен изменить парадигму того, как растения кормят людей.
Обнаружено, что широкий спектр сельскохозяйственных культур может использовать ацетат для встраивания его в основные молекулярные строительные блоки, необходимые организму для роста и процветания. С некоторыми методами селекции и инженерии, над которыми мы сейчас работаем, мы могли бы выращивать культуры с ацетатом в качестве дополнительного источника энергии для повышения урожайности.
Помимо отказа от солнечного света, искусственный фотосинтез снижает требования к земельным ресурсам и воздействие сельского хозяйства на окружающую среду. В долгосрочной перспективе этот подход пригодится как на Земле, так и в космосе. Повышенная энергоэффективность растений, например, позволит накормить больше членов экипажа с меньшими затратами.
|
Другие интересные новости:
▪ Умные весы определяют скорость распространения пульсовой волны
▪ Автомобиль быстрее пули
▪ Численность населения и климат планеты
▪ В космос на самолете
▪ Светодиодный светофор
Лента новостей науки и техники, новинок электроники
Интересные материалы Бесплатной технической библиотеки:
▪ раздел сайта Узлы радиолюбительской техники. Подборка статей
▪ статья Техника безопасности и производственная санитария. Справочник
▪ статья Из чего сделан ладан? Подробный ответ
▪ статья Функциональный состав телевизоров Sony. Справочник
▪ статья Устройство задержки включения холодильника. Энциклопедия радиоэлектроники и электротехники
▪ статья Улучшение работы сварочных аппаратов. Энциклопедия радиоэлектроники и электротехники
Оставьте свой комментарий к этой статье:
Главная страница | Библиотека | Статьи | Карта сайта | Отзывы о сайте

www.diagram.com.ua
2000-2026