Menu Home

Бесплатная техническая библиотека для любителей и профессионалов Бесплатная техническая библиотека


Акустическая система VERNA 50А. Энциклопедия радиоэлектроники и электротехники

Бесплатная техническая библиотека

Энциклопедия радиоэлектроники и электротехники / Акустические системы

 Комментарии к статье

Вниманию читателей предлагается описание еще одной акустической системы нашего постоянного автора А. Демьянова. Она изготовлена на базе отечественных головок громкоговорителей: 25ГДН-3-4, 5ГДШ-5-4 и 6ГДВ-4-8 и имеет неплохие технические характеристики. Так, благодаря установленным в НЧ отсеке громкоговорителей АС панелям "мягкого" акустического сопротивления (ПМАС) удалось существенно улучшить воспроизведение низших звуковых частот, а доработка СЧ головки по методике В. Шорова позволила получить легкое и чистое звучание.

Несмотря на широкий выбор АС на российском рынке, это не снизило интереса к самостоятельному их изготовлению. Основные причины такого явления, по мнению автора, - неудовлетворенность любителей звукозаписи реальным качеством звучания АС зарубежного производства, особенно средней ценовой категории; бедный выбор отечественных промышленных систем, да и достаточно высокая их стоимость.

Главное же заключается в желании радиолюбителей-конструкторов построить АС, рассчитанную на работу в конкретном помещении и в составе имеющегося в распоряжении слушателя звукоусилительного тракта. Самостоятельному творчеству способствует и огромный рынок комплектующих элементов: головок громкоговорителей, отделочных материалов, всевозможных аксессуаров и т. п. Немаловажную роль, конечно, играет и тот факт, что созданная своими силами АС обойдется ее создателю в два-три раза дешевле промышленной.

При разработке предлагаемой конструкции самодельной АС ставилась задача - создать ее на базе постоянно имеющихся в продаже и хорошо известных широкому кругу потребителей отечественных головок громкоговорителей. В результате была разработана АС "VERNA 50А" (рис. 1), предназначенная для установки на подставки высотой 40...50 см. С ее помощью можно озвучить помещение площадью до 25 м2 и воспроизводить самые разнообразные музыкальные произведения.

Акустическая система VERNA 50А

Ее технические характеристики: номинальное электрическое сопротивление - 8 Ом; номинальный диапазон воспроизводимых частот - 50...20 000 Гц при неравномерности АЧХ 2 %: уровень характеристической чувствительности - 85.5 дБ/Вт/м; номинальная (максимальная шумовая) мощность - 50 (75) Вт; габариты - 215x315x600 мм; масса одного громкоговорителя АС - 25 кг.

Каждый громкоговоритель АС представляет собой трехполосный фазоинвертор с двумя НЧ головками 25ГДН-3-4. расположенными в нижнем отсеке обьемом 17 дм3, СЧ головкой 5ГДШ-5-4. размещенной в специальном боксе, и ВЧ головкой 6ГДВ-4-8. установленной в верхней части корпуса.

Передняя панель громкоговорителя (рис. 2) изготовлена из массива березы и имеет толщину 40 мм. Ее форма и расположение на ней головок выбраны с учетом их реальных электроакустических характеристик и диаграмм направленности в диапазоне частот 300...20 000 Гц.

Акустическая система VERNA 50А

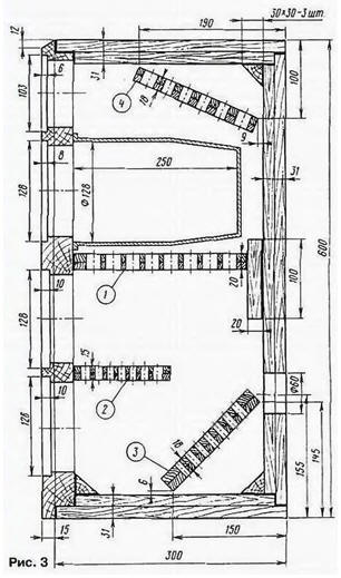
Остальные панели корпуса громкоговорителя (рис. 3) - двухслойные: с внутренней стороны - ДСП толщиной 16 мм, с наружной - мебельная фанера толщиной 15 мм.

Акустическая система VERNA 50А

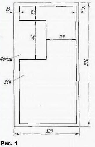
При склеивании клеем ПВА-Э эти материалы выдерживались под грузом (около 120 кг) в течение трех суток. Это помогло получить панели с декрементом затухания порядка 0.9 и хорошими демпфирующими свойствами. В боковых панелях часть слоя ДСП вырезана (рис. 4), что необходимо для беспрепятственной установки пластин, образующих проходы фазоинвертора.

Акустическая система VERNA 50А

Как видно из рис. 3, в местах соединений панели имеют выбранную "четверть", что обеспечивает максимальное вибродемпфирование и необходимую жесткость корпуса громкоговорителя. Его масса без головок и платы фильтров равна 20 кг.

Следует заметить, что использование мощной передней панели и двухслойной конструкции остальных из материалов с разным декрементом затухания не случайно. Дело в том. что при малых размерах НЧ головок, большой их массе (2 кг) и резонансной частоте 50 Гц получить хорошее звучание низких звуковых частот возможно лишь при тщательном демпфировании акустического оформления. Именно это и было реализовано с учетом указанных выше особенностей конструкции корпуса громкоговорителей АС. Его стенки не вибрируют даже во время воспроизведения музыкального сигнала с большим содержанием низкочастотных составляющих мощностью до 70 Вт.

Головки громкоговорителей закреплены в выборках передней панели корпуса. Низкочастотные головки установлены на демпфирующие уплотнительные кольца из натурального войлока толщиной 8 мм, а среднечастотная и высокочастотная - на кольца из фетра толщиной 6 и 3 мм соответственно.

Дополнительную жесткость громкоговорителя корпуса АС. а значит, и большее его демпфирование обеспечивают панели "мягкого" акустического сопротивления 1 - 4 (см. рис. 3 и рис. 5). Все они изготовлены из фанеры и вклеены в корпус. Число и площадь отверстий в панелях определялись опытным путем. Панели демпфируют основные резонансные частоты НЧ головок и уменьшают амплитуду смещения их диффузоров, в результате чего снижаются нелинейные искажения и улучшается линейность АЧХ в области 45...600 Гц.

Акустическая система VERNA 50А

Для достижения монолитности конструкции громкоговорителей АС в торцы их передних панелей вставлено по 30 (с каждой стороны) дубовых шкантов диаметром 8 и длиной 50 мм (на рис. 3 не показаны). Такие же шканты установлены в торцы верхних, нижних и задних панелей соответственно 13. 13 и 30 штук. Все они закреплены клеем. Шкантами диаметром 6 и длиной 40 мм усилены и торцы всех перфорированных панелей.

Среднечастотная головка 5ГДШ-5-4 установлена в стандартный пластмассовый бокс промышленного изготовления с внутренним объемом 2.8 дм3 (рис. 6).

Акустическая система VERNA 50А

Бокс прикреплен к внутренней поверхности передней панели четырьмя шурупами, зафиксированными эпоксидным клеем. Внутри СЧ бокс оклеен натуральным мягким войлоком толщиной 12 мм Около 1 дм3 объема бокса заполнено хлопчатобумажным ватином массой 120 г, а вся остальная его часть - хлопчатобумажной ватой из расчета 100 г/дм3. Такое звуковое демпфирование практически полностью исключило влияние внутренних резонансов на диффузор СЧ головки и обеспечило неравномерность АЧХ АС в диапазоне 500...5000 Гц не более ±2 дБ.

Проходы (щели) фазоинверторов образованы боковыми панелями корпуса (рис. 6) и металлическими пластинами из алюминиевого сплава Д16Т (рис. 7).

Акустическая система VERNA 50А

Пластины крепят шурупами к деревянному бруску (рис. 8) который приклеивают к передней панели корпуса громкоговорителя. Переменное сечение прохода препятствует возникновению стоячих волн и. как следствие, предотвращает появление бубнения при работе фазоинвертора. Площади отверстий и глубина прохода настроены на частоту 47 Гц. Расположение щелей фазоинвертора вдоль краев передней панели способствует снижению отражений звуковых волн от ее поверхности.

Акустическая система VERNA 50А

Изнутри корпус громкоговорителя оклеен мягким натуральным войлоком толщиной 17 мм. поверх которого приклеены валики из хлопчатобумажного ватина диаметром 50 и длиной 150 мм. Внутренняя поверхность передней панели предварительно залита смесью клея ПВА-Э с опилками бука, толщина высохшего слоя - 5 мм.

По нижнему и верхнему краям задней панели вклеены буковые трехгранные бруски-уголки со стороной 30 мм. Такой же брусок установлен между нижней и передней панелями. Бруски снимают продольные напряжения, возникающие при деформациях корпуса и при установке громкоговорителей АС на недостаточно массивные и жесткие подставки.

Внешняя поверхность передней панели каждого громкоговорителя тонирована "под красное" дерево, а остальные отделаны шпоном красного дерева. Передняя панель имеет съемную рамку, затянутую акустически прозрачной тканью.

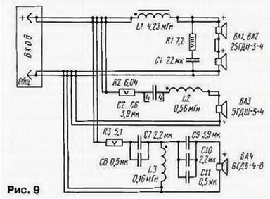
Принципиальная схема разделительных фильтров приведена . на рис. 9. НЧ и СЧ головки включены через фильтры L1R1C1 (6 дБ/окт) и R2C2-C6L2 (6 дБ/окт) соответственно, а ВЧ головка - через фильтр (18 дБ/окт) R3C7C8L3C9-C11. Детали фильтра размещены ча плате из фанеры толщиной 10 мм размерами 100-55 мм. Монтаж выполнен без применения соединительных проводов, их функции выполняют выводы деталей. При сборке использованы резисторы: ПЭВ-8 (R1) и С5-16МВ-5В (R2. R3). Все конденсаторы К73-16 на рабочее напряжение 63 (CI, С2) и 160 В (остальные).

Катушка L1 намотана на магнитопроводе размерами 8х15х85 мм из феррита 2000НМ. Ее обмотка состоит из 240 витков провода ПЭЛ-1 1.12. Намотка виток к витку в три слоя.

Обмотки катушек L2, L3 размещены на цилиндрических каркасах промышленного производства диаметром 18 и высотой 20 мм. Первая из них содержит 212. а вторая - 120 витков провода ПЭЛ-1 0.56. Обмотки готовых катушек пропитаны клеем БФ-4 и стянуты хлорвиниловой лентой.

Плата с разделительным фильтром установлена в нижней части задней панели корпуса громкоговорителя. Б непосредственной близости от нее размещена панель с зажимами для подключения громкоговорителя к усилителю мощности.

Для соединения фильтров с СЧ и НЧ головками и входными гнездами использовано по два многожильных (17 жил) посеребренных провода с площадью сечения 1,8 мм (рис. 9) в фторопластовой изоляции.

Акустическая система VERNA 50А

У головок, предназначенных для установки в громкоговорители, были тщательно проверены основные технические характеристики: номинальное электрическое сопротивление постоянному току, частота основного резонанса, уровень характеристической чувствительности и модуль полного электрического сопротивления в воспроизводимом диапазоне частот. Проверка проводилась по ГОСТ 16122 - 67 "Громкоговорители. Методы электроакустических испытаний" [ 1].

Отобранные для работы в громкоговорителях АС НЧ головки имели сопротивление постоянному току 3,53 (две) и 3,58 (две) Ом, частоты основного резонанса 47 (две) и 50 (две) Гц, уровень характеристической чувствительности 85.4 дБ/Вт/м.

В качестве СЧ головок были взяты экземпляры с сопротивлением звуковых катушек 3,68 и 3,66 Ом. с основными резонансными частотами 173 и 171 Гц и уровнем характеристической чувствительности 92 дБ/Вт/м.

СЧ головки были доработаны по методике, предложенной В. Шороеым [2]. предполагающей пропитку их диффузоров мастикой на основе герлена и установку на окна диффузородержателей ПАС. состоящих из двух-трех слоев синтетического материала, изготовленного в соответствии с ТУ 17 РСФСР 35-3941 - 81.

Отобранные для АС ВЧ головки имели сопротивление постоянному току 6,24 и 6,3 Ом. основные резонансные частоты 2510 и 2530 Гц. характеристическую чувствительность 92 дБ/Вт/м.

ВЧ головки также подверглись небольшой доработке. Для этого они были разобраны, звуковые катушки отцентрированы заново, а количество звукопоглотителя внутри их куполов увеличено в три раза.

Для измерений и настройки использовалась следующая измерительная аппаратура: звуковой генератор ГЗ-34. вольтметр универсальный В7-26. осциллограф С1 -91. измеритель высокочастотный Е7-9. мультиметр Ф4800. а также эталонные катушки индуктивности и конденсаторы.

При самостоятельном изготовлении конструкции следует придерживаться следующей последовательности сборки.

Вначале тщательно отобрать материалы. Склеиваемые поверхности обработать крупнозернистой наждачной бумаюй. Клей ПВА-9 используется для склеивания двухслойных панелей корпуса. В остальных случаях в качестве клея применяется смесь из ПВА-Э и мелких опилок ДСП (бука, дуба) в соотношении 10:3.

Затем из подготовленных панелей следует собрать каркас - без передней и задней панелей и зафиксировать его "прямые" углы с помощью металлических уголков и струбцин - до полного высыхания клеевой смеси (двое-трое суток).

Далее в соответствии с рис. 3 вклеить в каркас бруски треугольного сечения. Через сутки в торны верхних и нижних панелей с шаг ом 20. 25 мм на клею установить деревянные шканты диаметром 8 и длиной 50 мм.

Теперь согласно реальным внешним и внутренним размерам нужно изготовить передние и задние панели (см. рис. 2 и 3). На внутренней поверхности передней панели, вдоль отверстий выхода фазоинверторов. установить пластины (рис. 7), прикрепленные шурупами к брускам (рис. 8).

После этого шурупами с внутренней стороны передней панели корпуса громкоговорителя закрепляют СЧ бокс. Затем с помощью клея устанавливают на свое место в каркасе переднюю панель и выдерживают ее в течение четырех суток под грузом 50... 100 кг. После чего в торцы передней панели вставляют деревянные шканты.

Внутрь корпуса, согласно рис. 3, склеивают панели ПМАС (рис. 5) и выдерживают их двое-трое суток. При этом панель 1 (см. рис. 5) устанавливают в конце сборки корпуса, т. е. после установки задней панели.

На боковых панелях, вдоль изогнутой части пластин фазоинверторов. вплотную к ним эпоксидным клеем приклеивают панели из фанеры толщиной 12 мм так, чтобы образовались проходы.

НЧ отсеки громкоговорителей АС оклеены мягким натуральным войлоком толщиной 17 мм. Во все их углы вклеены изготовленные из хлопчатобумажного ватина валики диаметром 40 и длиной 100 мм. Во избежание передемпфирования валики из ватина не устанавливают рядом со входом фазоинверторов ближе 60...70 мм.

И последнее. Для сохранения величины характеристической чувствительности рекомендуется для подсоединения АС к усилителю применять многожильный провод большого сечения.

При субъективном прослушивании АС в качестве источников сигнала использовались проигрыватели компакт-дисков "PIONEER PDS502" и "DENON 1015м и электропроигрыватель для воспроизведения записи с виниловых грампластинок "PIONEER PL640".

Помимо оценки звучания AC "VERNA 50А", проводилось его сравнение с звучанием АС средней и выше средней стоимостных групп: "Status S50" фирмы AR (США) и "АЕ 520" фирмы Acoustic Energy (Англия).

Слушателям были предложены грампластинки с записями классической музыки русских и зарубежных композиторов ("Всенощное бдение" С. Рахманинова, "Шехерезада" Римского-Корсакова, "Двадцать четыре каприса" Н. Паганини) и компакт-диски с записями эстрадной ("Cadavrexguis" - Amanda Lear, "Na Na Hey Hey" - Донна Саммер, сборник "Весь этот джаз"), а также национальной японской, индийской и китайской музыки ("Tai Chi Too", "Shaman", "Seven Times Seven" - Oliver Shanti).

Прослушивание проводилось в несколько этапов в течение четырех дней. Присутствовали любители звукозаписи с большим стажем, разработчики АС. студенты Московской консерватории.

Все слушатели отметили чистое, неискаженное звучание AC 'VERNA 50А" на минимальной (1...4 Вт) и средней (20...30 Вт) мощности. Никто из экспертов не испытывал утомления, даже при длительном прослушивании, в то время как звучание AC "Status S50" и "АЕ 520" начинало их утомлять уже через 20...30 мин.

Литература

  1. И. А. Алдошина, А. Г. Войшвилло. Высококачественные акустические системы и излучатели - М . Радио и связь. 1985.
  2. В. Шоров, П. Попов. Повышение качества звучания громкоговорителей - Радио. 1983. № 6. с. 50-53.

Автор: А.Демьянов

Смотрите другие статьи раздела Акустические системы.

Читайте и пишите полезные комментарии к этой статье.

<< Назад

Последние новости науки и техники, новинки электроники:

Открыт обращаемый драйвер старения 04.10.2025

Недавняя работа ученых из Сямэньского университета в Китае показала, что в гипоталамусе, главном регуляторе внутренних функций организма, кроется один из ключей к продлению молодости. Команда под руководством Лиге Ленга обнаружила, что снижение уровня белка менина в гипоталамусе связано с ускорением процессов старения. Менин, как выяснилось, играет важную роль в предотвращении воспаления и поддержании нормальной работы нейронов. Когда его уровень снижается, в мозге возрастает активность воспалительных сигналов, что запускает цепную реакцию возрастных изменений во всем организме - от ослабления когнитивных функций до потери плотности костей и истончения кожи. Чтобы понять, как именно менин влияет на старение, ученые вывели генномодифицированных мышей, у которых этот белок можно было выборочно отключить. Даже у молодых животных такое вмешательство быстро привело к ухудшению памяти, снижению прочности костей и эластичности кожи, а также к укорочению жизни. Эти результаты убедительно ...>>

Твердотельные батареи Panasonic 04.10.2025

Твердотельные аккумуляторы считаются следующим шагом в эволюции энергосистем: в отличие от традиционных литиево-ионных, они не содержат жидкого электролита, что существенно снижает риск возгорания и утечки. Именно на это делает ставку Panasonic, намереваясь завершить подготовку первых образцов к марту 2027 года, то есть к концу 2027 финансового года. Как сообщил технический директор подразделения Panasonic Energy Сеичиро Ватанабе, после выпуска опытных моделей клиенты проведут тесты, которые могут занять около двух лет, прежде чем начнется полноценное серийное производство. Хотя основным направлением для компании по-прежнему остаются литиево-ионные аккумуляторы, Panasonic стремится использовать свой опыт в сфере электромобильных технологий, чтобы выйти на новые рынки - прежде всего в области роботов и промышленных систем. На этом направлении японская корпорация намерена соперничать с такими компаниями, как TDK, уже закрепившимися в сегменте твердотельных решений. Интерес к новой ...>>

Кислотность океана разрушает зубы акул 03.10.2025

Мировые океаны выполняют важнейшую функцию - они поглощают около трети углекислого газа, выбрасываемого в атмосферу. Это помогает замедлять темпы глобального потепления, но имеет и обратную сторону. Растворяясь в воде, CO2 образует угольную кислоту, которая повышает концентрацию водородных ионов и приводит к снижению pH. Вода становится более кислой, а последствия этого процесса уже заметны для морских экосистем. Средний показатель кислотности океана сейчас равен примерно 8,1, тогда как еще недавно за условную норму брали значение 8,2. По прогнозам, к 2300 году уровень может упасть до 7,3 - это сделает океан почти в десять раз кислее нынешнего состояния. Для обитателей морей подобные изменения означают не просто сдвиг химического равновесия, а реальную угрозу физиологическим процессам, начиная от формирования раковин у моллюсков и заканчивая охотничьим поведением акул. Чтобы выяснить, как именно кислотная среда отражается на зубах акул, группа немецких исследователей провела эксп ...>>

Случайная новость из Архива

Сверхсветовой НЛО 08.02.2012

Что-то странное происходит в соседней галактике Сигара (она же М82). Как сообщает один из авторов открытия, британский астрофизик Том Макслоу из Астрофизического центра в Джодрел Бэнк, еще в мае прошлого года, наблюдая за взрывом Сверхновой (SN2008iz) в этой галактике, ученые, используя сеть радиотелескопов MERLIN, обнаружили, что из ее центральной части начали поступать радиосигналы, отличающиеся от всего, что им когда-либо удавалось зафиксировать в космосе.

Яркое пятно радиоизлучения держалось всего несколько дней, затем резко уменьшило яркость, но до сих пор не исчезло из вида и не изменило спектр. По оценкам ученых, это вряд ли может являться следом сверхновой, поскольку обычно он имеет иной спектр излучения. Кроме того, поперечная скорость обнаруженного учеными источника в четыре раза превышает скорость света.

Однако физики не предают этому явлению значения и называют его "оптической иллюзией". По их оценке, подобное можно наблюдать в том случае, если на них небольшим углом мчится газовая струя, разогретая черной дырой и разогнавшаяся до достаточно большой скорости. При этих условиях, говорят они, сказываются эффекты теории относительности, и нам кажется, что предмет передвигается с поперечной скоростью, превышающей световую.

Тем не менее, объяснение ученых не вписывается в реальную картину. Несмотря на то, что галактика Сигара похожа на нашу, в центре ее нет черной дыры. Все три ее черных дыры находятся не в центре, а откуда исходит странный сигнал, черной дыры нет. Предположили было, что сверхсветовой эффект вызван неким микроквазаром. Это было бы хорошим объяснением, но там нет ничего, похожего на микроквазар, они должны светить ярче, да к тому же, микроквазары должны излучать мощный рентген, который данным предметом не излучается. "Так что мы не знаем, что это за штука", - признается Том Макслоу.

Галактика М82 находится в Большой медведице, в 12 миллионах световых лет от Земли. Как и наша, это спиральная галактика, но в два раза меньше. Ее отличительная особенность - взрывное рождение массивных звезд.

Другие интересные новости:

▪ Восстановление кости с помощью звука

▪ Пайка без нагрева

▪ В Латвии регламентируют запахи

▪ Яркий свет улучшает работу важных генов

▪ Горы, лыжи и солнце

Лента новостей науки и техники, новинок электроники

 

Интересные материалы Бесплатной технической библиотеки:

▪ раздел сайта Узлы радиолюбительской техники. Подборка статей

▪ статья Не Шекспир главное, а примечания к нему. Крылатое выражение

▪ статья Что было в Америке до ее открытия Колумбом? Подробный ответ

▪ статья Диатез. Медицинская помощь

▪ статья Доработка электронной книги Texet TB-840HD. Энциклопедия радиоэлектроники и электротехники

▪ статья Блок питания для Си-Би радиостанции. Энциклопедия радиоэлектроники и электротехники

Оставьте свой комментарий к этой статье:

Имя:


E-mail (не обязательно):


Комментарий:





Главная страница | Библиотека | Статьи | Карта сайта | Отзывы о сайте

www.diagram.com.ua

www.diagram.com.ua
2000-2025