Menu Home

Бесплатная техническая библиотека для любителей и профессионалов Бесплатная техническая библиотека


Портативная система звукоусиления с универсальным питанием. Энциклопедия радиоэлектроники и электротехники

Бесплатная техническая библиотека

Энциклопедия радиоэлектроники и электротехники / Усилители мощности транзисторные

 Комментарии к статье

В некоторых случаях для звукоусиления применение мегафона явно недостаточно из-за его ограниченных возможностей и низкого качества, а выезд с системой озвучивания с микшерным пультом - явный "перебор" по средствам, В таких случаях окажется полезной описываемая система звукоусиления с рядом интересных эксплуатационных достоинств.

Для системы звукоусиления, предназначенной для разъездной работы (собрания, лекции и т. п.), нет необходимости иметь большую мощность. Более важны габариты и вес, а также возможность питания как от сети, так и от аккумуляторов.

Опыт показывает, что в большинстве случаев для нормальной работы вполне достаточно иметь выходную мощность двухканального усилителя по 20 Вт на канал. Громкоговорителями с большой чувствительностью (отдачей) при выходной мощности УМЗЧ 20 Вт можно озвучивать открытое пространство на расстоянии до 100 м.

Сейчас в продаже есть много микросхем, позволяющих с малым числом навесных элементов собрать двухканальный УМЗЧ с выходной мощностью до 22 Вт на канал (TDA1556Q, TDA1554Q, TDA1555Q, TDA1558Q) или 40 Вт (TDA8560Q, TDA8563Q). Они рассчитаны на напряжение питания 14 В и допускают работу от аккумулятора автомобиля. Всевозможные цепи защиты делают эти микросхемы надежными в работе, и только броски напряжения питания могут привести к выходу их из строя.

Поскольку напряжение сети в сельской местности очень нестабильно а то и просто отключается, то целесообразно, чтобы такие усилители имели универсальное питание: от сети и от аккумулятора. Небольшая мощность усилителя позволяет выбрать относительно легкий сетевой трансформатор и работать не только от автомобильного аккумулятора, но и от небольшого (152x65x98 мм) герметичного аккумулятора на 7 А·ч. Средний потребляемый усилителем ток составляет около 1 А, и такой аккумулятор обеспечивает несколько часов автономной работы аппаратуры. Вряд ли оборудование окажется легким, но в обычном кейсе разместить все, кроме АС, вполне реально.

На рис. 1, а приведена схема одного из вариантов усилителя.

Портативная система звукоусиления с универсальным питанием
(нажмите для увеличения)

Особенностью микросхемы TDA1555Q является наличие в ней детектора искажений, который работает следующим образом. При появлении искажений на выходе усилителя более 2...5 % на выводе 15 появляется напряжение около 24 мВ. Так как при входном уровне сигнала всего на 2 дБ больше допустимого значения искажения на выходе превышают 20 %, их величину можно ограничить, используя напряжение с детектора искажений для регулируемого делителя напряжения с электронным управлением на полевом транзисторе VT1.

Для получения достаточного напряжения управления проще всего использовать компаратор на ОУ с "однополярным" питанием, т. е. с наименьшим выходным напряжением, близким к отрицательному напряжению питания. Подходят, например, микросхемы ОУ LM358N или LM324N. У варианта счетверенных ОУ два из них можно использовать в схеме АРУ, а остальные - в предварительных каскадах: темброблоке, полосовом фильтре или микрофонном усилителе.

Конечно, обычный авторегулятор может обеспечить более высокое качество звучания, но при использовании различных акустических систем их номинальное сопротивление может быть 2, 4 или 8 Ом. В этих случаях соответственно изменяется допустимое значение выходного напряжения. Обычно усилители мощности для таких случаев оборудуются индикаторами перегрузки, а здесь одновременно с индикацией ограничивается уровень искажений. Цепочка R37C31 предназначена для устранения щелчков при включении усилителя.

Более мощная микросхема TDA8560Q (рис. 1,б) имеет специальный "выход напряжения диагностики" (вывод 12); его через резистор 10 кОм подключают к напряжению питания. При ограничении амплитуды выходного сигнала или при коротком замыкании на выходе микросхемы напряжение на выводе 12 уменьшается до 0,6 В. Это изменение напряжения возможно использовать для управления делителем, соединив показанную на схеме цепь смещения из трех резисторов и диода КД522Б с затвором полевого транзистора VT1 типа КП103К или КП103М. В этом случае не нужны компаратор DA2.4 и электронный ключ на VT2. А если не требуется ОУ с "однополяр-ным" питанием, более высокое качество звучания могут обеспечить счетверенные ОУ микросхем К1401УД4, TL084, TL074, LF444 и аналогичные им.

Конечно, полевой транзистор тоже вносит некоторые нелинейные искажения при большом уровне сигнала, но их уровень и спектр существенно меньше тех, что возникают в результате ограничения.

Немного о микрофонном усилителе. Опыт показывает, что внешние наводки доставляют значительно больше неприятностей, чем собственные шумы микросхем и транзисторов усилителя. Хорошие результаты можно получить, если поставить на входе трансформатор или применить инструментальный усилитель с дифференциальным входом и регулировкой коэффициента передачи одним резистором. Микросхему К548УН1А применяют в микрофонных усилителях в бытовой аппаратуре достаточно часто; здесь предлагается вариант использования ее в инструментальном усилителе. Измерения параметров макета с ОУ К140УД6 (вместо DA2.1) при двухполярном питании ±12 В показали, что нелинейные искажения оказываются менее 0,1 %, а интегральные помехи - на уровне -65 дБ. Запас по перегрузке равен 34 дБ. При снижении напряжения питания вдвое соответственно уменьшается и перегрузочная способность, но если нет необходимости пользоваться аккумулятором, можно применить двухполярное питание и сделать при необходимости источник "фантомного" питания (подача питания по сигнальным проводам) +48 В для питания конденсаторных микрофонов высокого качества. Обычно из-за их дороговизны, боязни ударов и влаги такие микрофоны на выездной работе стараются не использовать, но для стационарных условий такая возможность отнюдь не излишняя [1].

Регулятор тембра в усилителе построен с применением ОУ (DA2.2). Изменение частотной характеристики тракта может потребоваться при использовании микрофонов различных типов или для коррекции тембра голоса либо из-за акустической обстановки в зале.

Для звукоусиления на лекции или собрании стереофонический сигнал не нужен; оба канала УМ работают параллельно от одного источника, а при подаче сигнала (возможно, и стереофонического) с проигрывателя компакт-дисков или магнитофона на вход усилителя микрофонный канал отключается контактами входного разъема Х2.

Блок питания описываемой системы несколько необычен. При пониженном напряжении сети, если в блоке нет стабилизатора напряжения, ничего опасного не происходит, лишь снижается максимальная выходная мощность УМ, а вот резкое повышение напряжения может привести к выходу микросхемы из строя, поскольку допустимое напряжение питания некоторых из них ограничено 18 В, да и для сетевого трансформатора опасны скачки напряжения, превышающие 250 и даже 270 В! Внешние стабилизаторы возить с собой обычно не хочется, да и не всегда они могут спасти положение. Нередко устройство защиты от перенапряжения просто отключает аппаратуру, не обеспечивая надежность проведения мероприятия. Сложность защиты трансформатора состоит в том, что усилитель работает в режиме АВ и его потребляемый ток колеблется в десятки раз, поэтому его защита простым включением гасящего резистора не удается.

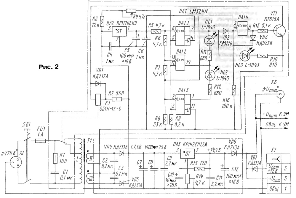
Схема блока питания приведена на рис. 2.

Портативная система звукоусиления с универсальным питанием
(нажмите для увеличения)

Трансформатор Т1 отличается от обычного лишь тем, что в первичной обмотке введена дополнительная секция с числом витков, равным 10 % от основной обмотки (на напряжение 220 В); она соединяется с контактами реле К1. Реле 851Н-1С-С (ток через обмотку около 28 мА при напряжении 12 В) срабатывает уверенно уже от 8,5 В при токе менее 20 мА. Контакты его рассчитаны на коммутацию переменного напряжения 250 В при токе до 7 А. Вторичная обмотка трансформатора Т1 должна обеспечивать выпрямленное напряжение 21...22 В. Некоторый запас напряжения компенсирует возможные понижения напряжения в сети. Двухполупериодное выпрямление от двух обмоток выбрано из тех соображений, что намотать одну обмотку тороидального трансформатора проводом сечением более 1 мм2 труднее, чем две более тонким проводом. Выходной ток микросхемы TDA1555Q достигает 4, a TDA8560Q - 7,5 А. Моточные данные сетевого трансформатора Т1 здесь не приведены, поскольку ныне на радиорынках их можно приобрести или заказать "на любой вкус".

Для защиты микросхемы УМ введен интегральный стабилизатор напряжения DA2 с малым падением напряжения. Одновременно стабилизируется напряжение, используемое для подзарядки внешнего аккумулятора.

Чтобы вывести светодиоды индикации на переднюю панель усилителя, на отдельной плате собран трехуровневый светодиодный индикатор. При пониженном напряжении сети (менее 200 В) светится зеленый светодиод HL2. Если сетевое напряжение более 200 и менее 240 В, светится желтый светодиод HL1. При превышении 240 В вспыхивает красный светодиод HL3. В качестве компараторов используются четыре ОУ микросхемы LM324N (можно К1401УД2 с учетом различия в цоколевке). ОУ DA1.4 используется в качестве "защелки". При повышенном напряжении сети срабатывает реле К1 и напряжение сразу снижается на 10 %, т. е. порог допустимого значения повышается примерно до 270 В. Во избежание "дребезга" и включена эта "защелка"; реле останется включенным даже при снижении напряжения в сети до выключения усилителя. Если напряжение упадет настолько, что будет гореть зеленый светодиод (HL2), нужно выключить и повторно включить усилитель, не опасаясь за его сохранность.

Разъем Х7 позволяет подключить внешний аккумулятор. С контакта 3 снимается напряжение для подзарядки, а на контакт 5 подается напряжение от внешнего аккумулятора. От автомобильного аккумулятора с гнезда "прикуривателя" можно подать на разъем Х7 напряжение через кабель, схема которого приведена на рис. 1,в.

В блоке питания есть дополнительный разъем Х6 ("+Uп") для питания приемника радиомикрофона. Обычно приемники беспроводной системы подключаются к сети через сетевой адаптер, и при питании от аккумулятора возможно только такое подключение.

Аккумуляторный блок АБ выполнен выносным, поскольку он не всегда нужен. К тому же с его помощью возможно подзаряжать выносной аккумулятор от бортовой сети автомобиля во время движения. В аккумуляторном блоке (рис. 3) размещено зарядное устройство со своим светодиодным индикатором напряжения. Этот индикатор на светодиодах очень похож на используемый в блоке питания. При напряжении ниже 11,5В светится мигающий светодиод HL5. Если напряжение более 11,5 В и менее 12,2 В, включен красный светодиод HL4, а при напряжении в интервале 12,2...13,4 В - желтый HL3. Светодиод HL2 - двухцветный. Во время подзарядки аккумулятора он светится красным цветом, и тем ярче, чем больше ток зарядки. При полностью заряженном аккумуляторе зажигается зеленый светодиод, что говорит о необходимости прекратить зарядку.

Портативная система звукоусиления с универсальным питанием

Для подзарядки выносного аккумулятора от бортовой сети автомобиля стабилизатор тока на микросхемах даже с малым падением напряжения оказался неприемлемым. Но вполне успешным оказалось применение простейшего ограничителя тока на транзисторе КТ837К (с любым буквенным индексом) или КТ818А. Ток зарядки аккумулятора ограничивают подбором резистора R2, а наибольшее напряжение, подаваемое с выхода блока питания, устанавливают подстроечным резистором R14 (см. рис. 2). Для проверки напряжения на аккумуляторе при отключенном блоке можно кнопкой SB2 без фиксации ("Контроль") включить индикатор. Если питание усилителя осуществляется от блока и выключатель SB1 включен, то индикатор подключен постоянно.

Для защиты выносного аккумулятора от случайных коротких замыканий в цепи его нагрузки установлен самовосстанавливающийся предохранитель Tипа MF - R400 D141S нa ток 4A. Превышение этого тока приводит к резкому возрастанию сопротивления предохранителя. После устранения замыкания и восстановления нормальной температуры предохранителя его проводимость восстанавливается.

В качестве интегрального стабилизатора DA3 в блоке питания (см. рис. 2) можно использовать фирменный аналог - SD1083, а для стабилизатора DA3 в усилителе можно рекомендовать также КР1158ЕН12В. В усилителе микросхему К548УН1А можно заменить аналогом - LM381. В качестве светодиодного индикатора HL5 желательно применить светодиод, мигающий при пониженном напряжении питания.

При использовании внешнего аккумуляторного блока необходимо укомплектовать его кабелями для подключения к блоку питания и к "прикуривателю" автомобиля.

Конкретную конструкцию системы звукоусиления предлагать не имеет смысла, поскольку она определяется задачами и стилем разработчика. Видимо, переносную систему звукоусиления целесообразно разместить в кейсе, а при конструировании стационарного варианта лучше придерживаться размеров стандартной 19" стойки. При использовании более мощной микросхемы УМЗЧ (TDA8560Q) потребуется сетевой трансформатор примерно на 150 Вт, а для TDA1555Q достаточно и 75 Вт. Форма и размеры светодиодных индикаторов, применение кнопок или тумблеров определяется только доступностью компонентов и собственными предпочтениями.

Акустическую систему целесообразно выполнить из двух громкоговорителей, используя легкие отечественные или импортные головки чувствительностью не менее 92 дБ, при этом полосу звуковоспроизведения вполне достаточно ограничить снизу частотой 100 Гц, а сверху - 8...10 кГц. Корпуса выполняют из древесноволокнистых плит и пенопласта. Конструкция и акустическое оформление (открытый ящик или фазоинвер-тор) - на вкус разработчика.

Отделку поверхности корпусов лучше выполнить из кожезаменителя, а углы корпусов защитить металлическими уголками. Головки защищают металлической сеткой, окрашенной декоративной краской. При изготовлении громкоговорителей из нескольких однотипных головок (при последовательно-параллельном соединении звуковых катушек) их размещают по вертикали для получения более острой диаграммы направленности в вертикальной плоскости и повышения акустического КПД. Выводы громкоговорителей (разъемные) лучше расположить в нижней части корпуса для повышения устойчивости корпуса при случайном рывке соединительного кабеля.

Такую систему звукоусиления можно усовершенствовать, предусмотрев включение приемника радиомикрофона к входу регулятора тембра. Доработку усилителя и изготовление радиомикрофона выполняют с учетом сведений, изложенных в [2].

Литература

  1. Кузнецов Э. Микшерный пульт. - Радио, 2001, № 7, с. 12 - 15.
  2. Кузнецов Э. Радиомикрофон для лекторов. - Радио. 2002, № 3, с. 24, 25.

Автор: Э.Кузнецов, г.Москва

Смотрите другие статьи раздела Усилители мощности транзисторные.

Читайте и пишите полезные комментарии к этой статье.

<< Назад

Последние новости науки и техники, новинки электроники:

Хорошо управляемые луга могут компенсировать выбросы от скота 15.02.2026

Животноводство, особенно разведение крупного рогатого скота, часто обвиняют в значительном вкладе в глобальное потепление из-за мощного парникового газа - метана, который выделяется при пищеварении у жвачных животных. Это вызывает острые политические споры и призывы к сокращению потребления мяса. Однако ученые напоминают, что полная картина климатического воздействия отрасли не ограничивается только выбросами от животных: огромную роль играет окружающая экосистема - пастбища, почва и растительность, которые способны активно поглощать углекислый газ из атмосферы. Исследователи из Университета Небраски-Линкольна решили глубже изучить этот баланс. Группа под руководством профессора Галена Эриксона сосредоточилась на том, как правильно организованные пастбища накапливают углерод в растениях и грунте благодаря естественным процессам, стимулируемым выпасом скота. Ученые подчеркивают, что при достаточном уровне осадков и грамотном управлении такие луга превращаются в мощные природные погло ...>>

NASA тестирует инновационную технологию крыла 15.02.2026

Коммерческая авиация ежегодно расходует колоссальные объемы керосина, что сказывается не только на бюджете авиакомпаний, но и на состоянии окружающей среды. В 2024 году глобальные затраты на авиационное топливо достигли 291 миллиарда долларов, и эта сумма продолжает расти. Чтобы справиться с этими вызовами, NASA активно работает над технологиями, способными заметно повысить аэродинамическую эффективность самолетов. Одним из самых перспективных направлений стало создание специальной конструкции крыла, которая максимизирует естественный ламинарный поток воздуха и минимизирует сопротивление. В январе 2026 года специалисты NASA Armstrong Flight Research Center успешно провели важный этап наземных испытаний концепции Crossflow Attenuated Natural Laminar Flow (CATNLF). Для эксперимента под фюзеляж исследовательского самолета F-15B закрепили вертикально ориентированную масштабную модель высотой около 0,9 м (3 фута), напоминающую узкий киль. Такая компоновка позволила подвергнуть прототип р ...>>

Забота о внуках очень полезна для здоровья мозга 14.02.2026

Общение между поколениями приносит радость всей семье, но мало кто задумывается, насколько активно бабушки и дедушки, заботящиеся о внуках, поддерживают свою умственную форму. Регулярное взаимодействие с детьми стимулирует мозг пожилых людей, помогая сохранять память, скорость мышления и общую когнитивную активность. Новые научные данные подтверждают, что такая добровольная помощь не только важна для общества, но и может замедлять возрастные изменения в мозге. Исследователи из Тилбургского университета в Нидерландах провели анализ, чтобы понять, приносит ли уход за внуками реальную пользу здоровью пожилых людей. Ведущий автор работы Флавия Черечес отметила, что многие бабушки и дедушки регулярно присматривают за детьми, и оставался открытым вопрос, насколько это положительно сказывается на их собственном благополучии, особенно в плане когнитивных функций. Ученые поставили цель выяснить, способен ли регулярный уход за внуками замедлить снижение памяти и других умственных способ ...>>

Случайная новость из Архива

Мемы вредят качеству работе нейросетей 07.10.2025

Исследователи из Техасского университета в Остине, Техасского университета A&M и Университета Пердью пришли к неожиданному выводу: избыточное количество некачественной информации, включая интернет-мемы, может снижать эффективность работы ИИ, буквально "оглупляя" его со временем.

Работа, проведенная этими университетами, стала одной из первых, где было напрямую сопоставлено воздействие неструктурированных и поверхностных данных на когнитивные процессы у людей и машин. Согласно результатам, большие языковые модели, обученные на материале с низкой информационной ценностью, начинают демонстрировать те же эффекты, что и человек, чье мышление формируется под влиянием чрезмерного потребления легкого контента.

Интересно, что подобные закономерности ранее фиксировались только в отношении пользователей социальных сетей. Человек, постоянно находящийся в потоке развлекательных и коротких сообщений, постепенно теряет способность к длительной концентрации и критическому восприятию информации. Аналогичные признаки, как утверждают исследователи, теперь можно наблюдать и у систем искусственного интеллекта.

Особое внимание ученые уделили феномену, который в 2024 году получил официальное признание в Оксфордском словаре - термину "брейнрот" (brainrot), обозначающему когнитивное выгорание, вызванное постоянным взаимодействием с поверхностным цифровым контентом. Ранее этот термин применялся исключительно к людям, однако в ходе исследования оказалось, что цифровые алгоритмы подвержены подобному эффекту, если обучаются на аналогичных данных.

Как отметил аспирант Техасского университета в Остине Джуньюань Хонг, главная проблема современной информационной среды заключается в несоразмерности между темпами роста данных и способностью человека - и теперь уже искусственного интеллекта - осмысливать их. По словам ученого, значительная часть создаваемого контента направлена не на передачу знаний или развитие мышления, а лишь на то, чтобы привлечь внимание и вызвать реакцию, измеряемую кликами.

Эта особенность современной медиаэкосистемы превращает процесс обучения в замкнутый круг: алгоритмы, тренирующиеся на популярном, но поверхностном материале, начинают воспроизводить ту же поверхностность, из которой черпают информацию. Таким образом, с каждым циклом их способность анализировать и формулировать сложные идеи может снижаться, как это происходит с людьми, слишком долго пребывающими в цифровом шуме.

Несмотря на тревожные выводы, ученые считают, что ситуация не безнадежна. Понимание того, как именно качество обучающих данных влияет на "мышление" искусственного интеллекта, дает возможность создать новые методы фильтрации и отбора информации. Если разработчики будут уделять внимание не только объему, но и смысловой ценности контента, нейросети смогут развиваться более осознанно и эффективно.

Другие интересные новости:

▪ Новые DECT-телефоны Panasonic

▪ Барабанное ОЗУ для квантового компьютера

▪ Офисное здание могут напечатать на 3D-принтере

▪ Искусственное солнце

▪ Любой материал превращается в стекло

Лента новостей науки и техники, новинок электроники

 

Интересные материалы Бесплатной технической библиотеки:

▪ раздел сайта Электрику. ПУЭ. Подборка статей

▪ статья На земле весь род людской чтит один кумир священный. Крылатое выражение

▪ статья Кто сумел пересечь пешком Атлантический океан и попытался перейти Тихий? Подробный ответ

▪ статья Работник прачечной учреждения здравоохранения. Типовая инструкция по охране труда

▪ статья Сварочный трансформатор с электронной регулировкой тока. Энциклопедия радиоэлектроники и электротехники

▪ статья Калмыцкие загадки

Оставьте свой комментарий к этой статье:

Имя:


E-mail (не обязательно):


Комментарий:





Главная страница | Библиотека | Статьи | Карта сайта | Отзывы о сайте

www.diagram.com.ua

www.diagram.com.ua
2000-2026