Menu Home

Бесплатная техническая библиотека для любителей и профессионалов Бесплатная техническая библиотека


Импульсный блок питания мощного УМЗЧ

Бесплатная техническая библиотека

Энциклопедия радиоэлектроники и электротехники / Блоки питания

Комментарии к статье Комментарии к статье

Импульсные источники питания широко используются в современной радиоэлектронной аппаратуре. Чаще стали применять их и радиолюбители, о чем свидетельствует возросшее число публикаций в радиотехнической литературе, в частности в журнале "Радио". Однако в большинстве случаев описываются относительно маломощные конструкции. Автор публикуемой статьи предлагает вниманию читателей импульсный блок питания мощностью 800 Вт. От описанных ранее он отличается применением в преобразователе полевых транзисторов и трансформатора с первичной обмоткой со средним выводом. Первое обеспечивает более высокий КПД и пониженный уровень высокочастотных помех, а второе - вдвое меньший ток через ключевые транзисторы и исключает необходимость в развязывающем трансформаторе в цепях их затворов.

Недостаток такого схемного решения - высокое напряжение на половинах первичной обмотки, что требует применения транзисторов с соответствующим допустимым напряжением. Правда, в отличие от мостового преобразователя, в данном случае достаточно двух транзисторов вместо четырех, что упрощает конструкцию и повышает КПД устройства.

В импульсных блоках питания (ИБП) используют одно- и двухтактные высокочастотные преобразователи. КПД первых ниже, чем вторых, поэтому однотактные ИБП мощностью более 40...60 Вт конструировать нецелесообразно. Двухтактные преобразователи позволяют получать значительно большую выходную мощность при высоком КПД. Они делятся на несколько групп, характеризующихся способом возбуждения выходных ключевых транзисторов и схемой включения их в цепь первичной обмотки трансформатора преобразователя. Если говорить о способе возбуждения, то можно выделить две группы: с самовозбуждением и внешним возбуждением. Первые пользуются меньшей популярностью из-за трудностей в налаживании. При конструировании мощных (более 200 Вт) ИБП сложность их изготовления неоправданно возрастает, поэтому для таких источников питания они малопригодны. Преобразователи с внешним возбуждением хорошо подходят для создания ИБП повышенной мощности и порой почти не требуют налаживания.

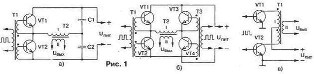
Что касается подключения ключевых транзисторов к трансформатору, то здесь различают три схемы: так называемую полумостовую (рис. 1, а), мостовую (рис. 1, б) и с первичной обмоткой, имеющей отвод от середины (рис. 1, в). На сегодняшний день наибольшее распространение получил полумостовой преобразователь [1]. Для него необходимы два транзистора с относительно невысоким значением напряжения Uкэ max. Как видно из рис. 1, а. конденсаторы С1 и С2 образуют делитель напряжения, к которому подключена первичная (I) обмотка трансформатора Т2. При открывании ключевого транзистора амплитуда импульса напряжения на обмотке достигает значения Uпит/2 - Uкэ max.

Импульсный блок питания мощного УМЗЧ

Мостовой преобразователь [2] аналогичен полумостовому, но в нем конденсаторы заменены транзисторами VT3 и VT4 (рис. 1. б), которые открываются парами по диагонали. Этот преобразователь имеет несколько более высокий КПД за счет увеличения напряжения, подаваемого на первичную обмотку трансформатора, а следовательно, уменьшения тока, протекающего через транзисторы VT1 - VT4. Амплитуда напряжения на первичной обмотке трансформатора в этом случае достигает значения Uпит - 2Uкэ max.

Особняком стоит преобразователь по схеме на рис. 1. в. отличающийся наибольшим КПД. Достигается это за счет уменьшения тока первичной обмотки и. как следствие, уменьшения рассеиваемой мощности в ключевых транзисторах, что чрезвычайно важно для мощных ИБП. Амплитуда напряжения импульсов в половине первичной обмотки возрастает до значения Uпит - Uкэ max. Следует также отметить, что в отличие от остальных преобразователей (1,2) для него не нужен входной развязывающий трансформатор.

В устройстве по схеме на рис. 1. в необходимо использовать транзисторы с высоким значением Uкэ max. Поскольку конец верхней (по схеме) половины первичной обмотки соединен с началом нижней, при протекании тока в первой из них (открыт VT1) во второй создается напряжение, равное (по модулю) амплитуде напряжения на первой, но противоположное по знаку относительно Uпит. Иными словами, напряжение на коллекторе закрытого транзистора VT2 достигает 2Uпит. поэтому его Uкэ max должно быть больше 2Uпит. В предлагаемом ИБП применен двухтактный преобразователь с трансформатором, первичная обмотка которого имеет средний вывод. Он имеет высокий КПД. низкий уровень пульсаций и слабо излучает помехи в окружающее пространство. Автор использует его для питания двухканального умощненного варианта УМЗЧ. описанного в [3]. Входное напряжение ИБП - 180...240 В. номинальное выходное напряжение (при входном 220 В) - 2х50 В. максимальная мощность нагрузки - 800 Вт. рабочая частота преобразователя - 90 кГц.

Принципиальная схема ИБП изображена на рис. 2. Как видно, это преобразователь с внешним возбуждением без стабилизации выходного напряжения. На входе устройства включен высокочастотный фильтр C1L1C2, предотвращающий попадание помех в сеть. Пройдя его, сетевое напряжение выпрямляется диодным мостом VD1 - VD4. пульсации сглаживаются конденсатором C3. Выпрямленное постоянное напряжение (около 310 В) используется для питания высокочастотного преобразователя.

Импульсный блок питания мощного УМЗЧ
(нажмите для увеличения)

Устройство управления преобразователем выполнено на микросхемах DD1-DD3. Питается оно от отдельного стабилизированного источника, состоящего из понижающего трансформатора Т1. выпрямителя VD5 и стабилизатора напряжения на транзисторах VT1, VT2 и стабилитроне VD6. На элементах DDI. 1. DD1.2 собран задающий генератор, вырабатывающий импульсы с частотой следования около 360 кГц. Далее следует делитель частоты на 4, выполненный на триггерах микросхемы DD2.

С помощью элементов DD3.1, DD3.2 создаются дополнительные паузы между импульсами. Паузой является не что иное, как уровень логического 0 на выходах этих элементов, появляющийся при наличии уровня 1 на выходах элемента DDI.2 и триггеров DD2.1 и DD2.2 (рис. 3). Напряжение низкого уровня на выходе DD3.1 (DD3.2) блокирует DD1.3 (DD1.4) в "закрытом" состоянии (на выходе - уровень логической 1).

Импульсный блок питания мощного УМЗЧ

Длительность паузы равна 1/3 от длительности импульса (рис. 3, эпюры напряжений на выводах 1 DD3.1 и 13 DD3.2), чего вполне достаточно для закрывания ключевого транзистора. С выходов элементов DD1.3 и DD1 .4 окончательно сформированные импульсы поступают на транзисторные ключи (VT5. VT6), которые через резисторы R10, R11 управляют затворами мощных полевых транзисторов VT9, VT10.

Импульсы с прямого и инверсного выходов триггера DD2.2 поступают на входы устройства, выполненного на транзисторах VT3. VT4. VT7. VT8. Открываясь поочередно, VT3 и VT7. VT4 и VT8 создают условия для быстрой разрядки входных емкостей ключевых транзисторов VT9, VT10. т. е. их быстрого закрывания. Причем, как видно из рис. 3 (эпюры напряжений на выводах 12 и 13 DD2.2). VT7 и VT8 открываются сразу же после окончания импульса, поэтому при любой выходной мощности каждый из транзисторов VT9, VT10 всегда успевает надежно закрыться до открывания второго. Если бы это условие не выполнялось, через них, а следовательно, через первичную обмотку трансформатора Т2 протекал бы сквозной ток. который не только уменьшает надежность и КПД ИБП. но и создает всплески напряжения, амплитуда которых порой превышает напряжение питания преобразователя.

В цепи затворов транзисторов VT9 и VT10 включены резисторы относительно большого сопротивления R10 и R11.Вместе с емкостью затворов они образуют фильтры нижних час мл, уменьшающие уровень гармоник при открывании ключей. С этой же целью введены элементы VD9-VD12. П16, R17, С12.С13

В стоковые цепи транзисторов VT9. VT10 включена первичная обмотка трансформатора Т2. Выпрямители выходного напряжения выполнены по мостовой схеме на диодах VD13 - VD20, что несколько уменьшает КПД устройства, но значительно (более чем в пять раз) снижает уровень пульсаций на выходе ИБП. Важно отметить, что форма колебаний, почти прямоугольная при максимальной нагрузке, плавно переходит в близкую к синусоидальной при уменьшении мощности до 10...20 Вт. что положительно сказывается на уровне шумов УМЗЧ при малой громкости.

Выпрямленное напряжение обмотки IV трансформатора Т2 используют для питания вентиляторов (см. далее).

В устройстве применены конденсаторы К73-17 (С1. С2. С4). К50-17 (C3), МБМ (С12. С13). К73-16 (С14-С21. С24. С25). К50-35 (С5-С7). КМ (остальные). Вместо указанных на схеме допустимо применение микросхем серий К176. К564. Диоды Д246 (VD1-VD4) заменимы на любые другие, рассчитанные на прямой ток не менее 5 А и обратное напряжение не менее 350 В (КД202К. КД202М. КД202Р, КД206Б. Д247Б). или диодный выпрямительный мост с такими же параметрами, диоды КД2997А (VD13-VD20) - на КД2997Б. КД2999Б. стабилитрон Д810 (VD6) - на Д814В. В качестве VT1 можно использовать любые транзисторы серий КТ817, КТ819. в качестве VT2-VT4 и VT5, VT6 - соответственно любые из серий КТ315, КТ503, КТЗ102 и КТ36К КТ502. КТ3107. на месте VT9, VT10 - КП707В1, КП707Е1. Транзисторы КТ3102Ж (VT7. VT8) заменять не рекомендуется.

Трансформатор Т1 - ТС-10-1 или любой другой с напряжением вторичной обмотки 11... 13 В при токе нагрузки не менее 150 мА. Катушку L1 сетевого фильтра наматывают на ферритовом (М2000НМ1) кольце типоразмера К31М8,5у7 проводом ПЗВ-1 1,0(2x25 витков), трансформатор Т2 - на трех склеенных вместе кольцах из феррита той же марки, но типоразмера К45х28х12. Обмотка I содержит 2x42 витка провода ПЭВ-2 1,0 (наматывают едва провода), обмотки II и III - по 7 витков (в пять проводов ПЭВ-2 0,8), обмотка IV - 2 витка ПЭВ-2 0.8. Между обмотками прокладывают три слоя изоляции из фторопластовой ленты. Магнитопроводы дросселей L2, L3 - ферритовые (1500НМЗ) стержни диаметром 6 и длиной 25 мм (подстроечники от броневых сердечников Б48). Обмотки содержат по 12 витков провода ПЭВ-1 1.5.

Транзисторы VT9. VT10 устанавливают на теплоотводах с вентиляторами, применяемых для охлаждения микропроцессоров Pentium (подойдут аналогичные узлы и от процессоров 486). Диоды VD13-VD20 закрепляют на тепло-отводах с площадью поверхности около 200 см2. Для охлаждения транзисторов выходного каскада УМЗЧ на задней стенке устанавливают вентилятор от компьютерного блока питания или любой другой с напряжением питания 12 В.

При монтаже ИБП следует стремиться к тому, чтобы все соединения были возможно короче, а в силовой части использовать провод возможно большего сечения. ИБП желательно заключить в металлический экран и соединить его с выводом 0 В выхода источника, как показано на рис. 4. Общий провод силовой части с экраном соединяться не должен. Поскольку ИБП не оснащен устройством защиты от короткого замыкания и перегрузки, в цепи питания УМЗЧ необходимо включить предохранители на 10 А.

Импульсный блок питания мощного УМЗЧ

В налаживании описанный ИБП практически не нуждается. Важно только правильно сфазировать половины первичной обмотки трансформатора Т2. При исправных деталях и отсутствии ошибок в монтаже блок начинает работать сразу после включения в сеть. Если необходимо, частоту преобразователя подстраивают подбором резистора R3. Для повышения надежности ИБП желательно эксплуатировать его с УМЗЧ, в котором предусмотрена сквозная продувка вентилятором.

Литература

  1. Жучков В., Зубов О., Радутный И. Блок питания УМЗЧ. - Радио. 1987, № 1. с. 35-37.
  2. Цветаев С. Мощный блок питания. - Радио. 1990. № 9. с. 59-62.
  3. Брагин Г. Усилитель мощности 34. - Радио. 1987. N9 4. с. 28-30.

Автор: Д.Колганов, г.Калуга

Смотрите другие статьи раздела Блоки питания.

Читайте и пишите полезные комментарии к этой статье.

<< Назад

Последние новости науки и техники, новинки электроники:

Власть является ключевым фактором счастья в отношениях 11.03.2026

Исследования семейных и романтических отношений показывают, что длительное счастье пары зависит не только от привычных факторов, таких как доверие, уважение и преданность, но и от более тонких психологических аспектов. Современные ученые ищут закономерности, которые отличают действительно счастливые пары от остальных, чтобы понять, какие механизмы поддерживают гармонию в отношениях. Группа исследователей из Университета Мартина Лютера в Галле-Виттенберге и Бамбергского университета провела опрос среди 181 пары, которые состояли в совместных отношениях более восьми лет и прожили вместе хотя бы месяц. Участники заполняли анкету, описывая различные аспекты своих отношений, включая распределение обязанностей, эмоциональную поддержку и степень вовлеченности в совместные решения. Анализ данных показал интересный паттерн: пары, где оба партнера ощущали высокий уровень личной власти, оказывались наиболее счастливыми и удовлетворенными. В данном контексте под властью понимается способност ...>>

Защищенная колонка-повербанк Anker Soundcore Boom Go 3i 11.03.2026

Компания Anker представила новую модель линейки Soundcore - колонку Soundcore Boom Go 3i, ориентированную на активное использование на улице. Новинка отличается высокой степенью защиты: корпус соответствует стандарту IP68, что обеспечивает водо- и пыленепроницаемость, а ударопрочный дизайн выдерживает падение с высоты до одного метра. За качество звука отвечает 15-ваттный драйвер, обеспечивающий пик громкости до 92 дБ, а технология BassUp 2.0 усиливает низкие частоты, делая звучание более насыщенным. Колонка обладает автономностью до 24 часов, а LED-индикатор позволяет контролировать уровень заряда батареи. Кроме того, Soundcore Boom Go 3i может выполнять функцию павербанка: согласно внутренним тестам, устройство способно зарядить iPhone 17 с нуля до 40% за один час, что делает его полезным аксессуаром в походах и поездках. Среди функциональных особенностей модели стоит выделить технологию Auracast, которая улучшает подключение и позволяет создавать стереопару из двух колонок ...>>

Раннее воздержание от алкоголя перестраивает мозг и иммунитет 10.03.2026

Алкогольная зависимость - хроническое расстройство с компульсивным употреблением спиртного, которое влияет не только на поведение, но и на функционирование мозга и иммунной системы. Недавние исследования показали, что даже на ранних этапах воздержания организм начинает перестраиваться, открывая новые возможности для терапии зависимости. Ученые сосредоточились на пациентах, находящихся в первые недели абстиненции, и зафиксировали значительные изменения в мозговой активности. С помощью функциональной магнитно-резонансной томографии они выявили перестройку сетей нейронных связей, отвечающих за контроль импульсов и принятие решений. Эти изменения могут быть ключевыми для восстановления самоконтроля и снижения риска рецидива. Одновременно с нейронной перестройкой исследователи наблюдали колебания иммунной системы. В крови повышался уровень цитокинов - сигнальных белков, регулирующих воспалительные процессы. Эти данные свидетельствуют о существовании нейроиммунного взаимодействия, при ...>>

Случайная новость из Архива

Углеродные нанотрубки могут оказаться сильным канцерогеном 18.11.2017

Углеродные нанотрубки, как известно, обладают целым рядом уникальных свойств, начиная от высочайшей прочности, в разы выше прочности стали, заканчивая высокой электропроводностью. Это делает их поистине фантастическим материалом, который должен найти применение в самых различных областях, начиная от интегральных микросхем и топливных элементов, заканчивая созданием сверхпрочных нитей (в том числе изготовление троса для космического лифта) и искусственных мышц. Однако, как и многие новые для науки материалы, он таит в себе и определенные опасности, в частности, по воздействию на организм человека и животных.

Данные медицинский исследований британского агентства Medical Research Council (MRC), предупреждают нас о том, что углеродные нанотрубки могут оказаться достаточно сильным канцерогеном, по свойствам близким к асбесту.

Исследования сотрудников MRC указывают на то, что биологически устойчивые волокна, имеющие большую протяженность, приводят к возникновению серьезных болезней легких, например, мезотелиомы, злокачественного новообразования развившегося из ткани, выстилающей поверхность грудной, брюшной или сердечной полости. Медикам известно, что основным фактором риска возникновения мезотелиомы является контакт с асбестом. Теперь в группе риска находится и уникальный по своим свойствам материал. Дело в том, что организму достаточно тяжело избавиться от микроскопических, химически крайне нейтральных частиц, какими и являются углеродные нанотрубки.

На данный момент ученые пока с осторожностью дают какие-либо прогнозы. Углеродные нанотрубки пока только входят в нашу жизнь, и не существует еще статистических данных в достаточном количестве, чтобы с уверенностью говорить об их канцерогенности. Однако по своим "биологическим" свойствам они очень близки к асбесту, широко известному канцерогенному материалу, от применения которого сегодня активно отказываются.

Возрастающие объемы производства углеродных нанотрубок заставляют медиков серьезнее относиться к этой угрозе. Разумеется, речи об отказе от производства и использования новейшего материала пока не идет, но надо с крайней осторожностью относиться к возможным последствиям длительного контакта человеческого организма с нанотрубками. По крайней мере, до тех пор, пока не будут получены надежные данные об их безопасности.

Другие интересные новости:

▪ Марс меняет структуру околоземных астероидов

▪ Автоматическая система полива Blossom

▪ Приемник беспроводного питания Toshiba TC7761WBG

▪ Изучая язык, лучше писать от руки

▪ Audi отказывается от электромобилей в пользу гибридов

Лента новостей науки и техники, новинок электроники

 

Интересные материалы Бесплатной технической библиотеки:

▪ раздел сайта Автомобиль. Подборка статей

▪ статья Ты все пела? Это дело: так поди же, попляши! Крылатое выражение

▪ статья Когда были сделаны записи сводок о Второй Мировой войне, продиктованных Левитаном? Подробный ответ

▪ статья Рогоз. Легенды, выращивание, способы применения

▪ статья Двухзонный термометр на PIC-контроллере. Энциклопедия радиоэлектроники и электротехники

▪ статья Монеты магически размножаются. Секрет фокуса

Оставьте свой комментарий к этой статье:

Имя:


E-mail (не обязательно):


Комментарий:





Главная страница | Библиотека | Статьи | Карта сайта | Отзывы о сайте

www.diagram.com.ua

www.diagram.com.ua
2000-2026