Menu Home

Бесплатная техническая библиотека для любителей и профессионалов Бесплатная техническая библиотека


Сетевой импульсный источник питания, 50 ватт. Энциклопедия радиоэлектроники и электротехники

Бесплатная техническая библиотека

Энциклопедия радиоэлектроники и электротехники / Блоки питания

Комментарии к статье Комментарии к статье

Основное предназначение описываемого здесь устройства - питание персонального компьютера. Но не только. Оно пригодно для питания многих других радиолюбительских разработок повышенной мощности, например, УМЗЧ.

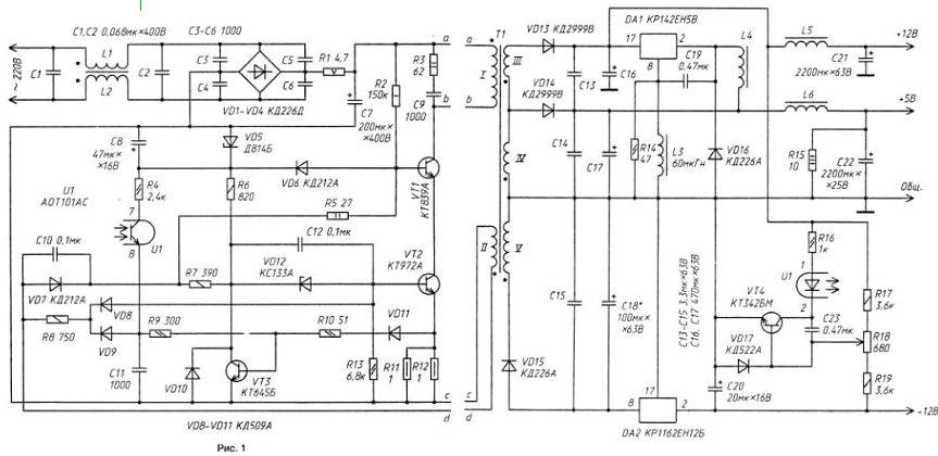
Принцип действия предлагаемого блока питания (рис. 1) такой же, как и у блоков питания цветных телевизоров третьего поколения. Он также работает в режиме, близком к режиму прерывистых токов и, следовательно, является автоколебательным устройством. Но есть и принципиальное отличие: в нем применена "эмиттерная коммутация" мощного переключательного транзистора, что позволяет пользоваться им в более широком частотном диапазоне и, кроме того, снижается вероятность выхода из строя высоковольтного транзистора.

Проведенные эксперименты подтвердили, что транзистор КТ839А с переключательным транзистором КТ972А в его эмиттерной цепи хорошо работает даже на частоте 120 кГц. Другое достоинство блока питания - возможность применения его в широком диапазоне выходного тока.

Сетевой импульсный источник питания, 50 ватт
(нажмите для увеличения)

Устройство представляет собой однотактный преобразователь напряжения с обратным включением выпрямительного диода. Выходное напряжение каналов блока стабилизируется изменением длительности открытого состояния транзисторов электронного коммутатора.

Основные узлы блока источника питания: выпрямитель сетевого напряжения с фильтром, однотактный преобразователь с выходными фильтрами, широтно-импульсный регулятор, усилитель рассогласования и вспомогательный импульсный стабилизатор.

Сетевое напряжение проходит через помехоподавляющий фильтр, образованный дросселями L1, L2 и конденсаторами С1, С2, выпрямляется диодным мостом VD1...VD4 и через резистор R1 выпрямленное напряжение поступает на сглаживающий конденсатор С7. Конденсаторы С3...С6 ослабляют проникновение в сеть помех, а резистор R1 ограничивает бросок входного тока в момент включения блока питания. Преобразователь запускается примерно спустя 0,1 с после подключения блока к сети, что несколько облегчает работу выпрямителя.

Основные компоненты преобразователя - импульсный трансформатор Т1, мощный высоковольтный коммутатор на транзисторах КТ839А (VT1) и КТ972А (VT2), выпрямители и выходные фильтры. Транзистор КТ839А (с большим максимально допустимым напряжением коллектор-эмиттер) открывается и закрывается замыканием и размыканием его эмиттерной цепи быстродействующим транзистором КТ972А, что предотвращает возникновение вторичного пробоя и уменьшает длительность переключения эмиттерного транзистора. Именно это и позволяет изменять выходное напряжение в широком интервале без переделки импульсного трансформатора.

Резисторы R11 и R12, общее сопротивление которых 0,5 Ом, служат датчиком тока преобразователя. Когда транзистор VT1закрывается, ток его коллектора через диод VD6, стабилитрон VD5 и конденсатор С8 замыкается на минусовый вывод выпрямительного моста VD1 - VD4.

Диоды VD13-VD15 - выпрямители импульсного напряжения вторичных обмоток 3, 4 и 5 трансформатора Т1 . Пульсации выходных напряжений выпрямителей сглаживают конденсаторы С13-С18 и LC-фильтры L5C21, L6C22.

Резистор R15, подключенный к выходу канала +5 В, предотвращает чрезмерное повышение напряжения на нем при загрузке канала +12 В. Благодаря этому резистору напряжение на выходе канала +5 В без нагрузки не превышает 6 В, безопасного для микросхем компьютера, при токе нагрузки канала +12 В до 2,5 А. Напряжение канала -12В стабилизируется микросхемным стабилизатором DA2.

Усилитель рассогласования подключен к выходу канала +12 В. Источником образцового напряжения служит выход стабилизатора DA2. Транзистор VT4 усиливает сигнал ошибки. Нагрузкой транзистора служит светодиод оптрона U1, а диод VD17 защищает его эмиттерный переход. При напряжении на выходе канала +12 В более 12 В светодиод оптрона включается и тем самым увеличивает ток, текущий через фототранзистор оптрона.

Открытое состояние транзистора VT1 коммутатора определяется продолжительностью зарядки конденсатора С11 (примерно от 4 до +1 В) током фототранзистора оптрона. Чем больше значение тока фототранзистора опторона, тем быстрее заряжается конденсатор. С 11 и тем меньше времени транзистор VT1 находится в открытом состоянии.

После подключения блока питания к сети начинает заряжаться и конденсатор С8 (через резистор R2 и диод VD6). Когда напряжение на нем достигает 4,5 В, ток, протекающий через резистор R6, стабилитрон VD12, эмиттерный переход транзистораVT2, резисторы R11, R12, a также через резисторы R6, R5, эмиттерный переход транзистора VT1, транзистор VT2 и резисторы R11, R12, переводит коммутирующие транзисторы в активный режим работы. Сигнал положительной обратной связи между обмотками I и II трансформатора Т1 через диод VD7, конденсатор С10 и резисторы R5, R7 быстро открывает коммутирующие транзисторы. Начинается накопление энергии магнитного поля в магнитопроводе трансформатора Т1. Через некоторый промежуток времени транзистор VT3 открывается и закрывает транзистор VT2, а следовательно, и транзистор VT1. При этом транзистор VT3 суммирует напряжения, поступающие на его базу с датчика тока R11, R12 и конденсатора С12.

В момент запуска или в случае перегрузки преобразователя, когда падение напряжения на резисторах R11, R12 превышает 1 В, транзистор VT3 открывается током, протекающим через резистор R10 и диод VD11, благодаря чему устройство выдерживает кратковременные перегрузки. При замыкании любого из его каналов на общий проводник блок питания автоматически переходит в режим ограничения мощности, не выходя из строя. В нормальном режиме функционирования преобразователя момент закрывания коммутирующих транзисторов определяется длительностью зарядки конденсатора С11.

После закрывания мощных транзисторов полярность напряжения на обмотках импульсного трансформатора сменяется на противоположную, и при этом диоды VD13...VD15 оказываются включенными в прямом направлении и выпрямленным током заряжают конденсаторы LC-фильтров. Когда значение этого тока окажется близким к нулю, в колебательном контуре, образованном обмоткой / трансформатора Т1, его паразитной емкостью и конденсатором С9, возникают электрические колебания. Первое же из них открывает мощные транзисторы коммутатора - и описанный процесс повторяется.

Пока транзисторы VT1 и VT2 закрыты, напряжение на нижнем по схеме выводе обмотки II трансформатора относительно минусового вывода конденсатора С7 отрицательно и через резистор R8 и диод VD8 надежно удерживает транзистор VT2 в закрытом состоянии. Минимальное напряжение на базе этого транзистора определяется напряжением стабилизации стабилитрона VD12 и напряжением на диоде VD10. Через цепь R8VD9 заряжается и конденсатор С11 А так как катоды диодовVD8 и VD9 объединены, то и напряжение на конденсаторе С12 не может быть меньше, чем на базе транзистора VT2 (т. е. около -4 В).

Напряжение на выходе канала +12 В стабилизируется методом широтно-импульсного регулирования. Это одновременно стабилизирует и напряжение канала +5 В.

Однако так как импульсный трансформатор, диоды и некоторые другие элементы устройства отнюдь неидеальны, стабильность напряжения на выходе этого канала невысока. Поэтому и применен вспомогательный импульсный стабилизатор, который выполняет две функции: обеспечивает каналу +5 В часть тока нагрузки для повышения стабильности напряжения на нем и нагружает канал +12 В, если он не нагружен.

В состав вспомогательного стабилизатора входят микросхемный стабилизатор DA1, дроссели L3, L4, конденсатор С19, диод VD16, резистор R14 В нем микросхема DA1 служит электронным переключателем, источником образцового напряжения и усилителем сигнала рассогласования. Дроссель L4 и диод VD16 - необходимые атрибуты импульсного стабилизатора. Возбуждение микросхемы DA1 обеспечивают дроссель L3 и конденсатор С19, а резистор R14, снижающий добротность контура L3C19, предотвращает возникновение высокочастотных колебаний.

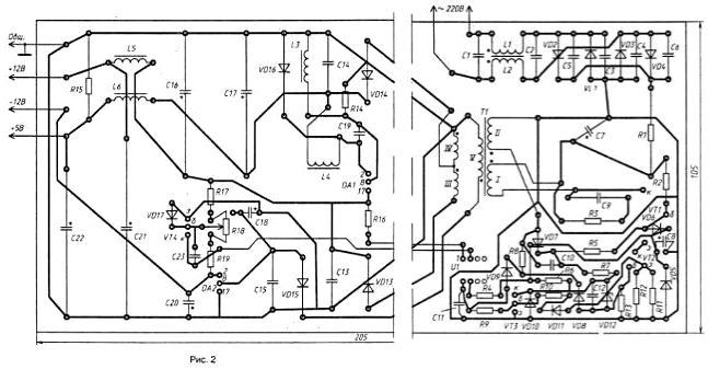
Все элементы блока питания смонтированы на печатной плате размерами 205x105 мм (рис. 2) из односторонне фольгированного стеклотекстолита толщиной 1 мм.

Сетевой импульсный источник питания, 50 ватт

Основные параметры резисторов и конденсаторов обозначены на принципиальной схеме устройства. Транзистор КТ839А (VT1) можно заменить на КТ838А, КТ872А, КТ846А, КТ81148, а КТ972А - на КТ972Б. Вместо транзисторов КТ645Б (VT3) и КТ342БМ (VT4) могут работать аналогичные им транзисторы с коэффициентом передачи тока базы не менее 50. Оптрон АОТ101АС (U1) заменим на АОТ101БС, АОТ127А или АОТ128А.

Диоды КД212А(У06, VD7) можно заменить на КД226 или КД411 с любым буквенным индексом, а КД2999В (VD13, VD14) - на другие, с близкими характеристиками, например, серий КД2995, КД2997, КД2999, КД213. Вместо диодов VD1-VD4 выпрямительного моста подойдут КД226Г или в крайнем случае - серии КД243 на обратное напряжение не менее 400 В.

Через стабилитрон Д814Б (VD5) течет значительный ток, что следует учитывать при его замене - допустимый для него ток должен быть не менее 40 мА. Значительные токи текут и через конденсаторы С16-С18, поэтому желательно, чтобы они были серий К50-29, К50-24. Номинальное напряжение конденсаторов С1-С6 (КД-2, К78-2, К73-16 и т. д.) должно быть не менее 400 В, они должны допускать работу с переменной составляющей не менее 350 В на частоте 50 Гц. Конденсатор С9 - К78-2 на номинальное напряжение 1600 В. Остальные детали не критичны к замене.

Транзистор VT1 устанавливают на теплоотвод с площадью поверхности около 200 см2, диоды VD13 и VD14 - на теплоотводы площадью 45 и 35 см соответственно, а стабилизатор DA2 - на теплоотвод площадью 70 см2.

Трансформатор Т1 выполнен на магнитопроводе. Ш 12x15 из феррита 2000НМ, с немагнитным зазором 0,5 мм. Обмотка I содержит 160 витков провода ПЭВ-2 0,47, сложенного вдвое. Обмотка II - 4 витка такого же провода, но сложенного втрое. Для улучшения магнитной связи обмотки III и IV выполнены медной лентой толщиной 0,2, шириной 27 мм и содержат по 3 витка. Медную ленту можно заменить проводом ПЭВ-1 0,8, сложенным втрое. Обмотка V содержит 8 витков провода ПЭВ-1 0,4, сложенного вчетверо.

Дроссели L1 и L2 намотаны на общем магнитопроводе типоразмера К20х10x5 из феррита 2000НМ и содержат по 35 витков провода ПЭВ-1 0,4 каждый. Магнитопроводами дросселей L5 и L6 служат отрезки стержня из феррита М400НН диаметром 8 и длиной 20 мм; каждый из них содержит по 15 витков. Дроссель L4, выполненный в броневом магнитопроводе БЗО из феррита 2000НМ (с немагнитным зазором 0,5 мм), содержит 35 витков провода ПЭВ-1 0,8.

Безошибочно смонтированный блок питания, как правило, начинает работать без предварительного налаживания. Но, в порядке страховки, первое подключение к сети желательно произвести через лампу накаливания мощностью 15...25 Вт, рассчитанную на напряжение 220 В. Как только преобразователь запустится, переменным резистором R18 надо установить на выходе канала +12 В соответствующее ему напряжение.

Если требования к питающему напряжению канала +5 В более жесткие (или необходим больший выходной ток), усилитель рассогласования следует подключить к выходу канала +5 В. Для этого верхние по схеме выводы резисторов R16 и R17 надо подключить к выходному проводнику канала +5 В, например, к плюсовому выводу конденсатора С17, а также уменьшить сопротивление резистора R16 до 300 Ом, а резистора R17 - до 1,5 кОм. Стабилизатор DA1, дроссели L3 и L4, резистор R14, конденсатор С19 и диод VD16 при этом исключаются. Однако после такой переделки напряжение на выходе канала +12 В с увеличением тока канала +5 В будет также увеличиваться, поэтому напряжение этого канала придется дополнительно стабилизировать (например, используя микросхему КР142ЕН8Б).

Нежелательное повышение напряжения на выходе канала +5 В можно предотвратить, подключив параллельно конденсатору С17 второй светодиод оптрона U1 через стабилитрон КС156А и резистор сопротивлением 180...200 Ом. При этом выводы 6 и 7, а также выводы 5 и 8 оптрона должны быть объединены. Это не только защитит блок питания от превышения выходного напряжения, но и повысит надежность его работы, так как в этом случае цепь обратной связи окажется дублированной.

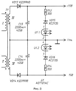
Описанное устройство применимо для питания многих других радиолюбительских конструкций, например, усилителей мощности ЗЧ. Надо лишь, учитывая особенности конкретного радиотехнического устройства, перестроить вторичную часть блока питания, а изменение в 1,5 раза выходного напряжения достигается регулированием уровня сигнала обратной связи обмотки трансформатора Т1. Конкретный пример. Для питания усилителя мощности на базе микросхемы К174УН19 необходим источник двуполярного напряжения ±15 В. В таком случае вторичную часть описанного блока питания можно собрать по схеме, приведенной на рис. 3.

Сетевой импульсный источник питания, 50 ватт

Обмотки III и IV трансформатора Т1 содержат по 7 витков медной ленты толщиной 0,1 и шириной 27 мм или провода ПЭВ-1 0,8, сложенного втрое. Намотку обеих обмоток выполняют одновременно. Выводы 6 и 7, а также 5 и 8 оптрона U1 должны быть объединены.

Литература

  1. Поликарпов А. Г., Сергиенко Е. Ф. Однотактные преобразователи напряжения в устройствах электропитания РЭА. - М.: Радио и связь, 1989.
  2. Сергеев Б. С. Схемотехника функциональных узлов источников вторичного электропитания. - М: Радио и связь, 1992

Автор: Д.Безик

Смотрите другие статьи раздела Блоки питания.

Читайте и пишите полезные комментарии к этой статье.

<< Назад

Последние новости науки и техники, новинки электроники:

Глазные капли, возвращающие молодость зрению 05.10.2025

С возрастом человеческий глаз постепенно теряет способность четко видеть на близком расстоянии - развивается пресбиопия, или возрастная дальнозоркость. Этот естественный процесс связан с утратой эластичности хрусталика и ослаблением цилиарной мышцы, отвечающей за фокусировку. Миллионы людей по всему миру сталкиваются с необходимостью носить очки для чтения или прибегают к хирургическим методам коррекции. Однако исследователи из Центра передовых исследований пресбиопии в Буэнос-Айресе представили решение, которое может стать удобной и неинвазивной альтернативой - специальные глазные капли, способные улучшать зрение на длительный срок. Разработку возглавила Джованна Беноцци, директор Центра. По ее словам, цель исследования состояла в том, чтобы предоставить пациентам с пресбиопией эффективный и безопасный способ коррекции зрения без хирургического вмешательства. Новые капли, созданные на основе пилокарпина и диклофенака, показали убедительные результаты: уже через час после первого пр ...>>

Цифровая рация Xiaomi Digital Walkie Talkie 05.10.2025

Компания Xiaomi представила современное устройство, объединившее классические принципы радиосвязи с возможностями цифровых технологий. Новинка под названием Xiaomi Digital Walkie Talkie демонстрирует, как привычные рации могут быть переосмыслены в духе времени. Устройство оснащено цветным дисплеем диагональю 1,57 дюйма, который отображает список контактов, параметры соединения и даже примерное местоположение собеседника. Такой подход превращает стандартную рацию в компактное средство связи, сочетающее функциональность смартфона и устойчивость профессиональной техники. Одним из ключевых преимуществ стала высокая автономность. Встроенный аккумулятор емкостью 2500 мА·ч обеспечивает до 100 часов работы в режиме ожидания и около 14 часов непрерывных разговоров, что особенно важно в экспедициях, на дальних маршрутах или в зонах, где подзарядка невозможна. Согласно данным портала unionrayo.com, такое время работы выгодно отличает устройство от большинства аналогов. По дальности дейст ...>>

Открыт обращаемый драйвер старения 04.10.2025

Недавняя работа ученых из Сямэньского университета в Китае показала, что в гипоталамусе, главном регуляторе внутренних функций организма, кроется один из ключей к продлению молодости. Команда под руководством Лиге Ленга обнаружила, что снижение уровня белка менина в гипоталамусе связано с ускорением процессов старения. Менин, как выяснилось, играет важную роль в предотвращении воспаления и поддержании нормальной работы нейронов. Когда его уровень снижается, в мозге возрастает активность воспалительных сигналов, что запускает цепную реакцию возрастных изменений во всем организме - от ослабления когнитивных функций до потери плотности костей и истончения кожи. Чтобы понять, как именно менин влияет на старение, ученые вывели генномодифицированных мышей, у которых этот белок можно было выборочно отключить. Даже у молодых животных такое вмешательство быстро привело к ухудшению памяти, снижению прочности костей и эластичности кожи, а также к укорочению жизни. Эти результаты убедительно ...>>

Случайная новость из Архива

Сладкий шоколад без сахара 03.06.2024

Шоколад - это не только вкусное удовольствие, но и проблема для тех, кто следит за своим здоровьем из-за его содержания сахара. Однако ученые из Швейцарии представили инновационный подход к производству шоколада, который не содержит сахара, но при этом остается вкусным и полезным.

Традиционно шоколад изготавливается из какао-бобов, смешиваемых с сахаром и другими ингредиентами. Присутствие сахара делает шоколад не самым полезным лакомством.

Новый метод, разработанный исследователями из ETH Zurich, заключается в использовании большего количества фруктового мякоти какао. Вместо того чтобы выбрасывать мякоть плода и внутреннюю оболочку, ученые решили использовать их для создания нового вида шоколада - "како-желе". Это вещество настолько сладкое, что может полностью заменить сахар в шоколаде.

Исследователям потребовалось время, чтобы найти оптимальное сочетание ингредиентов. Они остановились на рецепте, содержащем до 20% "како-желе", что при дегустации оказалось таким же сладким, как и обычный темный шоколад.

Полученный шоколад более полезен, чем обычный, так как содержит на 20% больше клетчатки и на 30% меньше насыщенных жиров.

Новый вид шоколада, разработанный учеными из ETH Zurich, представляет собой значительный шаг вперед в создании здоровых и вкусных лакомств. Этот шоколад, не содержащий сахара, может быть полезной альтернативой для тех, кто следит за своим здоровьем, не жертвуя вкусом и удовольствием.

Другие интересные новости:

▪ Технология беспроводной передачи энергии между потребительскими устройствами

▪ Электрический спидстер Nissan Ariya NISMO

▪ Жидкие кристаллы для диагностики опухолей

▪ DVD/VHS от LG ELECTRONICS

▪ Собственная FM-радиостанция

Лента новостей науки и техники, новинок электроники

 

Интересные материалы Бесплатной технической библиотеки:

▪ раздел сайта Гирлянды. Подборка статей

▪ статья Иоганн Якоб Энгель. Знаменитые афоризмы

▪ статья В честь кого назвали Америку? Подробный ответ

▪ статья Микротрактор-универсал. Личный транспорт

▪ статья Инвертирующий линейный усилитель. Энциклопедия радиоэлектроники и электротехники

▪ статья Король и шут. Секрет фокуса

Оставьте свой комментарий к этой статье:

Имя:


E-mail (не обязательно):


Комментарий:





Главная страница | Библиотека | Статьи | Карта сайта | Отзывы о сайте

www.diagram.com.ua

www.diagram.com.ua
2000-2025