Menu Home

Бесплатная техническая библиотека для любителей и профессионалов Бесплатная техническая библиотека


О пуске трехфазного двигателя от однофазной сети. Энциклопедия радиоэлектроники и электротехники

Бесплатная техническая библиотека

Энциклопедия радиоэлектроники и электротехники / Электродвигатели

Комментарии к статье Комментарии к статье

В статье рассматриваются отрицательные стороны запуска трехфазных асинхронных двигателей с короткозамкнутым ротором от однофазной сети переменного тока путем переключения его обмоток статора со звезды на треугольник, приводятся схемы пуска, исключающие эти недостатки.

В [1] предлагается запускать мощные (2...7 кВт) и высокоскоростные (3000 об/мин и более) трехфазные электродвигатели (ЭД) от однофазной сети переключением его обмоток статора со звезды на треугольник. Причем нормальным рабочим соединением обмоток является соединение треугольником. То есть речь в заметке идет о пуске серийных трехфазных асинхронных ЭД, рассчитанных на напряжение 220/380 В.

Предлагаемый способ пуска, согласно существующей классификации, относится к способам пуска при пониженном напряжении и, как известно, основная цель такого пуска - это снижение пускового тока ЭД, т.к. последний в момент включения в сеть работает практически в режиме короткого замыкания.

Пуск ЭД при пониженном напряжении применяют при ограниченной мощности сети. Помимо указанной эмпирической формулы в [2], по которой определяют возможность прямого пуска ЭД, существуют также следующие ограничения по мощности запускаемых напрямую от сети двигателей.

При питании ЭД от трансформатора, который работает на чисто силовую сеть, предельная мощность двигателя должна составлять 20% мощности трансформатора при частых пусках и 30% при редких.

В случаях работы трансформатора на смешанную нагрузку (силовая и осветительная) предельная мощность ЭД составляет 4% мощности трансформатора при частых пусках и 8% при редких.

При питании ЭД от электростанции малой мощности - 12% мощности электростанции. Таким образом, ЭД, которые выходят за пределы этих ограничений, необходимо запускать при пониженном напряжении, что и предлагается автором заметки [1], путем переключения обмоток ЭД со звезды на треугольник.

Однако по данному способу пуска помимо [2] необходимо высказать следующие соображения.

1. Асинхронные ЭД при промышленной частоте не могут иметь частоту вращения более 3000 об/мин, как указывает автор [1]:

n1=60f1/p=60Ч50=3000 об/мин,

где р - число пар полюсов машины.

Лишь только асинхронные ЭД двойного питания, о которых автор данной статьи предполагает рассказать в будущем, позволяют удвоить скорость вращения асинхронных ЭД, а именно: получить дополнительно нестандартную синхронную скорость вращения 2000 об/мин и 6000 об/мин при промышленной частоте 50 Гц.

Поэтому, что имеет в виду автор [1], когда пишет о запуске ЭД на 3000 об/мин и более, трудно сказать.

2. Практическая реализация предлагаемого им известного способа пуска предполагает наличие у ЭД шести выводных концов. Поскольку ЭД самой распространенной серии 4А мощностью 0,06...0,37 и 0,55...11 кВт имеют три вывода (С1, С2, С3) при соединении обмоток звездой или треугольником [3], то "наши умельцы" как испытывали, так и будут испытывать серьезные трудности по запуску трехфазных ЭД этой серии указанного автором [1] диапазона мощностей (2...7 кВт), т.к. для них использовать предлагаемое переключение обмоток статора со звезды на треугольник невозможно.

Если коснуться асинхронных ЭД новой унифицированной серии АИ [4], разработанной в свое время совместно со странами Интерэлектро, которая отвечала перспективному уровню развития мирового электромашиностроения, то и здесь наблюдается подобная картина: ЭД мощностью от 0,55 до 11 кВт выполнены на напряжения 220, 380 и 660 В при сопряжении фаз в треугольник или звезду с тремя выводными концами (С1, С2, С3).

Таким образом, и здесь предлагаемое решение использовать невозможно. Возьмем теперь ЭД общего назначения более старой серии А2 и А02, которая была разработана в 1957-1959 гг. и имела девять габаритов, то эти ЭД до пятого габарита включительно (0,8...13 кВт) также изготовлялись с тремя выводными концами (С1, С2, C3) на напряжения 220, 380, 660 В при схеме соединения обмотки треугольник или звезда [4].

Таким образом, и эта серия под предлагаемое решение автора [1] не подходит.

Следовательно, предлагаемое решение по пуску трехфазных ЭД мощностью 2...7 кВт от однофазной сети переключением его обмоток со звезды на треугольник может иметь очень и очень ограниченное применение (для ЭД, которые выполнены по специальному заказу потребителя с шестью выводными концами) или необходима разборка ЭД, что, естественно, нежелательно.

3. Из технической литературы сорокалетней давности [5] известно, что способы пуска переключением обмоток со звезды на треугольник, изменением числа пар полюсов практического применения почти не имеют, а применяют в основном реакторный или автотрансформаторный пуск.

Как отмечается в [6], недостатком пуска ЭД переключением его обмоток со звезды на треугольник по сравнению с реакторным или автотрансформаторным является тот факт, что при пусковых переключениях цепи обмоток ЭД разрываются, а это приводит к возникновению коммутационных перенапряжений, что, естественно, снижает надежность работы ЭД и коммутационных аппаратов. Кроме того, при переключениях имеют место значительные толчки в механической части ЭД, особенно, когда пуск осуществляется под нагрузкой.

В [7] объясняются причины срабатывания защиты ЭД при переключениях со звезды на треугольник. Дело в том, что при таком переключении часто возникает бросок тока в цепи питания ЭД, который может превышать значение обычного пускового тока в 2,88 раза. Этот бросок тока и приводит к срабатыванию защиты в цепи питания ЭД. Во избежание подобного предлагается способ безразрывного переключения со звезды на треугольник. В этом случае бросок пускового тока в момент переключения не превышает значения пускового тока при прямом пуске ЭД.

На рис.1 показана схема безразрывного переключения обмоток трехфазного асинхронного ЭД со звезды на треугольник. В таблице приведена последовательность переключения контактов коммутационной аппаратуры для данной схемы.

О пуске трехфазного двигателя от однофазной сети

Как видно из принципиальной схемы, она относительно сложна, требует четыре магнитных пускателя и три пусковых резистора.

О пуске трехфазного двигателя от однофазной сети

4. Автор заметки [1] предлагает однофазное включение ЭД при соединении его обмоток "голым" треугольником в рабочем режиме и только. Как известно, использование мощности габарита в этом случае составит 50...60% и полезная мощность ЭД окажется примерно 1...3,5 кВт для указанного автором [1] диапазона мощностей 2...7 кВт, т.е. она значительно снижается, при этом магнитное поле ЭД становится эллиптическим. Для эллиптического поля характерно непостоянство мгновенной скорости вращения пространственного вектора результирующей магнитодвижущей силы и, соответственно, магнитного поля ЭД, что может стать причиной возникновения вибраций, особенно при малых моментах инерции ротора, что характерно для быстроходных ЭД, для которых, собственно, и предлагается автором [1] использовать способ пуска переключением обмоток (3000 об/мин и более). Эллиптическое поле предполагает наличие в ЭД прямого (вращающего) момента и обратного (тормозного). Наличие обратного момента приводит к ухудшению рабочих характеристик в однофазном режиме, а именно: двигатель имеет значительно худшие значения КПД и коэффициента мощности.

С целью улучшения энергетических показателей ЭД при работе в однофазном режиме, лучшего использования мощности габарита необходимо их эксплуатировать с рабочим конденсатором, например, как показано в [2]. В этом случае использование мощности габарита достигает 80...100%, а значение коэффициента мощности приближается к единице. Это означает, что ЭД практически не потребляет реактивной энергии из сети, в результате режим работы линии питания облегчается, а ее пропускная способность увеличивается.

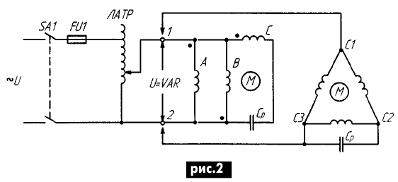
На рис.2 показана автотрансформаторная схема пуска трехфазного ЭД в однофазном режиме. Схема содержит обычный лабораторный автотрансформатор (ЛАТР), например, девятиамперный, который позволяет плавно запускать ЭД мощностью примерно до 2...3 кВт. При наличии шести выводов обмотки статора ЭД две из них - А и В включают встречно. Меняя местами концы обмотки С, можно изменять направление вращения ЭД.

О пуске трехфазного двигателя от однофазной сети

Перед включением ЭД в сеть движок ЛАТРа устанавливают в крайнее нижнее положение, затем включают пакетный выключатель А1 и плавно увеличивают напряжение на ЭД перемещением движка вверх, устанавливая номинальное напряжение на двигателе, даже если оно понижено в сети. Схема позволяет также в определенных пределах регулировать частоту вращения ЭД изменением величины напряжения на его зажимах.

Использование мощности габарита для данной схемы составляет 80...94%, коэффициент мощности близок к единице, пусковой момент примерно в три раза больше в сравнении с другими схемами.

При наличии только трех выводов обмотки статора С1, С2, С3 двигателя, последний выводами С1 и С3 присоединяется к выходным клеммам 1 и 2 ЛАТРа (см. рис.2).

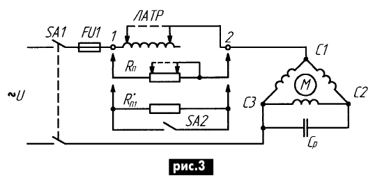
Автотрансформатор можно включить и последовательно в цепь ЭД, как показано на рис.3, для случая, например, когда ЭД имеет только три выводных зажима С1, С2, С3. В этом случае он превращается в регулируемый дроссель (индуктивное сопротивление). Перед пуском подвижной контакт ЛАТРа выставляют в крайнее правое положение, т.е. всю его обмотку включают последовательно с ЭД. По мере разгона последнего обмотку ЛАТРа постепенно выводят из работы, передвигая подвижной контакт в крайнее левое положение, как показано на рис.3 пунктиром. На этом пуск ЭД заканчивается.

О пуске трехфазного двигателя от однофазной сети

Естественно, для схемы, показанной на рис.3, вместо ЛАТРа можно использовать лабораторный ползунковый проволочный резистор (реостат), например, типа РСП на 7 Ом и ток 7...10 А, что вполне достаточно и намного дешевле для ЭД мощностью до 2...З кВт в однофазном режиме. При этом его подвижной контакт (ползунок) для надежности необходимо соединить с одним из крайних выводов. Запуская ЭД реостатом, следует иметь в виду, что реостат нужно выводить из работы плавно и до конца, не задерживая его ползунок в промежуточных положениях, что необходимо для исключения его перегрева и возможного выхода из строя.

Вместо регулируемого проволочного резистора можно использовать и нерегулируемый, при этом по окончании пуска ЭД его необходимо шунтировать пакетным выключателем SА2.

Осуществить пуск ЭД при пониженном напряжении можно также с помощью простых вольтодобавочных устройств [8]. На рис.4 показана схема такого включения путем использования двух вольтодобавочных трансформаторов, в качестве которых выбраны обычные понижающие трансформаторы типа ОСО-0,25 мощностью 250 Вт, напряжением 220/36 В и током вторичной (проходной) обмотки 6,1 А (называемые в обиходе "котельники"). Возможно использование одного (или двух) трансформатора типа ОСМ-О,4 мощностью 400 Вт, который имеет две вторичные обмотки, что дает возможность использовать их при последовательном включении в качестве проходных.

О пуске трехфазного двигателя от однофазной сети

Соответствующие обмотки каждого из трансформаторов ВТ1 и ВТ2 включены встречно. При этом их вторичные обмотки включены последовательно и согласно, а первичные - параллельно и согласно. В результате на ЭД подается пониженное напряжение около 150 В и бросок пускового тока, соответственно, будет снижен. С целью исключения коммутационных перенапряжений при переключениях первич- ные обмотки шунтированы резистором R1 мощностью 50 Вт.

Перед пуском ЭД замыкают контакты выключателя SА2 и размыкают контакты выключателя SА3. Включение двигателя осуществляют пакетным выключателем SА1. После разгона последнего контакты SА2 размыкают, а SА3 замыкают, тем самым, подключая ЭД непосредственно к сети без разрыва цепи его питания. При этом первичные обмотки трансформаторов оказываются отключенными от сети, а вторичные шунтированы контактами выключателя SАЗ и в работе не участвуют. Желательно работу выключателей SА2 и SАЗ синхронизировать: при включении SА2 должен размыкаться SА3 и, наоборот, при отключении SА2 должен замыкаться SАЗ.

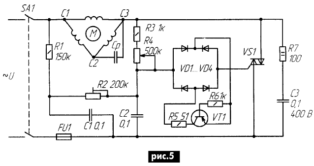
Запустить ЭД плавно при пониженном напряжении сети можно также с помощью электронного регулятора напряжения, например, как показано на рис.5. В качестве ключевого элемента в схеме используется транзистор VТ1 типа П416, ГТЗ11И, КТЗ61, который работает в лавинном режиме. Резисторы R1, R3, R5-R7 типа МЛТ.

О пуске трехфазного двигателя от однофазной сети

Конденсаторы С1-C3 типов БМ, МБМ, К73-11 на 400 В подбирают при наладке в пределах 0,1...1,0 мкФ. Резистор R2 подстроечный, его настраивают на получение минимальной мощности в нагрузке при наибольшем значении R4. Диоды VD1VD4 типа Д226Б или любая подходящая диодная сборка, например типа КЦ405И.

Симистор VS1 выбирается по мощности запускаемого ЭД класса не ниже четвертого, например ТС 106-10-4, ТС112-10-4 и им подобные.

По окончании процесса запуска ЭД симистор VS1 можно вывести из работы, шунтировав его выключателем.

Предлагаю схему (рис.6) плавного переключения обмоток ЭД со звезды на треугольник с помощью трехфазного регулируемого автотрансформатора типа РНТ с открытым нулем, которая может быть использована для пуска как трехфазных, так и однофазных ЭД. Эта схема, как и все вышеприведенные, устраняет недостатки контактных схем переключения из-за отсутствия разрывов в цепи обмоток статора ЭД.

О пуске трехфазного двигателя от однофазной сети

Она работает следующим образом. Перед пуском трехфазного ЭД подвижные контакты автотрансформатора РНТ устанавливают в крайнее нижнее положение.

В этом случае, как видно из рис.6, обмотки ЭД будут соединены звездой. Затем с помощью коммутационного аппарата подают напряжение на клеммы А, В, С двигателя, который запускается при пониженном в 1,73 раз напряжении сети. После разгона ЭД подвижные контакты автотрансформатора РНТ плавно переводят в крайнее верхнее положение, что приводит к плавному переходу от соединения обмоток ЭД звездой к соединению их треугольником и, соответственно, к увеличению напряжения на обмотках в 1,73 раз, т.е. до номинального рабочего напряжения, при котором осуществляется работа ЭД.

Подобным образом запускают ЭД от однофазной сети подключением его к ней клеммами В и С, а клемму А соединяют с клеммой В с помощью рабочего конденсатора. По окончании пуска обмотки автотрансформатора можно отключить трехполюсным пакетным выключателем.

Вместо трехфазного автотрансформатора РНТ можно использовать три однофазных типа ЛАТР, при условии синхронного перемещения всех трех подвижных контактов каждого из них. Запуск всех ЭД по приведенным схемам осуществляется в режиме холостого хода или с вентиляторной нагрузкой на валу, при наличии пускового конденсатора в цепи двигателя, который на схемах не показан.

Выводы

1. Предлагаемый автором [1] способ запуска трехфазных асинхронных двигателей с короткозамкнутым ротором от однофазной сети переменного тока путем переключения его обмоток статора со звезды на треугольник, указанного диапазона мощностей (2...7 кВт), за редким исключением, практически неосуществим, так как двигатели этих мощностей выпускаются с тремя выводными концами - С1, С2, C3.

2. Переключение обмоток статора двигателя со звезды на треугольник в процессе пуска контактным коммутационным аппаратом имеет следующие негативные стороны, которые существенно ограничивают его применение на практике:

2.1. Наличие коммутационных перенапряжений при переключениях из-за разрыва цепей обмоток статора двигателя при пуске, что снижает надежность работы двигателя и коммутационной аппаратуры.

2.2. Возможно срабатывание защиты двигателя при переключениях из-за большого пускового тока, который может превышать обычный пусковой в 2,88 раза.

2.3. Наличие механических толчков на валу двигателя при переключениях, что снижает надежность работы электропривода.

3. В рабочем режиме возможно возникновение вибраций, особенно при малых моментах инерции ротора, что характерно для быстроходных двигателей (за счет наличия эллиптического магнитного поля, которое обусловлено отсутствием рабочего конденсатора в цепи двигателя).

4. Двигатель имеет в рабочем режиме худшие рабочие характеристики и низкие энергетические показатели.

5. Для исключения отмеченных недостатков двигатель в рабочем режиме следует эксплуатировать при наличии рабочего конденсатора, а запуск от маломощных сетей осуществлять путем плавного или ступенчатого изменения напряжения (тока) в его цепи без разрыва цепей обмоток статора.

Литература:

  1. Бородатый Ю. О включении трехфазного двигателя в однофазную сеть, облегчающим запуск//Электрик. - 2002. №4. - С.13.
  2. Коломойцев К.В. Еще раз о включении трехфазного двигателя в однофазную сеть//Электрик. - 2001. - №12. С.12.
  3. Стоколов В.Е., Усышкин Г.С. и др. Электрооборудование кузнечно-прессовых машин: Справ. - 2-е изд. - М.: Машиностроение, 1981. - 304 с.
  4. Справочник по электрическим машинам: в 2 т./С 74 Под общ. ред. И.П. Ко пылова и В.К. Клюкова. Т.1. - М: Энергоатомиздат, 1988. - 456 с.
  5. Бенерман В.И., Лоецкий Н.Н. Проектирование силового электрооборудования промышленных предприятий. - М.-Л.: Госэнергоиздат, 1960. - С.83.
  6. Вольдек А.К. Электрические машины: Учебн. для студ. вузов. Изд. 2-е. - Л.: Энергия, 1974. - С.570.
  7. РЖ. Электротехника и энергетика (сводный том). 1974, №7К стр.9, реферат 7К58.
  8. Коломойцев К.В. Простые вольтодобавочные устройства//Электрик. - 2003. №1. - С.6.

Автор: А.Г. Зызюк

Смотрите другие статьи раздела Электродвигатели.

Читайте и пишите полезные комментарии к этой статье.

<< Назад

Последние новости науки и техники, новинки электроники:

Питомцы как стимулятор разума 06.10.2025

Помимо эмоциональной поддержки, домашние питомцы могут оказывать заметное воздействие на когнитивные процессы, особенно у пожилых людей. Новое масштабное исследование показало, что общение с кошками и собаками не просто улучшает настроение - оно действительно способствует замедлению возрастного снижения умственных способностей. Работа проводилась в рамках проекта Survey of Health, Ageing and Retirement in Europe (SHARE), охватывающего период с 2004 по 2022 год. В исследовании приняли участие тысячи европейцев старше 50 лет. Анализ показал, что владельцы домашних животных демонстрируют более устойчивые когнитивные функции по сравнению с теми, кто не держит питомцев. Особенно выражен эффект оказался у владельцев кошек и собак. Согласно данным ученых, владельцы собак дольше сохраняют хорошую память, в то время как хозяева кошек медленнее теряют способность к быстрому речевому взаимодействию. Исследователи связывают это с тем, что ежедневное взаимодействие с животными требует внимани ...>>

Мини-ПК ExpertCenter PN54-S1 06.10.2025

Компания ASUSTeK Computer презентовала новый мини-компьютер ASUS ExpertCenter PN54-S1. Устройство ориентировано на пользователей, которым важно сочетание производительности, энергоэффективности и универсальности - от офисных задач до мультимедийных проектов. В основе ExpertCenter PN54-S1 лежит современная аппаратная платформа AMD Hawk Point, использующая архитектуру Zen 4. Это поколение чипов отличается улучшенным управлением энергопотреблением и повышенной вычислительной мощностью. Новинка доступна в конфигурациях с процессорами Ryzen 7260, Ryzen 5220 и Ryzen 5210, представленных AMD в начале 2025 года. Таким образом, устройство охватывает широкий диапазон задач - от базовых офисных до ресурсоемких вычислений. Корпус мини-ПК выполнен из прочного алюминия и имеет размеры 130&#215;130&#215;34 мм, что делает его практически незаметным на рабочем столе или за монитором. Несмотря на компактность, внутренняя компоновка позволяет установить два модуля оперативной памяти SO-DIMM ...>>

Глазные капли, возвращающие молодость зрению 05.10.2025

С возрастом человеческий глаз постепенно теряет способность четко видеть на близком расстоянии - развивается пресбиопия, или возрастная дальнозоркость. Этот естественный процесс связан с утратой эластичности хрусталика и ослаблением цилиарной мышцы, отвечающей за фокусировку. Миллионы людей по всему миру сталкиваются с необходимостью носить очки для чтения или прибегают к хирургическим методам коррекции. Однако исследователи из Центра передовых исследований пресбиопии в Буэнос-Айресе представили решение, которое может стать удобной и неинвазивной альтернативой - специальные глазные капли, способные улучшать зрение на длительный срок. Разработку возглавила Джованна Беноцци, директор Центра. По ее словам, цель исследования состояла в том, чтобы предоставить пациентам с пресбиопией эффективный и безопасный способ коррекции зрения без хирургического вмешательства. Новые капли, созданные на основе пилокарпина и диклофенака, показали убедительные результаты: уже через час после первого пр ...>>

Случайная новость из Архива

Сетевое хранилище QNAP TVS-882ST2 22.02.2017

Компания QNAP представила сетевое хранилище TVS-882ST2. Описание новинки производитель начинает с упоминания 14-нанометрового 4-ядерного процессора Intel Core i5-6442EQ шестого поколения с аппаратной поддержкой шифрования AES-NI. Хранилище рассчитано на восемь накопителей типоразмера 2,5 дюйма, оснащенных интерфейсом SATA 6 Гбит/с. Само оно оснащено двумя портами Thunderbolt 2, двумя портами 10GbE, двумя портами USB 3.1 (Type-C и Type-A) и двумя портами USB 3.0, а также видеовыходом HDMI с поддержкой видео 4K. Объем ОЗУ равен 8 ГБ. Его можно увеличить до 32 ГБ.

Хранилище работает под управлением ОС QTS 4.3. Его можно использовать как DAS, NAS или iSCSI SAN.

Интересной особенностью устройства является функция Thunderbolt to Ethernet (T2E) Converter, которая позволяет порту Thunderbolt работать как Ethernet-подключение. Она дает возможность подключать компьютеры без портов Ethernet к сети, не требуя дополнительных адаптеров.

Как и другие хранилища QNAP такого класса, TVS-882ST2 поддерживает виртуализацию. Соответствующий компонент Virtualization Station позволяет запускать виртуальные машины с Windows, Linux, UNIX и Android; компонент Container Station включает технологии виртуализации LXC и Docker; а технология QvPC превращает TVS-882ST2 в ПК при условии подключения клавиатуры, мыши и монитора. Наконец, Linux Station дает возможность использовать TVS-882ST2 как персональный компьютер с Ubuntu.

Габариты изделия равны 177 x 180 x 235 мм, масса - 3,97 кг.

Другие интересные новости:

▪ Новый способ связаться с инопланетянами

▪ Долговечная батарея с жидкими электродами

▪ Полнолуние влияет на детский сон

▪ Стандартизован режим HDMI Alternate Mode для подключения USB-C

▪ Заваривание кофе с помощью лазера

Лента новостей науки и техники, новинок электроники

 

Интересные материалы Бесплатной технической библиотеки:

▪ раздел сайта Цветомузыкальные установки. Подборка статей

▪ статья Управление качеством. Шпаргалка

▪ статья Кому предоставлялись защитники в суде и кто их не получал согласно принятому Конвентом 10 июня 1794 года (22 прериаля II года Республики) Декрету о реорганизации Революционного трибунала? Подробный ответ

▪ статья Неблагоприятные последствия воздействия условий труда на человека

▪ статья Коаксиальная антенна. Энциклопедия радиоэлектроники и электротехники

▪ статья Блок питания импортного кнопочного телефона с советской логикой (АОН). Энциклопедия радиоэлектроники и электротехники

Оставьте свой комментарий к этой статье:

Имя:


E-mail (не обязательно):


Комментарий:





Главная страница | Библиотека | Статьи | Карта сайта | Отзывы о сайте

www.diagram.com.ua

www.diagram.com.ua
2000-2025