Menu Home

Бесплатная техническая библиотека для любителей и профессионалов Бесплатная техническая библиотека


Регулятор мощности и скорости вращения однофазного коллекторного электродвигателя. Энциклопедия радиоэлектроники и электротехники

Бесплатная техническая библиотека

Энциклопедия радиоэлектроники и электротехники / Электродвигатели

Комментарии к статье Комментарии к статье

Регулятор мощности и скорости вращения ротора однофазного коллекторного электродвигателя предназначен для удобства эксплуатации (расширения возможностей) электродрели ИЭ1032 и других бытовых электрических машин, использующих коллекторные электродвигатели переменного тока мощностью до 1,2 кВт. Однофазные коллекторные электродвигатели с последовательным возбуждением широко применяют в бытовой технике, когда требуются большие скорости вращения: пылесосы, полотеры, швейные машины, соковыжималки, кофемолки, универсальные кухонные машины, ручной деревои металлообрабатывающий инструмент (электродрели) электрорубанки и многое другое.

Однофазные коллекторные электродвигатели описаны в [1]. Они питаются как от сети переменного тока, так и от сети и переменного, и постоянного тока (универсальные). Если электродвигатель универсальный, то его обмотки возбуждения имеют отводы (рис.1).

Регулятор мощности и скорости вращения однофазного коллекторного электродвигателя

В дрели ИЭ1032 применен двигатель типа КНII-420/220-18, который не является универсальным. Он изготовлен по схеме рис.2 и может питаться от сети только переменного тока, но не от постоянного и не от пульсирующего с частотой 100 Гц, как это описано в [2]. Эта схема была изготовлена, но не заработала.

Регулятор мощности и скорости вращения однофазного коллекторного электродвигателя

Регулирование мощности и скорости вращения ротора у таких двигателей может осуществляться регулированием питающего напряжения с помощью автотрансформатора (например, ЛАТРа) или амплитудно-фазовым методом с помощью регулятора мощности (в данном случае на тиристоре).

При выборе схемы регулятора нужно учитывать следующее: простоту изготовления; возможность плавного регулирования скорости вращения и мощности во всем диапазоне управления; удобного и правильного включения электродвигателя в тот участок цепи, в котором протекает синусоидальный ток частотой 50 Гц; надежность в работе.

На рис.3 показано, в какой участок цепи нельзя включать электродвигатель, на рис.4 - в какой нужно включать.

Регулятор мощности и скорости вращения однофазного коллекторного электродвигателя

Для управления тиристором регулятора выбрана схема релаксационного генератора на однопереходном транзисторе [3].

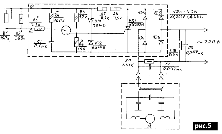
Достоинства регулятора: минимальное количество элементов, простота в изготовлении, малые габариты, плавность регулировки, высокая стабильность в работе, высокая надежность (за 5 лет эксплуатации не было ни одного отказа), отсутствие постоянной составляющей в нагрузке, так как через тиристор протекает симметричный ток в положительный и отрицательный полупериоды напряжения питания. Принципиальная схема регулятора показана на рис.5.

Регулятор мощности и скорости вращения однофазного коллекторного электродвигателя
(нажмите для увеличения)

Технические характеристики регулятора:

  • Напряжение питания.......220 В
  • Частота питающего напряжения.......50 Гц
  • Мощность нагрузки: 1-й вариант.......550 Вт
  • 2-й вариант.......1200 Вт
  • Угол отпирания тиристора: минимальный.......6°
  • максимальный.......37°

При работающем регуляторе тиристор находится под выпрямленным пульсирующим напряжением с максимальной амплитудой Uмакс = 1,4Uэф = 310 В. Поэтому обратное напряжение тиристора должно быть больше этой величины.

Релаксационный генератор питается этим же напряжением, но ограниченным двумя последовательно включенными стабилитронами Д814В до 20 В.

Работает регулятор следующим образом. При включении в сеть с выхода выпрямителя пульсирующее напряжение подается на тиристор, а ограниченное синусоидальное - на релаксационный генератор.

Конденсатор С1 начинает заряжаться через резисторы R1 - R4. Общее сопротивление этих резисторов 46 кОм. По мере заряда конденсатора напряжение на нем увеличивается, и при достижении напряжения отпирания на эмиттере VT1 (UC1 = UЭ.вкл.) однопереходной транзистор отпирается и конденсатор С1 разряжается по цепи эмиттер-база1 VT1, резистор R6. Сопротивление эмиттер-база в открытом состоянии от 5 до 20 Ом [3], сопротивление резистора R6 = 150...200 Ом. Постоянная времени цепи разряда конденсатора мала, и на резисторе R6 формируется короткий импульс положительной полярности.

Подбирая сопротивление резистора R6, можно регулировать порог отпирания UЭ.вкл транзистора и амплитуду управляющего импульса, которая должна быть 5-7 В (оптимальная для устойчивого срабатывания тиристора.

Короткий импульс положительной полярности с резистора R6 подается на управляющий электрод тиристора, последний открывается, включая нагрузку.

В открытом состоянии падение напряжения на тиристоре равно 1,5-2 В. Это напряжение поступает как питающее для релаксационного генератора, шунтирует и отключает его.

Таким образом, релаксационный генератор не переходит в автоколебательный режим, а за один полупериод сетевого напряжения вырабатывает всего один управляющий импульс и отключается до прихода следующего. Тиристор же остается открытым до конца полупериода и закрывается по окончании полупериода.

С приходом следующего полупериода на анод тиристора, который еще закрыт, выпрямленное напряжение через резисторы R7, R8, ограниченное стабилитронами VD1 VD2, поступает в цепь питания релаксационного генератора. Начинает заряжаться конденсатор С1, и цикл повторяется.

Момент открывания тиристора определяется постоянной времени цепи заряда конденсатора С1. В этой цепи находится переменный резистор R1, с помощью которого можно изменять момент отпирания, следовательно, регулировать скорость вращения вала электродвигателя и его мощность.

При минимальном угле отпирания (ϕ мин) двигатель развивает максимальную скорость, а угол отпирания зависит от типа двигателя (в пределах технических характеристик регулятора) и не изменяется в пределах регулировки.

При максимальном угле отпирания ϕмакс. двигатель развивает минимальную скорость, а угол отпирания зависит от типа двигателя (от его мощности, веса ротора, от трения в щетках и подшипниках и др.).

Чем больше мощность двигателя, тем тяжелее ротор, тем больше трение, тем большая сила тока требуется от регулятора, следовательно, тем меньше будет максимальный угол отпирания Для каждого типа двигателя имеется свой максимальный угол отпирания тиристора.

Выбираем элементы зарядной цепи конденсатора С1 и определяем диапазон изменения угла управления ∆ϕ: ∆ϕ = ϕмакс - ϕ мин.

На рис.6 показаны один полупериод синусоидального напряжения сети и ограниченное на уровне 20 В напряжение. Поскольку отношение 20/310 = 0,0645, то для sinωt = 0,0645 найден минимально возможный угол ωt = 3°45’.

Регулятор мощности и скорости вращения однофазного коллекторного электродвигателя

Переменный резистор R1, с помощью которого изменяется угол отпирания в диапазоне ∆ϕ, является высокоомным и у него есть начальный скачок сопротивления, т.е. при повороте ручки, например, из крайнего левого положения сопротивление скачком меняется от 0 до 5 кОм. От правого крайнего положения тоже существует скачок, причем отличный от левого. Величина этого скачка для каждого переменного резистора индивидуальная.

Сопротивление R3 выбирают равным величине начального скачка, т.е. 5,1 кОм. Оно и определяет минимальный угол отпирания тиристора ϕ мин. Если движок резистора R1 находится в крайнем нижнем по схеме положении, то сопротивление цепи заряда конденсатора С1 будет состоять из параллельно включенных резисторов R3 и R4 с общим сопротивлением 4,85 кОм (в другом крайнем положении, как уже указывалось, общее сопротивление составляет 46 кОм).

Проведем прикидочный расчет двух кривых заряда конденсатора (экспонент) при крайних положениях движка потенциометра R1, построим графики (рис.7), определим углы fmin, fmax и диапазон управления f.

Регулятор мощности и скорости вращения однофазного коллекторного электродвигателя

Для упрощения расчета и удобства построения графиков сделаем некоторые упрощения: принимаем Rобщ. min = 5 кОм, а не 4,858 кОм (ошибка 3%), принимаем Rобщ. mах = 46 кОм, а не 45,858 кОм (ошибка 3%), принимаем также ограниченное синусоидальное напряжение за прямоугольное импульсное той же длительности, как и один полупериод напряжения сети Т/2 = 10 мс.

Напряжение на конденсаторе С1 в момент времени t

Uс = U (1-е -t/RС),

где U = 20 В - ограниченное синусоидальное напряжение.

Постоянная времени зарядной цепи при Rобщ min = 5 кОм

при τ1 = Rобщ minС1= 5 Ч 0,1 = 0,5 мс,

при Rобщ mах = 46 кОм

τ2 = Rобщ mахС1 = 46 Ч 0,1 = 4,6 мс.

Для примера приведем подробный порядок расчета напряжения на конденсаторе, например, для первой точки t = RС/2. Uс = U(1-е -t/RС) = U(1-е -1/2) = U(1 - 1/√е) = 20(1 - 1/√2,7183)= = 20 (1 - 1/1,6487) = 20 (1 - 0,6) = 20 Ч 0,4 = 8 В.

Значит, за время t = τ1/2 = 0,5/2 = 0,25 мс конденсатор С1 зарядится до напряжения Uс = 8 В.

Расчетные данные сведены в таблицу.

Регулятор мощности и скорости вращения однофазного коллекторного электродвигателя

На графике рис.7 изображены:

  • один полупериод аппроксимированного ограниченного напряжения сети;
  • кривая U’с = f (τ1) - экспонента для постоянной времени;
  • прямая 0А характеризует начальный участок экспоненты U’с, близкий к линейному;
  • кривая U’’с = f (τ2) - экспонента для постоянной времени τ2; прямая 0Б характеризует начальный участок экспоненты U’’c близкий к линейному.

Кроме того, на оси ординат отмечено Uэ.вкл - порог срабатывания однопереходного транзистора VT1; на оси абсцисс - τ1 и τ2 (в миллисекундах и электрических градусах), длительность импульса, питающего релаксационный генератор (в миллисекундах и электрических градусах), отмечены ϕmin, ϕmax и ∆ϕ для реального регулятора.

По шкале фазы цена большого деления в 1 см сопротивлением -18°, цена малого деления в 1 мм - 1,8°.

Определим графически минимальный и максимальный углы отпирания тиристора

ϕmin = 2⋅1,8° = 3,6° = 3°36’.

ϕmax = 20⋅1.8°° = 36°°.

Учтем ошибку, аппроксимировав ограниченное синусоидальное напряжение в прямоугольное. Определим sinωt при достижении напряжения на конденсаторе С1 равного порогу отпирания транзистора VT1.

Uс = Uэ.вкл = U = 7 В;

sinωt = 7/310 = 0,0226.

По таблице синусов определим угол ωt = 1°18’.

Тогда ϕmin = 3°36’ + 1°18’ = 4°54’;

ϕmax = 36° + 1°18’ = 37°18’.

С учетом других ошибок, связанным с принятыми упрощениями при построении графиков рис.7, с достаточной степенью достоверности можно принять углы ϕmin = 6°; ϕmax = 37°.

Таким образом, углом отпирания тиристора можно управлять от 6 до 37°.

Диапазон изменения угла управления

∆ϕ = ϕmax - ϕmin = 31°,

но не 170°, как сказано в [4, с. 202]. При угле ϕmax = 170° никакой двигатель, рассчитанный на рабочее напряжение 220 В, работать не будет.

Настройка регулятора заключается в подборе сопротивления резисторов цепи заряда конденсатора С1 (R1, R2, R3, R4) под конкретный однофазный коллекторный электродвигатель при максимальном угле отпирания тиристора (движок R1 в крайнем верхнем положении). При минимальном угле отпирания настройка не требуется.

При установке движка резистора R1 в крайнее нижнее по схеме положение (R1 закорочен) угол отпирания тиристора минимален, электродвигатель развивает максимальные обороты. Перемещая движок вверх, сопротивление цепи заряда увеличиваем, скорость вращения падает, и в самом верхнем положении движка электродвигатель должен работать устойчиво на минимальных оборотах.

Если же двигатель работает неустойчиво и при незначительных колебаниях напряжения сети останавливается, то необходимо уменьшить сопротивление цепи заряда, т.е. уменьшить сопротивление резистора R1, подключив вместо R2 = 390 кОм резистор меньшего сопротивления 360, 330 кОм, ... и т.д.

И наоборот, если при верхнем положении движка скорость вращения еще велика и ее нужно понизить, то резистор R2 нужно заменить на резистор большего сопротивления 430, 470 кОм и т.д., вплоть до изъятия его из схемы. На этом регулировка заканчивается.

Изготовленный по этой схеме регулятор работает устойчиво и за 5 лет эксплуатации не было ни одного отказа, показал хорошие результаты как на больших, так и на малых скоростях при переменной нагрузке на дрель.

При изготовлении регулятора надо предусмотреть, чтобы при повороте ручки регулятора скорости (резистор R1) вправо скорость вращения увеличивалась, для этого надо резистор R1 распять так, чтобы при повороте ручки вправо сопротивление уменьшалось.

Применение амплитудно-фазового метода приводит к значительному искажению синусоидального напряжения и появлению множества высших гармоник, поэтому появилась необходимость дополнительной защиты от помех посредством введения двух дополнительных фильтров в цепь питания дрели С2, R9 и в цепь питания регулятора С3, R10.

Конструкция регулятора.

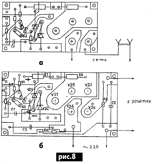
Регулятор изготовлен в двух вариантах. Первый вариант описан выше, отличие заключается только в типе используемых диодов выпрямителя (указан в скобках на принципиальной схеме).

Печатные платы изготовлены из фольгированных стеклотекстолита и гетинакса толщиной 1,5-2 мм.

На рис.8 показаны две печатные платы для первого варианта регулятора.

Регулятор мощности и скорости вращения однофазного коллекторного электродвигателя

Плату на рис.8,а используют, когда фильтры С2, R9 и С3, R10 изготавливают навесным монтажом, плата на рис.8,б - когда фильтры размещают на плате.

На рис.9 показана одна печатная плата для второго варианта регулятора.

Регулятор мощности и скорости вращения однофазного коллекторного электродвигателя

Фильтры изготавливают навесным монтажом. Можно изготовить плату вместе с фильтрам подобно (рис.8,б) для первого варианта.

Печатную плату и другие детали регулятора размещают в пластмассовой коробке. На корпусе коробки закреплены переменный резистор R1 с R2, розетка для подключения дрели, жестко закреплен шнур питания длиной 1,5 м с вилкой на конце. Фильтры С2, R9 и С3, R10 смонтированы на монтажных стойках в непосредственной близости от шнура питания и розетки для подключения дрели. На корпусе коробки под ручкой резистора R1 закреплена шкала с условными делениями.

Детали. В выпрямителе использованы диоды КД202Р, рассчитанные на средний выпрямленный ток 5 А. Вместо них можно использовать КД202К, КД202М. Во втором варианте регулятора применены диоды Д231. Можно применить Д231А, Д231Б, Д232, Д233, Д234 с любыми буквенными индексами и диоды других типов, рассчитанные на средний выпрямленный ток 10 А и обратное напряжение 300 В и более.

Тиристор КУ202М можно заменить на КУ202 Н, стабилитроны Д814В - на любые другие с суммарным напряжением стабилизации 18-20 В. КТ117 можно применять с любым буквенным индексом. Конденсатор С1 можно применять типов КЛС, КМ, К10У-5. Конденсаторы С2 и С3 типа К40П-2Б можно заменить на любые бумажные с рабочим напряжением не менее 400 В. Переменный резистор типа СП-1 можно заменить на резистор любого другого типа и любых габаритов.

Для эксплуатации дрели с данным регулятором никаких дополнительных выключателей ставить не нужно. Вполне достаточно двухполюсного выключателя, установленного в дрели. Напряжение на регулятор подается и снимается выключателем дрели.

Несмотря на то что регулятор разрабатывался для питания однофазных коллекторных электродвигателей, при необходимости к нему можно подключать любую активную нагрузку (нагреватели) соответствующей мощности.

Литература:

  1. Вольдек А. И. Электрические машины.-Л.: Энергия, 1978.
  2. Денисов Г. Тринисторный регулятор для коллекторного электродвигателя//Радио. -1990.-№1.-С. 61, 62.
  3. Кублановский Я. С. Тиристорные устройства.-М.: Радио и связь. 1987.
  4. Энциклопедия современной техники. "Автоматизация производства и промышленная электроника". Сов. энциклопедия. Т.4, 1965.

Автор: В. В. Першин

Смотрите другие статьи раздела Электродвигатели.

Читайте и пишите полезные комментарии к этой статье.

<< Назад

Последние новости науки и техники, новинки электроники:

Питомцы как стимулятор разума 06.10.2025

Помимо эмоциональной поддержки, домашние питомцы могут оказывать заметное воздействие на когнитивные процессы, особенно у пожилых людей. Новое масштабное исследование показало, что общение с кошками и собаками не просто улучшает настроение - оно действительно способствует замедлению возрастного снижения умственных способностей. Работа проводилась в рамках проекта Survey of Health, Ageing and Retirement in Europe (SHARE), охватывающего период с 2004 по 2022 год. В исследовании приняли участие тысячи европейцев старше 50 лет. Анализ показал, что владельцы домашних животных демонстрируют более устойчивые когнитивные функции по сравнению с теми, кто не держит питомцев. Особенно выражен эффект оказался у владельцев кошек и собак. Согласно данным ученых, владельцы собак дольше сохраняют хорошую память, в то время как хозяева кошек медленнее теряют способность к быстрому речевому взаимодействию. Исследователи связывают это с тем, что ежедневное взаимодействие с животными требует внимани ...>>

Мини-ПК ExpertCenter PN54-S1 06.10.2025

Компания ASUSTeK Computer презентовала новый мини-компьютер ASUS ExpertCenter PN54-S1. Устройство ориентировано на пользователей, которым важно сочетание производительности, энергоэффективности и универсальности - от офисных задач до мультимедийных проектов. В основе ExpertCenter PN54-S1 лежит современная аппаратная платформа AMD Hawk Point, использующая архитектуру Zen 4. Это поколение чипов отличается улучшенным управлением энергопотреблением и повышенной вычислительной мощностью. Новинка доступна в конфигурациях с процессорами Ryzen 7260, Ryzen 5220 и Ryzen 5210, представленных AMD в начале 2025 года. Таким образом, устройство охватывает широкий диапазон задач - от базовых офисных до ресурсоемких вычислений. Корпус мини-ПК выполнен из прочного алюминия и имеет размеры 130&#215;130&#215;34 мм, что делает его практически незаметным на рабочем столе или за монитором. Несмотря на компактность, внутренняя компоновка позволяет установить два модуля оперативной памяти SO-DIMM ...>>

Глазные капли, возвращающие молодость зрению 05.10.2025

С возрастом человеческий глаз постепенно теряет способность четко видеть на близком расстоянии - развивается пресбиопия, или возрастная дальнозоркость. Этот естественный процесс связан с утратой эластичности хрусталика и ослаблением цилиарной мышцы, отвечающей за фокусировку. Миллионы людей по всему миру сталкиваются с необходимостью носить очки для чтения или прибегают к хирургическим методам коррекции. Однако исследователи из Центра передовых исследований пресбиопии в Буэнос-Айресе представили решение, которое может стать удобной и неинвазивной альтернативой - специальные глазные капли, способные улучшать зрение на длительный срок. Разработку возглавила Джованна Беноцци, директор Центра. По ее словам, цель исследования состояла в том, чтобы предоставить пациентам с пресбиопией эффективный и безопасный способ коррекции зрения без хирургического вмешательства. Новые капли, созданные на основе пилокарпина и диклофенака, показали убедительные результаты: уже через час после первого пр ...>>

Случайная новость из Архива

В просторах космоса обнаружен метил 07.07.2023

Хотя предположение о существовании активных метил-катионов в протопланетных дисках было выдвинуто 40 лет назад, только сейчас удалось обнаружить и подтвердить наличие этого важного соединения.

В 1977 году была сформулирована гипотеза, что одновалентный радикал метана, а именно метил-катион (CH3+), играет решающую роль в инициировании химических процессов в межзвездной среде. Однако обнаружить это молекулярное образование за пределами нашей Солнечной системы оказалось чрезвычайно сложно.

Возможно, это объясняется высокой активностью метила: его среднее время существования в свободной форме обычно составляет меньше тысячной доли секунды. В результате, маловероятно обнаружить большое количество таких катионов в одном месте и в одно время, чтобы их можно было зарегистрировать при помощи земных телескопов.

Однако благодаря международной группе астрономов удалось обнаружить следы метила в протопланетном диске d203-506, расположенном в туманности Ориона, с использованием данных космического телескопа Джеймса Вебба и спектроскопического анализа. В данной области активно протекают процессы звездообразования, а d203-506 представляет собой зародыш относительно небольшой звездной системы: масса его звезды приблизительно в пять раз меньше массы Солнца, а масса протопланетного диска в десять раз превышает массу Юпитера.

Откуда появляется этот активный катион в протопланетном диске? Исследователи предположили, что причина заключается в сильном ультрафиолетовом излучении Трапеции Ориона - компактного скопления звезд, находящегося поблизости. Под воздействием такого излучения молекулы водорода (также обнаруженные в составе d203-506) переходят в возбужденные колебательные состояния, что делает их очень активными и способствует их взаимодействию с углеродом, в результате чего образуется свободный метил.

Тем не менее, как отмечают ученые в статье, опубликованной в журнале Nature, все еще остается несколько вопросов, связанных с возбуждением, химическими свойствами и спектроскопией этой молекулы. Дополнительные исследования необходимы для окончательного понимания роли CH3+ в органической химии космоса. Это важно для разъяснения механизмов образования более сложных соединений в молодых звездных системах.

Другие интересные новости:

▪ Редкие земли с океанского дна

▪ Энергия из воздуха подзарядит смартфон

▪ В состав пара вейпов входят токсичные металлы

▪ Низкоемкостные TVS-сборки Littelfuse SP3384NUTG

▪ Иммунитет работает по сезону

Лента новостей науки и техники, новинок электроники

 

Интересные материалы Бесплатной технической библиотеки:

▪ раздел сайта Автомобиль. Подборка статей

▪ статья Тоталитарное государство. Крылатое выражение

▪ статья Какая армия сопровождала в загробный мир первого китайского императора? Подробный ответ

▪ статья Матэ. Легенды, выращивание, способы применения

▪ статья СВЧ датчик движения для охранной сигнализации. Энциклопедия радиоэлектроники и электротехники

▪ статья 12 вольт от USB-порта. Энциклопедия радиоэлектроники и электротехники

Оставьте свой комментарий к этой статье:

Имя:


E-mail (не обязательно):


Комментарий:





Главная страница | Библиотека | Статьи | Карта сайта | Отзывы о сайте

www.diagram.com.ua

www.diagram.com.ua
2000-2025