Menu Home

Бесплатная техническая библиотека для любителей и профессионалов Бесплатная техническая библиотека


Схемотехника импульсных блоков питания. Энциклопедия радиоэлектроники и электротехники

Бесплатная техническая библиотека

Энциклопедия радиоэлектроники и электротехники / Блоки питания

Комментарии к статье Комментарии к статье

Импульсные блоки питания (ИБП) все чаще применяются в бытовой и промышленной аппаратуре. Современная схемотехника ИБП настолько развита, что по количеству элементов приравнивается к линейным блокам питания, а по многим параметрам превышает показатели линейных БП.

Эксплуатация ИБП в сетях, где переменное напряжение 220 В имеет (в режиме перегрузки или перекоса фазы) разброс параметров от 160 до 280 В, дает огромное преимущество над линейными БП. Кроме этого, высокий КПД позволяет значительно снизить потребление энергии от сети (что немаловажно для малоимущих семей).

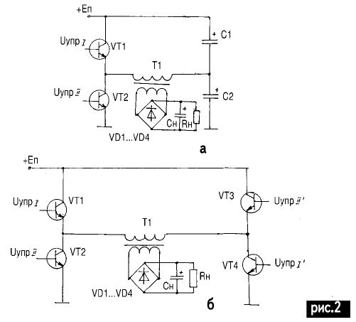
Импульсные блоки питания делятся на однотактные преобразователи напряжения (ОПН) и двухтактные. В свою очередь, однотактные преобразователи делятся на ПН с обратным включением диода (ОПНО) (обратноходовые) рис.1,а и с прямым включением диода ОПНП ( прямоходовые) рис.1,б.

Схемотехника импульсных блоков питания

Двухтактные делятся на ПН с полумостовой схемой включения (рис.2,а) и с мостовой схемой включения (рис.2,б).

Схемотехника импульсных блоков питания

Согласно анализу, проведенному в [1], область применения ПН зависит от мощности нагрузки (рис.3), при этом схемы включения ПН различны. В импортной бытовой аппаратуре наиболее часто можно встретить схему обратноходового ПН, так как она имеет очень малое количество элементов. Но для нормальной работы этой схемы необходимы качественные элементы, отсутствующие в широком спектре на рынке электронных компонентов Украины. Работа некачественных радиодеталей сильно влияет на многие показатели ИБП.

Схемотехника импульсных блоков питания

Рассмотрим работу однотактного преобразователя напряжения с обратным включением диода. Их часто называют обратноходовые из-за передачи знергии в нагрузку в момент запирания ключа транзистора. На рис.4 показана упрощенная схема современного обратноходового ПН.

Схемотехника импульсных блоков питания

Период t0 - t1. Как только подается напряжение питания +Еп, через Rогр, RД1, RД2 протекает ток, при этом С3 заряжается током через Rогр, Rд1, С3, переход Б-Э транзистора VTk (рис.5,а). Транзистор VTk постепенно открывается t0 t1 (рис.5,б), возникает коллекторный ток IKVT (рис.5,в), протекающий по пути: +Еп, Rогр, w1, переход Э-Б транзистора VTk - земля. На обмотке w2 наводится ЭДС той же полярности, что и напряжение, приложенное к w1, согласно закону самоиндукции (начало точки на обмотках) . ЭДС самоиндукции плюсом прикладывается через VD1, Rб к переходу Б-Э VTk, транзистор еще больше отпирается.

Схемотехника импульсных блоков питания

Заметим, что в цепи нагрузки ток не протекает. Ток цепи коллектора VТk растет до насыщения транзистора, при этом ток дросселя в w1 растет от нуля до ILmax, и пока ток коллектора изменяется и растет, происходит намагничивание сердечника дросселя L. На рис.6 изображена петля гистерезиса. Так как напряженность магнитного поля прямо пропорциональна току, протекающему в обмотке w1, Iw1= Hl/w, где Н - напряженность магнитного поля; l - длина пути магнитной линии; w - число витков, то напряженность магнитного поля в сердечнике дросселя будет так же постепенно расти от нуля до HIm (рис.6, кривая 1).

Схемотехника импульсных блоков питания

Период t1 - t2. В момент насыщения транзистора VTk (заметим, что этот момент не совпадает с моментом насыщения сердечника из-за особенностей построения схемы) ток коллектора транзистора VTk достигает максимального значения (задействованы все основные носители n-р-n перехода) и не изменяется. В w1 ток дросселя также не изменяется, а значит, в w2 больше не наводится ЭДС самоиндукции. При этом VTk запирается. Сердечник дросселя L начинает размагничиваться, энергия сердечника передается в нагрузку, так как ЭДС самоиндукции меняет полярность на противоположную в w3. При Этом появляется ток в w3 через VD2 и Rн, Сф. Так как ЭДС поменяла знак, в w2 не протекает ток, и VTk окончательно закрывается. С3 уже зарядился, и VTk не может открыться. Ток размагничивания Im постепенно спадает t1 t2 (рис.5,г). Напряженность магнитного поля также постепенно спадает из точки А в точку Вr (рис.6, кривая 2) .

Конденсатор СФ2 быстро заряжается, а по Rн протекает ток нагрузки. Как только напряженность поля упала до нуля, ток в w3 прекращается, сердечник имеет остаточное значение индукции магнитного поля Br, поэтому сердечник до конца не размагнитился (для полного размагничивания необходимо приложить коэрцитивную силу, -Нс. В двухтактных мостовых или полумостовых схемах сердечник размагничивается и перемагничивается противоположным плечом схемы. Эта особенность очень важна при расчетах дроселя, так как Bm (амплитудное значение индукции в формулах) будет на 60-80% меньше (в зависимости от качества сердечника) табличного значения.

Период t2 - t3. Как только сердечник дросселя размагнитился до остаточного значения Br, при этом напряженность магнитного поля не изменяется и равна нулю, ток в w3 прекращает протекать, а ЭДС в w2 изменяет знак на противоположный, VTк начинает открываться базовым током, в результате ток коллектора VTk увеличивается, увеличивая ЭДС на w2 за счет увеличения тока через w1.

Транзистор VTk открывается до насыщения (рис.5,в), сердечник намагничивается (рис.6, кривая 3), в точке А для HIm будет соответствовать значение индукции BS. При расчетах вместо Bm используют разницу ∆B = Bs - Br, т.е. преобразователь работает по частной петле гистерезиса. Поэтому в однотактных преобразователях напряжения применяют ферриты с минимальным Br и максимальным Bs (узкая петля гистерезиса). Подобная петля существует в высокочастотных ферритах, поэтому многие зарубежные фирмы создают преобразователи с частотой преобразования от 0,1 до 1 МГц. Работа преобразователя на такой частоте требует применения высококачественных ВЧ элементов (силовых).

Важно отметить, что длительность открытого состояния VTk определяется амплитудой коллекторного тока Іkmax, индуктивностью L и напряжением источника питания Еп и не зависит от нагрузки на выходе. Длительность закрытого состояния прямо зависит от нагрузки. Поэтому различают три режима работн ПН.

1-й режим прерывистых токов

Сопротивление нагрузки мало (почти КЗ и конденсатор СФ2 не успевать заряжаться, при этом на Rн будет наблюдаться пульсация напряжения и тока.

2-й режим непрерывных токов

На Сф будет накапливаться достаточно энергии, чтобы ток в нагрузке протекал без пульсаций, и напряжение было постоянным.

3-й режим только для ОП

НО - режим холостого хода. Нагрузка незначительна или полностью отключена, длительность закрытого состояния транзистора увеличивается (из-за медленного спадания тока размагничивания), но так как энергия, запасенная в магнитном поле трансформатора, не изменяется, то напряжение на вторичной обмотке, а следовательно, и на нагрузке возрастает до бесконечности. Этот режим является наиболее опасным, так как СФ2 может взорваться от перенапряжения. Поэтому ни в коем случае нельзя обратноходовые преобразователи напряжения использовать в режиме х.х. (исключение составляют лазерные установки, фотовспышки, медицинские накопители высокого напряжения).

Сердечники дросселей обратноходовых ПН. Сердечники в основном изготовляют из ферритов. Ферриты представляют собой спеченную смесь окиси трехвалентного железа с окислами одного или нескольких двухвалентных металлов [2]. Ферриты очень тверды, хрупки и по механическим свойствам подобны керамике (в основном имеют темно-серый или черный цвет).

Плотность ферритов значительно меньше плотности металлических магнитных материалов и составляет 4,5-4,9 г/см3. Ферриты хорошо шлифуются и полируются абразивными материалами. Их можно склеивать клеем БФ-4 по общеизвестной технологии (зачистить шкуркой, обезжирить бензином, нанести клей и дать немного высохнуть, крепко сдавить прессом на несколько часов, но так, чтобы не расколоть феррит). Ферриты являются полупроводниками и обладают электронной проводимостью. Их удельное сопротивление (в зависимости от марки) в пределах от 10 до 1010 Ом х см.

Таблица 1
Схемотехника импульсных блоков питания

Основные характеристики ферромагнитных материалов приведены в табл.1:

  • Bm - индукция насыщения, значение которой соответствует состоянию насыщения, т.е.
  • такому состоянию ферромагнитного материала, при котором магнитная индукция не изменяется при изменении напряжености магнитного поля;
  • Br - остаточная индукция, значение, получаемое при уменьшении напряженности поля до нуля;
  • Нс - коэрцитивная сила, значение напряженности магнитного поля, при котором индукция принимает нулевое значение;
  • µ - магнитная проницаемость - коэффициент, показывающий, во сколько раз магнитная индукция в ферромагнитном материале больше, чем в воздухе, Магнитная проницаемость ферромагнитного материала зависит от напряженности поля, температуры и других факторов;
  • µн - начальная магнитная проницаемость, она определяется из начального участка основной кривой намагничивания по наклону касательной и соответствует работе материала в слабых полях;
  • tgδ - тангенс угла потерь, характеризует потери в ферромагнитных материалах и тем больше, чем больше объем материала, площадь гистерезисной петли и частота перемагничиваний, а также чем меньше удельное обьемное сопротивление (электрическое) материала;
  • ТКµ - температурный коэффициент магнитной проницаемости при изменении температуры на 1°С.

Современные магнитомягкие ферриты можно разделить на несколько групп, различающихся электромагнитными параметрами и назначением. В обозначении марки феррита цифры соответствуют номинальному значению начальной магнитной проницаемости, первая буква Н означает, что феррит низкочастотный, вторая буква М- марганец-цинковый феррит, Н - никель-цинковый; буквы ВЧ указывают, что феррит предназначен для работы на высоких частотах.

Ферриты марок 6000НМ, 4000НМ, 3000НМ, 2000НМ, 1500НМ, 1000НМ используют на частотах до нескольких сотен кГц как в слабых, так и в сильных полях. В слабых полях ферриты этой группы применяют в случаях, когда не предъявляют повышенных требований к температурной стабильности. Ферриты первых трех марок рекомендуется применять в магнитопроводах вместо листового пермаллоя толщиной 0,1-0,02 мм и меньше.

Ферриты марок 2000НМ1, 1500НМI, 1500НМ2, 1500НМ3, 1000НМ3 и 700НМ предназначены для использования в слабых и средних полях при частотах до 3 МГц. Они обладают малыми потерями и малым ТКµ в широком интервале температур. При повышенных требованиях к термостабильности µ в широком интервале температур предпочтительнее использование ферритов трех последних марок.

Ферриты марок 2000НН, 1000НН, 600НН, 400НН, 200НН и 100НН применяют в слабых полях в диапазоне частот до нескольких МГц. Ферриты трех первых марок значительно уступают марганец-цинковым ферритам с такими же значениями µ, однако они более дешевы, поэтому широко применяются в различной аппаратуре при невысоких требованиях к стабильности и потерям. Остальные ферриты находят широкое применение в катушках контуров и магнитных антенн.

Ферриты марок 150ВЧ, 100ВЧ, 50ВЧ2, 30ВЧ2 и 20ВЧ предназначены для использования в слабых полях на частотах до 100 МГц. Они отличаются малыми потерями и малым ТКµ в широком интервале температур, поэтому наиболее широко применяются для высокочастотных катушек индуктивности, а также для антенн переносных радиоприемников.

Ферриты марок 300НН, 200НН2, 150НHI, 90НН, 60НН, 55НН, 33НН и 10ВЧ1 отличаются малыми потерями в сильных полях. Их основное назначение - для сердечников катушек контуров, перестраиваемых подмагничиванием, и контуров магнитных модуляторов. В слабых полях tgδ и ТКµ этих ферритов значительно больше, чем ферритов группы ВЧ. Основные данные магнитомягких ферритов приведены в табл.2. Единицы пересчета для системы СИ: 1 Гс- 10-4 Тл.

Таблица 2
Схемотехника импульсных блоков питания

Сердечники обратноходовых ПН изготовляют в виде П-образных или Ш-образных магнитопроводов (рис.7).

Схемотехника импульсных блоков питания

Так как трансформатор выполняет роль дросселя, то одну из сторон сердечника подпиливают абразивным материалом (лучше алмазным надфилем). Немагнитный зазор выполняют в пределах 0,1...0,3 мм, в зазор вставляют картон при сборке. Наиболее часто встречающиеся габаритные показатели Ш-образных магнитопроводов приведены в табл.3 и на рис.8.

Таблица 3
Схемотехника импульсных блоков питания
(нажмите для увеличения)

Схемотехника импульсных блоков питания

Расчет дросселей обратноходовых ПН

Сердечник дросселя должен запасти требуемую пиковую энергию в небольшом зазоре без вхождения в насыщение и иметь приемлемые потери в магнитопроводе. Кроме того, он должен вмещать требуемое количество витков, обеспечивающее приемлемые потери в обмотках. Воспользуемся известной формулой [3]:

Pгаб = IkUk = 4fwkBmSc10-4Ik; (1)

Uk = 4fwkBmSc10-4, (1a)

где Ргаб - габаритная мощность трансформатора, Вт; Ik - средний ток коллектора, А; Uk - напряжение, прикладываемое к первичной обмотке дросселя, В; f - частота преобразования, Гц; Bm - индукция магнитного поля, Тл (для однотактных ПН Вm = Bs - Br составляет примерно 0,7 от табличного значения); Sc - площадь сечения стержня магнитопровода, см2; wk - количество витков первичной обмотки.

Из (1) следует, что количество витков первичной обмотки можно найти так:

w1 = 0,25Uk104/(f BmSc). (2)

Индуктивность дросселя:

L = µ0 µr (w1)2 Sc/l, (3)

где L - индуктивность, Гн; µ0 = 4π10-7 - абсолютная магнитная проницаемость; µr - относительная магнитная проницаемость; Sc - площадь поперечного сечения магнитопровода, м2; l - длина пути магнитной линии, м.

Для грубой оценки необходимого сечения сердечника можно воспользоваться выражением:

Sc = (10...20) (Pн/f)1/2, (4)

где Pн - мощность нагрузки, Вт; Sc - площадь поперечного сечения сердечника, см2; f - частота преобразования, Гц.

Воспользовавшись формулами (2) и (4), а также анализируя данные табл.2, находим габаритные показатели сердечника и количество витков первичной обмотки. Для вторичной и остальных обмоток wн = w1 Uk/Uн, где Uн - напряжение на нагрузке.

Для обмотки возбуждения w2 (см. рис.4) рекомендуется напряжение примерно 5 В. Диаметр проводов

d = 1,13 (I/j)1/2, (5)

где d - диаметр провода, мм; I - средний ток в обмотке, А; j - плотность тока в обмотке (рекомендуется 2,5...5 А/мм2), причем для внутренней обмотки плотность тока должна быть наименьшей.

Для проверки вычислений рассчитаем площадь, занимаемую каждой обмоткой, и суммируем, при этом должно выполняться неравенство:

Soк = w1d1 + w2d2 + w3d3 + ... + wndn + hz, (6)

где Sок - табличное значение площади окна, см2 ; wn количество витков в обмотке n; dn - диаметр провода в обмотке n; hz - суммарная толщина каркаса и межобмоточной изоляции.

Каркасы, на которые наматывают обмотки трансформаторов, прессуют из пластмасс, склеивают из электрокартона или собирают из отдельных деталей, изготовленных из расслоенного текстолита, прессшпана или электрокатрона, при небольших габаритах используют любой картон. Стандартное изготовление каркаса из картона подробно описано в [4], для трансформаторов небольшой мощности автор предлагает второй способ изготовления трансформатора рис.9. Он состоит из трех заготовок. Гильзу изготовляют из картона (рис.9,б), слегка надрезают линии 1 заготовки, после чего ее сворачивают в параллелепипед и края 2 склеивают по контуру 3 папиросной бумагой.

Заготовку (рис.9,а) делают в количестве 2 шт. При этом вырезают сердцевину 1 и пробивают аккуратно заточенной по краям иглой от шприца отверстия D0,3 мм, после чего их нумеруют (на верхней половине каркаса как Н1, Н2, Н3, ..., а на нижней - как К1, К2, К3, ...). Верхнюю и нижнюю половины каркаса склеивают с гильзой папиросной бумагой и оставляют конструкцию под тяжелым предметом на несколько часов. Намотка обмоток на каркас ведется аналогично [4] в следующем порядке Wупр, W1, Wнагр (для экспериментальных вариантов Wупр может быть последней).

Схемотехника импульсных блоков питания

Сборка

Ферритовые стержни вставляют в каркас с намотанными обмотками. Предварительно к одному из сердечников приклеивают картонный квадрат толщиной 0,2 мм для заполнения зазора. После сборки сбоку сердечника из медной фольги делают бандаж вокруг сердечника, натягивают и спаивают.

Особенности работы ключевого транзистора

Так как нагрузкой коллектора транзистора VTк является дроссель с индуктивностью L, то в момент запирания VTк на его коллекторе возникает выброс напряжения (рис.10, а, кривая 1). Спад тока коллектора происходит не сразу, а за время рассасывания неосновных носителей коллектор-эмитерного перехода (рис.10,б). Напряжение на коллекторе изменяется по синусоидальному закону из-за наличия индуктивности L и емкости коллекторно-эмиттерного перехода. В результате VTк гасит большое количество энергии на К-Э переходе, которое превращается в тепло. Поэтому VTк может перегреться и выйти из строя.

Для предотвращения этого эффекта создается временная задержка t3 фронта увеличения коллекторного напряжения (кривая 2) относительно начала спада tсп коллекторного тока (рис.10,а) с помощью RCD -цепочки (рис.11). При запирании VTк ток, протекающий через индуктивность рассеяния дросселя, заряжает демпфирующий конденсатор Сдф через VDдф. После отпирания VTк Сдф разряжается через Rр и К-Э VTк. Этой цепью можно достичь сколь угодно малых значений мгновенной мощности, рассеиваемой коллекторным переходом [1]. Однако стремление к снижению этой мощности приводит к увеличению энергии, накопленной в Сдф, она является паразитной, отнимаемой от полезной мощности.

Схемотехника импульсных блоков питания

Схемотехника импульсных блоков питания

При использовании больших мощностей в нагрузке для нормальной работы преобразователя необходимо осуществлять специальные режима включения транзистора. Рассмотрим два переходных процесса.

Переходной процесс включения n-р-n транзистора с ОЭ, когда на вход его задан скачок положительного тока базы (рис.12) [5].

Схемотехника импульсных блоков питания

На начальном этапе включения ток коллектора мал, при этом малы значения b, а дифференциальное входное сопротивление транзистора велико. Поэтому можно считать, что ток базы идет на заряд входной емкости эмиттера, и при этом напряжение на эмиттере меняется от нуля до некоторого значения Uэо, соответствующего включенному состоянию транзистора. Для кремниевых транзисторов Uэо = 0,7 В. Первый этап включения имеет время задержки t3 (рис.13,б). На следующем этапе - нарастания тока коллектора - ток базы идет на накопление заряда носителей в базе.

При наличии в цепи коллектора резистора Rк в течение переходного процесса напряжение на коллекторном переходе меняется, барьерная емкость Ск перезаряжается, что увеличивает длительность переходного процесса (рис.13,в) tнр. При работе транзистора в ключевом режиме на вход его подается отпирающий ток базы, больший тока насыщения транзистора Iбн = Iкн/β. Этому току соответствует граничный заряд электронов в базе Qгрн = Iбн τ.

Схемотехника импульсных блоков питания

Процесс выключения транзистора импульсом отрицательного тока базы Iб = - Iб2. В момент времени t2 (рис.13,а) базовый ток скачком уменьшается на значение ∆Iб = Iб1+ Iб2.

Избыточный заряд дырок в базе уменьшается по двум причинам: из-за рекомбинации дырок с электронами и выведения дырок из базы через базовый электрод во внешнюю цепь. Подобным образом уменьшается избыточный заряд неосновных носителей - электронов, численно равный в силу электронейтральности заряду дырок. Изменение тока коллектора начинается спустя некоторое время tрас (время рассасывания избыточного заряда в базе). Время рассасывания увеличивается с ростом отпирающего тока базы Iб1 и уменьшается с увеличением запирающего тока базы Iб2.

После этапа рассасывания следует этап формирования отрицательного фронта тока коллектора, длительность которого называется временем спада tсп тока коллектора и уменьшается также с увеличением Iб2. Однако следует иметь ввиду, что даже при форсированном включении tнр и выключении tсп имеют физический предел, т.е. эти времена не могут быть меньше времени пролета электронов через базу.

Литература:

  1. Сергеев Б.С. Схемотехника функциональных узлов источников вторичного электропитания. - М.:Радио и связь, 1992.
  2. Терещук Р.М. и др. Малогабаритная радиоаппаратура. Справ. радиолюбителя. - К.: Наук. думка, 1972.
  3. Журавлев А.А., Мазель К.Б. Преобразователи постоянного напряжения на транзисторах.-М.: Энергия, 1972.
  4. Пронский И.Н. Простой сварочный полуавтомат// Радіоаматор-1999.-№7.
  5. Тугов Н.М., Глебов Б.А. Полупроводниковые приборы. - М.:Энергоатомиздат, 1990.

Автор: А.В.Кравченко

Смотрите другие статьи раздела Блоки питания.

Читайте и пишите полезные комментарии к этой статье.

<< Назад

Последние новости науки и техники, новинки электроники:

Токсичность интернета преувеличена 07.01.2026

Социальные сети нередко воспринимаются как арена постоянной агрессии, оскорблений и распространения фейковой информации. Новое исследование Стэнфордского университета показывает, что реальность значительно отличается от популярного представления: интернет гораздо менее токсичен, чем многие пользователи считают. Ученые опросили более тысячи американцев, попросив их оценить долю пользователей соцсетей, которые ведут себя агрессивно или распространяют ненависть. Оказалось, что впечатления людей сильно преувеличивают масштабы проблемы. Например, респонденты считали, что почти половина пользователей Reddit хотя бы раз оставляла оскорбительные комментарии, тогда как фактические данные платформы показывают, что таких людей не более 3%. Аналогичная ситуация наблюдается с дезинформацией. Опрос показал, что большинство участников считали почти половину аудитории Facebook распространителями фейковых новостей, однако статистика говорит об обратном: фактическая доля таких пользователей состав ...>>

Процессоры Ryzen AI 400 07.01.2026

Современные вычисления все больше ориентируются на интеграцию искусственного интеллекта и высокую производительность в компактных устройствах, таких как ноутбуки и мини-ПК. Новая линейка процессоров AMD Ryzen AI 400 демонстрирует, как разработчики объединяют мощные центральные ядра, графику и нейросетевые ускорители в одном чипе, чтобы удовлетворять растущие потребности пользователей в играх, контенте и ИИ-приложениях. AMD представила процессоры серии Gorgon Point, которые включают до 12 ядер Zen 5 и до 24 потоков вычислений. Чипы поддерживают интегрированную графику RDNA 3.5, обеспечивают максимальную тактовую частоту до 5,2 ГГц и имеют энергопотребление от 15 Вт до 54 Вт. Особое внимание уделено NPU, способному обрабатывать до 60 триллионов операций в секунду (TOPS), что делает эти процессоры эффективными для задач с искусственным интеллектом. Конструкция Ryzen AI 400 сочетает ядра Zen 5 и Zen 5c, обеспечивая высокую гибкость и производительность. Несмотря на то, что архитектур ...>>

Женщины лучше распознают признаки болезни по лицу 06.01.2026

Способность распознавать, что кто-то нездоров, часто проявляется интуитивно: бледная кожа, опущенные веки, уставшее выражение лица могут сигнализировать о недомогании. Новое исследование международной группы ученых показало, что женщины в среднем точнее мужчин улавливают такие тонкие невербальные признаки болезни, что может иметь эволюционные и социальные объяснения. В отличие от предыдущих работ, где использовались отредактированные фотографии или имитация больных лиц, ученые решили проверить, насколько люди способны распознавать естественные признаки недомогания. Такой подход позволил оценить реальную чувствительность к изменениям в лицах, возникающим при болезни. В исследовании приняли участие 280 студентов, поровну мужчин и женщин. Участникам предложили оценить 24 фотографии, на которых изображены люди как в здоровом состоянии, так и во время болезни. Это дало возможность сравнить восприятие естественных признаков недомогания в реальных лицах. Для анализа состояния каждого ...>>

Случайная новость из Архива

Почему после фитнеса не хочется есть 23.04.2018

Те, кто активно занимается спортом или фитнесом, знают, что после того, как ты выложишься на тренажерах, тебе очень долго не хочется есть. Очевидно, после физических упражнений включается какой-то механизм, подавляющий аппетит и чувство голода. Но вот что это за механизм?

Ученые из Медицинского колледжа имени Альберта Эйнштейна предположили, что тут все дело в повышении температуры тела - мы ведь из-за физической нагрузки довольно сильно разогреваемся.

Терморегуляция, как и аппетит, зависит от гипоталамуса - небольшой области в мозге, которая управляет самыми разными физиологическими процессами. Для каждого процесса здесь есть своя группа нервных клеток, но, может быть, гипоталамические нейроны, которые регулируют пищевое поведение, чувствуют также и температуру?

Клетки, которые подавляют аппетит, находятся в дугообразном ядре гипоталамуса; их особенность в том, что они способны непосредственно чувствовать гормоны и другие вещества, которые плавают в крови (мозг, как мы знаем, защищен от непосредственного контакта с кровью гематоэнцефалическим барьером).

Чтобы узнать, могут ли эти нейроны реагировать на тепло, исследователи обработали их алкалоидом капсаицином, который содержится в жгучем перце и который действует как раз на тепловые рецепторы (почему мы и чувствуем, как перец жжет). Две трети клеток дугообразного ядра почувствовали капсаицин - то есть тепловые рецепторы у них есть и они активны.

От экспериментов с клетками перешли к экспериментам на мышах. Когда животным вводили жгучее вещество прямо в гипоталамус, в область этих самых нейронов, мыши теряли аппетит на 12 часов - они продолжали есть, но ели заметно меньше, чем обычно. Если же тепловые рецепторы на нейронах блокировали, то капсаицин аппетит не подавлял.

Когда мышей 40 минут гоняли на беговой дорожке, их температура стремительно росла (в том числе и в зоне дугообразного ядра гипоталамуса) и оставалась повышенной в течение часа - и мыши после "фитнеса" тоже ели вполовину меньше, чем мыши, которые не упражнялись. Но если на беговой дорожке бегали мыши с отключенным тепловыми рецепторами на нейронах, то никаких изменений в аппетите у них не было - физкультура на их аппетит не действовала.

То есть гипотеза подтвердилась: клетки мозга, которые подавляют аппетит, действительно реагируют на тепло. (Объяснить, зачем это нужно, к примеру, можно так: большая физическая нагрузка случается тогда, когда приходится от кого-нибудь убегать, и желание плотно поесть тут было бы некстати.)

Скорее всего, тот же механизм остался и у нас, и тут можно придумать разные варианты, как использовать его для снижения веса. Хотя что тут придумывать - нужно просто идти в спортзал.

Другие интересные новости:

▪ Серверы на базе процессоров Intel Xeon

▪ Сейсмометр на смартфоне

▪ Небоскребы - солнечные фермы

▪ Электровелосипед с автопилотом

▪ Медиаплеер Zidoo X7

Лента новостей науки и техники, новинок электроники

 

Интересные материалы Бесплатной технической библиотеки:

▪ раздел сайта Инструкции по эксплуатации. Подборка статей

▪ статья История и теория религий. Конспект лекций

▪ статья Что означают разноцветные кольца на олимпийском флаге? Подробный ответ

▪ статья Фасоль обыкновенная. Легенды, выращивание, способы применения

▪ статья Люминесцентная лампа становится вечной. Энциклопедия радиоэлектроники и электротехники

▪ статья Симисторный стабилизированный регулятор мощности. Энциклопедия радиоэлектроники и электротехники

Оставьте свой комментарий к этой статье:

Имя:


E-mail (не обязательно):


Комментарий:




Комментарии к статье:

Олег
Статья шикарнейшая! Настолько подробных объяснений я еще не встречал. Буду искать похожие статьи про остальные виды иип.


Главная страница | Библиотека | Статьи | Карта сайта | Отзывы о сайте

www.diagram.com.ua

www.diagram.com.ua
2000-2026