Бесплатная техническая библиотека
Терморегулятор для мини-инкубатора

Энциклопедия радиоэлектроники и электротехники / Регуляторы мощности, термометры, термостабилизаторы
Комментарии к статье
В СНГ выпускается несколько типов мини-инкубаторов. Температура в них поддерживается механическим терморегулятором, отсутствует индикация превышения предельной температуры внутри инкубатора. Для замены механического терморегулятора предназначен предлагаемый электронный (рис.1) с дополнительными сервисными функциями. Точность поддержания температуры внутри мини-инкубатора - 0,2°С. Температуру можно регулировать в пределах 37...39°С. Работоспособность терморегулятора сохраняется при колебаниях напряжения сети в пределах ±20% от номинального значения.
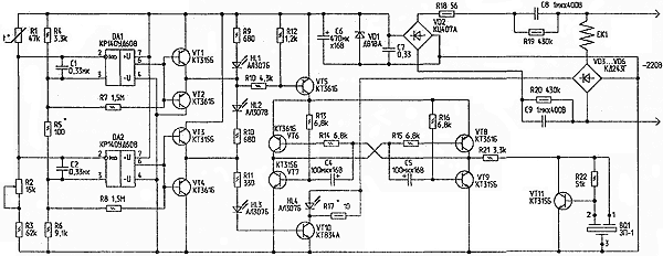
Рис.1. Принципиальная схема терморегулятора (нажмите для увеличения)
Терморегулятор состоит из:
- терморезистивного моста R1...R6;
- двух компараторов на операционных усилителях DA1, DA2;
- узла индикации "нагрев" на светодиоде HL3;
- узла индикации "норма" на светодиоде HL2;
- узла индикации "перегрев" на светодиоде HL1;
- узла контроля тока через нагревательный элемент на светодиоде HL4;
- узла звуковой индикации превышения предельной температуры на VT6...VT9, VT11 и пьезоизлучателе BQ1;
- силового ключа на транзисторе VT10, обеспечивающего ток через нагревательный элемент.
Питание схемы выполнено по бестрансформаторной схеме с гасящими конденсаторами С8, С9. Выпрямляется напряжение диодным мостом VD2, фильтруется конденсаторами С6, С7, стабилизируется стабилитроном VD1. Диодный мост VD3...VD6 служит для подачи напряжения необходимой полярности на транзистор VT10. На компараторе DA2 собран пороговый элемент, включающий нагрев элемента ЕК1. Когда температура воздуха внутри инкубатора ниже установленного резистором R2 порога, на выводе 6 DA2 - высокий уровень. Усиленный эмиттерным повторителем на VT3, VT4, сигнал через R11, HL3 поступает в базу транзистора VT10, транзистор открывается, и ток протекает через нагревательный элемент ЕК1. Падения напряжения на резисторе R17 достаточно, чтобы горел светодиод HL4, контролирующий протекание тока через нагревательный элемент.
Одновременно светодиод HL3 индицирует включение режима "Нагрев". При достижении заданной температуры напряжение на выводе 6 DA2 снижается, закрывается VT10, нагревательный элемент ЕК1 обесточивается, гаснут светодиоды HL3, HL4, и зажигается светодиод HL2 (индикация режима "Норма"). При понижении температуры внутри инкубатора снова включается режим "Нагрев". Для более четкого переключения между режимами, в компараторе введена положительная обратная связь с помощью резистора R8.
Итак, сменяя друг друга, режимы "Нагрев" и "Норма" позволяют вывести птенцов. Но, в результате короткого замыкания транзистора VT10 или еще по каким-либо причинам, температура внутри инкубатора может превысить 39,4°С. Перегрев выше этой температуры опасен для развития эмбрионов. В последние дни инкубации он вызывает массовую гибель зародышей [1]. Для предотвращения этой ситуации в схему введен еще один компаратор на операционном усилителе DA1. Он переключается при достижении температуры 39°С. При этом зажигается светодиод HL1, и открывается ключ на транзисторе VT5. На транзисторах VT6...VT9 собран модифицированный мультивибратор с высокой нагрузочной способностью. Этот низкочастотный релаксационный генератор служит модулирующим для автогенератора высокого тона на транзисторе VT11 и пьезозвонке BQ1. В этом режиме излучатель издает прерывистый сигнал тревоги. Для обеспечения лучшего визуального контроля за режимами работы терморегулятора, ток через светодиоды HL1...HL3 выбран относительно большим. Так как выходной ток ОУ DA1, DA2 недостаточен для их яркого свечения, в схему введены усилители на транзисторах VT1...VT4.
Детали
Резисторы R3...R6 необходимо применить высокостабильные, например, типа С2-29, терморезистор R1 -типа ММТ-1, подстроечный резистор R2 - СП5-16ВА-0,25 Вт. Остальные резисторы могут быть МЛТ, С2-23, С2-33. Конденсаторы С1, С2, С7 - малогабаритные, керамические; конденсаторы С8, С9 - типа К73-17. Конденсаторы С4...С6 - К50-35. Операционные усилители можно заменить на К140УД6 или КР140УД708. Транзисторы VT1...VT9, VT11 можно заменить на другие кремниевые маломощные соответствующей структуры. Транзистор VT10 можно заменить на мощный составной высоковольтный. Стабилитрон должен быть на напряжение 9...10 В. Диодный мост VD2 можно заменить на мост из отдельных диодов типа КД209А, на эти же диоды можно заменить VD3...VD6.
Налаживание термостабилизатора заключается в следующем. Предварительно собирают тональный генератор на VT11 и BQ1 на макетной плате и уточняют сопротивление резисторов R21, R22 по надежной генерации, затем эти элементы устанавливают на рабочую плату. Терморезистор монтируют внутри инкубатора. Подключают нагреватель ЕК1 мощностью 30...35 Вт к плате. В качестве нагревателя можно использовать 4 последовательно соединенные 60-ваттные лампы накаливания или ТЭН. Включают инкубатор в сеть. Контролируя температуру воздуха внутри инкубатора термометром с ценой деления 0,1 °С, например, ТЛ-4 (ГОСТ 215-73), устанавливают порог включения нагревательного элемента резистором R2 при температуре 37,7...38°С. Через полчаса работы инкубатора уточняют порог включения. Затем замыкают выводы коллектор-эмиттер транзистора VT10. При температуре 39°С должна включиться световая и звуковая сигнализация. Порог включения устанавливают подбором R5. Подбором R17 устанавливают желаемую яркость свечения светодиода HL4. На этом налаживание терморегулятора можно считать законченным.
Литература
- Что нужно знать о домашнем птицеводстве. Рекомендации владельцам бытового инкубатора "Квочка".
Автор: О.Белоусов, г.Черкассы; Публикация: radioradar.net
Смотрите другие статьи раздела Регуляторы мощности, термометры, термостабилизаторы.
Читайте и пишите полезные комментарии к этой статье.
<< Назад
Последние новости науки и техники, новинки электроники:
Лабораторная модель прогнозирования землетрясений
30.11.2025
Предсказание землетрясений остается одной из самых сложных задач геофизики. Несмотря на развитие сейсмологии, ученые все еще не могут точно определить момент начала разрушительного движения разломов. Недавние эксперименты американских исследователей открывают новые горизонты: впервые удалось наблюдать микроскопические изменения в контактной зоне разломов, которые предшествуют землетрясению.
Группа под руководством Сильвена Барбота обнаружила, что "реальная площадь контакта" - участки, где поверхности разлома действительно соприкасаются - изменяется за миллисекунды до высвобождения накопленной энергии. "Мы открыли окно в сердце механики землетрясений", - отмечает Барбот. Эти изменения позволяют фиксировать этапы зарождения сейсмического события еще до появления традиционных сейсмических волн.
Для наблюдений ученые использовали прозрачные акриловые материалы, через которые можно было отслеживать световые изменения в зоне контакта. В ходе искусственного моделирования примерно 30% ко ...>>
Музыка как естественный анальгетик
30.11.2025
Ученые все активнее исследуют немедикаментозные способы облегчения боли. Одним из перспективных направлений становится использование музыки, которая способна воздействовать на эмоциональное состояние и когнитивное восприятие боли. Новое исследование международной группы специалистов демонстрирует, что даже кратковременное прослушивание любимых композиций может значительно снижать болевые ощущения у пациентов с острой болью в спине.
В эксперименте участвовали пациенты, обратившиеся за помощью в отделение неотложной помощи с выраженной болью в спине. Им предлагалось на протяжении десяти минут слушать свои любимые музыкальные треки. Уже после этой короткой сессии врачи фиксировали заметное уменьшение интенсивности боли как в состоянии покоя, так и при движениях.
Авторы исследования подчеркивают, что музыка не устраняет саму причину боли. Тем не менее, она воздействует на эмоциональный фон пациента, снижает уровень тревожности и отвлекает внимание, что в сумме приводит к субъективном ...>>
Алкоголь может привести к слобоумию
29.11.2025
Проблема влияния алкоголя на стареющий мозг давно вызывает интерес как у врачей, так и у исследователей когнитивного старения. В последние годы стало очевидно, что границы "безопасного" употребления спиртного размываются, и новое крупное исследование, проведенное международной группой ученых, вновь указывает на это. Работы Оксфордского университета, выполненные совместно с исследователями из Йельского и Кембриджского университетов, показывают: даже небольшие дозы алкоголя способны ускорять когнитивный спад.
Команда проанализировала данные более чем 500 тысяч участников из британского биобанка и американской Программы миллионов ветеранов. Дополнительно был выполнен метаанализ сорока пяти исследований, в общей сложности включавших сведения о 2,4 миллиона человек. Такой масштаб позволил оценить не только прямую связь между употреблением спиртного и развитием деменции, но и влияние генетической предрасположенности.
Один из наиболее тревожных результатов касается людей с повышенным ге ...>>
Случайная новость из Архива Пятна жирафов адаптируют их к перепадам температуры
01.04.2025
Жирафы обладают не только впечатляющим ростом, но и характерным пятнистым рисунком на шкуре, который традиционно рассматривается как средство маскировки. Однако недавние исследования показали, что пятна выполняют и другую важную функцию - они помогают животным адаптироваться к изменениям температуры. Международная группа ученых проанализировала данные о выживаемости более 800 жирафов в Танзании в течение восьми лет и обнаружила, что размер и форма пятен могут оказывать значительное влияние на приспособленность этих животных к окружающей среде.
Особенно заметным оказалось влияние пятен на выживаемость детенышей и взрослых самцов. Жирафята, имеющие крупные пятна, чаще выживали, поскольку могли лучше скрываться в тени кустарников от хищников. Однако такая особенность имела и обратную сторону: темные пятна поглощают больше солнечного света, что увеличивает риск перегрева. В то же время, под пятнистым узором находится разветвленная сеть кровеносных сосудов, играющая важную роль в терморегуляции, помогая животным отдавать лишнее тепло в окружающую среду.
Ученые также выяснили, что при резких изменениях температуры размер пятен оказывался критически важным. В периоды похолодания преимущество получали особи с более крупными пятнами, тогда как при потеплении лучше выживали жирафы с мелкими отметинами. Этот эффект проявлялся главным образом у самцов и детенышей, в то время как взрослые самки оказывались менее зависимыми от подобных климатических факторов.
Исследователи предполагают, что такая разница в адаптации может быть связана с образом жизни жирафов. Самки чаще держатся в крупных группах и ведут менее подвижный образ жизни, что снижает воздействие экстремальных температур. В отличие от них, самцы и молодые особи больше перемещаются, вынуждены искать укрытия и могут оказываться в условиях, требующих большей устойчивости к температурным перепадам.
Эти результаты подчеркивают, насколько многогранны механизмы выживания у диких животных и как внешний вид может оказывать неожиданное влияние на приспособленность к окружающей среде. Дальнейшие исследования помогут разобраться в деталях этой зависимости и, возможно, прольют свет на еще не известные способы адаптации жирафов к изменяющимся климатическим условиям.
|
Другие интересные новости:
▪ В Солнечной системе открыли новую планету
▪ Короткоживущие виды растений более чувствительны к климату
▪ Дом доставляется вертолетом
▪ Плавучая солнечная ферма
▪ Найдено углеродное море
Лента новостей науки и техники, новинок электроники
Интересные материалы Бесплатной технической библиотеки:
▪ раздел сайта Электротехнические материалы. Подборка статей
▪ статья Зов предков. Крылатое выражение
▪ статья Какие животные используют свое тело в качестве подушки? Подробный ответ
▪ статья Крушина ломкая. Легенды, выращивание, способы применения
▪ статья Эффективность использования свалочного газа. Энциклопедия радиоэлектроники и электротехники
▪ статья Радиоприемник на микросхеме TDA7000 (174XA42). Энциклопедия радиоэлектроники и электротехники
Оставьте свой комментарий к этой статье:
Главная страница | Библиотека | Статьи | Карта сайта | Отзывы о сайте

www.diagram.com.ua
2000-2025