Menu Home

Бесплатная техническая библиотека для любителей и профессионалов Бесплатная техническая библиотека


Задержанная развертка в осциллографе. Энциклопедия радиоэлектроники и электротехники

Бесплатная техническая библиотека

Энциклопедия радиоэлектроники и электротехники / Измерительная техника

Комментарии к статье Комментарии к статье

Автор статьи продолжает затронутую им ранее тему повышения точности осциллографических измерений. Рекомендуемое им несложное устройство позволяет улучшить самодельный или простой промышленный осциллограф до уровня, который обеспечивают лишь осциллографы с устройством задержки сигнала или с цифровой разверткой.

В канале вертикального отклонения осциллографа производится временная задержка исследуемого сигнала, необходимая для наблюдения его начального участка. Это обычно достигается линией задержки (ЛЗ). У радиолюбителя, решившего ввести задержку в свой осциллограф, могут возникнуть трудности: практически очень сложно самостоятельно рассчитать и изготовить ЛЗ, обладающую необходимыми параметрами.

Можно было бы воспользоваться ЛЗ промышленного производства, но в продаже, как правило, нет подходящих для широкополосного осциллографа. В частности, ЛЗ с сосредоточенными параметрами при их значительном разнообразии все же непригодны для работы в широкой полосе: у них большая длительность фронта импульса на выходе [1]. ЛЗ с распределенными параметрами, изготовленные из специальных кабелей задержки, имеют лучшие параметры [2], однако они слишком громоздки. Так, у ЛЗ широкополосного осциллографа С1-79 габариты 160x180x30 мм и масса 600 г, что обычно многовато для малогабаритного любительского осциллографа. К тому же изготовить и настроить такую ЛЗ тоже довольно сложно. Правда, для промышленных моделей осциллографов методами микроэлектроники [1, 3] изготавливают современные высококачественные малогабаритные ЛЗ, но в магазинах приобрести их невозможно.

И все же положение не так уж безнадежно. Для периодически повторяющихся сигналов, используемых радиолюбителями при измерении параметров, с помощью задержанной развертки проблема вполне решаема и без ЛЗ.

Предположим, для простоты, что исследуется последовательность импульсов. Можно задержать не исследуемый импульс, а время запуска этим импульсом генератора развертки. Момент запуска выбирается таким образом, чтобы начало следующего импульса приходилось на участок развертки, видимый на экране. При изменении длительности задержки запуска создается возможность перемещать изображение изучаемого сигнала по экрану осциллографа и подробно рассматривать любую его деталь. А поскольку длительность импульсов линейно изменяющегося напряжения (ЛИН) тоже можно изменять, то эту деталь исследуют как бы под микроскопом с увеличением, т. е. с большой растяжкой по времени. Такую возможность не обеспечит никакая ЛЗ. Конечно, это не значит, что в осциллографе с задержанной разверткой она не нужна. Лучше все же ее установить. Это позволит расширить возможности осциллографа. Желательно только, чтобы линию задержки можно было отключать, когда в ней нет надобности, так как любая ЛЗ вносит искажения.

Устройство задержанной развертки содержит два одновибратора, длительность импульсов которых можно изменять независимо друг от друга, RS-триггер, триггер Шмитта (ТШ) и формирователь ЛИН. Принципиальная схема генератора развертки относительно проста (рис. 1). В отсутствие импульсов синхронизации генератор работает в автоколебательном режиме. После включения напряжения питания на выходе 6 RS-триггера DD1.1, DD1.2, а значит, и на входе А одновибратора DD2.1 (ОВ1) устанавливается уровень лог. 1, на выходе Q - лог 0. На выходе Q одновибратора DD2.2 (ОВ2) также действует уровень лог. 0. Следовательно, диоды VD2, VD3 и ключевой транзистор VT2 закрыты, при этом происходит зарядка конденсатора Сτ током, текущим через резистор Rτ, т. е. начинается формирование ЛИН. Когда напряжение в точке соединения резисторов R12 и R13 достигает уровня срабатывания ТШ DD1.3, DD1.4, он переключается и на его выводе 11 появляется лог. 1, которая передается на вход В DD2.2. ОВ срабатывает, на его выходе Q появляется 1, открываются диод VD2 и транзистор VT2, конденсатор Сτ разряжается и формирование ЛИН прекращается. ТШ возвращается в исходное состояние. По окончании импульса ОВ2, длительность которого tи = 0.45C7R8, транзистор VT2 закрывается и начинается формирование нового импульса ЛИН. Перепад уровня от 1 до 0 на выходе 8 DD1.3, поступающий на вход 5 RS-триггера, не может изменить его состояние и сорвать автоколебательный процесс, так как на входе 4 с момента включения питания установился уровень лог. 0.

Задержанная развертка в осциллографе
(нажмите для увеличения)

С приходом импульса синхронизации, поскольку момент его прихода является случайным, возможны две ситуации.

Допустим, что импульс синхронизации пришел во время формирования ЛИН. Он инвертируется и усиливается транзистором VT1 и поступает на вход 2 RS-триггера, который переключается, и на его выводе 6 и на входе A DD2.1 уровень напряжения падает от лог. 1 до 0. На выходе Q DD2.1 устанавливается напряжение единичного уровня. Это напряжение через диод VD3 открывает транзистор VT2 и прекращает формирование импульса ЛИН. Приходящие позже синхроимпульсы не изменяют состояние активных элементов схемы, так как они приходят на тот же вход 2 RS-триггера. Начинается отсчет времени задержки запуска формирования ЛИН. Время задержки равно длительности импульса на выходе Q DD2.1, определяемой постоянной времени (R6+R7)C, где С - С4 - С6. Состояние ОВ2 не оказывает влияния на цепь базы транзистора VT2 и не нагружает выход 0В1, так как отделен от них закрытым диодом VD2.

По окончании импульса задержки транзистор VT2 закрывается и начинается формирование ЛИН. Когда оно заканчивается, ТШ срабатывает, импульс с его вывода 8 поступает на вход 5 RS-триггера и возвращает его в первоначальное состояние. Генератор готов к приему нового импульса синхронизации. Эпюры напряжений в точках схемы для этого случая показаны на рис. 2. Все напряжения, кроме Uсинхр, соответствуют уровням ТТЛ.

Задержанная развертка в осциллографе

В том случае, когда синхроимпульс приходит на вход генератора в момент паузы между импульсами ЛИН, ОВ1 находится в процессе формирования импульса с уровнем лог. 1 на выходе Q. Импульс с вывода 6 RS триггера производит повторный запуск ОВ1. Последующие синхроимпульсы не могут повторно запустить ОВ1, потому что его вход заблокирован сработавшим на первый синхроимпульс RS-триггером. Импульс с инверсного выхода DD2.1 прекращает действие на выходе Q DD2.2 импульса, который через диод VD2 удерживал в открытом состоянии транзистор VT2. Но транзистор не закрывается, так как несколько раньше через диод VD3 на него пришел импульс с выхода Q DD2.1. Этим импульсом диод VD2 закрывается. Таким образом, диоды VD2 и VD3 устраняют влияние одновибраторов друг на друга. Транзистор VT2 продолжает оставаться открытым, но с этого момента уже идет отсчет времени задержки запуска формирователя ЛИН, определяемый длительностью импульса на выходе ОВ1 после повторного запуска. Дальше все происходит, как в первом случае. Работа формирователя ЛИН здесь не рассматривается.

Диапазон задержек развертки разбит на три поддиапазона. При повторении радиолюбители могут выбирать их по своему желанию. На рис. 3 приведены кривые зависимости времени задержки от угла поворота движка резистора R6 для значений емкости конденсаторов С4 - С6, указанных на рисунке. Конденсатор C3 представляет собой сумму емкостей микросхемы и монтажа. В этом положении SA1 и нижнем положении движка резистора R6 генератор работает фактически без задержки, так как длительность импульса ОВ1 не превышает нескольких сотых микросекунды. Если этой емкости недостаточно, можно добавить внешний конденсатор 5...10 пФ.

Задержанная развертка в осциллографе

На рис. 1 переключатель поддиапазонов длительности развертки SA2 не показан. Он выполняется аналогично переключателю времени развертки, изображенному в [4, рис. 2]. Там же приведены основные параметры генератора и другие данные, необходимые для повторения устройства.

Элементы схемы генератора размещены на печатной плате с разъемом MPH-14-1 Переключатели SA1 и SA2 вынесены за пределы платы. Они изготовлены с применением герконов. Подробное описание принципов действия и устройства таких переключателей приведено в [5]. О типах и номиналах резисторов и конденсаторов с допустимыми отклонениями рассказано в [4]. Переменный резистор R6 - СПЗ-9г с функциональной характеристикой типа В. Транзисторы КТ316Б заменимы на КТ316А или на любые другие СВЧ транзисторы со временем рассасывания не более 4 не. Транзистор КТ326Б допустимо заменить на КТ326А или на КТ363А, Б, а транзистор КП303А - другими серии КП303 с напряжением отсечки около 0,5 В. Вместо диодов КД512А используйте КД513А или КД514А, а вместо микросхем серии КР1533 - МС серий К155 и К555. Быстродействие блока развертки в этом случае снизится, но в большинстве случаев будет достаточным; при этом подойдут обычные высокочастотные транзисторы и диоды.

При монтаже микросхем свободные входы рекомендуется подключить к +Uпит через резистор сопротивлением 1 кОм. К нему подключают несколько входов [6].

Налаживание генератора развертки описано в [4]. Не следует устанавливать амплитуду импульсов ЛИН больше 5 В. При превышении этого значения резко возрастает нелинейность ЛИН, хотя визуально это и незаметно. Установить линейность развертки "на глазок" проще всего, но не совсем логично, так как генератор позволяет получить развертку с нелинейностью, не превышающей нескольких сотых процента. Чтобы использовать эту возможность, нужны специальные методы измерения нелинейности. Они несложны, однако требуют отдельного описания [7].

Немного об улучшении работы генератора развертки. Несмотря на хорошую линейность развертки, его нельзя назвать устройством высокой точности, так как амплитуда и длительность импульсов ЛИН зависят от температуры. Сам по себе формирователь ЛИН очень стабилен благодаря применению истокового повторителя со следящей обратной связью на транзисторах VT3 и VT4. Вследствие частичной компенсации нестабильности полевого и биполярного транзисторов и глубокой ООС параметры этого повторителя очень мало зависят от температуры [8]. При термостабильных элементах Ct и Rt угол наклона ЛИН практически не меняется.

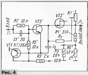
Температурная зависимость ЛИН объясняется изменением порога срабатывания ТШ. Зависимость порога от температуры нелинейная, как у полупроводниковых терморезисторов, что дает возможность сравнительно просто осуществить хорошую термокомпенсацию. Схема корректирующей цепи приведена на рис. 4. Размещение терморезисторов вблизи корпуса микросхемы уменьшило нестабильность амплитуды и длительности импульсов ЛИН от температуры более чем в 10 раз, в интервале температур 20...50°С она не превышает 0,7%. В цепи коррекции применен резистор ММТ-1, имеющий при Т=20°С сопротивление 1660 Ом. Резисторы R4 и R5 - С2-29 мощностью 0,125 Вт с отклонением от номинала не более +0,25%.

Задержанная развертка в осциллографе

После введения коррекции амплитуда ЛИН возрастает на 0,8 В, но не нужно стремиться восстановить прежнюю амплитуду: это может привести к нарушению термокоррекции. Проще изменить коэффициент передачи усилителя горизонтального отклонения.

В отличие от осциллографов с двойной разверткой, имеющих два генератора ЛИН и два вида синхронизации, блок с задержанной разверткой содержит лишь один синхронизируемый генератор ЛИН. С таким генератором работать проще. В дополнение к обычным манипуляциям органами управления осциллографа приходится чаще всего использовать только ручку "Задержка развертки" (R6) и в редких случаях - переключатель выбора поддиапазона (SA1).

Большинство измерений, производимых осциллографом с двойной разверткой, можно сделать прибором, снабженным предлагаемой задержанной разверткой. Исключение составляет режим "Б подсв. А": в этом положении переключателя "Вид развертки" подсвечивается участок, который подлежит рассмотрению с увеличением. Но процедура и здесь довольно сложная, да и особой надобности в подсветке нет, так как нужный участок можно найти и без нее.

Принципиальное сходство между двумя рассматриваемыми устройствами состоит в том, что синхронизация развертки осуществляется не тем сигналом, который виден на экране, а другим. Благодаря этому можно рассматривать фронты импульсов и сигналы, амплитуда которых недостаточна для запуска синхронизации.

Использовать генератор в простом дешевом осциллографе вряд ли целесообразно, так как при этом не реализуется его высокая точность. Конечно, это дело вкуса и возможностей пользователей, но лучше дополнить им хороший точный осциллограф, не имеющий задержанной развертки. Его можно выполнить и в виде отдельного блока с автономным питанием. Тогда выход генератора подключают к входу "X" осциллографа. Синхронизируют генератор как внешним сигналом, так и синхроимпульсами одного из каналов вертикального отклонения, выходы которых имеются в каждом осциллографе. Можно использовать для этого и выход пилообразного напряжения осциллографа. Тогда в приставке придется установить переключатель вида синхронизации и делитель напряжения, если в них будет необходимость.

Литература

  1. Баев Е. Ф., Бурылин Е. И. Миниатюрные электрические линии задержки. - М.: Сов. Радио, 1977.
  2. Блюдин Е. К., Боднар Э. М. и др. Портативные осциллографы. - М.: Сов. Радио, 1978.
  3. Вишневский В. Н. и др Портативные осциллографы с цифровыми измерениями параметров сигнала. - М.: Энергоатом из дат, 1991.
  4. Дорофееа М. Генератор развертки осциллографа. - Радио, 1996, № 11, с. 32-34.
  5. Хазаров К. И. Переключатели с магнитоуправляемыми контактами. - М.: Энергия, 1978.
  6. Цифровые и аналоговые интегральные микросхемы. Справочник. Под ред. С. В. Якубовского. - М.: Радио и связь, 1990.
  7. Дорофеев М. Измерение нелинейности развертки. - Радио, 1998, № 7, с. 28.
  8. Севин Л. Полевые транзисторы. - М.: Мир, 1968.

Автор: М.Дорофеев, г.Москва

Смотрите другие статьи раздела Измерительная техника.

Читайте и пишите полезные комментарии к этой статье.

<< Назад

Последние новости науки и техники, новинки электроники:

Питомцы как стимулятор разума 06.10.2025

Помимо эмоциональной поддержки, домашние питомцы могут оказывать заметное воздействие на когнитивные процессы, особенно у пожилых людей. Новое масштабное исследование показало, что общение с кошками и собаками не просто улучшает настроение - оно действительно способствует замедлению возрастного снижения умственных способностей. Работа проводилась в рамках проекта Survey of Health, Ageing and Retirement in Europe (SHARE), охватывающего период с 2004 по 2022 год. В исследовании приняли участие тысячи европейцев старше 50 лет. Анализ показал, что владельцы домашних животных демонстрируют более устойчивые когнитивные функции по сравнению с теми, кто не держит питомцев. Особенно выражен эффект оказался у владельцев кошек и собак. Согласно данным ученых, владельцы собак дольше сохраняют хорошую память, в то время как хозяева кошек медленнее теряют способность к быстрому речевому взаимодействию. Исследователи связывают это с тем, что ежедневное взаимодействие с животными требует внимани ...>>

Мини-ПК ExpertCenter PN54-S1 06.10.2025

Компания ASUSTeK Computer презентовала новый мини-компьютер ASUS ExpertCenter PN54-S1. Устройство ориентировано на пользователей, которым важно сочетание производительности, энергоэффективности и универсальности - от офисных задач до мультимедийных проектов. В основе ExpertCenter PN54-S1 лежит современная аппаратная платформа AMD Hawk Point, использующая архитектуру Zen 4. Это поколение чипов отличается улучшенным управлением энергопотреблением и повышенной вычислительной мощностью. Новинка доступна в конфигурациях с процессорами Ryzen 7260, Ryzen 5220 и Ryzen 5210, представленных AMD в начале 2025 года. Таким образом, устройство охватывает широкий диапазон задач - от базовых офисных до ресурсоемких вычислений. Корпус мини-ПК выполнен из прочного алюминия и имеет размеры 130&#215;130&#215;34 мм, что делает его практически незаметным на рабочем столе или за монитором. Несмотря на компактность, внутренняя компоновка позволяет установить два модуля оперативной памяти SO-DIMM ...>>

Глазные капли, возвращающие молодость зрению 05.10.2025

С возрастом человеческий глаз постепенно теряет способность четко видеть на близком расстоянии - развивается пресбиопия, или возрастная дальнозоркость. Этот естественный процесс связан с утратой эластичности хрусталика и ослаблением цилиарной мышцы, отвечающей за фокусировку. Миллионы людей по всему миру сталкиваются с необходимостью носить очки для чтения или прибегают к хирургическим методам коррекции. Однако исследователи из Центра передовых исследований пресбиопии в Буэнос-Айресе представили решение, которое может стать удобной и неинвазивной альтернативой - специальные глазные капли, способные улучшать зрение на длительный срок. Разработку возглавила Джованна Беноцци, директор Центра. По ее словам, цель исследования состояла в том, чтобы предоставить пациентам с пресбиопией эффективный и безопасный способ коррекции зрения без хирургического вмешательства. Новые капли, созданные на основе пилокарпина и диклофенака, показали убедительные результаты: уже через час после первого пр ...>>

Случайная новость из Архива

Новый носитель информации - высокоплотный и недорогой 24.10.2012

Исследователи из Института изучения и разработки веществ (Сингапур) и Национального университета Сингапура обнаружили, что сверхгладкая поверхность является ключевым фактором для "самосборки" - дешевого способа высокоплотной компоновки. Это открытие может стать началом нового поколения устройств хранения информации с плотностью записи до 10 терабит на кв. дюйм.

Технология "самосборки" - один из наиболее простых и дешевых способов создания однородный плотных наноструктур, которые потенциально можно использовать для хранения данных. Она широко применяется в исследованиях и начинает распространяться в промышленности как удобный инструмент компоновки больших площадей по техпроцессу менее 100 нанометров. Однако до сих пор попытки применения "самосборки" на различных типах поверхностей, таких как магнитные носители, используемые для сохранения информации, показывали изменчивые и нестабильные результаты. Этот феномен оставлял в замешательстве исследователей и ученых всего мира.

Теперь исследователи из ИИРВ и НУС разрешили эту тайну, обнаружив, что чем глаже поверхность, тем эффективнее будет "самосборка" наноструктур. Это достижение делает способ применимым к большому спектру поверхностей, позволяя снизить количество дефектов при промышленном применении до допустимой для серийного производства величины.

"Вопрос успешности самосборки лежит в пределах толщины в 10 атомов, или 10 ангстрем, если говорить техническими терминами", - поясняет др. Сайфулла, один из ведущих исследователей, сделавших открытие. Ученые обнаружили, что таков предел неровности поверхности, допустимой для успешной "самосборки", которую в конечном итоге можно будет использовать для создания высокоплотных носителей данных.

Открытие было на днях опубликовано в Scientific Reports, общедоступном журнале издательства Nature. Исследование проводилось при поддержке Национального фонда исследований Сингапура в рамках программы "Исследование рубежа магнитной записи: перспективы получения 10 терабит на кв. дюйм".

Другие интересные новости:

▪ Серотонин не влияет на развитие депрессии

▪ Обнаружен белок, предотвращающий преждевременные роды

▪ Свет вредит микросхемам

▪ Суперкар Draco GTE

▪ Установлена связь запахов с воспоминаниями

Лента новостей науки и техники, новинок электроники

 

Интересные материалы Бесплатной технической библиотеки:

▪ раздел сайта Нормативная документация по охране труда. Подборка статей

▪ статья Пограничная ситуация. Крылатое выражение

▪ статья Где можно купить детские презервативы? Подробный ответ

▪ статья Особенности регулирования труда женщин

▪ статья Микшер. Энциклопедия радиоэлектроники и электротехники

▪ статья Микросхемы КР1008ВЖ18 и КР1008ВЖ19. Энциклопедия радиоэлектроники и электротехники

Оставьте свой комментарий к этой статье:

Имя:


E-mail (не обязательно):


Комментарий:





Главная страница | Библиотека | Статьи | Карта сайта | Отзывы о сайте

www.diagram.com.ua

www.diagram.com.ua
2000-2025