Бесплатная техническая библиотека
Оповещение по телефонной линии. Энциклопедия радиоэлектроники и электротехники

Энциклопедия радиоэлектроники и электротехники / Охранные устройства и сигнализация объектов
Комментарии к статье
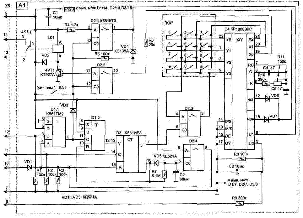
Блок А4 позволяет оповестить о срабатывании сигнализации одного из абонентов телефонной линии При этом квартира включается на прослушивание, если взяли трубку на другом конце. Электрическая схема, рис. 2.8, предназначена для работы совместно с базовым блоком охраны (соединяется через разъем Х5) и подключается к телефонной линии (ТЛ) параллельно с телефонным аппаратом в любом месте.
Устройство собрано на четырех микросхемах и обеспечивает автоматический набор номера нужного абонента в случае появления сигнала тревоги (лог. "1" на входе D1/3) При этом все основные управляющие сигналы снимаются с блока временных интервалов A3, что упростило схему.
Для узла набора номера применяется широко распространенная специализированная микросхема КР1008ВЖ1 (D4) и кнопочная панель "КК" от телефона-трубки. Работа этой микросхемы подробно описана в литературе [Л9]. Установка нужного номера осуществляется (при нахождении тумблера SA1 в положении ВКЛ) аналогично, как и в любом кнопочном ТА. Последний набранный номер хранится в регистрах памяти микросхемы (при наличии питания на выводе D4/3 - использование резервного автономного источника в этом случае является необходимым).
Для проверки правильности набора номера достаточно снять трубку с телефона и убедиться в соединении с нужным абонентом. Если номер телефона набран ранее и хранится в памяти этой микросхемы, то можно проверить правильность его набора последовательным нажатием на клавиши "#" (сброс) и "*" (повтор). При автоматическом дозвоне эту же комбинацию соединений выполняют электронные ключи на элементах D2 1 и D2.3 (вместо нажатия "#" достаточно прервать питание на выводе D4/6) Ключами управляют триггер D1 1 и счетчик D3, срабатывая от тактовых импульсов, приходящих на вход D3/14. Как только счетчик D3 досчитает до появления на его выходе D3/10 лог. "1", на D1/12 также появится лог. "1", что остановит работу D3.
Импульсы кодового набора номера, приходящие с выхода микросхемы D4/12 через замкнутый ключ D2.2, поступают на управление транзистором VT1.
Рис. 2.8. Блок оповещения по телефонной линии (нажмите для увеличения)
Коммутацию ТЛ при наборе номера выполняют контакты герконового реле 4К1 1, что обеспечивает полную электрическую развязку цепей охраны от ТЛ.
Схема микрофонного усилителя, рис 2 9, на транзисторах VT2 VT4 питается от телефонной линии и будет подключена (контактами реле 4К1) до момента времени, пока на входах D1/4 и D3/15 не появится лог "1".
Рис. 2. 9. Схема микрофонного усилителя
Рис. 2. 10. Схема замены реле 4К1 на оптоэлектронный ключ
Индикатором подключения ТЛ к блоку охраны (в режиме оповещения) является свечение светодиода HL1.
Ограничить время работы ТЛ с блоком охраны до 5 мин позволяет цепь из R7-C2. Как только в процессе заряда на конденсаторе С2 напряжение достиг нет порога срабатывания (открывания) ключа D2 4, лог. "1" будет подана на входы начальной установки (R) триггера и счетчика. Схема вернется в исходное состояние, когда на D1/1 будет лог. "0".
Резисторы R1 R3 предохраняют входы микросхемы от повреждения статическим электричеством на время, пока блок не подключен к системе.
Схема, так же как и базовый блок, не критична к выбору используемых элементов и точности номиналов. Подстроечный резистор R11 типа СПЗ-19а, переключатель SA1 типа ПД9-2.
При правильной сборке настройка заключается в установке с кнопочной панели "КК" необходимого номера оповещения (при включенном SA1) и подборе оптимальной частоты набора номера резистором R11 (потребуется несколько раз убедиться в правильности набора номера).
Схема в дежурном режиме по цепи 12 В потребляет ток не более 31 мкА, а при наборе номера и оповещении по телефону не более 40 мА.
Ток потребления схемой в режиме оповещения можно значительно снизить (до 3 6 мА), если вместо герконового реле 4К1 типа РЭС55А паспорт РС4 569.602 использовать оптоэлектронный ключ, рис. 2.10. Коммутатор КР293КП1В заменяется аналогичным КР293КП4В, но при этом изменится нумерация выводов.
Публикация: cxem.net
Смотрите другие статьи раздела Охранные устройства и сигнализация объектов.
Читайте и пишите полезные комментарии к этой статье.
<< Назад
Последние новости науки и техники, новинки электроники:
Вкусовые пристрастия формируются еще в утробе
30.05.2026
Предпочтения человека к еде закладываются задолго до первого прикорма. Современная наука подтверждает, что ребенок начинает знакомиться с ароматами и вкусами пищи еще до рождения, через околоплодные воды. Новое международное исследование показало, что регулярное потребление определенных продуктов беременной женщиной может формировать долгосрочные пищевые предпочтения у ребенка, сохраняющиеся даже спустя годы после появления на свет.
Ученые из университетов Великобритании, Франции и Нидерландов провели эксперимент с участием беременных женщин. Одной группе будущих мам давали капсулы с порошком капусты кейл, другой - с порошком моркови. Реакцию детей на эти запахи проверяли в три этапа: сначала в утробе матери с помощью 4D-УЗИ на поздних сроках беременности, затем в возрасте трех месяцев и, наконец, когда детям исполнилось три года.
Результаты оказались весьма убедительными. Дети женщин, принимавших порошок кейла, положительно реагировали на запах этой капусты, но негативно - на ар ...>>
Монитор Philips 24B2D5300 с двумя экранами 120 Гц
30.05.2026
Компания Philips разработала интересное устройство, которое решает эту задачу элегантно и технологично. Новый монитор 24B2D5300 оснащен сразу двумя полноценными экранами - один спереди, другой сзади. Такая конструкция особенно востребована в банках, на рецепциях, в медицинских центрах и коворкингах, где важна прозрачность взаимодействия.
Обе панели монитора представляют собой IPS-матрицы с диагональю 23,8 дюйма и разрешением Full HD (1920x1080 пикселей). Каждая из них поддерживает частоту обновления 120 Гц, что пока остается редкостью для бизнес-ориентированных моделей. Высокая частота обновления обеспечивает плавное изображение даже при динамичном контенте, делая работу за монитором более комфортной и презентации - более качественными.
Пользователи могут выбирать между двумя основными режимами работы: дублирование одного и того же изображения на оба экрана или использование дисплеев как полностью независимых. Благодаря этому сотрудник может видеть на своей стороне рабочую информ ...>>
Цыплята из искусственного яйца, напечатанного на 3D-принтере
29.05.2026
Компания Colossal Biosciences, известная своими амбициозными инициативами по "воскрешению" вымерших животных, достигла важного прорыва. Специалистам удалось вырастить цыплят из полностью искусственного яйца, созданного с помощью 3D-печати. Эта технология рассматривается как значительный шаг на пути к возможному возрождению одного из самых впечатляющих представителей исчезнувшей фауны - гигантского моа.
Южноостровной гигантский моа (Dinornis robustus) был одной из самых высоких птиц в истории Земли. Самки этого нелетающего родственника страусов могли вырастать выше двух метров и дотягиваться до пищи на высоте до 3,6 метра. Эти гиганты обитали в Новой Зеландии, однако полностью исчезли примерно в XV веке после активной охоты со стороны первых поселенцев-маори. Теперь Colossal Biosciences пытается вернуть подобных птиц в современный мир с помощью передовых биоинженерных решений.
Искусственное яйцо, разработанное компанией, состоит из титановой решетчатой оболочки, изготовленной на 3 ...>>
Случайная новость из Архива Измерено время существования свободного нейтрона
27.10.2021
Исследователи из университета Индианы, совместно с их коллегами из других научных учреждений и из других стран, произвели самые точные измерения времени существования свободных нейтронов, нейтронов, находящихся вне пределов атомных ядер. Полученные учеными результаты имеют уровень погрешности менее, чем в одну десятую процента, и такая точность превосходит практически в два раза точность подобных предыдущих измерений.
"Процесс распада нейтрона, при котором образуется протон, электрон и почти невесомая частица-нейтрино, является одним из самых захватывающих процессов, известных физикам-ядерщикам" - пишут исследователи, - "Высокоточное измерение времени существования свободных нейтронов также является важной частью современной науки, так как эти знания могут пролить свет на некоторые загадки формирования и развития Вселенной, плюс, это позволит физикам обнаружить недостатки в существующих моделях, описывающих "работу" Вселенной на субатомном уровне".
Нейтроны, которые являлись предметом данных исследований, вырабатывались источником Los Alamos Neutron Science Center Ultracold Neutron source, расположенным в национальной лаборатории Лос-Аламос. Устройство UCNtau захватывает эти нейтроны, охлаждает их до температуры, близкой к абсолютному нулю, и удерживает их в вакуумной камере при помощи 4 тысяч магнитов, вырабатывающих магнитное поле сложной конфигурации. После 30-90 минут ожидания ученые пересчитывают количество пойманных в ловушку "выживших" нейтронов.
Уникальная конструкция установки UCNtau позволяет хранить "замороженные" нейтроны на протяжении 11 суток, значительно дольше, чем это могут делать другие подобные установки. Более чем за два года исследователи пересчитали около 40 миллионов нейтронов, а анализ собранных данных позволил установить длительность существования свободного нейтрона, которая составила 877.75 секунды со статистической погрешностью в 0.28 секунды и системной ошибкой в +0.22/-0.16 процента.
Полученные учеными значения позволят им в ближайшем будущем подтвердить или опровергнуть законность так называемой CKM-матрицы (матрицы Кабиббо - Кобаяси - Маскавы, Cabibbo-Kobayashi-Maskawa matrix), теории, касающейся субатомных частиц, называемых кварками, и играющей важную роль в Стандартной Модели физики элементарных частиц.
Также все это может помочь физикам проверить новые идеи, такие, как возможность распада нейтронов в частицы темной материи, что даст новый толчок теориям о развитии Вселенной и предоставит возможность объяснения механизмов, за счет которых в ранней Вселенной образовались ядра первых атомов.
|
Другие интересные новости:
▪ Пули с лазерным наведением
▪ Фотон из нанотрубы
▪ Раскрыт секрет походки динозавров
▪ Алмаз размером с планету
▪ В каменноугольном периоде дышалось легче
Лента новостей науки и техники, новинок электроники
Интересные материалы Бесплатной технической библиотеки:
▪ раздел сайта Электричество для начинающих. Подборка статей
▪ статья Трап в летнем доме. Советы домашнему мастеру
▪ статья Что такое линька? Подробный ответ
▪ статья Автослесарь. Должностная инструкция
▪ статья Простая цветомузыкальная приставка на тиристорах. Энциклопедия радиоэлектроники и электротехники
▪ статья Арабские пословицы и поговорки. Большая подборка
[an error occurred while processing this directive]
Оставьте свой комментарий к этой статье:
Главная страница | Библиотека | Статьи | Карта сайта | Отзывы о сайте

www.diagram.com.ua
2000-2026