Menu Home

Бесплатная техническая библиотека для любителей и профессионалов Бесплатная техническая библиотека


ЭНЦИКЛОПЕДИЯ РАДИОЭЛЕКТРОНИКИ И ЭЛЕКТРОТЕХНИКИ
Бесплатная библиотека / Электрику

Инструментарий электрика. Энциклопедия радиоэлектроники и электротехники

Бесплатная техническая библиотека

Энциклопедия радиоэлектроники и электротехники / Инструмент электрика

Комментарии к статье Комментарии к статье

Начинать любое дело положено с формирования набора инструментов, приспособлений и приборов, которые могут потребоваться при производстве работ. Не являются исключением и электротехнические работы: прокладка проводки, выявление причин возникших неисправностей, ремонт электроприборов. Для проведения электротехнических работ необходим набор стандартных инструментов и несколько простейших приспособлений (самодельных и промышленного образца).

Это ручные инструменты общего назначения (рис. 1): набор гаечных ключей, комплект отверток, пассатижи, метчики и плашки относительно небольших размеров (от М2 до М6), вороток для метчиков и плашкодержатель, сверла по металлу от 1 до 10 мм (среди них должны быть и сверла с твердосплавными - победитовыми - напайками), ножовка по металлу, напильники, небольшие тиски, пинцет, зубило и шлямбур, молоток, монтажный нож, ножницы, боковые кусачки (бокорезы).

Инструментарий электрика
Рис. 1. Ручной инструмент: а - комплект гаечных ключей; б - комплект отверток; в - метчик с воротком; г - пассатижи с изолированными ручками.

Инструментарий электрика

Для пробивания в стенах канавок и гнезд под провода, выключатели и розетки, кроме зубила, шлямбура и сверл, понадобится молоток.

Далее следуют электроинструменты (рис. 2): электрический паяльник с комплектом расходных материалов (припой, флюс), электродрель, электроточило.

Инструментарий электрика
Рис. 2. Электроинструменты: а - электропаяльник; б - электродрель; в - электроточило.

Эти инструменты нужны для самых разнообразных работ: от подготовки отверстий в стенах для крепежа скрытой проводки до заточки инструментов.

Еще для электромонтажных работ необходимы приборы, с помощью которых удобно определять параметры электрической цепи и наличие напряжения в сети. Прежде всего это индикаторы и пробники (рис. 3).

Инструментарий электрика
Рис. 3. Индикаторы напряжения: а - контрольная лампочка: 1 - резьбовый патрон с лампой накаливания; 2 - провод; 3 - щуп; б - индикаторная отвертка: 1 - жало; 2 - корпус отвертки с вмонтированной лампочкой; 3 - контактная головка отвертки.

Простейший индикатор напряжения в цепи можно изготовить самостоятельно из резьбового патрона с лампой накаливания малой мощности, двух отрезков изолированного провода и двух металлических щупов. Однако с помощью этого приспособления можно лишь определить наличие или отсутствие напряжения в сети, но невозможно установить, какой из проводов фазный, а какой нейтральный.

Это легко выяснить с помощью промышленных индикаторов, самый распространенный из которых - индикаторная отвертка. Для определения наличия напряжения в электрической сети, на токонесущих частях приборов и устройств, для нахождения фазного провода на контактах жало отвертки приставляют к тестируемому участку; в действие индикатор приводится прикосновением руки к его контактной головке (сила тока, протекающего при этом через тело человека, при напряжении сети 220 В составляет доли миллиампера и не представляет для него никакой опасности). Индикаторная лампочка загорается в том случае, если отвертка касается фазного провода или контакта, находящегося под напряжением; при прикосновении к нулевому проводу или контакту лампочка не загорается.

Но когда необходимо не только определить наличие или отсутствие тока в сети, не только обозначить «фазу» или «ноль», но и измерить определенные параметры тока, то это можно сделать с помощью специальных приборов: амперметра, вольтметра или омметра.

Справедливости ради следует сказать, что даже не у всех профессиональных электриков имеются в наличии все эти приборы. Куда рациональнее и проще обзавестись комбинированным ампервольтомметром, в народе называемым тестером; с его помощью можно измерить силу и напряжение постоянного тока, среднее значение силы тока и напряжения переменного тока, сопротивление постоянному току. Диапазон измеряемых параметров: ток - в пределах от 0 до 2,5 А; напряжение - до 1000 В; сопротивление постоянному току до 10000 кОм. Прибор оснащен достаточно мощной защитой: он способен выдержать кратковременные перегрузки до 25-кратных значений от конечного значения диапазона измерения.

Большой проблемой является определение места обрыва в скрытой проводке. Для не посвященного в тонкости электротехники человека единственными инструментами, с помощью которых это можно сделать, представляются молоток и зубило.

А ведь обнаружить место обрыва можно и не производя таких колоссальных затрат времени, труда и средств (на последующее оштукатуривание стен), с помощью достаточно простого устройства, принципиальная схема которого представлена на рис. 4.

Инструментарий электрика
Рис. 4. Принципиальная схема устройства для определения места неисправности скрытой проводки (нажмите для увеличения)

Действие прибора основано на регистрации электрического поля, которое образуется вокруг проводника (провода), находящегося под напряжением. Мощность прибора позволяет зарегистрировать ток частотой 50 Гц на расстоянии 6-8 см от проводника. Такое устройство можно приобрести в готовом виде или попытаться собрать по нижеследующему описанию.

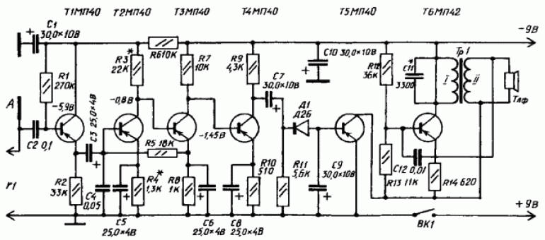
Для сборки прибора и обнаружения неисправности в скрытой электропроводке необходимы следующие комплектующие: четырехкаскадный усилитель звуковой частоты с коэффициентом усиления 3000-5000 единиц, выпрямитель, ключевой каскад, генератор звуковой частоты на 900-1600 Гц, две батареи 3336Л, трансформатор, антенна и головные телефоны (наушники).

Для питания устройства осуществляют последовательное соединение батарей 3336Л (их суммарный ток - 5¬8 мА). Проводник с током в антенне А наводит в приборе напряжение частотой 50 Гц, которое увеличивается усилителем звуковой частоты (собранным на транзисторах Т1- Т4). Далее напряжение выпрямляется диодом Д1 (его значение на выходе - 0,2-0,4 В) и поступает на базу транзистора Т5 ключевого каскада. Под действием напряжения блокинг-генератор, собранный на транзисторе Т6, начинает генерировать колебания звуковой частоты, которые отчетливо слышны в головных телефонах, соединенных с генератором. Все детали прибора, кроме выключателя ВК1, батарей питания, гнезд Г1 и телефонов, размещают на гетинаксовой плате размером 12 x 7,2 см. Саму плату вместе с батареями, гнездами и тумблером выключателя помещают внутрь металлического корпуса размером 15 x 7,8 x 4,5 мм. Антенна А размером 13 x 6,5 см, изготовленная из листовой медной фольги, укрепляется в окне крышки корпуса на изолирующей гетинаксовой плате.

Для нормальной работы прибора статический коэффициент усиления по току (Вст) всех транзисторов прибора должен быть в интервале 35-50.

Трансформатор Тр1, монтируемый в прибор, изготавливают на магнитопроводе Ш5 x 6. Первичная обмотка трансформатора (I) должна состоять из 1500 витков провода ПЭВ диаметром 0,1 мм, вторичная обмотка (II) - из 600 витков такого же провода. После установки трансформатора следует проверить работоспособность блокинг-генератора, для чего коллектор и эмиттер транзистора Т5 временно замыкают накоротко проволочной перемычкой: при правильном подключении выводов обмотки (I) трансформатора Тр1 генератор начинает работать, в противном случае выводы нужно поменять местами.

Ключевой каскад приводят в рабочее состояние подачей на базу транзистора Т5 отрицательного напряжения 0,2-0,4 Вт, которое снимается с делителя. Делитель составляют из постоянных резисторов сопротивлением 5,1 кОм и 150 Ом, включенных в общую цепь питания (если в качестве резистора R2 в схеме использовать переменное сопротивление, прибор будет более чувствителен). Напряжение питания блокинг-генератора при наладке ключевого каскада должно составлять 7-8 В. Налаживание самого усилителя звуковой частоты производят путем подбора сопротивления резистора R3, от которого зависят режимы работы транзисторов Т2- Т4.

После сборки и наладки всех составляющих и самого прибора в целом можно приступать к определению места повреждения скрытой проводки (проходя по ее трассе). В цепь, трассу, место неисправности которой предстоит определить, подают напряжение; к прибору подсоединяют головные телефоны и включают его питание. Звуковой сигнал, прослушивающийся в телефонах некоторое время после включения и соответствующий тону генератора, свидетельствует о том, что прибор работает нормально.

Далее антенну прибора направляют в сторону предполагаемой трассы скрытой электропроводки: в зависимости от расстояния между проходящим в стене проводом и антенной тон генератора будет усиливаться или ослабевать, что и позволит проследить трассу залегания провода в стене. Исчезновение звукового сигнала в головных телефонах указывает место обрыва проводки (как правило, тон генератора исчезает на расстоянии 5¬7 см от места обрыва). На протяжении всего времени обследования электропроводки прибором его корпус должен находиться в постоянном контакте с руками.

Если прибор для определения трассы и места обрыва скрытой проводки несколько усовершенствовать, то с его помощью можно будет определить и место короткого замыкания (той же скрытой проводки). Для этого на вход прибора через разъем Т1 подключают электромагнитный датчик, позволяющий регистрировать магнитное поле проводников с переменным током. Он представляет собой разомкнутый магнитопровод из Ш-образного трансформаторного железа с катушкой из 3000-6000 витков провода ПЭВ-2 диаметром 0,1-0,12 мм; сердечник датчика Ш12 (Ш9, Ш10, Ш14 и т. д.); толщина набора - 12-15 мм. Для подсоединения датчика к прибору используют гибкий экранированный кабель длиной 1,5-2 м, а сам датчик укрепляют на штативе. Трансформатор Тр1 видоизмененного усовершенствованного прибора наматывают на магнитопровод Ш16 пакетом толщиной 32 мм. Его первичная обмотка (I) в этом случае должна содержать 1560 витков провода ПЭВ- 2 диаметром 0,14 мм, а вторичная обмотка (II) - 8 витков провода ПЭВ-2 диаметром 0,8 мм. Кроме того, в цепь первичной обмотки включают конденсатор С1; он необходим для того, чтобы ограничить ток во вторичной цепи при поиске короткого замыкания на коротких участках (5-8 м). Техника определения места короткого замыкания следующая:

- участок проводки, короткое замыкание на котором предстоит определить, подключают к понижающему трансформатору (рис. 5);

Инструментарий электрика
Рис. 5. Понижающий трансформатор (схема).

- в момент приближения разомкнутой стороны магнитопровода к точке короткого замыкания в головных телефонах появляется звуковой сигнал. За местом короткого замыкания магнитное поле проводов отсутствует, и поэтому сигнал исчезает.

Если по каким-либо причинам собрать вышеописанный прибор не представляется возможным, предлагаем схему еще одного прибора для определения трассы скрытой проводки бесконтактным способом - сигнализатора напряжения. В его основу заложен принцип реакции на электрическую составляющую электромагнитного поля. Причем сигнализатор напряжения позволяет определить трассу проводки даже в том случае, если она обесточена.

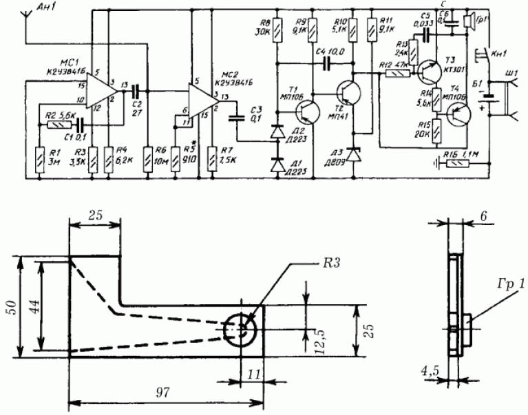
Структура сигнализатора напряжения (рис. 6): антенна - электрометрический усилитель - блок дискриминатора и расширения импульсов - блок звуковой сигнализации - блок контроля исправности прибора.

Инструментарий электрика
Рис. 6. Схемы сигнализатора напряжения и камеры акустического резонатора (нажмите для увеличения): а - принципиальная схема бесконтактного сигнализатора напряжения; б - конструкция камеры акустического резонатора с прикрепленным к ней капсюлем Гр1

Питание сигнализатора напряжения осуществляют от аккумулятора напряжением 9 В; потребляемый ток в режиме индикации - 15 мА, при отсутствии сигнала - 5 мА. Масса прибора - 250 г; размеры - 10 x 5 x 3 мм. В основе электрометрического усилителя использована интегральная микросхема МС2 - повторитель напряжения с полевым транзистором на входе. Его чувствительность зависит от сопротивления R6, при необходимости ее можно регулировать в небольших пределах резистором R5 (при недостаточной чувствительности сопротивление резистора R5 уменьшают, при слишком большой - увеличивают).

Выпрямитель на диодах Д1 и Д2 и одновиоратор на транзисторах Т1 и Т2, порог сраоатывания которого задан диодом Д3, образуют блок дискриминатора и расширения импульсов.

Блок звуковой сигнализации монтируют по схеме мультивибратора на транзисторах Т3 и Т4. Коллекторная цепь транзистора Т4 включает электромагнитный капсюль Гр1 типа ДЭМШ или ТМ-2А.

Схема несимметричного мультивибратора на интегральной микросхеме МС1 лежит в основе блока контроля исправности. Мультивибратор формирует короткие импульсы, частоту следования которых определяет емкость конденсатора С1. Когда импульсы через конденсатор С2 поступают на антенну Ан1 с частотой около 0,2 Гц, прибор срабатывает и сигнализатор подает одиночный звуковой сигнал длительностью менее 0,1 с; сигнал является свидетельством исправности сигнализатора напряжения.

Если сигнализатор напряжения внести в электрическое поле, в антенне будет наведена электродвижущая сила (ЭДС), которая поступит на вход усилителя. Далее переменная составляющая тока через конденсатор С3 будет подана на дискриминатор. Чтобы одновибратор запустился и блок звуковой сигнализации начал генерировать звуковой сигнал, ток в сигнализаторе должен достигнуть заданного уровня (ток зависит от расстояния между антенной и токоведущими деталями электроустановки: чем меньше расстояние, тем больше сила тока). В качестве основы для монтажа сигнализатора напряжения используют печатную плату, которую вместе с аккумулятором размещают в металлическом корпусе; торцевые стенки корпуса должны быть выполнены из изоляционного материала. Одна из этих стенок выполняет роль антенны, поэтому ее изготавливают из фольгированного гетинакса (с части поверхности гетинакса фольга удаляется). Размеры антенны корректируют при настройке прибора.

Во вторую торцевую стенку монтируют кнопку включения сигнализатора и гнезда разъема Ш1 для подключения зарядного устройства. Камеру акустического резонатора соединяют с электромагнитным капсюлем Гр1.

Наладка сигнализатора напряжения заключается в регулировке порога срабатывания по напряженности электрического поля:

- в первую очередь проверяют потребляемый ток при отсутствии звукового сигнала, он не должен быть больше 6 мА;

- далее коллектор и эмиттер транзистора Т2 замыкают накоротко, при этом должен появиться звуковой сигнал; при отсутствии сигнала проверяют мультивибратор на микросхеме МС1;

- затем сигнализатор постепенно приближают на допустимое правилами техники безопасности расстояние к токонесущему проводу; о срабатывании прибора свидетельствует звуковой сигнал.

Отрегулированный должным образом сигнализатор позволяет регистрировать переменное напряжение 220/380 В на расстоянии 5-10 см. Как и при работе с ранее описанным прибором, металлический корпус сигнализатора должен находиться в постоянном контакте с рукой.

Продаются отвертки-индикаторы с жидкокристаллическим табло. Такая отвертка поможет определить наличие переменного напряжения 36-220 В (иногда даже сквозь изоляцию провода).

Автор: Коршевр Н.Г.

Смотрите другие статьи раздела Инструмент электрика.

Читайте и пишите полезные комментарии к этой статье.

<< Назад

Последние новости науки и техники, новинки электроники:

Питомцы как стимулятор разума 06.10.2025

Помимо эмоциональной поддержки, домашние питомцы могут оказывать заметное воздействие на когнитивные процессы, особенно у пожилых людей. Новое масштабное исследование показало, что общение с кошками и собаками не просто улучшает настроение - оно действительно способствует замедлению возрастного снижения умственных способностей. Работа проводилась в рамках проекта Survey of Health, Ageing and Retirement in Europe (SHARE), охватывающего период с 2004 по 2022 год. В исследовании приняли участие тысячи европейцев старше 50 лет. Анализ показал, что владельцы домашних животных демонстрируют более устойчивые когнитивные функции по сравнению с теми, кто не держит питомцев. Особенно выражен эффект оказался у владельцев кошек и собак. Согласно данным ученых, владельцы собак дольше сохраняют хорошую память, в то время как хозяева кошек медленнее теряют способность к быстрому речевому взаимодействию. Исследователи связывают это с тем, что ежедневное взаимодействие с животными требует внимани ...>>

Мини-ПК ExpertCenter PN54-S1 06.10.2025

Компания ASUSTeK Computer презентовала новый мини-компьютер ASUS ExpertCenter PN54-S1. Устройство ориентировано на пользователей, которым важно сочетание производительности, энергоэффективности и универсальности - от офисных задач до мультимедийных проектов. В основе ExpertCenter PN54-S1 лежит современная аппаратная платформа AMD Hawk Point, использующая архитектуру Zen 4. Это поколение чипов отличается улучшенным управлением энергопотреблением и повышенной вычислительной мощностью. Новинка доступна в конфигурациях с процессорами Ryzen 7260, Ryzen 5220 и Ryzen 5210, представленных AMD в начале 2025 года. Таким образом, устройство охватывает широкий диапазон задач - от базовых офисных до ресурсоемких вычислений. Корпус мини-ПК выполнен из прочного алюминия и имеет размеры 130&#215;130&#215;34 мм, что делает его практически незаметным на рабочем столе или за монитором. Несмотря на компактность, внутренняя компоновка позволяет установить два модуля оперативной памяти SO-DIMM ...>>

Глазные капли, возвращающие молодость зрению 05.10.2025

С возрастом человеческий глаз постепенно теряет способность четко видеть на близком расстоянии - развивается пресбиопия, или возрастная дальнозоркость. Этот естественный процесс связан с утратой эластичности хрусталика и ослаблением цилиарной мышцы, отвечающей за фокусировку. Миллионы людей по всему миру сталкиваются с необходимостью носить очки для чтения или прибегают к хирургическим методам коррекции. Однако исследователи из Центра передовых исследований пресбиопии в Буэнос-Айресе представили решение, которое может стать удобной и неинвазивной альтернативой - специальные глазные капли, способные улучшать зрение на длительный срок. Разработку возглавила Джованна Беноцци, директор Центра. По ее словам, цель исследования состояла в том, чтобы предоставить пациентам с пресбиопией эффективный и безопасный способ коррекции зрения без хирургического вмешательства. Новые капли, созданные на основе пилокарпина и диклофенака, показали убедительные результаты: уже через час после первого пр ...>>

Случайная новость из Архива

Моделирование сетчатки биочипом 21.01.2024

Международная группа исследователей под руководством Франчески Санторо из Юлиха представила инновационный биочип, который точно имитирует сетчатку глаза человека. Это новаторское устройство становится частью всесторонних исследований в области биоэлектроники, направленных на восстановление физических и нейрологических функций.

Исследование и разработка инновационного биочипа, имитирующего сетчатку глаза человека, предоставляет перспективные возможности для медицины и биоэлектроники, открывая путь к новым методам восстановления и поддержки человеческих функций.

Слияние человека с машиной, долгое время остававшееся фантастическим сюжетом, теперь приобретает реальные очертания. Ранее уже существовали технологии, такие как кардиостимуляторы для лечения аритмии и кохлеарные импланты для улучшения слуха. Теперь биочип, способный эффективно взаимодействовать с человеческим телом, открывает новые перспективы для будущего. Используя ведущие полимеры и светочувствительные молекулы, чип имитирует сетчатку глаза и зрительные пути.

Разработанный исследовательской группой Франчески Санторо в Институте биоэлектроники Юлиха в сотрудничестве с Аахенским университетом RWTH, Итальянским технологическим институтом в Генуе и Неаполитанским университетом, чип представляет собой полупроводник, состоящий исключительно из нетоксичных органических компонентов. Его гибкость и взаимодействие с ионами делают его более пригодным для интеграции с биологическими системами, чем традиционные полупроводниковые компоненты, созданные из кремния, которые жесткие и работают только с электронами.

Этот чип, кроме функции искусственной сетчатки, может действовать как искусственный синапс. Путем воздействия света на полимер, используемый в чипе, меняется его проводимость как в краткосрочной, так и в долгосрочной перспективе. Этот механизм подобен работе настоящих синапсов, что открывает возможности для изучения процессов обучения и памяти в мозге.

Возможности использования биочипа для коррекции ошибок в обработке и передаче информации, характерных для нейродегенеративных заболеваний, таких как болезнь Паркинсона или Альцгеймера, а также для поддержки дефектных органов, открывают перспективы для будущих медицинских технологий. Эти компоненты также могут служить интерфейсом между искусственными конечностями или суставами.

Другие интересные новости:

▪ Гаджеты провоцируют ускоренное старение

▪ Panasonic и Sony - новая технология AVCHD

▪ Trade-in на носимые устройства Samsung

▪ Приставка Sony PS3

▪ Графическая карта AMD FirePro W4300

Лента новостей науки и техники, новинок электроники

 

Интересные материалы Бесплатной технической библиотеки:

▪ раздел сайта Мобильная связь. Подборка статей

▪ статья Ветер перемен. Крылатое выражение

▪ статья Откуда пошли сказки? Подробный ответ

▪ статья Мята болотная. Легенды, выращивание, способы применения

▪ статья Малогоборитный аэронизатор. Энциклопедия радиоэлектроники и электротехники

▪ статья Прибор для проверки трансформаторов. Энциклопедия радиоэлектроники и электротехники

Оставьте свой комментарий к этой статье:

Имя:


E-mail (не обязательно):


Комментарий:





Главная страница | Библиотека | Статьи | Карта сайта | Отзывы о сайте

www.diagram.com.ua

www.diagram.com.ua
2000-2025