Бесплатная техническая библиотека
КВ-преобразователь. Энциклопедия радиоэлектроники и электротехники

Энциклопедия радиоэлектроники и электротехники / Радиоприем
Комментарии к статье
При помощи данного устройства можно прослушивать сигналы КВрадиовещательных и любительских радиостанций на УКВ радиовещательный приемник, работающий на частоте примерно 90 МГц.
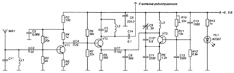
Принципиальная схема КВ преобразователя приведена на рисунке.
(нажмите для увеличения)
Принцип работы преобразователя состоит в следующем. Радиосигнал с антенны WA1 поступает на фильтр высоких частот С1, L1. Далее усиливается каскадом на VT1 и поступает на смеситель, собранный на транзисторе VT2, также на этот смеситель подается сигнал с гетеродина на транзисторе VT3, частота перестройки которого составляет 75...85 МГц. Частота, равная сумме частоты гетеродина и приемной частоты, выделяется на выходе смесителя. Принимаемая частота колеблется в пределах 5...15 МГц.
В преобразователе можно использовать широкий спектр деталей, номиналы элементов некритичны и могут изменяться в небольших пределах.
Транзисторы VT1...VT3 - КТ368, можно применять и другие с граничной частотой не менее 300 МГц. Контур С1, L1 можно взять от стандартных КВприемников. Катушки L2 и L3 намотаны на оправке диаметром 5 мм и содержат по 6 витков провода ПЭВ диаметром 0,8 мм. В качестве антенны WA1 можно использовать отрезок медного провода длиной не менее 1 м.
Настройка преобразователя сводится к подбору номинала конденсатора С10 до появления в УКВ диапазоне 90 МГц КВрадиостанций. Перестройка по диапазону осуществляется переменным конденсатором С9. Для плавной настройки на слабые сигналы, например, в любительских диапазонах, используется переменный резистор R10.
Автор: Е.Барсуков, г.п.Свислочь; Публикация: radioradar.net
Смотрите другие статьи раздела Радиоприем.
Читайте и пишите полезные комментарии к этой статье.
<< Назад
Последние новости науки и техники, новинки электроники:
Власть является ключевым фактором счастья в отношениях
11.03.2026
Исследования семейных и романтических отношений показывают, что длительное счастье пары зависит не только от привычных факторов, таких как доверие, уважение и преданность, но и от более тонких психологических аспектов. Современные ученые ищут закономерности, которые отличают действительно счастливые пары от остальных, чтобы понять, какие механизмы поддерживают гармонию в отношениях.
Группа исследователей из Университета Мартина Лютера в Галле-Виттенберге и Бамбергского университета провела опрос среди 181 пары, которые состояли в совместных отношениях более восьми лет и прожили вместе хотя бы месяц. Участники заполняли анкету, описывая различные аспекты своих отношений, включая распределение обязанностей, эмоциональную поддержку и степень вовлеченности в совместные решения.
Анализ данных показал интересный паттерн: пары, где оба партнера ощущали высокий уровень личной власти, оказывались наиболее счастливыми и удовлетворенными. В данном контексте под властью понимается способност ...>>
Защищенная колонка-повербанк Anker Soundcore Boom Go 3i
11.03.2026
Компания Anker представила новую модель линейки Soundcore - колонку Soundcore Boom Go 3i, ориентированную на активное использование на улице.
Новинка отличается высокой степенью защиты: корпус соответствует стандарту IP68, что обеспечивает водо- и пыленепроницаемость, а ударопрочный дизайн выдерживает падение с высоты до одного метра. За качество звука отвечает 15-ваттный драйвер, обеспечивающий пик громкости до 92 дБ, а технология BassUp 2.0 усиливает низкие частоты, делая звучание более насыщенным.
Колонка обладает автономностью до 24 часов, а LED-индикатор позволяет контролировать уровень заряда батареи. Кроме того, Soundcore Boom Go 3i может выполнять функцию павербанка: согласно внутренним тестам, устройство способно зарядить iPhone 17 с нуля до 40% за один час, что делает его полезным аксессуаром в походах и поездках.
Среди функциональных особенностей модели стоит выделить технологию Auracast, которая улучшает подключение и позволяет создавать стереопару из двух колонок ...>>
Раннее воздержание от алкоголя перестраивает мозг и иммунитет
10.03.2026
Алкогольная зависимость - хроническое расстройство с компульсивным употреблением спиртного, которое влияет не только на поведение, но и на функционирование мозга и иммунной системы. Недавние исследования показали, что даже на ранних этапах воздержания организм начинает перестраиваться, открывая новые возможности для терапии зависимости.
Ученые сосредоточились на пациентах, находящихся в первые недели абстиненции, и зафиксировали значительные изменения в мозговой активности. С помощью функциональной магнитно-резонансной томографии они выявили перестройку сетей нейронных связей, отвечающих за контроль импульсов и принятие решений. Эти изменения могут быть ключевыми для восстановления самоконтроля и снижения риска рецидива.
Одновременно с нейронной перестройкой исследователи наблюдали колебания иммунной системы. В крови повышался уровень цитокинов - сигнальных белков, регулирующих воспалительные процессы. Эти данные свидетельствуют о существовании нейроиммунного взаимодействия, при ...>>
Случайная новость из Архива Нейроморфный нос Intel
27.03.2020
Исследователи компании Intel совместно с учеными из Корнуэльского университета создали своего рода "электронный нос", способный запомнить специфический запах какого-то соединения и химиката за один раз и с высокой точностью определить этот запах даже в том случае, если он маскируется другими сильными запахами. Система "электронного носа" базируется на основе нейроморфного процессора Loihi компании Intel, а его чувствительным элементом является матрица из 72 химических датчиков.
Процессор Loihi запрограммирован таким образом, что его цепи максимально подобно копируют работу нейронов так называемой обонятельной луковицы (olfactory bulb), части головного мозга, которая отвечает за распознавание запахов. А дальнейшее развитее данной системы позволит создать в будущем устройства, позволяющие детектировать опасные химические вещества, спрятанные наркотики или взрывчатку, и, естественно, ставить точные медицинские диагнозы.
Архитектура процессора Loihi построена для максимально подобного соответствия работе нейронных цепей и более сложных участков мозга, чем этого можно достичь при помощи обычных центральных процессоров, пусть даже и снабженных специальными нейроморфными ускорителями. Благодаря этому, такие нейроморфные процессоры способны выполнять такую работу, которая не по силам традиционным системам искусственного интеллекта. Помимо этого, количество энергии, потребляемое системами с нейроморфными процессорами, существенно меньше количества, потребляемого обычными системами, выполняющими сопоставимые по сложности задачи из области глубинного машинного изучения и самообучения.
Одну из вещей, которую можно реализовать на нейроморфном процессоре, но очень тяжело сделать при помощи традиционных технологий, является так называемое обучение на одном примере (one-shot learning). Мозг человека делает такое с легкостью, почувствовав однажды какой-то характерный запах, в следующий раз вы его непременно узнаете. Системы искусственного интеллекта, использующие нейронные сети, требуют обучения на огромном количестве примеров, и что самое плохое, обученная ранее нейронная сеть не может быть обучена какой-то новой категории, не повредив ее память об изученной ранее категории. Для достижения максимального результата нейронная сеть должна быть полностью переучена при помощи данных сразу всех необходимых категорий.
Следующими шагами, которые намерены предпринять исследователи Intel и Корнуэльского университета, станет обеспечение возможности группировки связанных данных (запахов) в общие категории. К примеру, система уже сейчас способна распознать, что запах соответствует запаху клубники, выращенной в Европе или выращенной в Калифорнии, однако дальнейшем она должна будет указать, что эти оба запаха являются запахом клубники.
|
Другие интересные новости:
▪ Линейный регулятор напряжения LT3021
▪ Взаимодействие фотонов с парами атомов
▪ Двухколесный электромобиль
▪ Микросхема высокочастотного регулятора-контроллера LM5115
▪ Снег для Антарктиды
Лента новостей науки и техники, новинок электроники
Интересные материалы Бесплатной технической библиотеки:
▪ раздел сайта Видеотехника. Подборка статей
▪ статья Голда Меир. Знаменитые афоризмы
▪ статья На скольких языках разговаривают нигерийцы? Подробный ответ
▪ статья Облицовщик-мраморщик. Типовая инструкция по охране труда
▪ статья Автономный биоэнергетический модуль БИОЭН-1. Энциклопедия радиоэлектроники и электротехники
▪ статья Четыре грабителя. Секрет фокуса
Оставьте свой комментарий к этой статье:
Главная страница | Библиотека | Статьи | Карта сайта | Отзывы о сайте

www.diagram.com.ua
2000-2026