Menu Home

Бесплатная техническая библиотека для любителей и профессионалов Бесплатная техническая библиотека


Простые вибраторные КВ антенны и возможности их модернизации. Энциклопедия радиоэлектроники и электротехники

Бесплатная техническая библиотека

Энциклопедия радиоэлектроники и электротехники / Антенны КВ

Комментарии к статье Комментарии к статье

Большинство конструкций таких антенн описано в литературе [1, 2], и именно, благодаря своей простота они применяются многими коротковолновиками. Общеизвестны и их основные недостатки, к которым в первую очередь следует отнести весьма ограниченную полосу пропускания. Следствием этого является значительное влияние атмосферных условий на резонансную частоту и, следовательно, на другие параметры антенны. Такому влиянию наиболее подвержены укороченные вибраторы с индуктивными или емкостными нагрузками, что зачастую делает их малопригодными для работы в районах с резкими погодными изменениями. В случае же применения широкополосных антенн с поглощающими сопротивлениями часть мощности передатчика рассеивается на сопротивлении. Увеличить эффективность даже уже имеющейся конструкции вполне возможно при небольшом усложнении системы согласования антенны с фидером.

1. Дистанционное управление резонансной частотой и системой согласования KB антенны.

В составе различных конструкций любительских коротковолновых антенно-фидерных устройств и систем их согласования широко . используют конденсаторы переменной емкости с воздушным диэлектриком (КПЕ). Наиболее часто их применяют для регулировки эффективной длины вибратора и настройки различных согласующих устройств. При этом сам КПЕ часто приходится устанавливать непосредственно возле самого вибратора, т.е. Он оказывается удаленным от оператора. Такое положение создает трудности, особенно при использовании одной антенны на нескольких диапазонах. Дистанционное управление таким КПЕ позволяет выровнять эффективность антенны в различных точках диапазона, а в некоторых случаях и перестраивать ее для работы на другом диапазоне.

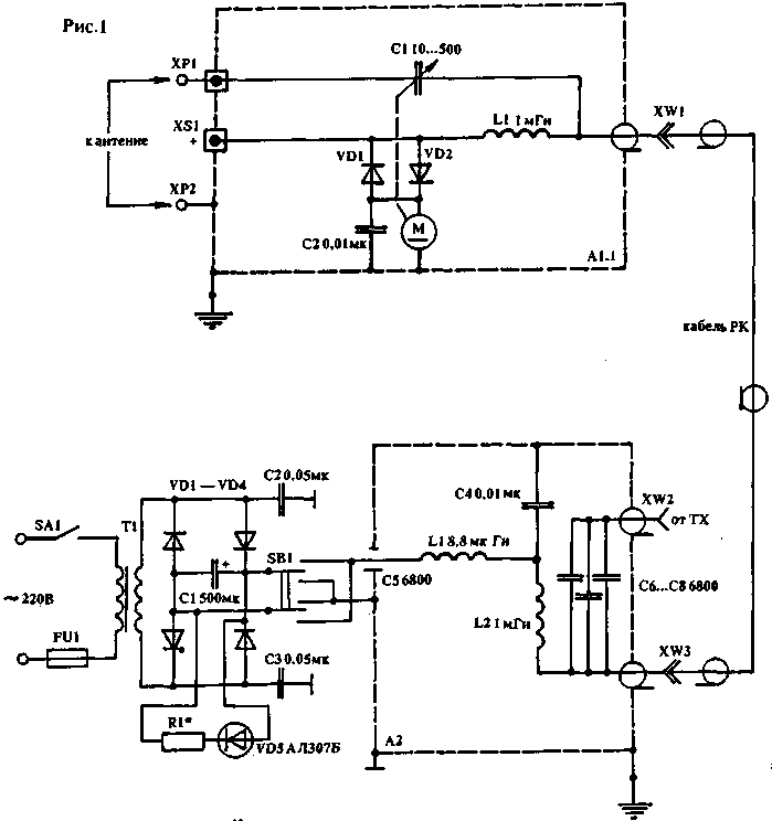
Оперативная подстройка резонансной частоты вибратора или системы его согласования позволяет получить лучшие результаты на низкочастотных KB диапазонах 160 и 80 м, где у обычных неподстраиваемых антенн имеют место значительные потери мощности при работе на краях диапазона. На рис. 1 и 2 показана схема простого устройства, позволяющего производить дистанционную регулировку емкости КПЕ С1, входящего в состав антенно-согласующего устройства. За основу принята схема устройства SA2550 фирмы "HEATHKIT" [З].

Простые вибраторные КВ антенны и возможности их модернизации
(нажмите для увеличения)

Устройство состоит из двух блоков. Антенный блок А1 устанавливается непосредственно возле самого вибратора. Именно он является важнейшей частью всего устройства. Основной элемент здесь - КПЕ С1 с воздушным диэлектриком, управляемый реверсивным двигателем постоянного тока с малым числом оборотов. Все устройство заключается в металлический корпус, который должен быть герметичным.

Вариант этого блока А1.1, показанный на рисунке, целиком соответствует SA2550, в котором ротор КПЕ С1 должен вращаться вкруговую без ограничений и быть хорошо изолированным от оси двигателя или редуктора. Начальная емкость С1 - 10...15пф, максимальная - от 500 пФ на 28 МГц до 1700 пФ на 1,9 МГц. Зазор между пластинами КПЕ, а также параметры других деталей обоих блоков выбирают в зависимости от максимальной мощности передающего устройства и имеющегося двигателя.. Необходимо лишь отметить, что все дроссели, устанавливаемые в устройстве, должны быть выполнены проводом соответствующего диаметра (в зависимости от тока, потребляемого двигателем) и не иметь побочных резонансов на любительских диапазонах. Этого можно добиться, выполняя их намотку секциями и прогрессивно. Корпус блока А1 необходимо заземлить и принять меры для предотвращения попадания в него влаги, особенно если он устанавливается на открытом пространстве. Лучше всего закрыть его еще одним корпусом, изготовленным из диэлектрического материала.

Блок управления А2 устанавливается в помещении возле самой радиостанции. Он служит в качестве блока питания и управления реверсивным двигателем в блоке А1. Электрическое соединение между блоками осуществляется посредством коаксиального кабеля необходимой длины и волнового сопротивления. По этому кабелю передается как высокочастотное напряжение от ТХ в антенну или из нее в RX, так и постоянное управляющее напряжение. Переключателем В1 на три положения производится управление работой двигателя, т.е. подача постоянного напряжения различной полярности, которое и определяет направление вращения двигателя. Для развязки источника постоянного тока и двигателя от высокочастотного напряжения в блоках применены LC-фильтры и блокировочные конденсаторы, а для предотвращения попадания управляющего напряжения в выходной каскад передатчика РХ и антенну, - конденсаторы С6, С7, С8, электрическая прочность которых выбирается также с учетом максимальной мощности передатчика. Для увеличения реактивной мощности конденсаторов можно воспользоваться их последовательным соединением, если в распоряжении не окажется конденсатора на нужную мощность и напряжение.

Простые вибраторные КВ антенны и возможности их модернизации

На рис.2 показан второй вариант схемы блока А1.2. Он отличается от предыдущего несколько большими возможностями. Выбор необходимого варианта блока А1 зависит от типа используемой антенны и системы ее согласования. На рис.3 - 8 приведены различные схемы подключения КПЕ С1 к разным типам несимметричных вибраторов.

Простые вибраторные КВ антенны и возможности их модернизации

На рис.3 показано, как, сделав несимметричный вибратор, на 5 - 15 % длиннее обычного четверть волнового вибратора и применив данное устройство, можно получить возможность настраивать антенну в резонанс в любой точке рабочего диапазона. Кроме того, удлиненный вертикальный вибратор лучше согласуется с коаксиальным кабелем.

Простые вибраторные КВ антенны и возможности их модернизации

На рис.4 показан вариант применения устройства с четвертьволновым вертикальным вибратором, питаемым посредством гамма-согласующего устройства. В этом случае С1 выполняет роль подстроечного конденсатора в согласующем устройстве и также позволяет добиться улучшения согласования вибратора с кабелем питания в различных точках диапазона.

На рис.5 показана схема подключения блока А1.2 для работы с Г-образным вибратором, рассчитанным на один из диапазонов (160 или 80м). На этих диапазонах при малой длине вертикальной части Г-образный вибратор имеет низкое входное сопротивление, и для его согласования необходимо применение дополнительной катушки индуктивности или понижающего трансформатора. Их подключают к клеммам ХР2, ХРЗ и корпусу блока, а перемычки ХТ1, ХТ2 удаляются.

Простые вибраторные КВ антенны и возможности их модернизации

На рис.6 показано подключение С1 к вибратору длиной меньше четверти длины волны, имеющему удлиняющую катушку, установленную в рабочей части вибратора. Индуктивность этой катушки выбирают таким образом, чтобы резонансная частота вибратора при закороченом КПЕ С1 была несколько ниже необходимой.

Простые вибраторные КВ антенны и возможности их модернизации

Это же относится и к антенне, показанной на рис.7 и описанной в [3]. Вследствие значительного укорочения такие антенны имеют очень узкую полосу пропускания, и данное устройство позволит эффективно использовать ее в любой точке диапазона.

Простые вибраторные КВ антенны и возможности их модернизации

На рис.8 показана схема подключения блока А1.2 к наклонному вибратору, выполненному из отрезка ленточного кабеля. Электрическая длина вибратора выбирается в зависимости от применяемого кабеля и близка к четверти длины волны. На диапазоне 160 м допустимо применение ленточного провода для электро- и радиопроводки с двумя жилами диаметром не менее 0,5 мм, находящимися на расстоянии нескольких миллиметров и имеющими изоляцию хорошего качества. Необходимо учитывать коэффициент укорочения.

Простые вибраторные КВ антенны и возможности их модернизации

Как уже отмечалось, требования к максимальной емкости КПЕ С1 зависят от диапазонов, на которых используется антенна. Так как подобрать КПЕ с малой начальной и необходимой для НЧ диапазонов максимальной емкостью в 1000 пФ и более достаточно трудно, можно применить дополнительные переключающие контакты. Они также могут быть полезны в случае необходимости отключения КПЕ С1. Такой вариант доработки блока А1.2 показан на рис.9, где цифрами обозначены:

1 - группа контактов переключателя;

2 - диск из изоляционного материала;

3-ось КПЕ С1;

4 - 8 -болты крепления МЗ, М4;

5 - изоляционная пластина крепления контактов;

6 - металлическая втулка для крепления диска к оси КПЕ;

7 - металлическая стенка или корпус КПЕ С1.

Простые вибраторные КВ антенны и возможности их модернизации

Устройство можно использовать для совместной работы с антенной, описанной в "РЛ" N12/92, стр.38. OK3TDC [5] указывал на возможность использования антенны, рассчитанной на 80-метровый диапазон, для работы на диапазонах 40 и 20 м при подключении параллельно питающей линии конденсаторов определенной емкости. Применение блока А1.2 позволяет сделать это без механического переключателя. Другой возможный вариант схемы включения КПЕ С1 блока А1.2 в полноразмерную или укороченную рамку показан в "РЛ" N6/92, с.45, рис.2. В этом случае он включен в разрыв рамки.

Литература

  1. Ротхаммель К. Антенны: Пер. с нем. - М.: Энергия, 1979.
  2. Беньковский 3., Липинский Э. Любительские антенны коротких и ультракоротких волн: Пер. с польск. - М.: Радио и связь, 1983.
  3. QST, август, 1988 с.43 - 44
  4. Радио,1973, N 5,с.61.
  5. Аматерске радио, N5, 1977, с. 194 - 195, N 1, 1986, с.26 - 27.
  6. Радиолюбитель N6, 1992, с.45; N 12, 1992, с.38.
  7. Радио,1973,N 8,с.60-61.
  8. Радио,1979,N 10,с.14-16.
  9. Радиоежегодник, 1983, с.67 - 70.

Автор: В.Ефремов; Публикация: cxem.net

Смотрите другие статьи раздела Антенны КВ.

Читайте и пишите полезные комментарии к этой статье.

<< Назад

Последние новости науки и техники, новинки электроники:

Хорошо управляемые луга могут компенсировать выбросы от скота 15.02.2026

Животноводство, особенно разведение крупного рогатого скота, часто обвиняют в значительном вкладе в глобальное потепление из-за мощного парникового газа - метана, который выделяется при пищеварении у жвачных животных. Это вызывает острые политические споры и призывы к сокращению потребления мяса. Однако ученые напоминают, что полная картина климатического воздействия отрасли не ограничивается только выбросами от животных: огромную роль играет окружающая экосистема - пастбища, почва и растительность, которые способны активно поглощать углекислый газ из атмосферы. Исследователи из Университета Небраски-Линкольна решили глубже изучить этот баланс. Группа под руководством профессора Галена Эриксона сосредоточилась на том, как правильно организованные пастбища накапливают углерод в растениях и грунте благодаря естественным процессам, стимулируемым выпасом скота. Ученые подчеркивают, что при достаточном уровне осадков и грамотном управлении такие луга превращаются в мощные природные погло ...>>

NASA тестирует инновационную технологию крыла 15.02.2026

Коммерческая авиация ежегодно расходует колоссальные объемы керосина, что сказывается не только на бюджете авиакомпаний, но и на состоянии окружающей среды. В 2024 году глобальные затраты на авиационное топливо достигли 291 миллиарда долларов, и эта сумма продолжает расти. Чтобы справиться с этими вызовами, NASA активно работает над технологиями, способными заметно повысить аэродинамическую эффективность самолетов. Одним из самых перспективных направлений стало создание специальной конструкции крыла, которая максимизирует естественный ламинарный поток воздуха и минимизирует сопротивление. В январе 2026 года специалисты NASA Armstrong Flight Research Center успешно провели важный этап наземных испытаний концепции Crossflow Attenuated Natural Laminar Flow (CATNLF). Для эксперимента под фюзеляж исследовательского самолета F-15B закрепили вертикально ориентированную масштабную модель высотой около 0,9 м (3 фута), напоминающую узкий киль. Такая компоновка позволила подвергнуть прототип р ...>>

Забота о внуках очень полезна для здоровья мозга 14.02.2026

Общение между поколениями приносит радость всей семье, но мало кто задумывается, насколько активно бабушки и дедушки, заботящиеся о внуках, поддерживают свою умственную форму. Регулярное взаимодействие с детьми стимулирует мозг пожилых людей, помогая сохранять память, скорость мышления и общую когнитивную активность. Новые научные данные подтверждают, что такая добровольная помощь не только важна для общества, но и может замедлять возрастные изменения в мозге. Исследователи из Тилбургского университета в Нидерландах провели анализ, чтобы понять, приносит ли уход за внуками реальную пользу здоровью пожилых людей. Ведущий автор работы Флавия Черечес отметила, что многие бабушки и дедушки регулярно присматривают за детьми, и оставался открытым вопрос, насколько это положительно сказывается на их собственном благополучии, особенно в плане когнитивных функций. Ученые поставили цель выяснить, способен ли регулярный уход за внуками замедлить снижение памяти и других умственных способ ...>>

Случайная новость из Архива

Форма ушей влияет на слух 03.04.2018

Изменение формы ушной раковины способно лишить человека способности определять, где находится источник звука. К такому выводу пришли канадские ученые, временно изменив форму ушей нескольких человек.

Локализовать звук в горизонтальной плоскости нам позволяет то, что у нас два уха, а не одно; мозг учитывает временной промежуток между тем, как звуковая волна достигает ушей, и интерпретирует ее как смещение источника влево или вправо. Но эта система не помогает понять, идет звук снизу или сверху: в этом нам помогает сложная форма ушной раковины. В том, как форма уха влияет на способность ориентироваться по звукам, разобрались ученые из Монреальского университета.

В эксперименте приняло участие 16 добровольцев. Каждый из них садился в кресло в специально оборудованной комнате, где на разной высоте слева и справа от кресла размещались динамики. Участники эксперимента должны были определить, откуда исходит звук. Это получалось у них неплохо, но только до тех пор, пока ученые не закрепили на их ушах силиконовые накладки, меняющие форму ушной раковины. После этого добровольцы стали говорить, что звук шел сверху, в то время как на самом деле работал нижний динамик, и наоборот. Правда, через некоторое время накладки переставали мешать локализовать звук: мозг адаптировался к новой форме уха. Форма ушной раковины каждого человека индивидуальна; не бывает двух одинаковых ушей, так же, как не бывает идентичных отпечатков пальцев, поэтому конкретные критерии, по которым мозг определяет высоту источника звука, тоже строго индивидуальны, заключают авторы работы.

Во время эксперимента ученые регистрировали активность нейронов слуховой коры головного мозга с помощью МРТ. Сканирование показало, что чем выше находится источник звука, тем слабее реакция нейронов; возможно, именно по уровню активности клеток мозг определяет высоту источника звука, считают Трапо и Шонвизнер.

Другие интересные новости:

▪ Компактные фотореле с повышенным напряжением изоляции 3,75 кВ

▪ Влияние перца на сон

▪ Уведомление о приближении машины скорой помощи

▪ Двойной операционный усилитель EL1510

▪ TWS-наушники Anker Liberty 4 Pro

Лента новостей науки и техники, новинок электроники

 

Интересные материалы Бесплатной технической библиотеки:

▪ раздел сайта Электронные справочники. Подборка статей

▪ статья Вот так номер, чтоб я помер! Крылатое выражение

▪ статья Какую маску заставляли носить сварливых женщин несколько веков назад в Англии? Подробный ответ

▪ статья Мокрица. Легенды, выращивание, способы применения

▪ статья Для сбора пчелиного яда. Энциклопедия радиоэлектроники и электротехники

▪ статья Принцип работы GSM-сетей. Энциклопедия радиоэлектроники и электротехники

Оставьте свой комментарий к этой статье:

Имя:


E-mail (не обязательно):


Комментарий:





Главная страница | Библиотека | Статьи | Карта сайта | Отзывы о сайте

www.diagram.com.ua

www.diagram.com.ua
2000-2026