Бесплатная техническая библиотека
Авто 400. Автомобильный усилитель на микросхеме STK4048XI. Энциклопедия радиоэлектроники и электротехники

Энциклопедия радиоэлектроники и электротехники / Усилители мощности автомобильные
Комментарии к статье
Итак, все началось с того что я купил машину, а так как очень люблю слушать музыку и практически она везде со мной (музыка), то хотелось чтобы в авто она была качественной ну и само собой громкой. Где-то на протяжении месяца сменив около десяти автомагнитол и не получив того чего я так хотел я залез с головой в Инет. Пообщался на некоторых форумах и раздобыв немного информации (личное спасибо Rotor, и maximus) я решил что так просто из автомагнитолы звук не "выбью". Порыскав еще немного и пораскинув мозгами, было решено сделать мощный преобразователь и усилитель. Найдя пару нормальных схем преобразователей я "слепил" одну на мой взгляд отличную. Но так как я хотел делать "вещь" раз и надолго, то и мощность тоже выбрана можно сказать большая (о чем сейчас жалею). Усилитель я назвал, "АВТО 400".
Ну обо всем по порядку.
Сначала остановился на микросхеме TDA7294V, ну уж больно погромче захотелось, и отзывы на форумах о ней не очень, то плату правильно развести, то самовозбуждается, ну короче не понравилась. Пересматривая журналы "Радиохобби" ст. 10 4/99г. увидел неплохую схему. Усилитель был выполнен на микросхеме STK4048XI, автор Антон Космела (на рис. 1).
Рис. 1 (нажмите для увеличения)
Немного о схеме: L1-намотан на 10-мм каркасе и содержит 18 витков провода ПЭЛ-1,2. Обе микросхемы посажены на радиатор из алюминиевого П-образного профиля 210Х11Х25 мм. Усилитель не требует никаких подстроек.
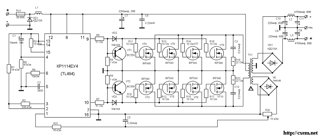
Посмотрев на ее характеристики она мне подходила с "головой". При двух полярном питании 55 В, и нагрузке 8 Ом она выдавала мощность 150 Вт, а при 4 Омах 200 Вт (совсем недурно). И это только один канал, два канала 400 Вт при 4 Ом при коэффициенте гармоник не более 0,007% и полосе частот 20 Гц - 50 кГц. Это все хорошо но чем "кормить" такого "зверя", это нужен преобразователь как минимум на 400-450 Вт. Так как я не хотел слушать при таких мощностях 50 Гц "гул" в динамиках от преобразователя, решено было делать высокочастотный, заодно и размер по меньше. Сказано сделано, на микросхеме TL494 со стабилизацией выходного напряжения см. рис. 2
Рис. 2 (нажмите для увеличения)
Немного о схеме преобразователя: трансформатор преобразователя намотан на ферритовом кольце размером К45Х28Х16 (немного маловато, но другого под рукой не оказалось). Первичная обмотка намотана "косой" из 8-ми проводов диаметром 1,2 мм (6,5 витков), вторичная (для стабилизации выходного напряжения 10 витков), вторична на питание усилителя намотана "косой" из 4-х проводов диаметром 1 мм, (количество витков перед этим нужно подобрать, в моем случае 55 витков). После намотки каждая "коса" разделяется на две части и начало одной половины обмотки соединяется с концом другой (будьте внимательней, обмотки при подключении должны быть намотаны в одну и туже сторону, а не как ни на оборот, а то не заработает). Дросселя намотаны на ферритовом стержне диаметром ~16 мм и содержит ~10 витков провода диаметром 2 мм. Замены: BC558-КТ626, IRF540-IRFZ44.
Рис. 3
Усилитель был дополнительно снабжен защитой, ну мало там чего, а динамики жалко (но это не помогло).
История продолжается.
После установки на авто и так званной "проверки" ко мне два дня возвращался
слух, и я был очень доволен (звуком). У меня на авто он (усилок) два месяца, к
громкости привык, но динамики жалко уже четыре штуки угробил (продавец говорил
на 250 Вт, а они сгорели), вот теперь ищу нормальные, или может последовательно
пару штук пустить?
Кому интересно, схемы рисовал при помощи программы sPlan ver 5.0ru.
Публикация: cxem.net
Смотрите другие статьи раздела Усилители мощности автомобильные.
Читайте и пишите полезные комментарии к этой статье.
<< Назад
Последние новости науки и техники, новинки электроники:
Лабораторная модель прогнозирования землетрясений
30.11.2025
Предсказание землетрясений остается одной из самых сложных задач геофизики. Несмотря на развитие сейсмологии, ученые все еще не могут точно определить момент начала разрушительного движения разломов. Недавние эксперименты американских исследователей открывают новые горизонты: впервые удалось наблюдать микроскопические изменения в контактной зоне разломов, которые предшествуют землетрясению.
Группа под руководством Сильвена Барбота обнаружила, что "реальная площадь контакта" - участки, где поверхности разлома действительно соприкасаются - изменяется за миллисекунды до высвобождения накопленной энергии. "Мы открыли окно в сердце механики землетрясений", - отмечает Барбот. Эти изменения позволяют фиксировать этапы зарождения сейсмического события еще до появления традиционных сейсмических волн.
Для наблюдений ученые использовали прозрачные акриловые материалы, через которые можно было отслеживать световые изменения в зоне контакта. В ходе искусственного моделирования примерно 30% ко ...>>
Музыка как естественный анальгетик
30.11.2025
Ученые все активнее исследуют немедикаментозные способы облегчения боли. Одним из перспективных направлений становится использование музыки, которая способна воздействовать на эмоциональное состояние и когнитивное восприятие боли. Новое исследование международной группы специалистов демонстрирует, что даже кратковременное прослушивание любимых композиций может значительно снижать болевые ощущения у пациентов с острой болью в спине.
В эксперименте участвовали пациенты, обратившиеся за помощью в отделение неотложной помощи с выраженной болью в спине. Им предлагалось на протяжении десяти минут слушать свои любимые музыкальные треки. Уже после этой короткой сессии врачи фиксировали заметное уменьшение интенсивности боли как в состоянии покоя, так и при движениях.
Авторы исследования подчеркивают, что музыка не устраняет саму причину боли. Тем не менее, она воздействует на эмоциональный фон пациента, снижает уровень тревожности и отвлекает внимание, что в сумме приводит к субъективном ...>>
Алкоголь может привести к слобоумию
29.11.2025
Проблема влияния алкоголя на стареющий мозг давно вызывает интерес как у врачей, так и у исследователей когнитивного старения. В последние годы стало очевидно, что границы "безопасного" употребления спиртного размываются, и новое крупное исследование, проведенное международной группой ученых, вновь указывает на это. Работы Оксфордского университета, выполненные совместно с исследователями из Йельского и Кембриджского университетов, показывают: даже небольшие дозы алкоголя способны ускорять когнитивный спад.
Команда проанализировала данные более чем 500 тысяч участников из британского биобанка и американской Программы миллионов ветеранов. Дополнительно был выполнен метаанализ сорока пяти исследований, в общей сложности включавших сведения о 2,4 миллиона человек. Такой масштаб позволил оценить не только прямую связь между употреблением спиртного и развитием деменции, но и влияние генетической предрасположенности.
Один из наиболее тревожных результатов касается людей с повышенным ге ...>>
Случайная новость из Архива SEAGATE автоматически зашифрует все содержимое жесткого диска
25.08.2005
Известный производитель жестких дисков компания Seagate Technology собирается в следующем году выпустить технологию аппаратного шифрования информации Hardware-Based Full Disc Encryption (FDE).
Поначалу этой технологией будут комплектоваться некоторые модели жестких дисков для ноутбуков, что должно существенно усложнить жизнь тем, кто ворует ноутбуки с ценной информацией.
Как сообщается, технология FDE автоматически шифрует абсолютно все данные, поступающие в компьютер для записи на диск. То есть, процесс шифрования производится перед тем как информация превращается в биты магнитных доменов в записывающем слое диска. Так что, по заявлению разработчиков FDE, похититель винчестера, даже имеющий высокую квалификацию в деле извлечения данных с записывающих носителей, сможет прочитать лишь бессвязный набор символов.
Отметим еще, что в технологии FDE используется популярный стандарт шифрования данных Triple DES (Data Encryption Standard). По заявлению Seagate, процесс шифрования по технологии FDE нисколько не снизит производительность жесткого диска. Правда, такие диски будут стоить дороже своих "нешифрованных" собратьев, но, на сколько именно, пока не сообщается.
Первыми "шифрованными" винчестерами от Seagate станет новая серия 2,5-дюймовых дисков Momentus 5400 емкостью 40, 80 и 120 Гбайт. Это винчестеры со скоростью вращения шпинделя 5400 об/мин и интерфейсом Ultra АТА-100.
|
Другие интересные новости:
▪ Сверхчистые алмазные пластины емкостью до 25 Эбайт данных
▪ Экстремальная закалка
▪ Космическая головная боль
▪ Низкопрофильные SSD H6201 от BIWIN
▪ Аквариумы успокаивают
Лента новостей науки и техники, новинок электроники
Интересные материалы Бесплатной технической библиотеки:
▪ раздел сайта Бытовая электроника. Подборка статей
▪ статья Всё пройдет, как с белых яблонь дым. Крылатое выражение
▪ статья Каким совпадением обусловлена кажущаяся с Земли одинаковость размеров Луны и Солнца? Подробный ответ
▪ статья Работа на ниткошвейных машинах и автоматах. Типовая инструкция по охране труда
▪ статья Вощение дерева древесины. Простые рецепты и советы
▪ статья Ваза Тантала. Физический эксперимент
Оставьте свой комментарий к этой статье:
Комментарии к статье:
Анатолий
Какое напряжение подается на диодный мост и сопротивление переменное 10ком?
Главная страница | Библиотека | Статьи | Карта сайта | Отзывы о сайте

www.diagram.com.ua
2000-2025