Menu Home

Бесплатная техническая библиотека для любителей и профессионалов Бесплатная техническая библиотека


Мотоцикл Ява без аккумулятора. Личный транспорт

Личный транспорт: наземный, водный, воздушный

Справочник / Личный транспорт: наземный, водный, воздушный

Комментарии к статье Комментарии к статье

Для переоборудования мотоцикла в безаккумуляторный я приобрел: генератор переменного тока 43.3701 (от мотоциклов "Минск" или "Восход"), два тиристорных коммутатора КЭТ-1, блок БКС-261.3764, индуктивный датчик, а также лампы и звуковой сигнал на 12 В. Можно также сделать 12-вольтовый генератор из двух генераторов Г427 от старых моделей мотоциклов: один из них использовать в качестве базового вместе с секцией освещения (она намотана толстым проводом), а от другого - только секцию освещения. Для этого на первом генераторе надо удалить три секции, намотанные более тонким проводом (не трогая обмотку зажигания, которая прикрыта металлической пластиной), и поставить вместо них обмотку освещения, снятую с другого генератора. Затем обе секции соединить последовательно. Если при последующей проверке генератора на мотоцикле выяснится, что напряжение, вырабатываемое генератором не увеличилось, а уменьшилось, то необходимо поменять подключение одной из секций на противоположное.

Из стали любой марки нужно выточить переходной фланец, установить его в расточку картера и прикрепить винтами М6х30 мм. При разметке отверстий на фланце в качестве шаблона использовать статор генератора. Чтобы надеть ротор на цапфу коленчатого вала, нужно при помощи сверла соответствующего диаметра и надфиля сделать новое углубление для шпонки (штифта). Не рекомендую делать углубление для штифта в другой точке, так как в этом случае нарушится оптимальное расположение генератора внутри картера. Поскольку новый генератор небольшого размера, правая крышка картера почти не требует переделки. Необходимо лишь удалить часть перегородки, как показано на рисунке, и вклеить дополнительную перегородку из алюминия толщиной 5-6 мм (размеры ее уточнить по месту). В картер тоже требуется вклеить перегородку, обеспечивающую герметичность отсека генератора. Лучше всего воспользоваться эпоксидным клеем, добавив в него мелкие алюминиевые опилки.

Теперь можно заняться самим генератором. Наиболее трудоемкая операция - фиксация на нем индуктивного датчика для второго цилиндра. Учтите, от точности выполнения этой операции зависит совпадение опережения зажигания в правом и левом цилиндрах. Места для крепления второго датчика на генераторе не предусмотрено, так что придется переставить клеммы некоторых обмоток на другие места. Для предварительной разметки положения датчика генератор необходимо установить на двигатель. При помощи индикатора найти верхнюю мертвую точку (ВМТ) одного из поршней и генератор сориентировать так, чтобы прорезь магнита на роторе была точно против выступа сердечника датчика, а затем винты крепления генератора затянуть. Далее проверить коленчатый вал и найти ВМТ для другого поршня. Приложив датчик к генератору, можно отметить место его расположения. К сожалению, в точках крепления датчика обнаружатся уже существующие отверстия от клеммных винтов, поэтому изнутри генератора придется приклепать две небольшие стальные пластинки толщиной 3 мм, в которых просверлить отверстия и нарезать резьбу М4 для винтов крепления датчика. Так как отверстия сверлятся по месту, надо постараться не повредить сверлом обмотку зажигания.

Из-за того, что практически невозможно сразу обеспечить точное положение датчика, лучше всего закрепить каждую пластинку только одной заклепкой. Благодаря такому креплению, ослабив винты, можно смещать датчик в нужную сторону при окончательной регулировке. Подготовленный таким образом генератор можно устанавливать на мотоцикл. Чтобы уточнить, при каком положении ротора относительно датчика проскакивает искра, что важно для последующей регулировки опережения зажигания, хорошо использовать стробоскоп. На оборотах ниже средних и правильно отрегулированном зазоре между ротором и датчиком (0,3...0,6 мм) расстояние "а" (см. рисунок) равно 1 мм. При дальнейшем увеличении оборотов это расстояние увеличивается примерно на 0,6 мм, чем обеспечивается автоматическое увеличение опережения зажигания.

Штатное реле-регулятор следует демонтировать, а на это место установить два коммутатора КЭТ-1. При этом важно обеспечить надежный электрический контакт корпусов КЭТ-1 с "массой" мотоцикла. Блок БКС, содержащий стабилизатор напряжения, закреплен хомутами под баком между катушками зажигания и воздухофильтром. Сторону блока БКС, где виден компаунд, которым залиты элементы схемы, желательно закрыть плоской крышкой из дюралюминия.

Мотоцикл Ява без аккумулятора
Модифицированная принципиальная электрическая схема мотоцикла "Ява-634/8" (нажмите для увеличения): EL1-EL4 - лампы указателей поворота (12 В, 15 Вт); EL5 - лампа дальнего-ближнего света (12 В, 40/35 Вт); EL6, EL10 - огни габаритные (12 В, 4 Вт); EL7 - индикатор включения дальнего света (12 В, 2 Вт); EL8 - лампа подсветки спидометра (12 В, 2 Вт); EL9 - лампа стоп-сигнала (12 В, 20 Вт); SA1 -выключатель противоугонный; S1 -переключатель указателей поворота; S2 - переключатель дальнего-ближнего света и звукового сигнала; X1-Х3 - однотипные разъемы, VD1 - VD4 - диоды КД202; С1 - конденсатор электролитический 4... 10 мкФ (на 25 В); А1 - блок БКС-261.3734 (на 12 В); AS1-замок зажигания; L1, L2 - катушки зажигания; К1 - реле указателей поворота; SA2 - включатель стоп-сигнала; А2-1, А2-2 - коммутаторы электронные, тиристорные (КЭТ-1), G1 - генератор 43.3701 или Г427 (клеммы генератора; О - обмотки основной, 12 В; 3 - обмотки зажигания; Д1 - датчика первого цилиндра; Д2 - датчика второго цилиндра); HL1 -сигнал световой; НА1 - сигнал звуковой

Мотоцикл Ява без аккумулятора
Положение ротора относительно датчика, соответствующее моменту искрообразования

Мотоцикл Ява без аккумулятора
Ротор генератора (вид со стороны посадочного отверстия): 1 - канавка шпоночная; 2 - углубление для штифта.

Мотоцикл Ява без аккумулятора
Переходный фланец (нажмите для увеличения)

Мотоцикл Ява без аккумулятора
Доработка картера (а) и его крышки (б): 1 - перегородка; 2 - пластина

Мотоцикл Ява без аккумулятора
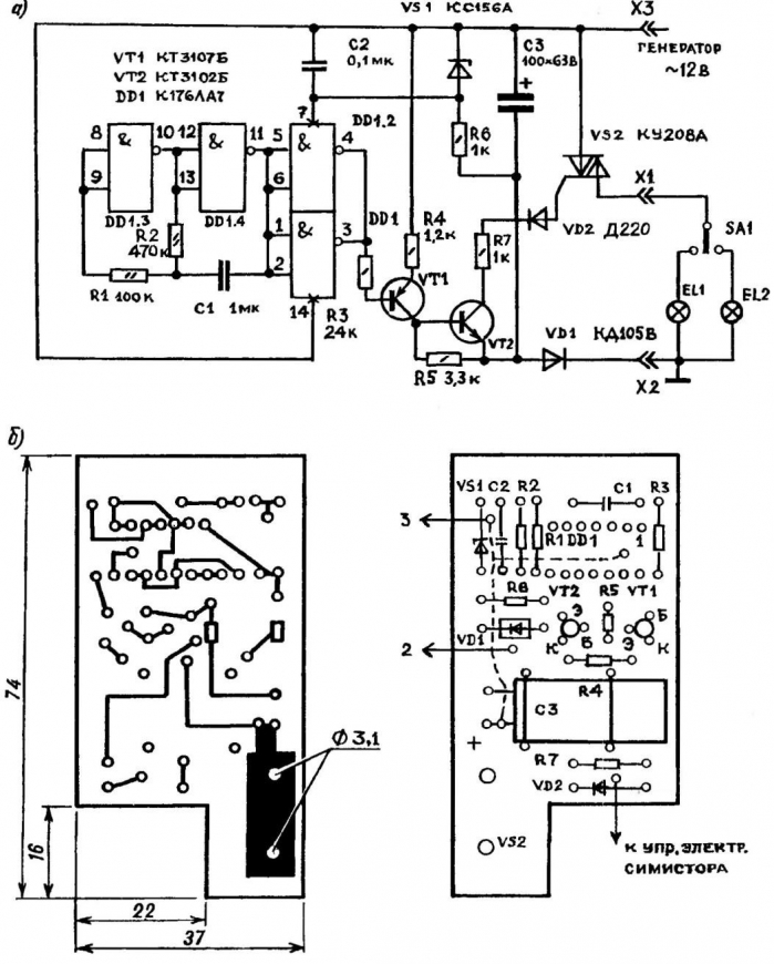
Принципиальная электрическая схема (а) и топология печатной платы (б) реле указателей поворота (нажмите для увеличения)

Ввиду того, что обмотки зажигания и освещения на новом генераторе разделены, требуется существенная переделка электросхемы мотоцикла. Как видно на измененной электросхеме, все потребители постоянно подключены к генератору, а коммутируется провод, подсоединенный к "массе" мотоцикла и к клемме 30 замка зажигания. Благодаря этому внешне ничего не меняется: когда вы вставляете ключ до упора - включается зажигание, поворот ключа в положение "1" включает габариты, в положение "2" - фару. По указанной выше причине нужно доработать задний фонарь - снять его и переделать крепление лампы габаритного огня так, чтобы оба ее вывода были изолированы от корпуса, как показано на электросхеме.

Оба коммутатора питаются от одной обмотки, мощности ее вполне хватает для нормальной работы мотоцикла. Тумблер SА1, установленный под седлом мотоцикла, блокирует пуск двигателя. Коммутаторы включены в схему мотоцикла через разъемы Х2, Х3. Разъем Х1 того же типа подсоединен к блоку БКС (А1). При выходе из строя одного из коммутаторов КЭТ-1 достаточно переставить соответствующий разъем, отсоединив его от неисправного коммутатора и подсоединив к БКС, и можно продолжать движение. Основная роль блока БКС на мотоцикле - стабилизация напряжения в бортовой сети. Для этого обмотка "0" генератора, к которой подключены все потребители (кроме системы зажигания), соединена с клеммой 02 блока БКС. Катушки зажигания L1 и L2 не заменялись.

При смене лампы в фаре для ее подсоединения надо заменить узкие штекеры на широкие или спилить надфилем контакты лампы так, чтобы их ширина соответствовала ширине штекера.

После установки нового генератора возникают трудности с подключением звукового сигнала. Для того, чтобы можно было использовать автомобильный сигнал, работающий только на постоянном токе, надо собрать выпрямитель на полупроводниковых диодах VD1 -VD4 и конденсаторе С1.

Емкость С1 должна быть достаточно большой - 4...10 мкФ на напряжение не менее 25 В. Если не удалось найти конденсатор подходящей емкости, можно составить его из нескольких, соединенных параллельно. Выпрямитель располагается на пластине треугольной формы из изоляционного материала (например, текстолита), которая закрепляется под бензобаком в треугольном пространстве, образуемом трубами рамы. Если батарея конденсаторов там не помещается, ее можно разместить в любом другом подходящем месте.

Реле указателей поворота К1 можно использовать от мотоцикла "Восход" или "Минск" с 12-вольтовым электрооборудованием или изготовить электронное реле. Преимущество последнего - высокая стабильность работы при значительных колебаниях напряжения в бортовой сети при работе двигателя на холостых оборотах.

На микросхеме DD1 выполнен генератор импульсов, частота которого подстраивается резистором R2. Через усилитель тока на транзисторах VТ 1 и VT2 импульсы подаются на управляющий электрод симистора VS2. Диод VD1 - выпрямитель переменного тока; VS1, R6, С2 - параметрический стабилизатор для питания микросхемы DD1; SA1 - переключатель указателя поворота; EL1 и EL2 - лампы указателей поворота.

Реле К1 размещено в корпусе от поляризованного реле РП4. Симистор VS2 закреплен на алюминиевом уголке, который зафиксирован на плате двумя заклепками. Схема, собранная из исправных деталей, налаживания не требует.

Автор: С.Савиновский

 Рекомендуем интересные статьи раздела Личный транспорт: наземный, водный, воздушный:

▪ Пешком по морю

▪ Парус на резиновой лодке

▪ Гидромобиль

Смотрите другие статьи раздела Личный транспорт: наземный, водный, воздушный.

Читайте и пишите полезные комментарии к этой статье.

<< Назад

Последние новости науки и техники, новинки электроники:

Власть является ключевым фактором счастья в отношениях 11.03.2026

Исследования семейных и романтических отношений показывают, что длительное счастье пары зависит не только от привычных факторов, таких как доверие, уважение и преданность, но и от более тонких психологических аспектов. Современные ученые ищут закономерности, которые отличают действительно счастливые пары от остальных, чтобы понять, какие механизмы поддерживают гармонию в отношениях. Группа исследователей из Университета Мартина Лютера в Галле-Виттенберге и Бамбергского университета провела опрос среди 181 пары, которые состояли в совместных отношениях более восьми лет и прожили вместе хотя бы месяц. Участники заполняли анкету, описывая различные аспекты своих отношений, включая распределение обязанностей, эмоциональную поддержку и степень вовлеченности в совместные решения. Анализ данных показал интересный паттерн: пары, где оба партнера ощущали высокий уровень личной власти, оказывались наиболее счастливыми и удовлетворенными. В данном контексте под властью понимается способност ...>>

Защищенная колонка-повербанк Anker Soundcore Boom Go 3i 11.03.2026

Компания Anker представила новую модель линейки Soundcore - колонку Soundcore Boom Go 3i, ориентированную на активное использование на улице. Новинка отличается высокой степенью защиты: корпус соответствует стандарту IP68, что обеспечивает водо- и пыленепроницаемость, а ударопрочный дизайн выдерживает падение с высоты до одного метра. За качество звука отвечает 15-ваттный драйвер, обеспечивающий пик громкости до 92 дБ, а технология BassUp 2.0 усиливает низкие частоты, делая звучание более насыщенным. Колонка обладает автономностью до 24 часов, а LED-индикатор позволяет контролировать уровень заряда батареи. Кроме того, Soundcore Boom Go 3i может выполнять функцию павербанка: согласно внутренним тестам, устройство способно зарядить iPhone 17 с нуля до 40% за один час, что делает его полезным аксессуаром в походах и поездках. Среди функциональных особенностей модели стоит выделить технологию Auracast, которая улучшает подключение и позволяет создавать стереопару из двух колонок ...>>

Раннее воздержание от алкоголя перестраивает мозг и иммунитет 10.03.2026

Алкогольная зависимость - хроническое расстройство с компульсивным употреблением спиртного, которое влияет не только на поведение, но и на функционирование мозга и иммунной системы. Недавние исследования показали, что даже на ранних этапах воздержания организм начинает перестраиваться, открывая новые возможности для терапии зависимости. Ученые сосредоточились на пациентах, находящихся в первые недели абстиненции, и зафиксировали значительные изменения в мозговой активности. С помощью функциональной магнитно-резонансной томографии они выявили перестройку сетей нейронных связей, отвечающих за контроль импульсов и принятие решений. Эти изменения могут быть ключевыми для восстановления самоконтроля и снижения риска рецидива. Одновременно с нейронной перестройкой исследователи наблюдали колебания иммунной системы. В крови повышался уровень цитокинов - сигнальных белков, регулирующих воспалительные процессы. Эти данные свидетельствуют о существовании нейроиммунного взаимодействия, при ...>>

Случайная новость из Архива

Раскрыт секрет обучения во сне 03.11.2022

Хорошо известно, что для закрепления новой информации, полученной в течение дня, с ней нужно "переспать". За ночь все знания и впечатления улягутся и отложатся в памяти. Подобный процесс даже нашел свое отражение в народных пословицах и поговорках. Однако до сих пор для ученых оставалось загадкой, что именно происходит в мозге и как объяснить этот феномен.

Чтобы раскрыть эту тайну, исследователи из Университета штата Пенсильвания (США) провели серию экспериментов, в ходе которых добровольцы спали в лаборатории, а ученые регистрировали изменения в активности их мозга. В результате, на основе этих данных, была построена компьютерная модель активизации нейронных сетей во сне.

Ученые установили, что, когда мозг проходит через фазу медленного сна и фазу быстрого движения глаз (REM-фазу), что происходит примерно пять раз за ночь, один регион мозга, гиппокамп, "обучает" другой регион мозга, неокортекс, полученным во время бодрствования знаниям. Благодаря этому процессу новая эфемерная информация превращается в устойчивые воспоминания.

Гиппокамп отвечает за эпизодическую память, а неокортекс - за речь, мышление и другие функции высшей нервной деятельности. Во время фазы медленного сна гиппокамп связывается с неокортексом и передает ему новые данные, а во время REM-фазы неокортекс закрепляет полученную информацию в долговременной памяти.

Другие интересные новости:

▪ Смартфон Nokia Lumia 1520

▪ Понедельник - не самый тяжелый день

▪ Квантовый радиоприемник уловит самые слабые сигналы

▪ Ввстраиваемый UFS 2.1 накопитель на 96-слойной флэш-памяти 3D NAND

▪ Боевой лазер HELIOS

Лента новостей науки и техники, новинок электроники

 

Интересные материалы Бесплатной технической библиотеки:

▪ раздел сайта Моделирование. Подборка статей

▪ статья Черту не брат (сам черт ему не брат). Крылатое выражение

▪ статья Помогает ли морковь видеть в темноте? Подробный ответ

▪ статья Приспособление для разборки коленвалов. Личный транспорт

▪ статья Синхронный детектор с удвоением напряжения. Энциклопедия радиоэлектроники и электротехники

▪ статья Электроустановки в пожароопасных зонах. Область применения. Энциклопедия радиоэлектроники и электротехники

Оставьте свой комментарий к этой статье:

Имя:


E-mail (не обязательно):


Комментарий:





Главная страница | Библиотека | Статьи | Карта сайта | Отзывы о сайте

www.diagram.com.ua

www.diagram.com.ua
2000-2026