Menu Home

Бесплатная техническая библиотека для любителей и профессионалов Бесплатная техническая библиотека


Инструкция по охране труда для машиниста холодильной установки. Полный документ

Охрана труда

Охрана труда / Типовые инструкции по охране труда

Комментарии к статье Комментарии к статье

1. Общие положения

1.1. Действие инструкции распространяется на все подразделения предприятия.

1.2. Инструкция разработана на основе ДНАОП 0.00-8.03-93 "Порядок разработки и утверждения собственником нормативных актов об охране труда, действующих на предприятии", ДНАОП 0.00-4.15-98 "Положение о разработке инструкций по охране труда", ДНАОП 0.00-4.12-99 "Типовое положение об обучении по вопросам охраны труда".

1.3. По данной инструкции машинист холодильных установок (далее - машинист) инструктируется перед началом работы (первичный инструктаж), а потом через каждые 3 месяца (повторный инструктаж).

Результаты инструктажа заносятся в "Журнал регистрации инструктажей по вопросам охраны труда". В журнале после прохождения инструктажа должны быть подписи инструктирующего и машиниста.

1.4. Собственник должен застраховать машиниста от несчастных случаев и профессиональных заболеваний.

В случае повреждения здоровья машиниста по вине собственника, он (машинист) имеет право на возмещение причиненного ему вреда.

1.5. За невыполнение данной инструкции машинист несет дисциплинарную, материальную, административную и уголовную ответственность.

1.6. К работе машинистом холодильной установки допускаются лица не моложе 18 лет, которые прошли медицинский осмотр и не имеют медицинских противопоказаний, прошли специальное обучение и имеют соответствующее удостоверение, прошли вводный инструктаж по охране труда, инструктаж на рабочем месте и инструктаж по пожарной безопасности.

1.7. Машинист холодильной установки должен иметь группу по электробезопасности не ниже II.

1.8. Машинист холодильной установки должен:

1.8.1. Знать устройство и правила безопасной эксплуатации обслуживаемой холодильной установки.

1.8.2. Проходить периодическую проверку знаний не реже одного раза в 12 месяцев с отметкой в удостоверении.

1.8.3. Знать токсичное действие на организм человека газа в случае его истечения.

1.8.4. Выполнять правила внутреннего трудового распорядка.

1.8.5. Не допускать посторонних лиц на свое рабочее место.

1.8.6. Работать только на той установке, устройство и правила безопасной эксплуатации которой знает и по которым проинструктирован.

1.8.7. Помнить о личной ответственности за выполнение правил охраны труда и ответственность за сослуживцев.

1.8.8. Не выполнять указаний, которые противоречат правилам охраны труда.

1.8.9. Пользоваться спецодеждой и средствами индивидуальной защиты.

1.8.10. Уметь оказывать первую медицинскую помощь пострадавшим от несчастных случаев.

1.8.11. Уметь пользоваться первичными средствами пожаротушения.

1.9. Основные опасные и вредные производственные факторы, которые действуют на машиниста:

1.9.1. Поражение электрическим током.

1.9.2. Повышенный уровень шума, загазованности рабочей зоны.

1.9.3. Недостаточная освещенность рабочей зоны.

1.9.4. Токсичное действие паров газа.

1.10. Машинисту выдается спецодежда и средства индивидуальной защиты: комбинезон хлопчатобумажный, рукавицы комбинированные, противогаз.

1.11. На каждом предприятии приказом собственника должен быть назначен работник, ответственный за исправное состояние, правильную и безопасную эксплуатацию холодильных машин и установок.

1.12. На предприятии должны быть разработаны и утверждены собственником инструкции по:

1.12.1. Устройству и безопасной эксплуатации холодильных установок.

1.12.2. Эксплуатации холодильной системы (охлаждающих устройств).

1.12.3. Обслуживанию контрольно-измерительных приборов и автоматики.

1.12.4. Пожарной безопасности.

1.12.5. Охраны труда (оказание доврачебной помощи в случае отравления аммиаком, действия персонала по устранения прорыва аммиака и возникновения аварийной ситуации и т.п.).

1.13. Кроме инструкций, должны быть разработаны и утвержденные собственником:

1.13.1. Годовые и месячные графики проведения планово-профилактического ремонта.

1.13.2. Схемы аммиачных, водяных и других трубопроводов.

1.13.3. Указатели размещения средств индивидуальной защиты.

1.13.4. Номера телефонов "скорой помощи", пожарной охраны, диспетчера электросети, милиции, начальника компрессорного цеха (домашний телефон).

1.13.5. Номера телефонов и адреса организации, обслуживающей автоматизированную холодильную установку.

1.14. Документы, указанные в п.п. 1.12.-1.13, должны находиться в машинном отделении и быть доведены до сведения каждого машиниста (под расписку).

1.15. В компрессорном цехе должен быть суточный журнал установленной формы.

Журнал должен быть пронумерован, прошнурован, утвержден печатью предприятия, с датой и подписью начальника цеха.

1.16. Начальник компрессорного цеха обязан ежедневно контролировать ведение журнала, записывать в него распоряжения обслуживающему персоналу и расписываться.

1.17. Вход посторонним лицам в помещение машинного (аппаратного) и конденсаторного отделений запрещен.

На видных местах должны быть вывешены плакаты: "ВХОД ЗАПРЕЩЕН!".

1.18. Работы, не связанные с обслуживанием холодильной установки, должны проводиться с оформлением наряда-допуска на работы повышенной опасности.

1.19. Ремонтные работы, а также очистка батарей при оттаивании должны проводиться под контролем ответственного за эксплуатацию холодильной установки или заменяющего его лица.

2. Требования безопасности перед началом работы

2.1. Получить задание от руководителя работ.

2.2. Надеть спецодежду.

2.3. Вместе со сменщиком (при сменной работе) проверить состояние контрольно-измерительных приборов, защитного ограждения и заземления, отсутствие истечения аммиака и сделать соответствующую запись в специальном журнале.

3. Требования безопасности во время выполнения работы при эксплуатации холодильных установок

3.1. Компрессоры:

3.1.1. Пуск компрессора в работу - первоначальный, после продолжительной остановки, ремонта, профилактики, а также после остановки его при срабатывании приборов аварийной защиты необходимо выполнять вручную с закрытым впускным вентилем.

3.1.2. Перед пуском компрессора в работу необходимо убедиться, что все запорные вентили на нагнетательном трубопроводе от компрессора к конденсатору открыты (за исключением пуска компрессора с использованием встроенного байпаса, когда нагнетательный вентиль компрессора должен быть закрыт, а вентиль байпаса открыт, если это предусмотрено инструкцией завода-изготовителя).

3.1.3. Всасывание паров аммиака компрессором, минуя отделитель жидкости (или сосуд, который его заменяет) не допускается.

3.1.4. Истечение аммиака через сальники компрессора должно быть устранено при его выявлении.

Открывать компрессор, демонтировать аппараты, трубопроводы и арматуру разрешается только после удаления из них аммиака.

Выполнение этих работ без аммиачного противогаза с фильтрующей коробкой марки КД и резиновых перчаток запрещается.

3.1.5. Остатки аммиака выпускают из компрессора через резиновый шланг, один конец которого надевают на специальный вентиль, расположенный на компрессоре, а второй - выводят наружу в сосуд с водой (под ее уровень).

3.1.6. Во избежание попадания воды в компрессор при удалении аммиака необходимо контролировать в нем давление, не допуская падение его ниже атмосферного.

3.1.7. Перегрев всасываемых компрессором паров аммиака должен быть не менее 5°C (для одноступенчатых и ступени высокого давления двухступенчатых компрессоров) и 10°C (для ступени низкого давления двухступенчатых компрессоров).

Этот перегрев определяют как разность между измеряемой термометром перед всасывательным штуцером компрессора температурой пара и температурой кипения аммиака, определяемой по давлению всасывания по таблице для насыщенных паров аммиака.

Мановакуумметр (или прибор для измерения перегрева) для измерения давления всасывания должен выбираться таким образом, чтобы погрешность при определении температуры кипения была не более 5°C.

3.1.8. Для измерения температуры нагнетаемых компрессором паров аммиака термометр должен быть установлен в гильзе на трубопроводе на расстоянии от 200 до 300 мм от патрубка или запорного вентиля компрессора.

Температура нагнетания для современных поршневых компрессоров должна быть не более 160°C и 90°C для винтовых (если заводской инструкцией не предусмотрено другое значение), а для горизонтальных тихоходных компрессоров старых марок - 135°C.

3.1.9. Запрещается впрыскивание жидкого аммиака во всасывательный трубопровод поршневого компрессора.

3.1.10. При уменьшении перегрева и быстром падении температуры паров аммиака, обмерзании всасывающих трубопроводов и появлении других признаков влажного хода (в поршневом компрессоре - приглушенный стук в нагнетательных клапанах и падение давления смазки; в винтовой - изменение шума в работе и падение давления смазки; в ротационном многолопастном - изменение шума в работе и увеличение уровня масла в маслоотделителе) следует принять меры по отключению компрессорной установки и устранению возникшей неисправности.

3.1.11. В холодильной установке, не оборудованной защитным ресиверами, перед подключением к работающему компрессору дополнительной тепловой нагрузки (холодильной камеры после ее ремонта или оттаивания батарей и т.п.) следует снизить подачу жидкости в испарительную систему, закрыть всасывающий запорный вентиль у компрессора и только после подключения дополнительной тепловой нагрузки постепенно открывать последний.

3.1.12. Зимой при перерывах в работе холодильной установки и возможности замерзания воды необходимо ее слить из охлаждаемых оболочек цилиндров и сальников компрессоров, водяных насосов, конденсаторов закрытого типа, переохладителей и других аппаратов, а также из водяных трубопроводов, для чего должны быть предусмотрены сливные краны в самых низких точках системы.

3.1.13. Все движущиеся и вращающиеся части оборудования должны быть надежно ограждены сплошными или сетчатыми съемными ограждениями.

Узлы и детали ограждения должны быть надежно закреплены и иметь достаточную прочность и жесткость.

3.1.14. Доступ к движущимся частям разрешается только после полной остановки и выполнения всех мероприятий по предотвращению пуска их посторонними лицами.

Замер линейного зазора в компрессоре проводится только при ручном вращении вала.

3.1.15. На компрессорах и насосах, работающих в автоматическом режиме, должны быть на видном месте вывешены таблички: "Осторожно! Пускается автоматически!".

3.1.16. Проверку и обкатку аммиачных компрессоров после монтажа и ремонта необходимо выполнять в соответствии с инструкциями завода-изготовителя.

3.1.17. На действующих холодильниках, которые имеют безнасосные затопленные системы непосредственного охлаждения с питанием испарительного оборудования через размещенные над ним отделители жидкости, запрещается поддержка в них уровня жидкого аммиака при наличии опасности выброса из системы жидкости во всасывательную линию компрессоров при увеличении тепловой нагрузки.

Если указанную схему подачи жидкости в охлаждающее устройство изменить невозможно, тогда перед компрессором должен быть установлен дополнительный отделитель жидкости (сухой) с защитным ресивером.

3.1.18. После ремонта и профилактики холодильного оборудования, а также после вынужденной остановки компрессора очередная смена может производить его запуск только после письменного разрешения начальника цеха (или лица, его заменяющего), который должен лично убедиться в том, что пуск компрессора возможен и безопасен.

При этом пуск каждого компрессора необходимо осуществлять вручную после предварительного дренирования всасывающего и нагнетательного трубопроводов компрессора от возможного скопления жидкого аммиака и масла при помощи дренажных вентилей и трубопроводов.

Перед пуском винтового компрессора, который имеет устройство для ручного регулирования производительности, необходимо вывести устройство в положение минимальной производительности.

3.2. Аппараты (сосуды):

3.2.1. При отсасывании аммиака из аппаратов (сосудов) не разрешается быстро (со скоростью понижения температуры более 30°C в час) понижать в них давление для предотвращения снижения механической прочности их стенок по причине резкого снижения температуры.

3.2.2. Необходимо систематически устранять лед, который образуется зимой на оросительных конденсаторах, градирнях, лестницах, площадках для их обслуживания.

3.2.3. Механическую очистку от водного камня труб конденсатора необходимо выполнять под руководством начальника цеха и только после освобождения конденсатора от аммиака.

Не реже одного раза в месяц необходимо проверять отходящую от конденсатора воду на наличие аммиака.

3.2.4. Отдельно расположенные аппаратные и конденсаторные помещения должны запираться на ключ, который должен находиться у дежурной смены холодильной установки.

3.2.5. При охлаждении воды в кожухотрубных испарителях температура кипения аммиака должна быть не менее 2°C.

3.2.6. В системах охлаждения с промежуточным теплоносителем необходимо периодически (не реже одного раза в месяц) проверять теплоноситель на наличие в нем аммиака.

3.2.7. Масло из маслоотделителя (при отсутствии автоматического перепуска в картер компрессора) и аппаратов ступеней высокого и низкого давления необходимо периодически пропускать через маслосборники. Из маслосборников оно должно выпускаться под давлением, близким к атмосферному - выше него на 0,01.0,02 МПа (0,1.0,2 кг/см2) после отсасывания паров аммиака через устройство для отделения жидкости.

Выпускать масло непосредственно из аппаратов (сосудов) холодильной установки запрещается.

На маслосборниках должны быть установлены мановакуумметры.

3.2.8. Воздух и другие газы, которые не конденсируются, должны выпускаться из системы в сосуд с водой через специально установленный аппарат - воздухоотделитель.

При применении автоматизированных непрерывно действующих воздухоохладителей газы, которые не конденсируются, должны выпускаться в проточную воду.

3.2.9. Дежурный обслуживающий персонал в течение смены должен записывать в суточный журнал основные параметры работы холодильной установки, замечания по работе холодильного оборудования и вентиляционных устройств, причины остановки компрессоров и прочие замечания.

Начальник компрессорного цеха обязан ежедневно контролировать ведение сменного журнала, записывать в него распоряжения обслуживающему персоналу и расписываться.

3.2.10. Запрещается применение в холодильных установках линейных ресиверов (неунифицированных) как защитных, дренажных или циркуляционных, а также кожухотрубных испарителей - как конденсаторов (и наоборот) из-за возможного несоответствия марок стали, из которой изготовлены аппараты.

3.2.11. Для улучшения очистки от масла и повышения надежности работы защитных реле уровня к аппаратам (сосудам) со стороны низкого давления должен быть присоединен трубопровод горячих паров аммиака.

При прогреве аппаратов (сосудов) и освобождении от жидкого аммиака давление в них не должно превышать давления испытания на плотность для аппаратов (сосудов) в соответствии с Правилами устройства и безопасной эксплуатации аммиачных холодильных установок.

3.2.12. Компрессорная установка должна быть отключена в случаях:

3.2.12.1. Если давление в сосуде поднялось выше допустимого и не снижается, несмотря на принятые персоналом меры.

3.2.12.2. При выявлении неисправности препятствующих повышению давления предохранительных устройств.

3.2.12.3. При выявлении в сосуде и его элементах, работающих под давлением, неплотностей, выпучиваний, разрыва прокладок.

3.2.12.4. При неисправности манометра и невозможности определить давление по другим приборам.

3.2.12.5. При снижении уровня жидкости ниже допустимого в сосудах с огневым обогревом.

3.2.12.6. При выходе из строя всех указателей уровня жидкости.

3.2.12.7. При неисправности предохранительных блокировочных устройств.

3.2.12.8. При возгорании, непосредственно угрожающем сосуду, находящемуся под давлением.

3.2.12.9. При истечении аммиака из системы.

3.3. Трубопроводы и оборудование холодильных камер:

3.3.1. При эксплуатации должна поддерживаться максимальная плотность аммиачной системы, обеспечивающая отсутствие истечения аммиака и невозможность попадания воздуха в систему. Для выявления мест истечения аммиака разрешается пользоваться химическими (Приложение 1) и другими специальными индикаторами.

3.3.2. Все запорные вентили на аммиачных газовых нагнетательных трубопроводах должны быть опломбированы в открытом положении, за исключением основных запорных вентилей компрессоров.

Запорные вентили на сливных трубах отделителей жидкости и разделительных сосудов должны быть также опломбированы в открытом положении. Обо всех случаях пломбирования вентилей и снятия пломб необходимо производить запись в сменном журнале.

3.3.3. Во избежание заклинивания клапанов запорных вентилей (которые не имеют обратного затвора сальника при выведенном маховике) запрещается держать их в полностью открытом состоянии.

После полного открывания вентиля необходимо повернуть его маховик назад на 1/8 оборота.

3.3.4. На щите регулирующей станции возле каждого регулирующего вентиля должна быть надпись с указанием того, какой аппарат или какое охлаждаемое помещение обслуживает регулирующий вентиль.

3.3.5. В местах, где аммиачные арматура и трубопроводы могут быть повреждены транспортными средствами или грузами, обязательно устройство металлических защитных ограждений.

3.3.6. Подтягивание болтов во фланцевых соединениях, полную или частичную замену сальниковой набивки запорной арматуры (не имеющей обратного затвора сальника) аппаратов (сосудов) необходимо выполнять осторожно, предварительно отключив этот участок от остальной аммиачной системы и отсосав аммиак из поврежденного участка.

Указанные операции необходимо выполнять в противогазе и рукавицах.

3.3.7. В холодильных камерах запрещается укладывание грузов вплотную к потолочным и пристенным аммиачным батареям, воздухоохладителям, а также на трубы батарей и соединительные трубопроводов. Необходимо придерживаться расстояний от батарей до штабеля груза соответственно производственным инструкциям, но не менее 0,3 м.

3.3.8. Перед оттаиванием батарей воздухоохладителей необходимо освободить их от жидкого аммиака и скопления масла, которые следует сливать в дренажный (циркуляционный) ресивер с последующим выпуском масла из него через маслосборник.

Выпуск масла непосредственно из батарей и воздухоохладителей запрещается.

Оттаивание должно выполняться в соответствии с инструкцией (Приложение № 2).

3.3.9. В холодильных камерах, которые оборудованы батареями непосредственного охлаждения, оттаивание необходимо проводить регулярно, избегая чрезмерного накопления снега и льда, которые могут вызвать нарушение герметичности батарей и соединительных трубопроводов.

3.3.10. Перед оттаиванием воздухоохладителей при помощи вмонтированных в них электронагревательных элементов воздухоохладители необходимо освободить от жидкого аммиака.

Оттаивание указанных воздухоохладителей выполнять в соответствии с инструкцией завода-изготовителя и приложением 2.

3.3.11. С целью предотвращения выброса жидкого аммиака из охлаждающего устройства во всасывательную магистраль компрессоров ("влажный" ход компрессоров) при резком увеличении тепловой нагрузки собственник предприятия должен установить порядок извещения руководителей соответствующих подразделений, дежурных машинистов компрессорного цеха о времени загрузки продуктов в камеры холодильной обработки и хранения.

3.3.12. Около входа в холодильные помещения (коридор) должна быть вывешенная инструкция по охране труда при проведении работ в камерах холодильника.

4. Требования безопасности после окончания работы

4.1. Передать смену сменщику (при сменной работе), проверить состояние холодильной установки, сделать отметку в специальном журнале.

4.2. При отсутствии сменщика не оставлять рабочее места без разрешения руководителя работ.

4.3. Привести в порядок спецодежду, средства индивидуальной защиты и сложить в отведенное для них место.

4.4. Вымыть руки, лицо теплой водой с мылом. При возможности принять душ.

4.5. Обо всех недостатках, которые имели место во время работы, доложить руководителю работ и сделать соответствующую запись в журнале.

5. Требования безопасности в аварийных ситуациях

5.1. Аварийная ситуация может возникнуть в случае: появление стука в цилиндрах компрессора, а также в случаях, изложенных в п. 3.2.12 данной инструкции.

5.2. При аварийном выбросе аммиака (гидравлический удар, разрыв трубопровода, нарушение герметичности сосудов и прочее) следует немедленно подать сигнал об опасности, произвести аварийное отключение установки, принять меры по эвакуации людей из опасной зоны и не допускать в нее посторонних людей, сообщить о том, что произошло, руководителю работ и действовать в соответствии с планом ликвидации аварии.

5.3. Если есть пострадавшие, оказать им первую медицинскую помощь. При необходимости вызвать "скорую медицинскую помощь".

5.4. Оказание первой медицинской помощи.

5.4.1. Первая помощь при отравлении аммиаком.

При отравлении парами аммиака потерпевшего следует вывести на свежий воздух или в чистое теплое помещение. В случае остановки дыхания срочно применить искусственное дыхание. Необходимо освободить потерпевшего от затрудняющей дыхание одежды, заменить грязную одежду и предоставить ему полный покой. Провести ингаляцию теплым паром, который содержит 1-2% раствор лимонной кислоты (из чайника через бумажную трубку). Напоить крепким сладким чаем или 3%-ным раствором молочной кислоты. В случаях отравления вдыхать кислород в течение 30-45 мин., согревать пострадавшего (обложить грелками). В случае глубокого обморока и возможного снижения болевой чувствительности следует соблюдать осторожность, чтобы не вызвать ожогов. При наличии симптомов раздражения необходимо полоскать нос, горло 2%-ным раствором соды или водой. Независимо от состояния пострадавшего, он должен быть направлен к врача. В случае появления удушья, кашля пострадавший должен транспортироваться в лежачем положении.

При попадании аммиака в глаза необходимо промыть их большим количеством чистой воды. После этого надо до осмотра врача надеть темные защитные очки. Не разрешается забинтовывать глаза и накладывать на них повязку.

При попадании аммиака на кожу необходимо сначала направить на пораженную поверхность сильную струю чистой воды. После этого поврежденную конечность погрузить в теплую воду (35-40°C) на 5-10 минут или, в случае повреждения большой поверхности тела, сделать общую ванну. После ванны высушить кожу, прикладывая хорошо впитывающее влагу полотенце (вытирать запрещается). Наложить на поврежденный участок кожи мазевую повязку или смазать его мазью Вишневского, пенициллиновой мазью. При отсутствии мази использовать сливочное (несоленое) или подсолнечное масло.

5.4.2. Оказание первой помощи при поражении электрическим током.

При поражении электрическим током необходимо немедленно освободить потерпевшего от действия электрического тока, отключив электроустановку от источника питания, а при невозможности отключения - оттянуть его от токопроводящих частей за одежду или применив подручный изоляционный материал.

При отсутствии у потерпевшего дыхания и пульса необходимо сделать ему искусственное дыхание и непрямой (внешний) массаж сердца, обращая внимание на зрачки. Расширенные зрачки свидетельствуют о резком ухудшении кровообращения мозга. При таком состоянии оживление начинать необходимо немедленно, после чего вызвать "скорую медицинскую помощь".

5.4.3. Первая помощь при ранении.

Для оказания первой помощи при ранении необходимо раскрыть индивидуальный пакет, наложить стерильный перевязочный материал, который помещается в нем, на рану и завязать ее бинтом.

Если индивидуального пакета каким-то образом не оказалось, то для перевязки необходимо использовать чистый носовой платок, чистую полотняную тряпку и т.д. На тряпку, которая накладывается непосредственно на рану, желательно накапать несколько капель настойки йода, чтобы получить пятно размером больше раны, после чего наложить тряпку на рану. Особенно важно применять настойку йода указанным образом при загрязненных ранах.

5.4.4. Первая помощь при переломах, вывихах, ударах.

При переломах и вывихах конечностей необходимо поврежденную конечность укрепить шиной, фанерной пластинкой, палкой, картоном или другим подобным предметом. Поврежденную руку можно также подвесить с помощью перевязки или платка к шее и прибинтовать к туловищу.

При переломе черепа (бессознательное состояние после удара по голове, кровотечение из ушей или изо рта) необходимо приложить к голове холодный предмет (грелку со льдом, снегом или холодной водой) или сделать холодную примочку.

При подозрении перелома позвоночника необходимо пострадавшего положить на доску, не поднимая его, повернуть потерпевшего на живот лицом вниз, наблюдая при этом, чтобы туловище не перегибалось, во избежание повреждения спинного мозга.

При переломе ребер, признаком которого является боль при дыхании, кашле, чихании, движениях, необходимо туго забинтовать грудь или стянуть ее полотенцем во время выдоха.

5.4.5. Оказание первой помощи при тепловых ожогах.

При ожогах огнем, паром, горячими предметами ни в коем случае нельзя вскрывать образовавшиеся пузыри и перевязывать ожоги бинтом.

При ожогах первой степени (покраснение) обожженное место обрабатывают ватой, смоченной этиловым спиртом.

При ожогах второй степени (пузыри) обожженное место обрабатывают спиртом или 3%-ным марганцевым раствором.

При ожогах третьей степени (разрушение кожной ткани) рану накрывают стерильной повязкой и вызывают врача.

5.4.6. Первая помощь при кровотечении.

Для того, чтобы остановить кровотечение, необходимо:

  • поднять раненную конечность вверх;
  • кровоточащую рану закрыть перевязочным материалом (из пакета), сложенным в клубок, придавить его сверху, не касаясь самой раны, подержать на протяжении 4-5 минут. Если кровотечение остановилось, не снимая наложенного материала, сверх него положить еще одну подушечку из другого пакета или кусок ваты и забинтовать раненное место (с некоторым нажимом);
  • в случае сильного кровотечения, которое нельзя остановить повязкой, применяется сдавливание кровеносных сосудов, которые питают раненную область, при помощи изгибания конечности в суставах, а также пальцами, жгутом или зажимом. В случае сильного кровотечения необходимо срочно вызвать врача.

5.5. Если произошло возгорание, приступить к тушению имеющимися средствами пожаротушения. При необходимости вызвать пожарную часть.

5.6. Выполнять все указания руководителя работ по ликвидации аварийной ситуации.

Приложение 1. Инструкция по приготовлению индикаторной бумаги для определения места истечения аммиака

1. Индикатор высокой чувствительности.

Берут 0,1 г фенолрота, помешают в фарфоровую чашечку или кристаллизатор и добавляют 100 мл спирта-ректификата и 20 мл чистого глицерина, перемешивают стеклянной палочкой до полного растворения.

Фильтровальную бумага, нарезанную полосами 10x1,5 см обрабатывают приготовленным раствором фенолрота и высушивают на воздухе.

Высушенные полосы хранят в парафиновой бумаге.

2. Индикатор средней чувствительности.

Приготавливают 1%-ный спиртовой раствор фенолфталеина и пропитывают им полосы фильтровальной бумаги.

При наличии аммиака цвет индикатора изменяется на красный.

Приложение 2. Типовая инструкция по оттаиванию "снеговой шубы" и продувке охлаждающих устройств горячими парами аммиака и трубчатыми нагревателями

Инструкция по охране труда для машиниста холодильной установки

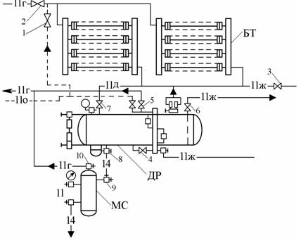
Схема оттаивания "снеговой шубы": МС - маслосборник; ДР - дренажный ресивер; БТ - батарея; трубопроводы: 11 ж - жидкого аммиака; 11 г - газообразного аммиака; 11 о - оттаивательный; 14 - масляный; 11 д - дренажный.

1. Грузы, расположенные под батареями, необходимо заранее укрыть брезентом для предотвращения попадания на них снега.

2. Закрыть вентили 2 и 3, перекрыв этим питание жидким аммиаком и отсасывание паров аммиака из охладительных устройств камеры.

3. Присоединить дренажный ресивер к всасывающему трубопроводу, открыв вентиль 5 и снизив давление в ресивере до давления всасывания, после чего вентиль закрыть.

Открывать вентиль следует осторожно из-за возможного наличия в ресивере жидкого аммиака.

4. Открыть вентиль 7 и слить жидкий аммиак из охлаждающих устройств камеры в дренажный ресивер.

Если невозможно слить жидкий аммиак из охлаждающих устройств в ресивер самотеком, то необходимо открыть вентиль 1 и выдавить жидкий аммиак в ресивер. После чего закрыть вентиль 1 и, осторожно открывая вентиль 5, отсосать из ресивера пары аммиака, снизив этим самым давление в ресивере до давления всасывания.

После снижения давления в ресивере вентиль 5 закрыть.

5. Отключить ресивер от охлаждающих устройств, закрыв вентиль 7 (при отсутствии поплавкового регулятора уровня высокого давления).

6. Подать горячий пар аммиака в освобожденные от жидкого аммиака охлаждающие устройства камеры, открыв вентиль 1.

7. При отсутствии поплавкового регулятора уровня высокого давления необходимо периодически в процессе оттаивания открывать вентиль 7 для удаления конденсата из батареи.

8. После оттаивания "снеговой шубы" с охлаждающих устройств закрыть вентиль 1 на линии горячего аммиака и открыть вентиль 2 на всасывающем трубопроводе и вентиль 3 на жидкостном трубопроводе.

9. Слить масло из ресивера в маслосборник, открыв вентили 8 и 9 маслосборной емкости ресивера и маслосборника.

После слива масла закрыть вентили 8 и 9 и с целью снижения давления в маслосборнике открыть вентиль 10. Снизив давление в маслосборнике до давления всасывания на уровне атмосферного (определить по вакуумметру), закрыть вентиль 10 и, открыв вентиль 11, вычистить масло.

10. Передавать жидкий аммиак из ресивера в испарительную систему, открыв вентили 4 и 6, а также регулирующий вентиль регулирующей станции.

11. После освобождения ресивера от жидкого аммиака закрыть вентили 4 и 6.

12. Снизить давление в ресивере до давления кипения, открыв вентиль 5.

По достижении давления кипения вентиль 5 закрыть.

13. Закончив работу по продувке, все вентили переключить в рабочее положение в соответствии с их назначением.

14. Оттаивание воздухоохладителей паром аммиака следует проводить аналогично оттаиванию батарей в соответствии с вышеприведенной инструкцией.

15. Для ускорения процесса оттаивания батарей и исключения полного превращения снега в воду следует производить обметание охлаждающей поверхности. При этом запрещается ударять по батареям.

Приложение 3. Порядок оттаивания "снеговой шубы" с воздухоохладителей, оборудованных трубчатыми электронагревателями (ТЭН)

1. При проведении оттаивания "снеговой шубы" трубчатыми электронагревателями необходимо выполнить работы, предусмотренные п.п. 2, 3, 4, 5.

2. Отключить электродвигатели вентиляторов.

3. Включить трубчатые электронагреватели.

4. При отсутствии поплавкового регулятора уровня высокого давления необходимо периодически в процессе оттаивания открывать вентиль для удаления конденсата из воздухоохладителя, не допуская повышения давления выше 1 МПа (10 кг/см2).

5. Если схемой предусмотрен подвод к воздухоохладителям горячих паров аммиака, необходимо через каждые 3-4 оттаивания производить продувку горячим паром для удаления масла из воздухоохладителя.

6. В схеме с нижней подачей (или отсутствии самослива) жидкости в воздухоохладителе перед включением трубчатых электронагревателей на оттаивание необходимо продуть воздухоохладитель горячим паром в целях освобождения его от жидкости.

 Рекомендуем интересные статьи раздела Типовые инструкции по охране труда:

▪ Водитель автомобилеразгрузчика. Типовая инструкция по охране труда

▪ Нанесение металлопокрытий, очистка деталей растворителями. Типовая инструкция по охране труда

▪ Оператор термокамер и термоагрегатов. Типовая инструкция по охране труда

Смотрите другие статьи раздела Типовые инструкции по охране труда.

Читайте и пишите полезные комментарии к этой статье.

<< Назад

Последние новости науки и техники, новинки электроники:

Рыжий ген и ускоренная эволюция 30.04.2026

Вопрос о том, как и насколько быстро меняется человеческий вид, давно занимает биологов и генетиков. Долгое время считалось, что эволюционные процессы происходят крайне медленно, однако новые данные заставляют пересматривать эти представления. Особенно интересные результаты связаны с изменением частоты редких генетических признаков, включая рыжий цвет волос. Рыжеволосость сегодня остается редкой чертой: ее носители составляют менее 2 процентов мирового населения. Однако анализ древней и современной ДНК показывает, что ген, связанный с этим признаком, за последние примерно 10 тысяч лет стал заметно более распространенным, особенно среди популяций Европы. Более того, вместе с ним исследователи фиксируют и другие изменения в генетическом профиле человека, затрагивающие внешность и физиологические особенности. Среди сопутствующих тенденций, выявленных в генетических данных, отмечается увеличение частоты светлой кожи, снижение вероятности мужского облысения, а также некоторые физиолог ...>>

Нейтринный лазер 30.04.2026

Нейтринный лазер - это гипотетическое устройство, способное управлять потоками одних из самых трудноуловимых частиц во Вселенной. Такая разработка открывает новые горизонты в изучении фундаментальных законов природы и может изменить представления о космосе. Идею нового типа излучателя представили физики из Massachusetts Institute of Technology, предложив лазер, который вместо света генерирует поток нейтрино. Эти частицы, почти не взаимодействующие с материей, настолько слабо проявляют себя, что их часто называют "частицами-призраками". Тем не менее они пронизывают все вокруг: по оценкам, триллионы нейтрино ежесекундно проходят через человеческое тело, не оставляя следа. Несмотря на их колоссальную распространенность во Вселенной, нейтрино остаются одними из наименее изученных частиц. Их крайне сложно регистрировать, а еще сложнее контролировать, поэтому традиционно их получают в крупных установках вроде ядерных реакторов или ускорителей частиц. Такие комплексы требуют огромных за ...>>

Мороженое не такое вредное, как принято считать 29.04.2026

В питании часто встречаются продукты, которые одновременно вызывают удовольствие и сомнения с точки зрения здоровья. К таким относится и мороженое: оно воспринимается как типичный десерт с высоким содержанием сахара и жиров, однако современные научные данные постепенно усложняют это привычное представление. Долгое время считалось, что мороженое не может быть частью рационального питания, однако исследования последних лет показывают более неоднозначную картину. Ученые подчеркивают, что влияние этого продукта на организм зависит не только от его сладости или калорийности, но и от состава, качества ингредиентов и общего образа жизни человека. Одни из наиболее масштабных данных были получены в рамках долгосрочных наблюдений в США, включавших проекты Nurses Health Study, Nurses Health Study II и Health Professionals Follow-Up Study. В этих исследованиях на протяжении 20-40 лет наблюдали примерно 190 тысяч взрослых участников, регулярно собирая данные об их питании, физической активнос ...>>

Случайная новость из Архива

Раскрыт механизм образования сапфиров 26.08.2024

Ученые из Университета Кертина в Австралии совершили значительный прорыв в понимании процесса образования сапфиров. Их исследование показало, что эти драгоценные камни формируются глубоко под земной поверхностью при экстремально высоких температурах, связанных с вулканической активностью.

Сапфиры обычно находят в вулканических отложениях, где магма из мантии Земли на протяжении длительного времени поднимается к коре и образует расплавы, обогащенные натрием и калием. Эти минералы также встречаются в руслах рек, где со временем кристаллы очищаются от окружающих пород и откладываются вместе с другими аллювиальными материалами.

Долгое время геологи не могли точно определить, каким образом и при каких условиях возникают сапфиры. Недавнее исследование австралийских ученых внесло ясность в этот вопрос, показав, что сапфиры образуются из глинистых отложений, подвергшихся воздействию экстремальных условий. Во время вулканической активности оксид алюминия, находящийся в земной коре, подвергается нагреванию и сжатию, что приводит к его превращению в корунд - основной минерал, из которого состоят сапфиры. Затем магматические потоки поднимают эти кристаллы на поверхность Земли.

В рамках исследования ученые собрали 223 микроскопических образца сапфиров из вулканического района Айфель в Германии. Эти образцы были подвергнуты вторичной ионной масс-спектрометрии, что позволило исследовать их состав и структуру с высокой точностью. Особое внимание уделялось включениям рутила и циркона, а также соотношению изотопов кислорода в оксиде алюминия.

Рутил и циркон содержат уран, который со временем распадается с известной скоростью. Изучая этот процесс, ученые смогли установить возраст сапфиров и определить, когда именно они образовались. Датировка показала, что сапфиры формировались одновременно с активной вулканической деятельностью, которая и вывела их на поверхность. Этот процесс происходил на глубине около 7 километров под земной корой.

Исследование также выявило, что на процесс образования сапфиров влияли различные факторы. В некоторых случаях решающую роль играло расплавление мантийной магмы, которая проникала сквозь породы, передавая им свои изотопные соотношения. В других случаях, когда расплав оказывался вблизи кристаллов, происходил интенсивный нагрев, что также способствовало их формированию.

Таким образом, новое исследование позволяет лучше понять сложные процессы, происходящие в недрах Земли и ведущие к образованию одного из самых ценных драгоценных камней - сапфира. Открытие механизмов их формирования не только расширяет наши знания о геологических процессах, но и может помочь в поиске новых месторождений этих драгоценностей.

Другие интересные новости:

▪ ИИ поможет Meta добиться реалистичного звука в виртуальных мирах

▪ Суперконденсатор из чернил

▪ Состояние сверхтвердости получено в экспериментальных условиях

▪ Эпоха активного солнца

▪ Тактильная обратная связь для смартфонов

Лента новостей науки и техники, новинок электроники

 

Интересные материалы Бесплатной технической библиотеки:

▪ раздел сайта Дозиметры. Подборка статей

▪ статья Львиная доля. Крылатое выражение

▪ статья Откуда появились звезды? Подробный ответ

▪ статья Адонис весенний. Легенды, выращивание, способы применения

▪ статья Смазка для уплотнения кранов. Простые рецепты и советы

▪ статья Попались! Секрет фокуса

[an error occurred while processing this directive] Оставьте свой комментарий к этой статье:

Имя:


E-mail (не обязательно):


Комментарий:




Комментарии к статье:

Анатолий
Кто должен при оттайке бить ломом по батареям? Зав.склад, кладовщики, грузчики, наёмники или люди с допуском и соответствующими документами?


Главная страница | Библиотека | Статьи | Карта сайта | Отзывы о сайте

www.diagram.com.ua

www.diagram.com.ua
2000-2026